The Project Gutenberg eBook, Mechanics of the Household, by E. S. (Edward Spencer) Keene

This eBook is for the use of anyone anywhere in the United States and most other parts of the world at no cost and with almost no restrictions whatsoever. You may copy it, give it away or re-use it under the terms of the Project Gutenberg License included with this eBook or online at www.gutenberg.org. If you are not located in the United States, you'll have to check the laws of the country where you are located before using this ebook.

Title: Mechanics of the Household

A Course of Study Devoted to Domestic Machinery and Household Mechanical Appliances

Author: E. S. (Edward Spencer) Keene

Release Date: January 4, 2016 [eBook #50846]

Language: English

Character set encoding: UTF-8

***START OF THE PROJECT GUTENBERG EBOOK MECHANICS OF THE HOUSEHOLD***

 

E-text prepared by Chris Curnow, Chris Jordan,
and the Online Distributed Proofreading Team
(http://www.pgdp.net)
from page images generously made available by
Internet Archive
(https://archive.org)

 

Note: Images of the original pages are available through Internet Archive. See https://archive.org/details/mechanicsofhouse00keen

 


 

 

 

MECHANICS OF THE HOUSEHOLD

McGraw-Hill Book Co., Inc.

PUBLISHERS OF BOOKS FOR

Coal Age ▼ Electric Railway Journal Electrical World ▼ Engineering News-Record American Machinist ▼ The Contractor Engineering & Mining Journal ▼ Power Metallurgical & Chemical Engineering Electrical Merchandising

MECHANICS
OF THE
HOUSEHOLD

A COURSE OF STUDY DEVOTED TO
DOMESTIC MACHINERY AND
HOUSEHOLD MECHANICAL
APPLIANCES

E. S. KEENE

DEAN OF MECHANIC ARTS
NORTH DAKOTA AGRICULTURAL COLLEGE

First Edition

McGRAW-HILL BOOK COMPANY, Inc.
239 WEST 39TH STREET. NEW YORK


LONDON: HILL PUBLISHING CO., Ltd.
6 & 8 BOUVERIE ST., E. C.

1918

Copyright, 1918, by the
McGraw-Hill Book Company, Inc.


[v]

INTRODUCTION

This book is intended to be a presentation of the physical principles and mechanism employed in the equipment that has been developed for domestic convenience. Its aim is to provide information relative to the general practice of domestic engineering. The scope of the work is such as to present: first, the use of household mechanical appliances; second, the principles involved and the mechanism employed. It is not exhaustive, neither does it touch many of the secondary topics that might be discussed in connection with the various subjects. It does, however, describe at least one representative piece of each type of household apparatus that is used in good practice.

The mechanism used in the equipment of a modern dwelling is worthy of greater attention, as a course of study, than it has been heretofore accorded. The fact that any house, rural or urban, may be provided with all domestic conveniences included in: furnace heating, mechanical temperature regulation, lighting facilities, water supply, sewage disposal and other appliances, indicates the general use of domestic machinery in great variety. To comprehend the application and adaptability of this mechanism requires a knowledge of its general plan of construction and principles of operation.

Heating systems in great variety utilize steam, hot water, or hot air as the vehicle of transfer of heat from the furnace, throughout the house. Each of these is made in the form of special heating plants that may be adapted, in some special advantage to the various conditions of use. A knowledge of their working principles and general mechanical arrangement furnishes a fund of information that is of every day application.

The systems available for household water distribution take advantage of natural laws, which aided by suitable mechanical devices and conveniently arranged systems of pipes, provide water-supply plants to satisfy any condition of service. They may be of simple form, to suit a cottage, or elaborated to the requirements of large residences and made entirely automatic in[vi] action. In each, the apparatus consists of parts that perform definite functions. The parts may be obtained from different makers and assembled as a working unit or the plant may be purchased complete as some special system of water supply. An acquaintance with domestic water supply apparatus may be of service in every condition of life.

The type of illumination for a house or a group of buildings, may be selected from a variety of lighting systems. In rural homes, choice may be made between oil gas, gasolene, acetylene and electricity, each of which is used in a number of successful plants that differ only in the mechanism employed.

Any building arranged with toilet, kitchen and laundry conveniences must be provided with some form of sewage disposal. Private disposal plants are made to meet many conditions of service. The mechanical construction and principles of operation are not difficult to comprehend and their adaptation to a given service is only an intelligent conception of the possible conditions of disposal, dependent on the natural surroundings.

There are few communities where household equipment cannot be found to illustrate each of the subjects discussed. Most modern school houses are equipped for automatic control of temperature, ventilation and humidity. They are further provided with systems of gas, water and electric distribution and arrangements for sewage disposal. These facilities furnish demonstration apparatus that are also examples of their application. Additional examples of the various forms of plumbing and pipe fittings, valves, traps and water fixtures may be found in the shop of dealers in plumbers and steam-fitters supplies.

Attention is called to the value of observing houses in process of construction and the means employed for the placement of the pipes for the sewer, gas, water, electric conduits, etc. These are generally located by direction of the specifications provided by the architect but observation of their installation is necessary for a comprehension of actual working conditions. It is suggested that the work be made that of, first, acquiring an idea of established practice, and second, that of investigating the examples of its application.


[vii]

CONTENTS

Prefacev
CHAPTER I
Page
The Steam Heating Plant
Heat of Vaporization—Steam Temperature—Gage Pressure—Absolute Pressure—Two-pipe System—Separate-return System—Overhead or Drop System—Water-filled Radiators—Air Vents—Automatic Air Vents—Steam Radiator Valves—The House-heating Steam Boiler—Boiler Trimmings—The Water Column—The Steam Gage—The Safety Valve—The Draft Regulator—Rule for Proportioning Radiators—Proportioning the Size of Mains—Forms of Radiators—Radiator Finishings—Pipe Coverings—Vapor-system Heating.
1
CHAPTER II
The Hot-water Heating Plant
The Low-pressure Hot-water System—The High-pressure Hot-water System—Heating-plant Design—Overhead System of Hot-water Heating—Expansion Tanks—Radiator Connection—Hot-water Radiators—Hot-water Radiator Valves—Air Vents—Automatic Hot-water Air Vents.
37
CHAPTER III
The Hot-air Furnace
Construction—Furnace-gas Leaks—Location of the Furnace—Flues—Combination Hot-air and Hot-water Heater.
51
CHAPTER IV
Temperature Regulation
Hand Regulation—Damper Regulator for Steam Boiler—Damper Regulators for Hot-water Furnaces—The Thermostat Motor—Combined Thermostat and Damper Regulator—Thermostat-motor Connections.
59 [viii]
CHAPTER V
Management of Heating Plants
General Advice—The Economy of Good Draft—General Firing Rules—Weather and Time of Day—Night Firing—First-day Firing—Other Day Firing—Economy and Fuels—For Burning Soft Coal—For Burning Coke—Other Rules for Water Boilers—Air-vent Valves on Radiators—The Air Valves—End of the Season—The Right Chimney Flue—“Smokey” Chimneys.
70
CHAPTER VI
Plumbing
Water Supply—Water Cocks—Bibb-cocks—Self-closing Bibbs—Lever-handle Bibbs—Fuller Cocks—Wash-tray Bibbs—Basin Cocks—Pantry Cocks—Sill Cocks—Valves—Kitchen and Laundry Fixtures—The Bathroom—Bath Tubs—Wash Stands and Lavatories—Traps—Back-venting—Soil Pipe—Water Closets—Washout Closets—Washdown Closets—Siphon-jet Closet—Flush Tanks—Low-down Flush Tank—Opening Stopped Pipes—Sewer Gas—Range Boilers—The Water-back—Excessive Pressure—Blow-off Cock—Location of Range Boiler—Double Heater Connections—Horizontal Range Boilers—Tank Heaters—Overheater Water—Furnace Hot-water Heaters—Instantaneous Heaters.
82
CHAPTER VII
Water Supply
Water Analysis—Pokegama Water—River Water—Artesian Water—Medical Water—Organic Matter—Ammonia—Hardness in Water—Iron in Water—Water Softening With Hydrated Silicates—Chlorine—Polluted Water—Pollution of Wells—Safe Distance in the Location of Wells—Surface Pollution of Wells—Water Table—The Divining Rod—Selection of a Type of Well—Flowing Wells—Construction of Wells—Dug Wells—Open Wells—The Ideal Well—Coverings of Concrete—Artesian Wells—Driven Wells—Bored Wells—Cleaning Wells—Gases in Wells—Peculiarities of Wells—Breathing Well—Freezing Wells—Pumps—The Lift Pump—The Force Pump—Tank Pump—Well Pumps—Wooden Pump—Pumps for Driven Wells—Deep-well Pumps—Tubular Well Cylinders—Chain Pumps—Rain Water Cisterns—Filters—The Hydraulic Ram—Single-acting Hydraulic Ram—The Double-acting Hydraulic Ram—Domestic Water-supply Plants—Gravity Water Supply—Pressure-tank System of Water Supply—The Pressure Tank—Power Water-supply Plants—Electric Power Water Supply—The Water Lift.
125 [ix]
CHAPTER VIII
Sewage Disposal
The Septic Tank—The Septic Tank With a Sand-bed Filter—The Septic Tank and Anaerobic Filter—Limit of Efficiency.
168
CHAPTER IX
Coal Oxidation of Hydrocarbons—Graphitic Anthracite—Cannel Coal—Lignite—Peat—Wood—Charcoal—Coke—Gas-coke—Briquettes —Comparative Value of Coal to Other Fuels—Price of Coal. 182
CHAPTER X
Atmospheric Humidity
Humidity of the Air—Relative Humidity—The Hygrometer—The Hygrodeik—Dial Hygrometers—The Swiss Cottage “Barometer”—Dew-point—To Determine the Dew-point—Frost Prediction—Prevention of Frost—Humidifying Apparatus.
196
CHAPTER XI
Ventilation
196 Quantity of Air Discharged by a Flue—Cost of Ventilation—The Wolpert Air Tester—Pneumatic Temperature Regulation—Mechanical Ventilation—The Plenum Method—Ventilation Apparatus—Air Conditioning—Humidifying Plants—Vaporization as a Cooling Agent—Air-cooling Plants—Humidity Control.
219
CHAPTER XII
Gaseous and Liquid Fuels
Gaseous and Liquid Fuels—Coal Gas—All-oil Water Gas—Pintsch Gas—Blau Gas—Water Gas—Measurement of Gas—Gas Meters How to Read the Index—Prepayment Meters—Gas-service Rules—Gas Ranges—Lighting and Heating with Gasoline—Gasoline—Kerosene—The Cold-process Gas Machine—The Hollow-wire System of Gasoline Lighting and Heating—Mantle Gas Lamps—Open-flame Gas Burners—The Inverted-mantle Gasoline Lamp—Portable Gasoline Lamp—Central Generator Plants—Central-generator Gas Lamps—Boulevard Lamps—Gasoline Sad Irons—Alcohol Sad Irons—Alcohol Table Stoves—Danger from Gaseous and Liquid Fuels—Acetylene-gas Machine—Types of Acetylene Generators—Gas Lighters—Acetylene Stoves.
250 [x]
CHAPTER XIII
Electricity
Incandescent Electric Lamps—The Mazda Lamp—Candlepower—Lamp Labels—Illumination—The Foot-candle—The Lumen—Reflectors—Choice of Reflector—Lamp Transformers—Units of Electrical Measurements—Miniature Lamps—Effects of Voltage Variations—Turn-down Electric Lamps—The Dim-a-lite—Gas-filled Lamps—Daylight Lamps—Miniature Tungsten Lamps—Flash Lights—The Electric Flat-iron—The Electric Toaster—Motors, Fuse Plugs—Electric Heaters—Intercommunicating Telephones—Electric Signals—Buzzers—Burglar Alarms—Annunciators—Table Pushes—Bell-ringing Transformers—The Recording Wattmeter—To Read the Meter—State Regulation of Meter Service—Electric Batteries—Battery Formation—Battery Testers—Electric Conductors—Lamp Cord—Portable Cord—Annunciator Wire—Private Electric Generating Plants—Storage Batteries—The Pilot Cell—National Electrical Code—Electric Light Wiring—Outlet Boxes—Automatic Door Switch—Plug Receptacles—Heater Switch, Pilot and Receptacle—Service Switch—Local Switches—Pilot Lights—Wall and Ceiling Sockets—Drop Lights.
305
Index 385

MECHANICS OF THE HOUSEHOLD

[1]

CHAPTER I
THE STEAM HEATING PLANT

The use of steam as a means of heating dwellings is common in every part of the civilized world. Plants of all sizes are constructed, that not only give satisfactory service but are efficient in the use of fuel, and require the minimum amount of attention.

The manufacture of steam heating apparatus has come to be a distinct industry, and represents a special branch of engineering. Many manufacturing companies, pursue this line of business exclusively. The result has been the development of many distinctive features and systems of steam heating, that are very excellent for the purposes intended.

Practice has shown that large plants can be operated more economically than small ones. Steam may be carried through underground, insulated pipes to great distances with but small loss of heat. This has lead to the sale of exhaust steam, from the engines of manufacturing plants, for heating purposes and the establishment of community heating plants, where the dwellings of a neighborhood are heated from a central heating plant; each subscriber paying for his heat according to the number of square feet of radiating surface his house contains.

In the practice most commonly followed, with small steam heating plants, the steam is generated in a boiler located at any convenient place, but commonly in the basement. The steam is distributed through insulated pipes to the rooms, where it gives up its heat to cast-iron radiators, and from them it is imparted to the air; partly by radiation but most of the heat is transmitted to the air in direct contact with the radiator surface.

The heating capacity of a radiator is determined by its outside surface area, and is commonly termed, radiating surface or heating surface. Radiators of different styles and sizes are listed by manufacturers, according to the amount of heating surface[2] each possesses. Radiators are sold at a definite amount per square foot, and may be made to contain any amount of heating surface, for different heights from 12 to 45 inches.

The widespread use of steam as a means of heating buildings is due to its remarkable heat content. When water is converted into vapor the change is attended by the absorption of a large amount of heat. No matter at what temperature water is evaporated, a definite quantity of heat is required to merely change the water into vapor without changing its temperature. The heat used to vaporize water in a steam boiler is given up in the radiators when the steam is condensed. It is because of this property that steam is such a convenient vehicle for transferring heat from the furnace—where it is generated—to the place to be warmed. This heat of vaporization is really the property which gives to steam its usefulness as a means of heating.

Heat of Vaporization.

—The temperature of the steam is comparatively an unimportant factor in the amount of heat given up by the radiator. It is the heat liberated at the time the steam changes from vapor to water that produces the greatest effect in changing the temperature of the house. This evolution of heat by condensation is sometimes called the latent heat of vaporization. It is the heat that was used up in changing the water to vapor. The following table of the properties of steam shows the temperatures and exact amounts of latent heat that correspond to various pressures.

When water at the boiling point is turned into steam at the same temperature, there are required 965.7 B.t.u. for each pound of water changed into steam. In the table, this is the latent heat of the vapor of water at 0, gage pressure. As the pressure and corresponding temperature rise, the latent heat becomes less. At 10 pounds gage pressure, the temperature of the steam is practically 240°F., but the heat of vaporization is 946 thermal units. When the steam is changed back into water, as it is when condensed in the radiators, this latent heat becomes sensible and is that which heats the rooms. The steam enters the radiators and, coming into contact with the relatively colder walls, is condensed. As condensation takes place, the latent heat of the steam becomes sensible heat and is absorbed by the radiators and then transferred to the air of the rooms.

[3]

Properties of Steam

Absolute pressureGage pressure Temperature Latent heat
014.7212.00 965.70
115.0213.04 964.96
216.0216.33 962.63
317.0219.45 960.49
418.0220.40 958.32
519.0225.25 958.30
620.0227.95 954.38
721.0230.60 952.50
822.0233.10 950.62
923.0235.49 949.03
1024.0237.81 947.37
1125.0240.07 945.76
1226.0242.24 944.25
1327.0244.32 942.74
1428.0246.35 941.29
1529.0248.33 939.88
1630.0250.26 938.50
1731.0252.13 937.17
1832.0253.98 935.45
1933.0255.77 934.57
2034.0257.52 933.32
2135.0259.22 932.10
2236.0260.88 930.92
2337.0262.50 929.76
2438.0264.09 928.62
2539.0265.65 927.51

Whenever water is evaporated, heat is used up at a rate that in amount depends on its temperature and the quantity of water vaporized. This heat of vaporization is important, not only in problems which relate to steam heating but in all others where vapor of water exerts an influence—ventilation of buildings, atmospheric humidity, the formation of frost, refrigeration, and many other applications in practice; this factor is one of the important items in quantitative determinations of heat. It will appear repeatedly in considering ventilation and humidity.

At temperatures below the boiling point of water, the heat of vaporization gradually increases until, at the freezing point, it is 1092 B.t.u. Water vaporizes at all temperatures—even ice evaporates—and the cooling effect produced by evaporation[4] from sprinkled streets in summer, or the chilling sensation brought about by the winds of winter are caused largely because of its effect. The evaporation of perspiration from the body is one of the means of keeping it cool. At the temperature of the body 98.6 the heat of vaporization is 1046 B.t.u.

Steam Temperatures.

—While the temperature of steam is an unimportant factor in the heating of buildings there are many uses in which it is of the greatest consequence. When steam is employed for cooking or baking it is not the quantity of heat but its intensity that is necessary for the accomplishment of its purpose.

Steam cookers must work at a temperature suitable to the articles under preparation, and the length of time required in the process. Examination of the table on page 3, will show that steam at the pressure of the air or 0, gage pressure, has a temperature of 212°F., which for boiling is sufficiently intense for ordinary cooking; but for all conditions required of steam cooking, a pressure of 25 pounds gage pressure is required. The temperature corresponding to 25 pounds is shown in the table as 267°F. Baking temperatures for oven baking as for bread requires temperatures of 400°F. or higher. To bake by steam at that temperature would require a gage pressure of 185 pounds to the square inch.

The British thermal unit is the English unit of measure of heat. It is the amount of heat required to raise the temperature of a pound of water 1°F. From the table it will be seen that steam at 10 pounds gage pressure, is only 27.4° hotter than it was at 0 pounds. In raising the pressure of a pound of steam from 0 to 10 pounds, the steam gained only 27.4 B.t.u. of heat. The amount of heat gained by raising the pressure to 10 pounds is small as compared with the heat it received on vaporizing. The extra fuel used up in raising the pressure is not well expended. It is customary, therefore, in heating plants, to use only enough pressure in the boiler to carry the steam through the system. This amount is rarely more than 10 pounds and oftener but 3 or 4 pounds pressure.

Gage Pressure—Absolute Pressure.

—In the practice of engineering among English speaking people, pressures are stated in pounds per square inch, above the atmosphere. This is termed[5] gage pressure. It is that indicated by the gages of boilers, tanks, etc., subjected to internal pressure. Under ordinary conditions the term pressure is understood to mean gage pressure, the 0 point being that of the pressure of the atmosphere. This system requires pressures below that of the atmosphere to be expressed as a partial vacuum, a complete vacuum being 14.7 pounds below the normal atmospheric pressure.

In order to measure positively all pressures above a vacuum, the normal atmosphere is 14.7 pounds; all pressures above that point are continued on the same scale, thus:

Gage pressure 0 = 14.7 absolute
Gage pressure 10 = 10 + 14.7 = 24.7 absolute
Gage pressure 20 = 20 + 14.7 = 34.7 absolute

Absolute pressures are, therefore, those of the gage plus the additional amount due to the atmosphere. All references to pressure in this work are intended to indicate gage pressure unless specifically mentioned as absolute pressure.

Steam heating as applied to buildings may be considered under two general methods: the pressure system in which steam under pressure above the atmosphere is utilized to procure circulation; and the vacuum system in which the steam is used at a pressure below that of the atmosphere. Each of these systems is used under a great variety of conditions, and to some is applied specific names but the principle of operation is very much the same in all of a single class.

Steam heating plants are now seldom installed in the average home but they are very much employed in apartment houses and the larger residences. In large buildings and in groups of buildings heated from a central point, steam is used for heating almost exclusively. The type of plant employed for any given condition will depend on the architecture of the buildings and their surroundings. In very large buildings and in groups of buildings, the vacuum system is very generally employed. This system has, as a special field of heating, the elaborate plants required in large units.

The low-pressure gravity system of heating is used in buildings of moderate size, large residences, schools, churches, apartment houses, and the like. Under this form of steam heating is[6] to be included vapor heating systems. This is the same as the low-pressure plant except that it operates under pressure only slightly above the atmosphere and possesses features that frequently recommend its use over any other form of steam heating. The term vapor heating is used to distinguish it from the low-pressure system.

The low-pressure gravity system, with which we are most concerned, takes its name from the conditions under which it works. The low pressure refers to the pressure of the steam in the boiler, which is generally 3 or 4 pounds; and since the water of condensation flows back to the boiler by reason of gravity, it is a gravity system.

Fig. 1.—Diagram of a gravity system steam heating plant.

The placing of the pipes which are to carry the steam to the radiators and return the water of condensation to the boiler may consist of one or both of two standard arrangements. They are known as the single-pipe system and the two-pipe system.

Fig. 1 shows a diagram of a single-pipe system in its simplest form. In the figure the pipe marked supply and return, connects the boiler with the radiators. From the vertical pipe called a riser, the steam is taken to the radiators through branch pipes that all slope toward the riser, so that the water of condensation may readily flow back into the boiler. The water of condensation, returning to the boiler, must under this condition, flow in a direction contrary to the course of the steam supplying the radiators. In Fig. 2 is given a simple application of this system. A single pipe from the top of the boiler, in the basement, marked supply and return pipe, connects with one radiator on the floor above. The[7] radiator and all of the connecting pipes are set to drain the water of condensation into the boiler.

Fig. 2.—A simple form of steam heating plant. The furnace fire is controlled by a thermostat and a damper regulator.

When the valve is opened to admit steam to the radiator, the air vent must also be opened to allow the escape of the contained air. The steam will not diffuse with the air in the radiator and unless the air is allowed to escape, the steam will not enter. As the steam enters the cold radiator, it is rapidly condensed, and collects on the walls in the form of dew, at the same time giving up its latent heat. The heat is liberated as condensation takes place, and as the dew forms on the radiator walls the heat is conducted directly to the iron. The water runs to the bottom of the radiator and then through the pipes; back to the boiler. The water occupies but relatively a little space and may return through the same pipe, while more steam is entering the radiator. As the steam condenses in the radiator, its reduction in volume tends to reduce the pressure and thus aids additional steam from the boiler to enter. In this manner a constant supply of heat enters the radiator in the form of steam which when condensed goes back to the boiler at a temperature very near the boiling point to be revaporized. It should be kept in mind that it is the[8] heat of vaporization, not the temperature of the steam that is utilized in the radiator, and that the heat of vaporization is the vehicle of transfer. The water returning to the boiler may be at the boiling point and the steam supplying the heat to the radiators may be at the same temperature.

Fig. 3.—A gravity system steam heating plant of two radiators. The furnace is governed by a thermostat.

Fig. 3 is a slightly different arrangement of the same boiler as that shown in Fig. 2, connected with two radiators on different floors. The same riser supplies both radiators with steam and takes the water of condensation back to the boiler.

Fig. 4 is an example of the single-pipe system applied to a small house. In the drawing, the boiler in the basement is shown connected with four radiators on the first floor and three on the second floor. The pipes connecting with the more distant radiators are only extensions of the pipes connecting the radiators near[9] the boiler. As in Figs. 1, 2 and 3, all of the pipes and radiators are set to drain back into the boiler. If at any place the pipe is so graded that a part of the water is retained, poor circulation will result, because of the restricted area of the pipe, and the radiators will not be properly heated. This lack of drainage is also a common cause of hammering and pounding in steam systems, known as water-hammer. The formation of water-hammer is caused by steam flowing through a water-restricted area, into a cold part of the system, where condensation takes place very rapidly. The condensation of the steam is so rapid and complete that the resulting vacuum draws the trapped water into the space with the force of a hammer stroke. The hammering will continue so long as the conditions exist. The pipes in the basement are suspended from the floor joists by hangers as shown in the drawing. In practice the pipes in the basement are covered with some form of insulating material to prevent loss of heat.

Fig. 4.—The gravity system steam heating plant installed in a dwelling.

As stated above, the single-pipe system may be successfully used in all house-heating plants except those of large size. It[10] requires the least amount of pipe and labor for installation of the circulating system and when well constructed performs very satisfactorily all of the functions required in a small heating plant.

One of the commonest causes of trouble in a single-pipe system is due to the radiator connections. The single radiator connection requires the entering steam and escaping water of condensation to pass through the same opening. Under ordinary conditions this double office of the radiator valve is accomplished with satisfaction but occasionally it is the cause of considerable noise. At any time the valve is left only partly open the steam will enter and condense because of the lower pressure inside the radiator but the condensed water will not be able to escape. The water has only the force of gravity to carry it out of the radiators and if it meets no opposition will flow back through the pipe to the boiler; but if it is required to pass a small opening through which steam is flowing in a contrary direction, the water will be retained in the radiators. Single-pipe radiators, therefore, work satisfactorily only under conditions which will permit the steam to enter and the water to leave as fast as it is formed. In ordinary use the valve at any time is apt to be left slightly open and this produces undesirable working conditions.

In larger buildings, where greater distances require longer runs of pipe and more complicated connections, and where the volume of condensed steam is too great to be taken care of in a single pipe, this system does not work satisfactorily.

Two-pipe System.

—Fig. 5 is a diagram of a two-pipe system. Here, each radiator has a supply pipe, through which the steam enters, and a return pipe which conducts the water away. The branch pipes from a common supply pipe or riser, carry steam to the various radiators and all of the return pipes empty into a single return pipe that takes the water back to its source. It will be noticed that in this case the riser also connects at the bottom with the return pipe. This connection is made for the purpose of conducting away the condensation that takes place in the connecting pipes. The water will always stand in these pipes, at the same height as the water in the boiler. The supply pipe from the boiler, and the branch pipes connecting the radiators all slope toward the riser. The condensation in the connecting pipes does not pass through the radiators as it returns to the boiler.

[11]

An exception to this general rule is shown in the radiator on the second floor. In this case the supply pipe slopes downward as it approaches the radiator. To prevent carrying water through the radiator, a small pipe under the left-hand valve connects with the return pipe and the water is thus conducted to the main return pipe.

Fig. 5.—Diagram showing the arrangement of a two-pipe steam plant.

Fig. 6 is a simple application of the arrangement shown in Fig. 5. The steam may be easily traced from the boiler to the radiators, and back through the return pipes to its source. The pipe marked R is the connection between the main supply pipe and the return pipe that takes away the condensation of the riser. It is connected to the main return pipe below the water line of the boiler and, therefore, does not interfere in any way with the passage of the steam. Each radiator empties its water of condensation into a common return pipe, that finally connects with the boiler below the water line.

Fig. 6.—A two-pipe steam heating plant.

This arrangement may be elaborated to almost any extent and is an improvement over the single-pipe system. It is quite commonly used as a method of steam distribution, but it lacks the required elements necessary to a positive circulation. As an example: Suppose that the plant shown in Fig. 6 is working and that the radiator on the first floor is hot, but the valves of the radiator on the second floor are closed and it is cold. The steam entering at the valve A of the lower radiator is being condensed as fast as the heat is radiated. The steam will pass on through the valve B into the return pipe and as soon as the return pipe[12] becomes hot it will contain steam at practically the same pressure as that in the supply pipe. This is what takes place in every working steam plant. Now suppose that it is desired to heat the radiator on the floor above. The steam valve A of the upper radiator is opened to admit steam and the return valve is also opened to allow the water to escape. There is steam in both the supply and return pipes of the radiator below at the same pressure, each tending to send steam into the radiator above at opposite ends. This would make a condition exactly the same as a single-pipe system, with a supply pipe at both ends of the radiator and the result would, of course, be the same as in the single-pipe system. There being no place for the water to escape except against the incoming steam, the water will sometimes surge back and forth with the customary noises peculiar to such conditions. It must not be understood that this will always occur, because[13] systems of this kind are in use with fairly good results, but noisy radiators are not at all rare when working under this condition and the cause is from that described. To overcome this difficulty and change the system into one in which there would be a positive circulation from A to B, in each radiator, allowing the steam always to enter at the valve A and escape at B, the system must be changed to that of separate returns.

Fig. 7.—Diagram of a separate return steam system.

Separate-return System.

—A diagram of a separate-return system is shown in Fig. 7. In this figure, the radiator, boiler and supply pipes are the same as those of Fig. 5, but there is a separate return pipe from each of the radiators, connecting with the main return pipe at a point below the water line of the boiler. Examination of this diagram will show that there is an independent circuit for the steam through each radiator. The steam is taken from a common riser as before but after passing through the radiator the water is returned by a separate pipe to the main return pipe at the bottom of the boiler. Fig. 8 is an application of separate-return system. It is exactly the same as Fig. 6, except that each radiator has an independent return pipe. Steam must always enter the radiators at the valves A and leave at the valves B. This makes a positive circulation that renders each radiator independent of the others. There is no opportunity for steam to pass through one radiator and interfere with the return water of another; it, therefore, prevents the possibility of hammering or surging so common in poorly designed steam systems.

[14]

Of all the methods of steam heating where the water of condensation is returned to the boiler by reason of gravity this is the most satisfactory. This plant requires a larger amount of pipe than the other systems described and as a consequence the cost of installation is greater but it repays in excellence of service the extra expense incurred.

Fig. 8.—A separate return heating plant.

Overhead or Drop System.

—There is yet another gravity system of steam heating that is sometimes used in large buildings where economy in the use of pipe is desired; this is the overhead or drop system shown in Fig. 9. It is not a common method of piping and is given here only because of its occasional use. In the arrangement of the drop system, the supply pipe for the radiators rises from the boiler to the highest point of the system and the branch pipes for the radiators are taken off from the descending pipe. Its action is the same as that of a single-pipe[15] system but the advantage gained by the arrangement is that the steam in the main supply pipes travels in the same direction as the returning water of condensation; the cause of surging in long risers is thus eliminated.

The two-pipe systems of steam heating are more certain in action than the single-pipe methods because there is nothing to interfere with the progress of the steam on its way to the radiators. In long branch pipes of the single-pipe system, the returning water is frequently caught by the advancing steam and carried to the end of the pipe, when slugging and surging is the result.

Fig. 9.—Diagram of the overhead or drop system steam plant.

Water-filled Radiators.

—Radiators frequently fill with water and are noisy because of the position of the valve. This may be true in any gravity system but particularly so in radiators having a single pipe. When the valve of a single-pipe radiator is opened a very small amount, the entering steam is immediately condensed but the water cannot escape because the incoming steam entirely fills the opening. Under this condition, the radiator may entirely fill with water. If the valve is then opened wide, the imprisoned water has an opportunity to escape while the steam is entering, but the entering steam and escaping water sets up a water-hammer that sometimes is terrific and lasts until the water is discharged from the radiator. The same condition may exist in a two-pipe system, if the steam valve is slightly opened while the escape valve is closed, but in a well-designed system the radiator will be immediately emptied when both valves are open.

[16]

Air Vents.

—All radiators must be provided with air vents. The vent is placed near the top of the last loop of the radiator, at the end opposite from the entering steam, as indicated in Figs. 2, 3, 6, etc. The object of the vent is to allow the air to escape from the radiator as the steam enters. Steam will not diffuse with the air and, therefore, cannot enter the radiator until the air is discharged. The air vent may be a simple cock such as is shown in Fig. 10, that must be opened by hand when the steam is turned on, to allow the air to escape, and closed when the steam appears at the vent; or it may be an automatic vent, that opens when the radiator cools and closes automatically when the radiator is filled with steam. There are many makes of air vents of both hand-regulating and automatic types; of the former, Fig. 10 furnishes a common example. The part A, in the figure, is threaded and screws tightly into a hole made to receive it in the end loop of the radiator. The part B is a screw-plug that closes the passage C, leading to the inside of the radiator. When the steam is turned on, the vent must be opened until the air is discharged, after which it is closed by the hand-wheel D.

Fig. 10.Fig. 11. Fig. 12.Fig. 13.

Fig. 10.—A common form of air vent for radiators.
Fig. 11.—An inexpensive automatic radiator air vent.
Fig. 12.—Monash No. 16 automatic air vent.
Fig. 13.—The Allen float, radiator air vent.

Automatic Air Vents.

—These vents depend for their action on the expansion of a part of the valve due to the temperature of the steam. The valve remains closed when hot and opens when cold. The difference in temperature between the steam and the expelled air from the radiator is the controlling factor. In the[17] automatic vent shown in Fig. 11, the part A is screwed into the radiator loop. The discharge C is open to the air or connected with a drip pipe, which returns the water to the basement. The cylinder D, which closes the passage B, is made of a material of a high coefficient of expansion. The piece D, when cool, is contracted sufficiently to leave the passage B open to the air. When the steam is turned on, the expelled air from the radiator escapes through B and C, but when the steam reaches D the heat quickly expands the piece and closes the vent.

Most automatic vents require adjusting when put in place and occasionally need readjustment. The cap O, of Fig. 11, may be removed with a wrench and a screw-driver used to adjust the piece D, so as to shut off the steam when the radiator is filled with steam. The expanding piece is simply screwed down until the steam ceases to escape.

Fig. 12 is another style of automatic vent, constructed on the same principle as that of Fig. 11, but probably more positive in action. In this vent the part A attaches to the radiator. The expanding portion B is made in the form of a hollow cylinder, through which the air and steam escape to the atmosphere. It is longer than the corresponding piece in the other vent and is more sensitive because of its greater length and exposed surface. As the piece B elongates from expansion, the upper end makes a joint with the conical piece D. The shape of this latter piece gives better opportunity for a tight joint than in the other form of vent and in practice gives better service.

Fig. 13 is a cross-section of the Allen vent. This is an example of a vent which depends for its action on a float. Whenever sufficient water accumulates in the body of the vent to raise the float, it closes the vent by means of its buoyancy. The body of the vent shown in Fig. 13 is composed of two concentric cylinders. The float E occupies the inner cylinder, while surrounding it is the outer cylinder D. The outer cylinder is entirely closed except a little hole at G. The float is made of light metal and fits loosely in the inner cylinder. The steam from the radiator condenses in the vent until the inner cylinder is filled with water, up to the opening A. The float by its buoyancy keeps the opening in B stopped, and no steam can escape. The air of the outer cylinder D is expanded by the heat of the steam and most of the[18] air escapes through the hole G. When the radiator cools, the rarefied air in D contracts and draws the water from the inner cylinder into the space D; this allows the float to fall and unstop the opening in B. When the steam again reaches the vent, the heat expands the air in D and forces the water into the inner cylinder; the float is again raised and stops the opening in B.

Many other air vents are in common use but most of them operate on one or the other of the principles described. Fig. 11 is a relatively inexpensive vent, while Fig. 12 is higher-priced.

Fig. 14.—Steam radiator valve.
Fig. 15.—Sectional view of a steam radiator valve.

Steam Radiator Valves.

—Like most other mechanical appliances that are extensively used, radiator valves are made by a great number of manufacturers and in many different forms. Some possess special features that are intended to increase their working efficiency but the type of radiator valve most commonly used for ordinary construction is that illustrated in Figs. 14 and 15. It is a style of angle valve that takes the place of an elbow and being made with a union joint, also furnishes a means of disconnecting the radiator without disturbing the pipes. Fig. 14 is an outside view of the valve and Fig. 15 shows its mechanical construction. The part B screws onto the end of the steam pipe and A connects with the radiator. The part C-D is the union. The nut C screws onto the valve and makes a steam-tight[19] joint at D, between the parts. In case it is desired to remove the radiator, it furnishes an easy means of detaching the valve. The composition valve-disc E makes a seat on the brass ring directly under it, to shut off the steam. In case the valve leaks, the disc may be removed by taking the valve casing apart at G. The worn disc can then be replaced with a new one which may be obtained from the dealer who furnished the valve. The only moving part of the valve exposed to the air is at the point where the valve-stem S enters the casing. The joint is made steam-tight by the packing P. The packing is greased candle wicking that is wound around the stem and held tightly in place by the screw-cap H. If the valve leaks at this joint, a turn or two with a wrench will stop the escape of the steam.

THE HOUSE-HEATING STEAM BOILER

House-heating boilers were formerly made of sheet metal and are still so constructed to some extent, but by far the greater number are now made of cast iron. Sheet-metal boilers are constructed at the factory, ready to be installed, but the cast-iron type is made in sections and assembled to make a complete boiler, at the time the plant is erected. Sectional boilers are convenient to install, on account of the possibility of handling the parts in a limited space, that would not admit an assembled boiler without tearing down a part of the basement for admission.

Cast-iron boilers as commonly used for heating dwellings are made in two definite styles. The small sizes are cylindrical in form and are used for either steam or hot-water heating. The larger sizes are made as illustrated in Figs. 16 and 17, the former being an outside view, and the latter showing the internal arrangement of the same boiler. The fire-box, water space and smoke passages are easily recognized. Each division represents a separate section which assembled as that in the figures makes a complete boiler with a common opening as shown at the top of Fig. 17. These boilers are used for residences of large size and for buildings of less than 10,000 feet of radiating surface. For large buildings, the steam is most commonly generated in boilers built for high pressure.

In small plants, intended for either steam or hot-water heating,[20] the cylindrical style of boiler shown in Fig. 18 is commonly used. As constructed by different manufacturers, the parts differ quite materially but Fig. 18 shows all of the essential features and serves to illustrate the different working parts. The sections into which the boiler is divided are indicated on the left-hand side of the figure by the numbers 1 to 6. The parts from 1 to 5 are screwed together with threaded nipples, joining the central column. The part 6 contains the grate and the ash-pit, with the draft and clean-out doors.

Fig. 16.   Fig. 17.

Fig. 16.—Sectional cast-iron boiler for steam or hot-water heating.
Fig. 17.—Interior view of the boiler shown in Fig. 16.

The drawing shows the boiler cut through the middle lengthwise and exposes to view all of the essential features. The fire-box and the spaces occupied by the steam and water are easily recognized. It will be seen that the water space surrounds the fire-box except at the bottom and that the space above the fire-box presents a large amount of heating surface to the flame and heated gases as they pass to the chimney. The arrows show their course; first through the openings near the center, then through those further away. The object being to keep the[21] heat as long as possible in contact with the heating surfaces without interfering with the draft.

Fig. 18.—Sectional view of the cylindrical type of cast-iron, sectional boiler.

There is no standard method of rating the heating capacity of boilers of this kind and as a consequence, boilers of different makes—for the same rating—are not the same in actual heating capacity. The boilers are sold by their makers in sizes that are intended to furnish heat sufficient to supply a definite number of square feet of radiating surface. The ratings are quite generally too high for the weather conditions of the Northwest. A common practice with contractors is to select boilers for a given plant 50 per cent. and even 100 per cent. larger than those rated by the manufacturers for the same amount of radiation.[22] Some manufacturers sell their boilers at honest ratings but they are exceptions.

In specifying the capacity of a house-heating plant it is common practice to require the boiler to be of such size as will easily heat a definite number of square feet of radiating surface. The radiators are required to possess sufficient radiating surface to keep the house at 70°F. in any weather. In the absence of any rules or specifications for determining the heating capacity of the boiler, the only means of securing a satisfactory plant is to require a guarantee of the contractor to install a boiler such as will fulfil the conditions stated above.

Boiler Trimmings.

—Attached to the boiler and required for its safe operation are a number of appliances that demand special attention. The office of each part should be thoroughly appreciated and the mechanical construction should be fully understood. An intimate acquaintance with the details of the plant, helps to make its operation satisfactory and adds to the efficiency with which it can be made to perform its duty.

The Water Column.

—In Fig. 18 the water column is shown at C. It is attached to the boiler by pipes at points above and below the water line, so as to allow a free passage of the water of the boiler to the interior. The water line should be 3 or 4 inches above the top heating surface. Attached to the water column is the gage-glass, the try-cocks T and T and the steam gage G.

The object of the gage-glass is to show the height of the water in the boiler. It is shown in place on the boiler in Figs. 16 and 18 and in detail in Fig. 19. The lower part of the gage-glass occupies a position on the boiler about 2 inches above the top heating surface. When the boiler is working, the level of the water should always be visible in the glass and should stand normally one-third to one-half full.

Fig. 19.—The water gage.

The water gage is attached to the water column by two brass valves V. The valves are provided so that in case the water[23] glass should be broken the openings may be closed. The ends of the glass are made tight by “stuffing-boxes” marked C, in the figure. The packing S is generally in the form of rubber rings but greased wicking may be used if necessary as in the case of valve-stems.

The try-cocks T and T (Fig. 18) are also intended to indicate the approximate height of the water in the boiler and should the water glass be broken may be used in its place. The openings of the try-cocks point toward the floor. When a cock is opened, should steam alone escape, it will be absorbed by the air, but if water is escaping, although much of it will be vaporized and look like steam, some of the water will be carried to the floor and produce a wet spot. When the cock is opened wide the escaping water from the lower cock should always wet the floor.

The drip-cock P (Fig. 18) at the bottom of the gage-glass is for draining the water column and for blowing out any deposit that may collect in the opening of the column. This cock should be opened occasionally to assure the correctness of the gage-glass.

Fig. 20.—Typical Bourdon pressure gage with the face removed.

The Steam Gage.

—Steam pressure is measured in pounds to the square inch above the pressure of the atmosphere. The gages used for indicating the pressure of the steam are made in several forms but the type most commonly used is that shown in Fig. 20. It is known as the Bourdon type of gage and takes its name from the bent tube A, which furnishes its active principle. The Bourdon barometer invented in 1849 employed this form of sensitive tube. In the drawing the face of the gage has been removed to show the working parts. The sensitive part is the flat elastic tube A, which is bent in the form of a circle. When the pressure of the steam enters at S the air in the tube is compressed and the tube tends to straighten. The movement of the tube caused by the steam pressure is communicated to the pointer by a link connection and gear as shown in the drawing. The amount of straightening of the tube will be in proportion to the steam pressure and is indicated by the numbers marked on the face of the gage. When the pressure is[24] released, the tube returns to its original position and the spiral spring C turns the hand back to its first position.

Fig. 21.—Cross-section of a pop valve.

The Safety Valve.

—All steam boilers should be provided with safety valves as a safeguard against excessive steam pressures. Of the various types of safety valves, that known as the pop-valve is most commonly used on house-heating boilers. It is indicated at W in Fig. 18 and is shown in section in Fig. 21. The part A is screwed into the top of the boiler at any convenient place. The pressure of the spring C holds the valve B on its seat until the internal pressure reaches a certain intensity at which the valve is set, when it opens and allows the excess steam to escape. When the pressure is reduced, the spring forces the valve back on its seat. The handle D permits the valve to be lifted at any time as an assurance that it is in working order. This should be done occasionally, as the valve may stick to the seat after long standing and allow the pressure to rise above the point at which it should “pop.”

The valve may be set to “blow off” at any desired pressure by the adjusting piece E. House-heating boilers generally have their safety valves set to blow off at 8 or 10 pounds.

The Draft Regulator.

—As a means of automatic control of the steam pressure, the draft regulator is frequently used to so govern the fire that when a certain steam pressure is reached, the direct draft will be automatically closed and the check-draft damper opened. The draft regulator is shown in place at D in Fig. 18, and will also be found in Fig. 16. A detailed description of the regulator will be found on pages 60 and 61.

RULE FOR PROPORTIONING RADIATORS

Rules for determining the amount of radiating surface that will be required to satisfactorily heat a building to 70°F. regardless of weather conditions are entirely empirical, that is, they are derived from experience. It is evident that no definite rule can[25] be established that will take into account the method of building construction, the kind and amount of materials that make up the walls and the quality of workmanship employed. These variable quantities coupled with the changing climatic conditions of temperature and wind velocity produce a complication that cannot be overcome in a formula that will give exact results.

Many rules are in use for this purpose, no two of which give exactly the same results when applied to a problem. A common practice is to apply one of the rules in use and then under conditions of exceptional exposure, to add to the amount thus calculated as experience may dictate.

The following rule by Professor R. G. Carpenter of Cornell University was taken from a handbook published by the J. L. Mott Iron Works of New York. This company manufactures and deals in all kinds of apparatus entering into steam and hot-water heating and the rule is given as one that has produced satisfactory results.

Rule.—Add the area of the glass surface in the room to one-quarter of the exposed wall surface, and to this add from one-fifty-fifth to three-fifty-fifths of the cubical contents (one-fifty-fifth for rooms on upper floor, two-fifty-fifths for rooms on first floor and three-fifty-fifths for large halls); then for steam multiply by 0.25, and for hot water by 0.40.

Example.—A room 20 by 12 by 10 feet with glass exposure of 48 feet, ¼ of wall exposure (two sides exposed) 320 feet = 80, 155 of 2400 = 44.

48 + 80 + 44 = 172 × 0.25 = 43 feet.
If you add 255 the surface would be 54 feet.
If you add 355 the surface would be 65 feet.

PROPORTIONING THE SIZE OF MAINS

For any size system of steam or water heating the following rule will be found entirely satisfactory for mains 100 feet long; for each 100 feet additional use a size larger ratio.

Rule.

r = (3.1416/d)R = a/r × 100.

r represents ratio of main in inches for each 100 feet of surface; d, diameter of pipe; R, quantity of radiation carried by size of pipe; a, area of pipe in inches.

[26]

From this the following table has been constructed:

Diameter of pipe Area of pipe Ratio to each 100
feet of surface
Quantity of radiation,
steam or water, on a
given size pipe
1.7672.1084
23.1411.57200
4.9081.25400
37.0691.04700
9.6210.901,062
412.5660.781,590
15.9040.702,272
519.6250.633,120
628.2740.525,440
738.4840.458,550
850.2650.4012,556
963.6170.3518,100
1078.5400.3025,300

FORMS OF RADIATORS

Radiators are much the same in appearance for both steam and hot-water heating. They are hollow cast-iron columns so designed that they may be fastened together in units of any number of sections. The sections are made in size to present a definite number of square feet of outside surface that is spoken of as radiating surface. The amount of radiating surface in any radiator depends on its height and the contour of the cross-section. The radiator sections may be made in the form of a single column as Fig. 22 or they may be divided into two, three, four or more columns to increase their radiating surface.

The following table, taken from a manufacturer’s catalogue, shows the method of rating the heating capacity of a particular design. In the table, the first column gives the number of sections in the radiator, the second column states the length of the radiator in inches. The columns headed heating surface give the heights of the sections in inches and the amount of radiating surface in various radiators of different heights and numbers of sections. As an example: This table refers to the three-column radiators of Fig. 23. Such a radiator 32 inches high with 10[27] sections would contain 45 square feet of radiating surface and would be 25 inches in length.

No. of
sections
Length
2½ in.
per section
Heating surface—square feet
45 in. high,
6 sq. ft.
per sec.
38 in. high,
5 sq. ft.
per sec.
32 in. high,
4½ sq. ft.
per sec.
26 in. high,
3¾ sq. ft.
per sec.
23 in. high,
3¼ sq. ft.
per sec.
20 in. high,
2¾ sq. ft.
per sec.
2 5 12 10 9
3 181513½11¼
4 10242018151311
5 12½302522½18¾16¼13¾
6 1536302722½19½16½
7 17½423531½26¼22¾19¼
8 20484036302622
9 22½544540½33¾29¼24¾
10 2560504537½32½27½
1127½665549½41¼35¾30¼
1230726054453933
1332½786558½48¾42¼35¾
143584706352½45½38½
1537½907567½56¼48¾41¼
1640968072605244
1742½1028576½63¾55¼46¾
1845108908167½58½49½
1947½1149585½71¼61¾52¼
205012010090756555
2152½12610594½78¾68¼57¾
22551321109982½71½60½
2357½138115103½86¼74¾63¼
2460144120108907866
2562½150125112½93¾81¼68¾
266515613011797½84½71½
2767½162135121½101¼87¾74¼
28701681401261059177
2972½174145130½108¾94¼79¾
3075180150135112½97½82½
3177½186155139½116¼100¾85¼
328019216014012010488

Fig. 22 is a radiator made up of eight single-column sections.[28] In Fig. 23 is shown five three-column radiators, varying in height from 20 to 45 inches.

The sections of steam radiators are joined together at the bottom with close-nipples, so as to leave an opening from end to end. The sections of hot-water radiators are joined in the same manner, except that there is an opening at both top and bottom. Fig. 30 shows the openings of a hot-water radiator installed as direct-indirect heater. Fig. 24 illustrates a special form of radiator that is intended to be placed under windows and in other places that will not admit the high form. Such a radiator as that shown in the picture is often covered with a window seat and in cold weather becomes the favorite place of the sitting room. Another special form is that of Fig. 25. As a corner radiator this style is much to be preferred to the ordinary method of connection; here the angle is completely filled—there is no open space in the corner.

Fig. 22.
Fig. 23.

Fig. 22.—Single column steam radiator.
Fig. 23.—Three-column radiators of different heights; for steam or hot-water heating.

Wall radiators such as shown in Fig. 26 are made to set close to the wall, where floor space is limited. They are particularly adapted for use in narrow halls, bathrooms and other places where the ordinary type could not be conveniently used.

A radiator that will appeal to all neat housekeepers is that of Fig. 27. It does not stand on the floor as in the case of the[29] ordinary type, but is hung from the wall by concealed brackets. The difficulty of sweeping under this radiator is entirely avoided.

Fig. 28 is a radiator designed to furnish a warming oven for plates and for heating the room at the same time. It is sometimes installed in dining rooms.

Fig. 24.—Six-column, low form of hot-water radiators to be placed under windows.
Fig. 25.—Two-column corner radiator for steam heating.
Fig. 26.—Wall form, radiator for steam or hot water.

The ordinary method of heating by the use of radiators is known as the direct method. The air is heated by coming directly into contact with the radiators and distributed through the room by convection. If the arrangement is such that the air is brought from outdoors and heated by the radiator before entering the room, it is called the indirect method of heating. Such an arrangement is illustrated in Fig. 29. The radiator[30] is located beneath the floor, in a passage that takes the air from outdoors and after being heated, enters the room through a register located in the wall.

Fig. 30 is still another arrangement known as the direct-indirect method of heating. The radiator is placed in position, as for direct heating, but the air supply is taken from outdoors. The radiator base is enclosed and a double damper T regulates the amount of air that comes from the outside. When the inside damper is closed and the outside damper is open, as is shown in the drawing, the air comes from outdoors and is heated as it passes through the radiator on its way to the room. If the dampers are reversed, the air circulates through the radiator as in the case of direct radiation.

Fig. 27.—Two-column radiator suspended from the wall by brackets.
Fig. 28.—Dining-room radiator containing a warming oven.

In the use of the direct or the direct-indirect method of heating the principal object to be attained is that of ventilation, but quite generally the passages are so arranged that the air may be taken from outdoors or, if desired, the air of the house may be sent through the radiators to be reheated. In extremely cold and windy weather it is sometimes difficult to keep the house at the desired temperature when all of the air supply comes from the outside. Under such conditions the outside air is used only occasionally. In mild weather it is common to use the outdoor air most of the time. The cost of heating, when these methods are used, is higher than by direct radiation, because the air is[31] being constantly changed in temperature from that of the outside to 70°.

Fig. 29.—Ventilation by the indirect method of heating.
Fig. 30.—Ventilation by the direct-indirect method of heating.

Radiator Finishings.

—In steam and hot-water heating the decoration of the radiators is a much more important item than that of a good-looking surface or one which will harmonize with the setting. Until recently radiator finishing has been considered a minor detail and the familiar bronze has been looked upon as a standard covering, while painted radiators were considered only a matter of taste. The character of the surface is, however, the determining factor in the quantity of heat given out by radiators. This has been determined in the experimental laboratory of the University of Michigan by Professor John A. Allen. Comparison was made of bare cast-iron radiators with the same forms painted as indicated in the following table. The bare radiator was taken at 100 per cent.; the other finishes[32] are expressed in per cent. above or below that of the bare radiator.

Condensing
capacity,
per cent.
No. 1, a cast-iron radiator, bare as received from the foundry100
No. 2, a cast-iron radiator, coated with aluminum bronze78
No. 3, a cast-iron radiator, three coats of white enamel paint102
No. 4, a cast-iron radiator, coated with copper bronze80
No. 5, a cast-iron radiator, three coats of green enamel paint101
No. 6, a cast-iron radiator, three coats of black enamel paint101

The author has stated further that, “It might be said in general that all bronzes reduce the heating effect of the radiator about 25 per cent. while lead paints and enamels give off the same amount of heat as bare iron. The number of coats of paint on the radiator makes no difference. The last coat is always the determining factor in heat transmission.”

PIPE COVERINGS

All hot-water or steam pipes in the basement and in other places not intended to be used for heating should be covered with some form of insulating material. At ordinary working temperature a square foot of hot pipe surface will radiate about 15 B.t.u. of heat per minute. To prevent this loss of heat and the consequent waste of fuel the pipes should be covered with some form of insulating material.

Pipe coverings are made of many kinds of material and some possess insulating properties that may reduce the loss to as low a point as 15 per cent. of the amount radiated by a bare pipe. Many good insulating materials do not give satisfactory results as pipe coverings because they do not keep their shape, some cannot be considered in the average plant because of high cost.

Wood-pulp paper is extensively used as a cheap covering; it is a good insulator and under ordinary conditions makes a satisfactory covering. A more efficient and also a more expensive covering that is extensively used is that made of magnesia carbonate and known as magnesia covering. Aside from these, other forms made of cork, hair-felt, asbestos and composition coverings are sometimes used in house-heating plants.

In selecting a pipe covering, there should be taken into account[33] not only its insulating properties but its ability to resist fire, dampness or breeding places for vermin. It rests entirely with the owner whether he covers the pipes with a combustible or an incombustible material when the insulating properties are about the same. Coverings made of animal or vegetable materials under some conditions furnish a breeding place for vermin.

Pipe coverings are made in sections about 3 feet in length and from 1 to 138 inches in thickness. The sections are usually cut in halves lengthwise to permit being put in place. The sections are covered with common muslin to keep the material in place and sometimes are painted after being installed. Painting has nothing to do with their insulating capabilities, but it preserves the cloth and makes a neat appearance. The sections when put in place are secured by pasting one of the loose edges of the cloth to the surface. The ends of the sections are bound together with strips of metal. Fig. 31 shows the appearance of the pipe when the covering is in place.

Fig. 31.—Pipe covering.

Irregular surfaces like the body of the furnace, pipe connections, etc., are insulated by coverings made from a plaster that is made expressly for such work. It is known as asbestus plaster. The plaster may be purchased in bulk and put in place with a trowel. As it is found in the market the plaster requires only the addition of water to put into working form.

The value of a pipe covering is not in proportion to its thickness. Experiments with pipe coverings have shown that a thickness of 138 inches will reduce the radiation 90 per cent., but doubling the thickness reduces the loss only 5 per cent. It, therefore, does not pay to make a covering more than 138 inches thick.

Vapor-system Heating.

—This system of heating is not greatly different from the steam plants already described but it is operated under conditions which do not permit the steam in the[34] boiler to rise beyond a few ounces of pressure. Since the plant is intended to work at a pressure that is scarcely indicated by an ordinary steam gage, it has been termed a vapor system to distinguish it from the pressure systems which employ steam, up to 5 pounds or more to the square inch. The heat is transmitted to the radiators in the same manner as in the pressure systems. The heat of vaporization of steam is somewhat greater at the boiling point of water than at higher pressures, and the lack of pressure, therefore, increases its heating capacity. This is shown in the table, properties of steam, on page 3. The successful operation of such a plant rests in the delivery of the vapor to the radiators at only the slightest pressure and the return of the condensate to the boiler without noise or obstruction to the circulation at the same time ejecting the contained air.

The excellence of the system depends in the greatest measure on good design and the employment of special facilities that allow all water to be discharged from the radiators and returned to the boiler without accumulation at any part of the circulating system. It requires, further, the discharge of the air from the system at atmospheric pressure. The system is, therefore, practically pressureless.

Various systems of vapor heating are sold under the names of their manufacturers. Each possesses special appliances for producing positive circulation that are advocated as features of particular excellence. The vapor system of heating has met with a great deal of favor as a more nearly universal form of heating than either the pressure-steam plant or the hot-water method of heating.

Fig. 31a is a diagram illustrating the C. A. Dunham system of vapor heating. It will be noticed that there are no air vents on the radiators. The air from the radiators is ejected through a special form of trap that is indicated in the drawing. These traps permit the water and air to pass from the radiators but close against the slightly higher temperature of the vapor. This assures the condensation of the vapor in the radiators and excludes it from the return pipes. The water returns to the boiler in much the same manner as in the pressure systems already described but the air escapes through the air eliminator as indicated in the drawing. The system is, therefore, under atmospheric[35] pressure at this point and only a slight amount greater in the boiler.

Fig. 31 a.—Diagram showing the C. A. Dunham Co.’s system of vapor heating.

The water of condensation is returned to the boiler against the vapor pressure, by a force exerted by the column of water in the pipe connecting the air eliminator with the boiler. The main return is placed 24 inches or more above the water line of the boiler. It is the pressure of this column that forces the water into the boiler through the check valve, against the vapor pressure in the boiler.

[36]

It might be imagined that the water in the boiler and that in the air-eliminator pipe formed a “U-tube,” the vapor pressure on the water surface in the boiler, and the atmospheric pressure on the water in the eliminator standpipe. The slight vapor pressure in the boiler is counterbalanced by a column of water in the eliminator pipe. It is this condition that fixes a distance of 24 inches from the water line to the return pipe; that is, the force exerted by a column of water 24 inches high is required to send the water into the boiler.

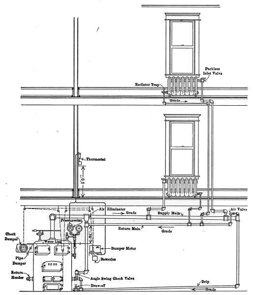
The vapor pressure is controlled by means of the pressurestat, which is an electrified Bourdon spring pressure gage, connected up by simple wiring to the damper motor, which may be any form of damper regulator. In residential work, the pressurestat is so connected with a thermostat, that both pressure and temperature conditions operate and control this damper regulator, which in turn controls the draft and the fire.

The two instruments are so connected that if the pressure mounts to 8 ounces and the pressurestat caused the draft damper to close and the check to open, the thermostat cannot reverse the damper, regardless of the temperature in the room, until the pressure drops below the limiting 8-ounce pressure. Just so long as the pressure is below 8 ounces, the thermostat is the master in the control of the dampers. The minute that the pressure goes up to 8 ounces then the pressurestat takes control.


[37]

CHAPTER II
THE HOT-WATER HEATING PLANT

Of the various systems of heating dwellings that by hot-water is considered by many to be the most satisfactory. On account of its high specific heat, water at a temperature much below the boiling point furnishes the heat necessary to keep the temperature of the house at the desired degree. The temperature of the radiators is generally much lower than those heated by steam but the amount of radiating surface is greater than for steam heating plants of the same capacity. It is because of the relatively low temperature at which the water is used, that the greater amount of heating surface is required.

One objection to the use of hot water as a means of heating is, that once the heat of the house is much reduced, the furnace is a long time in raising the temperature to normal. This is due to the fact that the temperature of the water of the entire system must be uniformly raised, because of its continuous passage through the heater. On the other hand, this uniformity of the temperature of the water prevents sudden changes in the temperature of the house. Water-heating plants work with perfect quiet and may be so regulated to suit the outside temperature that the heat of the water will just supply the amount to suit the prevailing conditions.

The care required in the management of the boiler is less than that required in the steam plant because of the fewer appliances necessary for its safe operation. Another advantage in the use of the hot-water plant is its adaptability to the temperature conditions during the chilly weather of early fall and late spring, when a very small amount of heat is required. At such times the temperature of the radiators is but a few degrees warmer than the outside air. The amount of attention necessary for maintaining the proper furnace fire under such conditions is less then for any other form of heating. The increasing use of[38] the hot-water plant for heating the average-sized dwelling attests to its excellence in service.

The Low-pressure Hot-water System.

—A hot-water system consists of a heater, in which the water receives its supply of heat, the circulating pipes for conducting the heated water to and from the radiators that supply heat to the rooms, and the expansion tank that receives the excess of water caused when the temperature is raised from normal to the working degree. In addition to the parts named there are a number of appliances to be described later, that are required to make the system complete.

Fig. 32.—Diagram of a simple form of hot-water heating plant.

A hot-water plant of the simplest form is shown in Fig. 32. The illustration presents each of the features mentioned above, as in a working plant. The different parts are shown cut across through the middle, the black portion representing water. Not only does the water fill the entire system but appears in the expansion tank when the plant is cold.

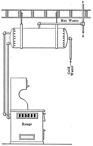
Hot-water heaters are quite generally in the form of internally fired boilers. The fire-box occupies a place inside the boiler and is surrounded, except at the bottom, by the water space. Commonly, these boilers are made of cast iron and are constructed in sections, the same as the steam boiler shown in Fig. 16. Manufacturers sell a single style for either steam or hot-water heating. The boiler in Fig. 32 is cylindrical in form. It is made of wrought iron and contains a large number of vertical tubes through which the heat from the furnace must pass on its way to the chimney.

As the water is heated it expands and rises to the top of the boiler because of its decreased weight. Since the water in the[39] radiator is really a part of the same body of water, the heated portion rises through the supply pipe to the top of the radiator. As the hot water rises in the radiator, it displaces an equal amount of cold water, which enters the boiler at the bottom. This displacement is constant and produces a circulation that begins as soon as the fire is started and varies with the difference in temperature between the hot water leaving the boiler at the top and the cold water entering at the bottom.

As the water in the system is heated and expands, there must be some provision made to receive the enlarging volume. In this arrangement a pipe connects the bottom of the boiler with the expansion tank located at a point above the radiator. Under the conditions represented in the drawing the water does not circulate through the tank and as a consequence the water it contains is always cold.

In raising its temperature, water absorbs more heat than any other fluid and on cooling it gives up an equal amount. As a consequence it furnishes an excellent vehicle for transmitting the heat of the furnace to the rooms to be heated. Water, however, is a poor conductor and receives its heat by coming directly into contact with the hot surfaces of the furnace, and gives it up by direct contact with the radiator walls. To transmit heat rapidly and maintain a high radiator temperature, the circulation of the water in the system must be the best possible. The connecting pipes between the boiler and the radiators must be as direct as circumstances will permit and the amount of radiating surface in each room must be sufficient to easily give up an ample supply of heat. Even though the furnace is able to furnish a plentiful supply of heat to warm the house, it cannot be transmitted to the rooms unless there is sufficient radiating surface. A plant might prove unsatisfactory either because of a furnace too small to furnish the necessary heat or from an insufficient amount of radiating surface. Yet another factor in the design of a plant is that of the conducting pipes. Both the boiler and the radiators might be in the right proportion to produce a good plant, but if the distributing pipes are too small to carry the water required, or the circulation is retarded by many turns and long runs, the plant may fail to give satisfaction.

Fig. 33 shows a complete hot-water plant adapted to a dwelling.[40] It is just such a plant as is commonly installed in the average-sized house but without any of the appliances used for automatic control of temperature. The regulation of the temperature is made entirely by hand, in so governing the fire as to provide the required amount of heat. In the drawing the supply and return pipes may be traced to the radiators as in the case of the simple plant. The supply pipe from the top of the boiler branches into two circuits to provide the water for the two groups of radiators at the right and left side of the house. To provide any radiator with hot water, a pipe is taken from the main supply pipe and passing through the radiator it is brought back and connected with the return pipe which conducts the water back to the boiler.

Fig. 33.—The low-pressure hot-water heating system applied to a small dwelling.

The expansion tank is located in the bathroom near the ceiling. It is connected with the circulating system by a single pipe which joins the supply pipe as it enters the radiator located in the kitchen. Like the expansion tank in Fig. 31 the water it contains is always cold. It is provided with a gage-glass which shows the level of the water in the tank and an overflow pipe which discharges into the bathtub, in case of an overflow. An overflow pipe must always be provided to take care of the surplus[41] when the water in the system becomes overheated. This does not often occur but the provision must be made for the emergency. The overflow pipe is frequently connected directly with the sewer or discharged at some convenient place in the basement.

The High-pressure Hot-water System.

—In the hot-water plant described the expansion tank is open to the air and the water in the system is subjected to the pressure of the atmosphere alone. The heat of the furnace may be sufficiently great to bring the entire volume of water of the system to the boiling point and cause it to overflow but the temperature of the water cannot rise much above the boiling point due to the pressure of the atmosphere.

If the expansion tank is closed, the pressure generated by the expanding water and the formation of steam will permit the water to reach a much higher temperature. In the table of temperatures and pressures of water on page 3, it will be seen that should the pressure rise to 10 pounds, that is, 10 pounds above the pressure of the atmosphere, the temperature of the water would be very nearly 240°F. (239.4°F.). The difference in heating effect in hot-water heating plants under the two conditions is very marked. In the low-pressure system the temperature of the radiators cannot be above 212° but the high-pressure system set for 10 pounds pressure will heat the radiators to 240°, and a still higher pressure would give a correspondingly higher temperature. The amount of heat radiated by a hot body is in proportion to the difference in temperature between the body and the surrounding air. If we consider the surrounding air at 60° the difference in amount of heat-radiation capacity of the two radiators would be as 180 is to 132. The advantage of the high-pressure system lies in its ability to heat a given space with less radiating surface than the low-pressure system.

In Fig. 34 is illustrated an application of a simple and efficient valve arrangement that converts a low-pressure hot-water system into a high-pressure system without changing in any way the piping or radiators. The drawing shows the boiler and two radiators connected as for a low-pressure system, but attached to the end of the pipe as it enters the expansion tank is a safety valve B and a check valve A, as indicated in the enlarged[42] figure of the valve. The safety valve is intended to allow the water to escape into the expansion tank when the pressure in the system reaches a certain point for which the valve is set. The check valve A permits the water to reënter the system from the tank whenever the pressure is restored to its normal amount.

Fig. 34.—The high-pressure system of hot-water heating.

Suppose that such a system is working as a low-pressure plant. The hot water from the top of the boiler is flowing to the radiators through the supply pipe and the displaced cooler water is returning to the bottom of the boiler through the return pipe as in the other plants described. It is now found that the radiators are not sufficiently large to heat the rooms to the desired degree except when the furnace is fired very heavily. It is always[43] poor economy to keep a very hot fire in any kind of a heater, because a hot fire sends most of its heat up the chimney. If the radiators could be safely raised in temperature, they would, of course, give out more heat and as a result the rooms would be more quickly heated and kept at the required temperature with less effort by the furnace. The difficulty in this case lies solely in there being insufficient radiator surface to supply heat as fast as required.

The increase in radiator temperature is accomplished by the pressure regulating valve B, attached to the end of the pipe as it enters the expansion tank. The expansion tank with the regulating valve is shown enlarged at the left of the figure. The valve B is kept closed by a weight marked W, that is intended to hold back a pressure of say 10 pounds to the square inch. A pressure of 10 pounds will require a temperature of practically 240°F. (see table on page 3). The check valve A is kept closed by the pressure from the inside of the system. When the pressure of the water goes above 10 pounds—or the amount of the weight is intended to hold back—the valve is lifted and an amount of water escapes through the valve B into the tank, sufficient to relieve the pressure. Should enough water be forced out of the system to fill the tank to the top of the overflow pipe, the overflow water is discharged through this pipe into the sink in the basement.

When the house has become thoroughly warmed, the demand for a high radiator temperature is reduced, the furnace drafts are closed, the water in the system cools and as it shrinks the system will not be completely filled. It is then necessary to take back from the tank the water that has been forced out by excess pressure. It is here that the check valve comes into use. So long as there is pressure on the pipes, this valve is held shut and no water can escape, but as the inside pressure is released by the cooling there will come a point where the water in the tank will flow back through the valve A and fill the system.

This is the type of valve used by the Andrews Heating Co. and designated a regurgitating valve. In practice it gives excellent service. The only danger of excessive pressure in the use of this device is the possibility of the valve becoming stuck to the seat through disuse. Any possible danger from such an[44] occurrence may be eliminated by the occasional lifting of the valve by hand.

Heating-plant Design.

—A heating plant should be designed by a person of experience. No set of rules has yet been devised that will meet every condition. Carpenter’s rules given on page 25 serve for hot water as well as for steam as a means of determining the radiating surface required for an ordinary building, but the rules do not take into account the method of construction of the house and the consequent extra radiation demanded for poorly constructed buildings. In many cases the designer must rely on experience as a guide where the rules will not apply. In the case usually encountered, however, the rules given will meet the conditions.

What was said regarding the size of steam boilers required for definite amounts of heating surfaces, applies with equal force to hot-water boilers, because house-heating boilers are commonly used for either steam or hot-water heating. There are no established rules for determining the heating capacities of house-heating boilers. Manufacturers’ ratings are usually low. There are some manufacturers who make honest ratings for their boilers but they are in the minority. When the heating capacity of a boiler is not known from experience, the only safeguard against installing a boiler too small for the radiators to be heated, is to require a guarantee that the plant will give satisfaction when in operation and when considered necessary a certain percentage of the contract price should be withheld until the plant proves itself by actual trial.

Overhead System of Hot-water Heating.

—In Fig. 35 is illustrated another system of high-pressure hot-water heating that corresponds to the overhead system of steam heating. It differs from the high-pressure system already described in the method of distribution and in the radiator connections.

The flow pipe is taken to the attic and there joined to the expansion tank as a point of distribution. On the expansion tank is a safety valve set at 10 or more pounds pressure. The flow of the water is all downward toward the radiators. The circulation through the radiators is also different from the other plants described. The supply pipe joins directly to the return pipe and the connections to the radiators are made at the top and[45] bottom of the same end. The circulation through the radiators in this case is due to the difference in gravitational effect between the hot and colder water at the top and bottom of the radiator. The system requires no air vents on the radiators as all air that might collect in the system goes up to the expansion tank. The safety valve on the expansion tank in this case is the common lever type. The overflow should empty into the sewer and be pitched to prevent any water being retained in the discharge pipe. If water should be retained in this pipe and should freeze, the system would become dangerous, because of the possibility of high pressures from a hot fire.

Fig. 35.—The overhead system of hot-water heating.

Expansion Tanks.

—Fig. 36 is a form of expansion tank in common use. It may be used for either the high-or low-pressure system. The body of the tank is made of galvanized iron and is made to stand a considerable amount of pressure. The gage-glass is attached at B, and the overflow at O. The pipe E connects the tank with the circulating system and D connects with the cold-water supply as a convenience for filling the system[46] with water. The object in placing the stop-cock D near the expansion tank is to avoid overflowing the system in filling. The overflow pipe, as stated above, is most conveniently connected with the sewer, into which the water will run in case of an overflow, but the other methods shown are commonly used. There should be no valve in this pipe nor in the pipe E.

Fig. 36.—The expansion tank.
Fig. 37.—When the expansion tank of a hot-water heating system must be so located that it is apt to freeze, it must be piped as a radiator.

The expansion tank must be so located that there will be no danger of freezing. Should it be necessary to place the tank in the attic or where freezing is possible, the tank must be so connected as to become a part of the circulating system. Such an arrangement is shown in Fig. 37. The expansion tank is connected with a supply and return pipe as a radiator. This arrangement is sometimes used but it is not desirable. It is wasteful of heat and there is always a possibility of freezing in case the fire in[47] the furnace is extinguished a sufficient time to allow the water to grow cold.

Any possibility of danger from excessive pressures in either the low-pressure or the high-pressure system must originate in the expansion tank. It is, therefore, desired to again mention the possible causes of danger. Any closed-tank system is liable to become overheated. The expansive force of water is irresistible and unless some means is taken to prevent excessive pressure some part of the apparatus is apt to burst. No closed-tank system should be used without a safety valve.

The low-pressure or open-tank system requires no safety appliances. So long as there is open communication between the tank and the boiler the pressure cannot rise but slightly above that of the atmosphere. There is only one cause that will lead to high pressure in such a system. If the pipe connecting the expansion tank is stopped an excessive pressure might generate. There is little or no danger of this happening.

In the closed-tank system the expansion tank should be of greater capacity than for the open-tank system. Its size is commonly about one-ninth of the volume of water used. The larger tank is necessary to prevent too rapid rise of pressure as the temperature of the water rises. The air in the tank acts as a cushion against which the pressure of the expanding water is exerted.

The extended use of hot-water heating has led to the invention of many appliances for the improvement of the circulation and heating effects. Pulsation valves are used for retaining the water in the boiler until a definite pressure has been attained that will lift the valve long enough to dissipate the pressure. Many of these systems possess merit and some of them are great improvements over the simple plant.

Radiator Connection.

—The method of connecting the radiators to the distributing pipes depends entirely on local conditions. In a well-balanced system any of the methods shown in Figs. 38, 39 or 40 might be used with good heating effects. The method of attaching the supply pipe to the radiator is, however, an important factor in case of accumulation of air. In Fig. 41 is shown the form of connection most commonly used. The drawing is intended to represent a cast-iron radiator with the valve[48] at D, and the air vent at B. Should air collect in the radiator it will rise to the top and displace the water. The water will continue to circulate and heat as much of the radiator as is in contact with the water, but that part not in contact will receive no heat from the water and will, therefore, fail to fulfill its function. As soon as the air vent is opened the air will escape and allow the water to entirely fill the space.

Fig. 38.  Fig. 39.  Fig. 40.
Figs. 38 to 40.—Various methods of attaching the supply and return pipes to hot-water radiators.
Fig. 41.—The effect of accumulation of air in a hot-water radiator with bottom connections.
Fig. 42.—With this method of connections, if the air collects sufficiently to force the water down to the level L, circulation will stop.

In Fig. 42 a much different condition exists, when air accumulates. In this mode of connection the water enters through the valve V, and escapes at the bottom of the opposite end. When air fills the radiator to the line L, the circulation is stopped and the radiator will grow cold.

[49]

The position of the valve on these radiators is of little consequence. The valve is intended merely to interrupt the flow of the water and may occupy a place on either end of the radiator with the same result.

Hot-water Radiators.

—Radiators for hot-water heating are most commonly of cast iron and in appearance are the same as those used for steam heating. The only difference in the two forms is in the openings between the sections. Those intended for steam have an opening at the bottom joining the sections; while those for hot water have openings at both top and bottom to permit circulation of the water.

Fig. 43.—The hot-water radiator valve.
Fig. 43a.—Details of construction of the hot-water radiator valve.

Hot-water Radiator Valves.

—Valves for hot-water radiators differ materially from those used on steam radiators. Figs. 43 and 43a show the outside appearance and the mechanical arrangement of the parts of the Ohio hot-water valve. The part A in Fig. 43a is a hollow brass cylinder attached to the valve-stem, one side of which has been removed. When it is desired to shut off the supply of heat the handle of the valve is given one-quarter turn and the part A covers the opening to the inlet pipe. The supply of water being shut off, the radiator gradually cools. When the valve is closed a small amount of water is admitted to the radiator through a 18-inch hole in the piece A to prevent the possibility of freezing.

Air Vents.

—In the use of the systems of hot-water heating described, every radiator must be supplied with an air vent of some kind to take away the trapped air which accumulates through use. Any kind of a valve will serve as a vent for hand[50] regulation and generally such a cock as is shown in Fig. 10 is employed.

Fig. 44.—Automatic air vent for hot-water radiators.

Automatic Hot-water Air Vents.

—It is sometimes desired to use automatic air vents on hot-water radiators. For such work a vent is used that remains closed as long as water is present and will open when the water is displaced by the accumulating air, but will again close when the air is discharged. In such vents the valve is controlled by a float, the buoyancy of the float when surrounded by water serving to keep the valve closed. These vents are not so positive in their action as automatic air vents for steam. The change in temperature which controls the steam vent does not take place with hot water. The automatic hot-water vents are not perfectly reliable. They may work with entire satisfaction for a long time and then fail from very slight cause. The failure of a hot-water vent is generally discovered by finding a pool of water on the floor or a wet spot on the ceiling or wall of the floor below.

One type of the automatic hot-water vent that has proven quite successful is shown in Fig. 44. The threaded lug is screwed into the radiator at the proper point. As the water enters the radiator the air is discharged through the vent, escaping at the opening C. When the water has risen to a sufficient height it enters the openings G and H until enough is present to raise the float A. The pointed stem attached closed the hole C with sufficient force to make an air-tight joint. The float A is a very light copper cylinder. Its buoyancy supplies the force to close the vent and its weight opens the vent when the water is displaced by air. It will be readily seen that very slight cause might prevent the performance of its duty.


[51]

CHAPTER III
THE HOT-AIR FURNACE

Of the methods of heating dwellings other than by stoves, that of the hot-air furnace is the most common. Of the various modes of furnace heating it is the least expensive in first cost and most rapid in effect. In the use of steam heat, the water in the boiler must be vaporized before its heat is available. With hot-water heating, the whole mass of water in the entire system must be raised considerably in temperature before its heat can affect the temperature of the rooms, and consequently in first effect it is very slow. In the use of the hot-air furnace the heat from the register begins to warm the rooms when the fire is started.

Hot-air furnaces are made by manufacturing companies in a great variety of styles and forms to suit purposes of every kind. In practice the furnace is built in sizes, to heat a definite amount of cubical space. The maker designs a furnace to heat a certain number of cubic feet of space contained in a building. It must be sufficiently large to keep the temperature at 70°F. on the coldest nights of winter when the wind is blowing a gale. It is evident that with the variable factors entering the problem, the designer must be a person of experience in order that the furnace meet the requirements.

The following table taken from a manufacturer’s catalogue shows the method of adapting the product of the maker to any size of dwelling. The volume of the house is calculated in cubic feet and from this result the size of furnace most nearly suited is selected from the table.

Furnace number 1 2 3 4 5
Weight without casing, lb. 984 1,111 1,340 1,531 1,934
Estimated capacities
in cubic feet
8,000
to
12,000
12,000
to
20,000
20,000
to
35,000
35,000
to
60,000
60,000
to
100,000
Capacity in number of rooms
of ordinary size
in residence heating
3 to 55 to 77 to 9 9 to 1212 to 15

[52]

CONSTRUCTION

Fig. 45.—Interior view of a hot-air furnace.

The furnace, in general construction, consists of a cast-iron fire-box with its heating surfaces, through which the flames and heated gases from the fire pass, on the way to the chimney; these with the passages and heating surfaces for heating the air compose the essential features. Fig. 45 shows such a furnace with the sides broken away to show the internal construction. The flames and gases from the fire-box F circulate through the cast-iron drum D and are discharged at C to the chimney. The drum D is made in such form that it presents to the heat from the fire a large amount of heating surface and at the same time offers as little opposition as possible to the furnace draft. The air to be heated enters the furnace through the cold air duct at the bottom, and after circulating through the drum, passes out at the openings R to the conducting pipes. The cast-iron box W is a water tank that should be attached to every hot-air furnace. The water contained in the tank is for humidifying the air as it passes through the furnace. In this furnace the outside casing is of sheet iron, reinforced with wrought-iron flanges. The front, which contains the doors of the fire-box, ash-pit, etc., are of cast iron of ornamented design.

As the air to be heated passes through the furnace it receives part of its warmth by radiation but most of it is absorbed by coming directly into contact with the heating surfaces. Since air is a poor conductor of heat its temperature is raised very slowly;[53] it should, therefore, be kept in contact with the heating surfaces as long as possible to insure an economical furnace. In common practice the ratio of heating surface to grate surface average 35 to 1; that is, for each square foot of grate surface there is 35 square feet of heating surface to warm the passing air. Should this ratio be increased to 50 to 1 the efficiency of the furnace would be much improved.

If the ratio of heating surface to the grate surface is too small for its requirements, the temperature of the air-heating surfaces must be very high to provide the desired amount of heat. Under such a condition the efficiency of the furnace would be low, since in all cases where rapid combustion is required the available amount of heat per pound of coal consumed is low. With a large amount of heating surface, the air remains in contact with the hot surface a relatively longer period and the desired temperature is reached with the expenditure of a smaller amount of fuel. A momentary exposure of the air to a red-hot surface is far less effective than a prolonged contact with a surface having only a moderate temperature. Time is an element of great importance in heating air. In considering the relative merits of two furnaces with the same amount of grate surface, that with the larger amount of heating surface will evidently be the most efficient.

The supply of heat comes primarily from the burning coal on the furnace grate. The grate surface should be large enough in area to permit the required quantity of heat to be generated by the burning fuel with a moderate fire. If the grate surface is too small for the required purpose, a hot fire will be necessary, when the normal amount of heat is demanded by the house. During extremely cold weather, particularly when accompanied by high wind, the extra heat demanded to keep the house at the desired temperature makes necessary the use of an amount of fuel that cannot be burned on the grate unless the fire is forced. Hot fires can be kept up only at the expense of a large amount of heat, and the resultant efficiency of the furnace is reduced.

High furnace temperatures are always attended by a large loss of heat. The vastly greater quantity of air necessary to create the combustion, the high temperature of the chimney gases and the increased velocity of the heated gases through the furnace, all tend to increase the amount of heat that is sent up[54] the chimney, and to decrease the percentage of heat that is delivered by the furnace. In order to heat the house economically the furnace must be large enough to easily generate the required amount of heat demanded in the most severe weather.

Furnace-gas Leaks.

—The presence of furnace gas in the atmosphere of a house is not only annoying but may be a source of danger. Gas leaks are commonly due to the imperfect union of the various parts of which the furnace is composed.

Cast-iron furnaces are constructed in sections that are assembled to form a complete plant. In assembling, the various parts of contact must be carefully joined to prevent the gases in the fire-box from escaping into the air-heating space. In the manufacture of cast-iron furnaces it is practically impossible to form gas-tight joints by the contact of the metal alone. In the erection of the furnace all doubtful joints are filled with stove putty. Furnaces of good design require the use of the least amount of this material.

Stove putty is composed of finely divided graphitic carbon that is made into a paste suitable for filling all imperfect joints. When the putty hardens it withstands the heat to which it is subjected, without shrinking. In the course of time, however, the putty may be displaced and leave openings through which the furnace gases may leak into heating space and thus enter the house. Leaks of the kind may be stopped by renewing the putty which may be obtained from any dealer in stoves.

Location of the Furnace.

—The location of the furnace will generally be governed by the exposure of the house and the location of the chimney. In all exposed rooms on the windward side of the house the temperature will be lower and the air pressure higher than in other parts of the house. The increase in atmospheric pressure makes it necessary to supply to such rooms the hottest air practicable. The conducting pipes, therefore, should be most directly connected with the furnace and with the least run of horizontal pipe. The proper place for the furnace is as near as possible the coldest place of the house.

It is a common practice to place registers near the inner corner of the room, in order to economize in conducting pipe, in horizontal[55] runs. A small amount of economy in first cost is thus secured but the efficiency of the apparatus is sacrificed.

The greatest objection to placing the registers and conducting pipes in the outer walls of buildings is that of loss of heat, due to exposure to the outside cold and the resulting loss in circulation. Losses of this kind may be prevented by covering the ducts with the necessary non-conducting material. The registers should occupy a place in the room nearest the entering cold air.

Fig. 46.—Method of conducting warm air from the furnace to the registers.

Flues.

—It is customary to place the conducting pipes for the first floor in such a way as to use only the shortest connections. The flues used for the second floor produce, as in a chimney, a greater velocity of flow to the air and as a consequence larger horizontal pipes are used at the furnace. All horizontal pipes should have upward slant, as much as the basement will permit.

The velocity of the air in the conducting flues will depend on two factors: the height of the flue, and the temperature of the air. To prevent the loss of the temperature of the air, the flue should be covered with at least two layers of asbestus paper bound with wire. Wall flues are commonly flattened and occupy a place in the wall between the studding. Each flue should have a damper at the furnace, that will permit the heat to be shut off from any part of the house.

Rules for proportioning of registers and conducting flues to suit rooms of various sizes are entirely empirical. The sizes of registers and flues found satisfactory in practice is generally a guide for the designer. The following table is taken from a manufacturer’s catalogue and gives a list of sizes that have proven satisfactory under a great variety of conditions and may be taken as good practice:

[56]

First Floor
Sizes of
registers
in inches
Diameter of pipes
in inches
Size of rooms
in feet
Height of ceilings
in feet
12 by 15 12 18 by 20 11
10 by 14 10 15 by 15 10
9 by 12 9 14 by 15 9
8 by 12 9 13 by 13 9
Second Floor
10 by 14 10 18 by 20 10
9 by 12 9 16 by 16 9
8 by 12 8 13 by 13 8
8 by 10 7 12 by 12 8

The furnace is not only a means of heating the house but may be a means of ventilation as well; to this end it is desirable to arrange the air supply of the furnace to connect with the outside air. This arrangement assures a supply of oxygen even though no special means is arranged for discharging the vitiated air from the rooms.

Fig. 47.—Interior construction of a combination hot-water and hot-air furnace.

Combination Hot-air and Hot-water Heater.

—In the case of large houses heated by hot air it is sometimes better to use two or more furnaces than to attempt to carry the heat long distances in the customary pipes. Where heat is required in rooms located at a distance more than 30 feet, it is advisable to use a combination hot-air and hot-water heater, the distant rooms being heated by hot-water radiators.

A furnace arranged for such a combination is shown in Fig. 47.[57] This furnace contains, first, the essential features of a hot-air furnace; next, it includes a hot-water plant. The fire-box and air-heating surfaces are easily recognized. The arrows show the course of the air entering at the bottom of the furnace, which after being heated by passing over the heating surfaces, escapes at the openings marked warm air, to the distributing pipes.

Fig. 48.—The hot-air furnace as it appears in the house.

Inside the air-heating surfaces are three hollow cast-iron pieces W, that form a part of the walls of the fire-box. These pieces, with their connecting pipes, form the water-heating part of the furnace, which supplies the hot water for the radiators. The pieces W, with the connecting pipes and radiators, form an independent heating plant, with a fire-box in common with the hot-air furnace.

The returning water from the radiators enters the heating surfaces W, through the pipe marked return pipe. The heated water is discharged from the heaters into that marked flow pipe which conducts it to the radiators. Such a furnace is, therefore, two independent systems, one for hot air and the other for hot water, but with a single fire-box. This furnace, like the simple hot-air furnace, is rated, first in the amount of space it will heat[58] with hot air and in addition, by the number of square feet of hot-water radiating surface that will be kept hot by the hot-water heater.

In Fig. 48 is shown the location of the furnace in a cottage with the conducting pipes to the various rooms. The registers in the first floor are generally set in the floor but if desired they may be placed in the walls. Those on the second floor are placed in the walls because of convenience. The conducting pipes pass through the partitions between the studding.

Fig. 49.—Details of air ducts and damper regulator used with the hot-air furnace.

In all well-arranged hot-air heating plants provision is made so that the air for heating may be taken from the outside. It does not follow that the supply of fresh air should always come from outdoors; there are times during extremely cold weather, accompanied by high winds, when ventilation is ample without the outside source of supply. Since it is never desirable to take the air supply from the basement, such an arrangement as is shown in Fig. 49, or a modification of the same plan is commonly employed. The duct A from the outside and B from the rooms above connect with the air supply for the furnaces. A damper C arranged to move on a hinge, is so placed as to admit the air from either source as desired. The damper may be placed so as to take part or all of the air from the outside by adjusting the handle at the proper place.


[59]

CHAPTER IV
TEMPERATURE REGULATION

The method used for regulating the temperature of a house will depend on its size, the conditions under which it is to be used and the method of heating. In small houses the temperature may be satisfactorily governed entirely by hand, that is, the furnace drafts may be changed by hand to suit the varying conditions of temperature. A more satisfactory method is that of thermostatic regulation, in which a thermostatic governor and a motor automatically control the furnace dampers so as to keep a constant temperature at one point, generally the living room. Where hot-water or steam heating plants are used, another device is frequently employed to keep the temperature of the heat supply at a constant degree. This is known as the automatic damper regulator. The damper regulator is one of the boiler accessories which so governs the drafts of the furnace as to keep a constant water temperature in the hot-water heater or a constant steam pressure in the steam boiler.

In some cases both the damper regulator and the thermostat are used as a more complete means of temperature control.

Hand Regulation.

—As a means of changing the dampers of the furnace from the floor above, to suit the prevailing conditions, the arrangement shown in Fig. 49 does away with the necessity of a journey to the basement, to remedy each change of temperature.

A plate is fastened to the wall at any convenient place, to which the end of a chain is attached as shown in the figure. This connects with a second chain, the ends of which are fastened, one to the direct draft or ash-pit damper F, and the other to the check draft E, in the chimney. As the furnace appears in the drawing, the direct draft is closed and the check draft is open. By changing the ring from G to H, the movement of the chain opens F, and closes E, admitting air to the furnace. When the[60] temperature of the room is raised sufficiently, the drafts are restored to their original position by replacing the ring at G. Sometimes one or more intermediate points are made on the plate between G and H, which permits both drafts to be kept partly open and fewer changes are required to keep the temperature approximately normal.

Fig. 50.—Cross-section of damper regulator for steam boiler.
Fig. 51.—Steam boiler for house heating, with the damper regulator, in place, attached to the dampers.

Damper Regulator for Steam Boiler.

—The damper regulator used on a steam boiler is a simple device that automatically controls the draft dampers by reason of the changing pressures of the steam. The object of the damper regulator is to prevent the generation of steam in the boiler beyond a certain pressure at which the valve is set. This point is usually 3 or 4 pounds below the pressure at which the safety valve would act. If in proper working order the damper regulator will so control the dampers that the boiler will always contain a supply of steam, but the pressure will not reach a point requiring the action of the safety valve. Fig. 51 illustrates its connections with the furnace dampers. In Fig. 18 the regulator appears at D. In external appearance and in operation of the dampers, it is the same as the regulator for a hot-water boiler but its internal construction is simpler. Fig. 50 shows its construction. It is attached to the steam space of the boiler at E. The steam pressure acts directly on the flexible metallic diaphragm B. As the pressure of the[61] steam approaches the desired amount the diaphragm is raised and with it the lever V. A chain D, attached to the end of the lever, opens the check draft, and another at C closes the draft damper. When the steam pressure falls, the diaphragm lowers the lever and the dampers are restored to their original position. The same movements are repeated with each rise and fall of the steam pressure.

Fig. 52.—Damper regulator for hot-water boiler.

Damper Regulators for Hot-water Furnaces.

—The damper regulator for a hot-water boiler automatically controls the dampers of the furnace so as to keep the water of the boiler approximately at a constant temperature. The regulator is shown in Fig. 52. The ends of the lever are connected to the direct-draft and check-draft dampers, as in the case of the damper regulator for the steam plant. A cross-section of the working parts shows the details of construction. The lever d is operated by a diaphragm g, which tightly covers a brass bowl, containing a mixture of alcohol and water, of such proportions as will produce a vapor pressure at the desired temperature, say 200°. The hot water from the boiler passes through the valve, entering at a and leaving at b. When the water reaches the desired temperature, the contained liquid vaporizes and a pressure is produced that is sufficient to lift the diaphragm and the lever. The chain attached to the right-hand end closes the direct-draft damper; at the same time the other end of the lever opens the check draft, and the supply of air to the furnace fire is entirely cut off. As soon as the water has cooled sufficiently,[62] the vapor pressure in the bowl is reduced, allowing the weight W to depress the diaphragm and the lever is restored to its first position. The weight W is for adjusting the valve to the desired temperature. The plug f tightly closes the orifice through which the liquid is introduced into the bowl.

The object of the damper regulator on a hot-water boiler is to govern the fire of the furnace so as to keep the water in the boiler at the desired temperature. In case there is a demand for heat at any part of the house, a supply of hot water will always be on hand. It has nothing to do with the regulation of the temperature of the house. The control of the house temperature is the office of the thermostat.

The thermostat is a mechanical device for automatically regulating temperature. It may be arranged to operate the valve of a single radiator or register and so control the temperature of a room, or as commonly used in the average dwelling, the controller may be placed to govern the temperature of the living room and in so doing keep the furnace in condition to satisfactorily heat the remainder of the house.

Thermostats are made in a variety of forms by different manufacturers but they may be divided into two general classes: the electric, and the pneumatic types. The electric thermostat depends on an electric current as a means of controlling the action of the motor which in turn operates the furnace dampers so as to maintain a constant heat supply. The pneumatic thermostat regulates the supply of heat by means of pneumatic valves. It will be considered later in discussing mechanical ventilation. This type of temperature regulation is particularly adapted to large buildings.

Fig. 53 illustrates one style of electric thermostat that is very generally used for temperature regulation in the average dwelling. It consists of three distinct parts—the controller, the electric battery and the motor. In the drawing the motor is shown connected with a steam valve, such as may be used for furnishing steam for a series of radiators. It may with equal facility be attached to the dampers of a furnace or other heating apparatus.

The controller occupies a place on the wall of the room to be heated and makes electric connections between the battery and the motor. Whenever the temperature varies from the required[63] degree, a change of electric contact in the controller starts the motor, and the radiator valve or the furnace drafts are opened or closed as occasion requires.

The controller appears in Fig. 54 as commonly seen in use. The upper part carries a thermometer and the pointer A indicates the temperature to be maintained in the room. The middle division indicates 70°F. Each division to the right of the middle point raises the temperature 5°. Each division to the left lowers the temperature a like amount.

In addition to the ordinary type this controller is furnished with a time attachment by means of which the controller may permit the temperature of the room to fall to any desired degree at night and raise it again in the morning at the time for which it is set.

This is accomplished by a little alarm clock shown at the bottom of the controller in Fig. 54. The indicator B is arranged to correspond with the indicator A; the middle point representing 70°F. To set the time attachment, the alarm is wound and set as in any alarm clock, ½ hour earlier than the desired time for rising. The indicator B is set for the day temperature and A is set for the temperature desired during the night. At the appointed time the alarm moves the indicator A to the desired point for the day and the controller raises the temperature accordingly.

Fig. 55 shows the mechanism that is exposed to view when the cover of the controller is removed. The bent strip C is the part that is influenced by the change of temperature. It is made of two thin strips of metal, one of brass and the other of steel. The two strips are soldered firmly together. Any change in temperature will affect the strip and cause it to bend and touch the contact point—K or J. The bending of the strip is due to the unequal expansion of the brass and steel due to the change of temperature. Brass expands 2.4 times as much as steel with the same change of temperature. The amount of bending is sufficient to make an appreciable movement in a small fraction of a degree change. The brass part of C is on the left and since it expands the greater amount, a rising temperature causes C to come into contact with the point J. When this happens the motor is started and makes one-half cycle. In so[64] doing it shuts off the air supply of the furnace, opens the check draft and at the same time the motor changes the electric contact from J to K. When the temperature begins to fall, the brass contracts in the same ratio to the steel as it expands during the rising temperature and as a consequence the bar bends to the left. When the strip touches the point K the motor again makes one-half circle, admitting air once more to the furnace, closes the check draft and shifts the electric contact back to K. When properly started the thermostat will regulate the temperature within a degree of temperature.

The Thermostat Motor.

—The thermostat motor automatically opens and closes the furnace dampers or the valve that admits steam to the radiators as heat is demanded by the controller.

The motor, as shown in Fig. 53, consists of a system of gears and a brake S, which regulates the speed, a cam M, and armature I, for starting and stopping the motor, and the electromagnet H-H which operates the bar I. Two lever arms L, one in front and the other at the back of the motor furnish means for attachment to the valve or furnace dampers. An emergency switch at D is shown in detail in Fig. 56. The battery B furnishes the current which energizes the magnets and an iron weight supplies the motive power for the motor.

The description of the operation of the motor applies to the steam valve shown in Fig. 53. The same motor might be used for opening and closing of the dampers of the furnace in any kind of heat supply. The method of communicating the motion of the motor arms to the dampers of the furnace will be described later. The connections with the furnace drafts are shown in Figs. 3, 6, 8, 34, etc.

Suppose that the valve for admitting steam to the radiators, as that in Fig. 53, is closed and that the temperature of the house is falling. The strip C of the thermostat controller is moving toward J. When contact is made, the current from the battery B energizes the magnets H-H and the bar I is lifted. As the bar I is raised the catch J is released and permits the motor to start. The bar I is held suspended by the cam M until the arm L has made one-half revolution, when the lug K drops into the depression in the cam made to receive it and the catch J engages with the brake and stops the motor.

[65]

Fig. 53.—Thermostat complete with the regulator, battery and motor, attached to a steam supply valve.

[66]

During this movement the arm L has lifted the valve arm N and the valve admits steam to the radiators, at the same time the contact M has been shifted from the right-hand contact to the left, and the electric circuit is ready to be made in the controller at the point K. When the temperature has fallen a sufficient amount the controller bar C will make contact at K and the motor will again make a half cycle, changing the valve back to its original position. This process will be kept up so long as the motor is wound and there is sufficient fuel in the furnace to raise the temperature.

Fig. 54.—Thermostatic regulator with clock attachment for control of day and night temperature.

Fig. 55 shows the method of connecting the electric wires from the battery to the controller. A three-wire cable connects the battery, and makes contacts as indicated at H, K and J. The wires are shown attached to the motor as in Fig. 55. A wire is taken from either pole of the battery and attached to one of the ends of the magnet coil. Passing through the magnet the wire is attached to the frame of the motor. This makes the cam M a part of the electric circuit. The other two wires are attached to the brass strips on each side of the arm L. The strips are insulated from the frame. The electric circuit through the magnet is made alternately by contact with the strips at right and left of the arm L.

In case the motor, through neglect, runs down, a safety switch at D (Fig. 53) disconnects the battery and keeps it from being discharged. This switch is shown in detail in Fig. 56. When the weight has reached its limit, the piece C on the chain comes into contact with D and lifting it out of contact, breaks the circuit. When the motor is again wound, C engages with E and restores the contact. The switch is so arranged that when open, the valve will always be closed.

[67]

Fig. 54A.—Showing the clock attachments to the thermostatic regulator.
Fig. 55.—Mechanism of the thermostatic regulator.

Combined Thermostat and Damper Regulator.

—It is evident that, in heating a house by steam, the damper regulator governs only the steam pressure of the boiler. In the use of a thermostat alone, the regulation is that of the temperature of the rooms only, and has nothing to do with the steam pressure. As an example: Suppose that in cold weather the house is cold and that the gage of the steam boiler shows no pressure. The desire is to get up steam as soon as possible. In so doing a hot fire is made with a large amount of fuel. As soon as the steam begins to form, the pressure rises rapidly. When the radiators have become hot and the steam is no longer taken away as fast as it is formed, the pressure of the steam in the boiler keeps on rising. The thermostat will not close the furnace dampers until the temperature of the rooms is normal. This may require so great a length of time as to produce a great excess of steam that cannot be used at the time and the pressure will be relieved by the safety valve. This may not be dangerous but it is disagreeable. To prevent the safety valve from blowing except in case of emergency, a combined thermostat and draft regulator is used. In such a combination,[68] the draft regulator closes the draft as soon as the pressure reaches the desired point, after which the thermostat does the regulating according to suit the temperature of the house.

In Fig. 2 is shown such a combination attached to a boiler. The cord from the regulator, instead of extending directly to the direct-draft damper, passes over the pulley P and connects to the thermostat cord. The regulator may now close the damper to suit the steam pressure, but after the temperature in the rooms is normal, the amount of heat necessary to maintain the desired degree is regulated entirely by the thermostat which opens and closes the dampers regardless of the position of the damper regulator.

If occasion should require but a very slight amount of steam to keep the house at the desired temperature, the thermostat will govern the drafts aright. If the steam pressure is in danger of becoming excessive, the damper regulator will govern the drafts.

Fig. 56.—Automatic switch which opens the battery circuit when the thermostat motor weight, reaches its limit.

Thermostat-motor Connections.

—The arrangement of cords and pulleys used for attaching the thermostat motor to the furnace dampers will depend very much on local conditions. The motor can be placed in any convenient position so that the connecting cords will act most directly. The motor opens and closes the direct draft and check draft in accordance with the demand for heat. The connections for all kinds of furnaces are made in much the same manner. The pulleys supplied with the motor are placed to work as freely, and the cords to pull as directly as possible.

In Fig. 57 the motor is connected with a hot-air furnace. The cord D is attached to the front arm of the motor and connects with the direct-draft damper F. The cord C connects the rear arm of the motor with the check-draft damper at E. In the position of the dampers shown, the direct-draft damper is closed[69] and the air is entering the chimney through the check draft E. While this damper is open there is very little induced draft to supply the fire with air that might leak through the crevices around the ash-pit door, but the gases from the furnace are completely carried away to the chimney by the air entering at E.

Fig. 57.—Thermostat motor connected with the dampers of a hot-air furnace.

In Figs. 3, 6, 8, 34, etc., the same motor is connected with the furnaces of various other systems of heating. The object is the same in all; when less heat is required, the air supply is cut off and the furnace fire subsides; when more heat is demanded the air is again admitted to produce greater combustion. The check draft is an important feature as it checks the flow of air through the furnace regardless of the position of the direct-draft damper. Even should the direct draft be left open, the check draft when open would destroy in a great measure the supply of air entering the furnace.


[70]

CHAPTER V
MANAGEMENT OF HEATING PLANTS

The following instructions on the care and management of steam and hot-water heating plants is printed with permission of the American Radiator Co. They were prepared as a guide to the successful operation of the Ideal heating plants but apply with equal force to other plants of a similar character.

General Advice.

—No set rules can be given for caring for every boiler alike—chimney flues are not alike—some have strong draft, some are average and some are weak. There is much more difference in the heat-making qualities of coal than is commonly known, and it is important that the right size coal for the draft be used. These rules apply to most all fuels. A little trying of this way or that way of leaving the dampers (when regulators are not used) often discovers the better way. It is well to vary from the rules a little if any of them do not seem to bring about the best results.

With good, average chimney flue draft and the right kind of fuel, these rules will govern the large majority of cases.

The Economy of Good Draft.

—In many cases a boiler with sluggish draft will burn more coal than a boiler with good draft. In the first case the fuel may be said to “rot”—in lacking air supply the gases pass off unburned. The “nagging” which a boiler has to take under these conditions increases the waste of fuel. A boiler under sharp, strong draft maintains a clear intense fire and burns the gases—getting the larger amount of heat from the coal.

General Firing Rules.

1. Put but little coal on a low fire.

2. When adding coal to the boiler, open the smoke-pipe damper (inside the smoke pipe) and close the cold-air check damper. This will make a draft through the feed doorway inward and prevent the escape of dust or gas into the cellar when the feed door is open to take fuel. Put these parts back to their regular places after feeding.

[71]

3. When it can be done, in feeding a large amount of coal (as for night) leave a part of the fire or flame exposed, so that the gases may be burned as they arise.

4. When a regulator is not used, learn to use the dampers correctly and according to the force of the chimney draft. Learn to use cold-air check damper. Often, when closing, the ash-pit draft damper does not check the fire enough; opening the cold-air check damper will check it about right. Increasing or lessening the pressure of a steam boiler must be done by changing the weight on the regulator bar.

5. Carry a deep fire or a high fire; let the live coals come up to the feed door—even in mild weather when from 4 to 6 inches of ashes stand on the grate.

Fig. 57a.—Indicates the general condition of the furnace fire during very cold weather. The fuel should fill the fire-pot to C. The ashes should not be allowed to accumulate beyond B, on the grate. There should be no more ashes than appear at H, in the ashpit.

6. In severe weather give the heater the most careful attention the last thing at night.

[72]

7. Do not overshake or poke the fire in mild weather; once in a while shake enough to give place for a little more fuel.

8. Do not let ashes bank up under the grate in ash-pit. Grate bars are very hardy, but it is possible to warp them with carelessness. Taking up the ashes once a day is the best rule, even if but little has fallen into the pit.

9. Keep the boiler surfaces and flues clean; a crust of soot ¼ inch in thickness causes the boiler to require half as much more fuel than when the surfaces are clean.

10. If convenient, have a water hose to spray the ashes when cleaning out the pit.

11. Attend the boiler from two to four times per day. In mild weather, running with a checked fire, morning and night is usually often enough. In severe weather, once in early morning, again at mid-day, again at five or six o’clock and finally thorough attention at from nine to eleven o’clock in the evening.

12. If, through burning poor coal, the fire pot gets full of ashes, or slate and clinkers massed together, the quickest way to get a good active fire is to dump the grate and then build a new fire—from the kindling up.

13. If a hard clinker lodges between the grate bars, do not force the shaking, but first dislodge the mass with a poker or slicing bar. Then the grate will operate without damage.

Weather and Time of Day.

—In severe weather keep the fire pot full of coal, and run the heater by the dampers or regulator (if one is used). Thoroughly clean the grate twice a day. Let the top of the fire in front be level with the feed door sill. Bank up the coal higher to the rear.

In moderate weather there should be from 2 to 6 inches of ashes between the live coal and the grate. As the weather grows colder keep the grate and the fire pot a little cleaner—sometimes it helps to run the poker or slicing bar over it through the clinker door. With some fuels this is never necessary.

Night Firing.

—In very cold weather, when the house should be kept warm all night, clean the grate well at a late hour—the last thing. Clear the bottom of the fire pot of all ashes and clinkers so that the grate is covered with clear-burning, red-hot coals, then fill the pot full of fuel. If possible, leave some of the flame exposed to burn the gases. Leave the drafts on long enough to burn off some of the gas, then check the heater for the night.[73] Thus there is plenty of coal to burn during the night and some on which to commence early in the morning. Some drafts do not make it necessary to leave the dampers on to burn off the gas after feeding.

With the ash-pit draft damper closed and the cold-air check damper open at night, but part of the coal is burned and there is much of it not burned in the morning. So, by reversing the dampers in the early morning the fire starts up quickly and often the house may be well warmed before any coal is put into the fire pot.

Some boilers are run the other way—a very poor way. If the grate is cleared off in very cold weather and coal added at five or six o’clock in the afternoon, by eleven o’clock at night nearly one-half of the coal is burned and the grate is covered over with a mass of ashes and clinkers. With little coal remaining, to shake the grate will quite likely put out the remaining fire; to put fresh coal on a low fire reduces further its declining temperature. The result is a cold house that will grow colder until a new fire is started.

Often in cold weather with this poor way of night firing, it takes one or more hours of forced firing to warm the house in the morning, and all the coal saved the night before is more than used to get the house or building “heated up”—while the people who should be comfortable have to get up, bathe and take breakfast in chilly rooms. At no time in the day is heat more wanted than about the time of getting up and starting the day. A fire well cared for late in the evening makes a warm house all night. And so it follows that it is much easier to add a little more heat in the morning. And surely less coal is burned, for the forcing of a fire part of the time often overheats, and wastes coal.

First-day Firing.

—In the morning of moderate winter weather, with the ash-pit draft damper open, before adding any coal allow the fire to brighten up if it seems to be low; then (for such conditions) spread over a thin layer of fresh coal and set the drafts for a brisk fire. After the new fire is well started add as much coal as may be necessary to last until next firing. Do not shake much if any—just enough to give space for more coal. Then by setting the regulator (if one is used), or, by closing the ash-pit[74] draft damper and opening the cold-air check damper a little, the boiler should keep up its work until the next firing time.

In severe weather, if the boiler has been attended to at night as directed in the section on “night firing,” the drafts can be turned on and the boiler run for half an hour before adding coal. Or, if more convenient to give it immediate attention, the grate can be thoroughly shaken and enough coal added to last until mid-day. Often the cold-air check damper will need to be entirely closed and the ash-pit draft damper partly open if the heater is a water boiler. If a steam boiler, the regulator should then be set to maintain the number of pounds of pressure wanted and so left.

Other-day Firing.

—In severe weather more coal should be added about noon, sometimes the draft may be left on for a few minutes and then checked. And in such weather it is often well to give the boiler further attention at five or six o’clock. In severest weather the boiler should not be attended more than four times a day; and generally not less than three times.

Often much coal is wasted by “nagging” the fire—poking, shaking and feeding it until it becomes “dyspeptic.” A sure cure is a little common sense in regular feeding, etc.

Economy and Fuels.

—In running many boilers for moderate weather better results follow if the grate is not shaken too much or too often. Sometimes in moderate weather a body of ashes on the grate checks the fire and there is enough heat without a useless burning of fuel. Many houses are overheated in moderate weather and too much coal burned by running the boiler as for zero weather.

So we repeat—it is not wise to overshake or overfeed a boiler in moderate weather. The fire should be in such shape that if a change comes at night there is a basis for a good fire to start on. When the grate is shaken but once during the 24 hours (during moderate weather) late at night is the best time.

When one stops to think that heating is needed during about 7 months out of the year, and that a greater portion of this time is usually moderate weather when a very little heat is needed, it must be seen that the science of running the heater to save coal is to apply common sense rules of limiting the feeding and the attention in such periods. In severe weather we believe in giving the boiler a liberal quantity of fuel regularly and at the right[75] time. The time to save coal is when there is no need for burning it. This is where a great many people make errors in running the boiler—in forgetting to “let up” on the shaking and feeding in moderate weather.

With some drafts and for boilers using hard coal or coke, good economical results often are secured by opening the feed door a little when it is desired to check the fire in moderate weather. This depends on the draft.

For Burning Soft Coal.

—Some types of boilers are made to burn soft coal with economy, with least work. Some types are made specially to burn the meaner grades of soft coal. Firing to prevent smoke is a source of economy and these ways of running should be followed—specially with large sectional boilers.

There are two types of soft coal, viz.: The free-burning coal, which breaks apart when burning, allowing the gases to freely escape; and the fusing-coking coal, which, when burning, first fuses into a solid burning mass with a hard crust over the top, slowly coking as it burns. The latter kind is most valuable for house-heating boilers because the gases are more thoroughly consumed. The fusing-coking coal is worth about 20 per cent. more for this purpose than the free-burning coal.

The gases should be allowed to pass off from the coal slowly. Leave air inlet on the feed door open if draft permits. If possible, use uniform sizes of coal. Avoid using coal having too much dust—the “run-of-the-mine” may be lower in price but its heat-making value is also low.

For the purpose of slow burning of soft coal, it is well in feeding at night to let the fire burn up freely so that the coals are very live with heat. Then fill in enough coal to last all night—leaving some of the live coals uncovered if possible. With large sectional boilers this exposure should be at the rear of the fire so that the flame will pass over the live coals. Thus the gases coming off from the fresh coal are burned and a larger amount of the full heat-producing value of soft coal is made use of and with less smoke.

After a boiler is so fed, the dampers (unless an automatic regulator is used) should be left about as follows:

Ash-pit draft damper open a little or closed, as draft may require.

[76]

Cold-air check damper open about one-eighth to one-third distance of the opening.

Smoke-pipe damper about one-half closed.

A little experiment with the draft will usually tell the operator the best way of leaving these dampers.

It will be found in the morning that the entire charge of coal is well burned or partly coked.

The coked fuel, or that which sticks together in a mass, should be broken up by the poker and more added generally as by rules given in other sections.

It must always be remembered that the soft coals mined in different parts of the country have widely varying heat-making capacities. To obtain satisfactory results brands must be selected which have an established reputation for excelling results in small boilers.

For Burning Coke.

—It is best to keep the pot full of fuel—keeping a large body of coke under a low fire rather than a little fuel under a strong fire.

It must be remembered that coke makes a very “hot fire” because the coke is free-burning. Care should be taken not to leave drafts on too long in boilers not having regulators.

Coke burns best for house-heating purposes with less draft than is required for coal, therefore to keep a low fire the ash-pit draft damper should be kept closed, and the smoke-pipe damper almost entirely closed. The regulator (when used) can be set to keep the dampers about as here advised. Coke is practically smokeless and its quick-burning character makes a cut-off damper in the smoke pipe (which will stay fixed as it may be set) quite necessary.

It is well to keep a layer of ashes on the grates and when shaking stop before red-hot coals come through the grate. The coke then burns more slowly, which increases its effectiveness.

With some drafts it may be well to “bank the fire” at night with coke—pea coal size. This is a matter of experiment, and depends on the character of the chimney draft.

Fire should be tended regularly—two times a day, or four at the outside.

With an extra strong draft, at night the fuel should be packed down by tamping with the back of a shovel.

[77]

With ordinary condition of draft, crushed coke, small egg size, should be used.

Other Rules for Water Boilers

To Fill System.—Open the feed-cock when the heater is connected with a city or town water supply; if not, fill by funnel at the expansion tank. Fill until the gage-glass on the expansion tank shows about half full of water. In filling the system see that all air cocks on the radiators are closed. Then beginning with the lower floor, open the air cocks on each radiator, one at a time, until each radiator is filled; then close the air cock and take the next radiators on upper floors until all are filled, after which let the water run until it shows in the gage-glass of the water tank. After the water is heated and in circulation, vent the radiators by opening the air valves as before. Then again allow the water to run into the system until it rises to the proper level in the expansion tank gage-glass.

Always keep the apparatus full of water unless the building be vacated during the winter months, when the water should be drawn off to prevent freezing. Never draw water off with fire in the heater.

To draw off water, open the draw-off cock at the lowest point in the system, and then open air cocks on all radiators as fast as the water lowers beginning with the highest radiator.

Air-vent Valves on Radiators.

—In order to secure the full benefit of the heating surface of a hot-water radiator, the inside of the section must be free of air. When a radiator is “air-bound” it means that parts of the sections are filled with air in pockets which remain until the air is allowed to pass off through the vent valve.

Air will gather from time to time at the highest points inside the radiators, especially in those placed in the upper stories of the building. These air accumulations inside cut down the working power of a radiator exactly in proportion as they rob the inside of the casting of proper contact with heated water. Air pockets not only reduce effective heating surface, but they also prevent the circulation of hot water.

Therefore, it is well once in a while to take the little key provided by the heating contractor and open the air valves on radiators to allow the air (if any) to escape. When a radiator does not work as well as usual, open the air valves until the water[78] flows, which indicates that the air has been fully released. Then close the valve.

Valves on Cellar Mains.

—If cut-off valves have been placed on the main and return pipes in the cellar, see that the valves on one line of main and return pipes (at least) are open when the boiler is under operation. Be sure that the system is open to circulate water through the supply and return pipes before building a fire in the boiler.

End of the Season.

—At the close of the heating season clean all the fire and flue surfaces of the boiler. Let the water remain in the system during the summer months. No bad results will follow if the system is not refilled more often than once in 2 or 3 years. But, generally, it is thought that best results are secured by emptying the system once a year (after fire is out) and refilling with fresh water.

It is a very good idea to take down the smoke pipe in the spring, thoroughly clean and put it back in place. Leave all doors open on the boiler in the summer time.

Other Rules for Steam Boilers

To Fill Boiler.—Open the feed-cock when the heater is connected with city or town water supply; if not, fill through the funnel. Let the water run until the gage-glass shows about half full of water.

In the first filling, after the water has boiled, get up a pressure of at least 10 pounds, draw the fire and blow off the boiler under pressure through draw-off cock to remove oil and sediment, after which refill with fresh water to the water line. This is best done usually by the steam-fitter.

The damper regulator will control the pressure of steam, closing the damper when the pressure is raised beyond the desired point and opening the damper when the pressure falls below that point. By removing the weight on the lever, different degrees of pressure can be kept up. The regulator should be allowed to control the drafts without interference.

Examine the water glass often to see that the water line is at the proper height. If lower than normal open the supply pipe until the water runs in and stands at the proper level. It is best when no water stands in the glass, nor shows at the bottom of the try-cock, to quickly dump the grate and do not put water into the boiler again until it is cooled off.

[79]

If there is one or more shut-off valves on the main or return pipes, before starting a fire see that one line of piping at least (main and return) is open to circulate the steam.

To Control Radiators.

—When it is desired to shut off steam from any radiator (if the regular radiator valves are used), close the valve tight, and when it is turned on see that the valve is wide open. A valve partly turned off will cause the radiator to fill with water. This rule applies only to one-pipe heating systems.

The Air Valves.

—If little keyed air valves (sometimes called “pet-cocks”) are used, follow generally the same directions as outlined for hot-water radiators on page 49—only, of course, in releasing the air from the radiator open the valve with the key provided and close it just as soon as the steam unmixed with air comes through the nose of the valve.

If “automatic” air valves are used they must be carefully adjusted by the steam-fitter and then left to operate without undue interference.

End of the Season.

—At the close of the heating season fill the steam boiler with water to the safety valve and let it thus stand through the summer.

Also thoroughly clean all the fire and flue surfaces of the boiler and at the opening of the next season withdraw the water and refill with fresh water to the water line, starting the boiler as before.

It is advisable to have a competent steam-fitter blow off the boiler under pressure and thus give the inside a thorough cleaning when the boiler is first set up and ready for fire.

A low-pressure boiler, using good water, rarely needs blowing off after it is once cleaned at time of setting up.

THE RIGHT CHIMNEY FLUE

The area of the flue should never be less than 8 inches in diameter if round, or 8 by 8 inches if square—unless for a very small heating boiler or tank heater. Nine or 10 inches round, or 8 by 12 rectangular is a good average size. The flue should generally have a little more area than that of the connecting smoke pipes.

Draft force depends very much on the height of the flue.

The chimney top should run above the highest part of the roof[80] and should be so located with reference to any higher buildings nearby that the prevailing wind currents will not form eddies which will force the air downward in the shaft. Often a shifting cowl which will always turn the outlet away from the source of adverse currents will promote better draft.

The flue should run as nearly straight up from the base to the top outlet as possible. It should have no other openings into it but the boiler smoke pipe. Sharp bends and offsets in the flue will often reduce the area and choke the draft. The flue must be free of any feature which prevents a free area for the passage of smoke. The outlet must not be capped with any device which makes the area of the outlet less than the area of the flue.

The best form of flue is a round tile—in such there is less friction than in the square form and the spiral ascent of the draft moves in the easiest and most natural manner.

If the flue is made of brick only, the stack should be at least two 4-inch courses in thickness.

If there is a soot pocket in the flue below the smoke-pipe opening, the clean-out door should always be closed. If this soot pocket has other openings in it—from fireplaces or other connections—such arrangements are very liable to check the draft and prevent best action in the boiler.

The smoke pipe should not extend into the flue beyond the inside surface of the flue, otherwise the end of the pipe cuts down the area of the flue and injures its drawing capacity.

The inside of a flue should be smooth (pointed or plastered). When the courses are laid with the mortar bulging out from the joints the friction within the flue is very much increased. Often a troublesome flue is corrected by lowering some sharp-edged weight by a rope which should be worked against the sides of the flue until the clogging is scraped off.

A new chimney when “green” will not have a good drawing capacity. Short use dries out the mortar and better results follow.

“Smokey” Chimneys.

—The failure of draft in flues may be due to a variety of causes, one of which is illustrated in Fig. 57b. The short chimney on the left side of the roof shows the course of the wind as it passes over the ridge of the roof and why the draft in such a chimney is retarded whenever this condition exists.[81] The force of the wind, as it comes into contact with the roof, causes a compression of the air on the windward side and a rarification on the lee side. This inequality of pressure causes a downward sweep of the wind as indicated by the arrows. The effect on the low chimney is to retard the draft and sometimes the pressure is great enough to reverse the action of the flue and force the smoke into the house. The only remedy for such a condition is an extension of the chimney that will raise its top above the ridge.

Fig. 57b.—Effect of the wind in causing down draft in low chimneys.

The same effect is often produced by a neighboring building or a border of trees that are higher than the chimney and dense enough to effect the wind pressure.


[82]

CHAPTER VI
PLUMBING

The term plumbing is usually understood to cover all piping and fixtures that carry water into the house and remove the waste material in the form of sewage. It does not include the pipes of the heating system. Although the work of installing heating plants is frequently done by plumbers, pipe fitting and plumbing are two distinct trades.

In the process of building a house the rough plumbing is put into place as soon as the structure is enclosed and the rough floors are laid. The rough plumbing includes the soil pipe, into which the waste pipes from the various fixtures empty, and those pipes which must occupy a position inside the partition walls and beneath the floors.

The connections here described are for a city dwelling and apply to the custom of local conditions. The same system might be used for a country residence except in regard to the water supply and method of sewage disposal. Plants of this type are discussed in the chapter on septic tanks.

Fig. 58 shows a cross-section of the street, exposing the sewer S, the water main W, and the connections with the house. The side of the house has been removed to permit a view of the water and sewer pipes, connecting with the bathroom, kitchen, laundry and other basement fixtures.

The lateral sewer or house drain, which connects the house with the street sewer S, is provided with a trap G, located, in this case, just outside the basement wall. The house drain is made of vitrified tile, laid so as to grade into the street sewer with the greatest possible pitch. The sections are laid as true as conditions will permit and the joints are all carefully filled with cement mortar to prevent leakage. The object of the trap G is to prevent sewer gas from entering the house from the main sewer. The trap prevents the gas from passing because the water in the bend[83] of the trap forms a water seal, beyond which the polluted air from the sewer cannot travel.

Fig. 58.—Cross-section of a city street showing the watermain and sewer pipe with their connections to a dwelling.

Next inside the trap is the vent pipe E, that extends to the surface of the ground. In this case it is just outside the basement[84] wall. The top is covered with a metal cap. Another arrangement often made to accomplish the same purpose is shown in Figs. 61 and 62, where a piece of soil pipe in the form of a bend is made to take the place of the cap. Inside the basement and extending up through the partition walls to the roof is the waste stack or soil pipe A. This pipe as is explained in detail later, is made of cast iron and is put together with calked lead joints. The top of the stack at the point where it passes through the roof is shown in Fig. 59. In extending through the roof the pipe A must make a water-tight joint to prevent water from leaking through. This is accomplished by means of the metal plate D, which is set under the shingles and the piece C, that is soldered to D. The joint between C and A is best made with lead the same as the other joints of the stack. In the case of very high stacks, the bottom should be supported by a pier or iron pipe rest. Besides being supported at the base the stack should be secured to the side walls or floor beams at each floor. This is to keep the pipe from moving out of place and the consequent opening of joints.

Fig. 59.—Detail of soil pipe connection.
Fig. 60.—Cross-section of cellar-drain.

All of the waste pipes from the bathroom, kitchen and basement drain into the waste stack. The cellar drain for draining the basement is shown at T in Fig. 58. It also appears in detail in Fig. 60. The plate B, in the latter figure, is set flush to the surface of a depression in the floor that serves as a collecting point for water. The floor is constructed to drain toward this point. The plate is perforated to let the water through and is generally hinged so that in case of stoppage the cover may be raised. The bell-shaped piece under the cover surrounds the piece C, to form a water seal when the level of the water is at A.[85] In addition to this water seal there is generally a trap between the drain and the sewer as shown in the drawing.

The method of connecting the bathroom waste pipes with the stack is shown in Fig. 99 and will be described later. All of the sewage of the house is emptied into the stack by the most direct route, and from the stack it is conducted as directly as possible into the sewer. From the drawing it will be seen that all openings to the sewer are sealed in two separate places, once at the outlet to prevent the air from the street sewer entering the house drain G, and again at each opening to prevent escape of the sewer gas from the drain into the house.

Fig. 61.  Fig. 62.

Fig. 61.—House drain with outside vent, and running trap placed inside the basement wall.
Fig. 62.—House drain with outside vent, and running trap placed outside the basement wall.

The openings at E and A at each end of the stack permit a constant circulation of air for ventilation. The length of the stack and its location causes it to act as a chimney and the draught produced takes the air in at E, and discharges it at the top. In large houses there is sometimes added a vent stack to produce further ventilation, but in the average dwelling the arrangement here shown covers the common practice.

In Figs. 61 and 62 are shown in detail two methods of arranging the sewer connections in the basement to permit of the removal of obstructions in case the pipes at any time become stopped. The trap, vent, etc., are easily recognized. With the arrangement as shown in Fig. 62, the clean-out is so placed as to give access to the inside of the pipe. Should an accumulation or obstruction of any kind become lodged in the pipe, the stop in the clean-out[86] is removed and a flexible metal rod is used to remove the stoppage. The trap outside the wall has an opening through which the obstruction may be reached in case it cannot be removed from the first clean-out. The disadvantage in using the outside trap, as here shown, is that it can be reached only by excavation.

Fig. 61 shows another common method of installation. Here the trap is placed inside the basement wall. This gives an easier means of opening the trap than Fig. 62 affords and accomplishes the same purpose. The connections with the stack are the same as in Fig. 62. Obstructions in the sewer pipe are most likely to become lodged in the trap and for this reason the trap should occupy a position that is reasonably easy of access.

The outside trap as described above is quite generally installed in buildings of all kinds, but its use is by no means universal. In some communities it is not used at all, and many plumbers consider it only an added means of causing stoppage and an extra expense to install.

The object of the outside trap is to keep the air of the street sewer from entering the house drain. It is at once inferred that the air of the street sewer is more dangerous than that of the house drain. The street sewers, however, are ventilated at each street corner and at each manhole. There cannot then be much difference in the air of the two places. The traps on the fixtures that prevent sewer gas from entering the house would be just as efficient if the outside trap did not exist.

While the methods shown in Figs. 61 and 62 are considered good practice, there is considerable objection to the vent being placed near the dwelling, because of the sewer gas that is forced out, whenever a sudden discharge of water goes into the drain. Each time a closet is flushed, a large volume of water enters the stack and completely fills the pipe. When this occurs, the descending water forces out the air of the pipe ahead of it, and a gush of offensive air filled with sewer gases is forced out of the vent. It is evident that such a vent, located near an open window or where it will reach the nostrils of the inhabitants is a thing not greatly to be desired.

Outside traps when placed near the surface sometimes freeze.[87] The circulation of air through the vent is occasionally sufficient in cold weather to freeze the water and stop the trap.

Fig. 63.—Corporation cock with lead connecting pipe.
Fig. 64.—Curb cock as it appears attached to the service pipe.

Water Supply.

—The water supply taken from the street main is conducted to the house by the pipe shown in Fig. 58, at C. This pipe is generally of lead as piping of that metal is the most durable for underground work. Iron used under the same conditions will last only a few years. The connection is made with the water main by use of a corporation cock. This is a special style of cock that is shown in Fig. 63. In the figure the cock is connected with a short piece of lead pipe that is used for making connection with the service pipe in the house.

Located at the left of C, in Fig. 58, is the curb-cock, used for shutting off the water from the city lot. The curb-cock, being underground, is reached through an iron tube by means of a wrench attached to a long iron rod. The curb-cock has a protective covering in the form of an iron pipe. The lower end of the pipe screws into the body of the cock. The top end comes just above the grade line of the curb and is covered with an iron screw-cap. The curb-cock is shown in detail in Fig. 64. The pipe B is fastened to the valve at D and A is the screw-cap. In opening and closing the wrench fits over the part C of the valve.

On entering the building the supply pipe should be provided with a stop and waste-cock for shutting off the water from the house and draining the pipes that compose the system of circulation. At V, in Fig. 58, is indicated a stop and waste-cock with[88] the waste pipe B connected with the sewer. This cock is shown in detail in Figs. 65 and 66. The cock is so made that when closed there is a small opening at A, that allows the water from the system to escape through the waste pipe.

From the water supply, the cold-water pipes may be traced in the drawing directly to each of the fixtures of the house. The hot-water pipe leaves the range boiler at the top and connects with each fixture using hot water, thus making the circuit complete. Details of the piping which provides hot water is described under range boiler, page 116.

Fig 65.—Stop and drain cock with lever handle.
Fig. 66.—Stop and drain cock with T handle.

WATER COCKS

The development of modern plumbing has brought about the use of a great number of household mechanical appliances, that have received trade names little understood by the average person. The lack of distinguishing terms, or language in which to describe plumbing fixtures, often leads to embarrassment, when such articles are to be described to workmen. Common household valves and cocks are so classified by the trade, that mistakes are often made in their designation, because of a limited knowledge of the use of the various articles. A little consideration of the different classes of fixtures will make it possible to state to a tradesman the exact article in question.

The term valve is intended to define an appliance that is used to permit, or prevent, the passage of a liquid through the opening or port which it guards. The term is so general in its application that there are hundreds of different kinds of valves. Even for a single purpose there are many styles of a given kind.

[89]

A cock was originally a rotary valve or spigot used for drawing water. Today there are many kinds of cocks that are not rotary in their movement.

It would be impossible in this work to describe in detail all of the kinds of cocks and valves used in household plumbing. It will, therefore, be the aim to confine attention to one article of a type and to choose such examples as are in general use and that are good representatives of their classes.

Fig. 66a.—Kitchen sink with Fuller bibb-cocks.

Bibb-cocks.

—On the kitchen sink, the water faucets, such as those shown in Fig. 66a, are termed bibb-cocks by the plumber. If the nozzle is plain, it is a plain bibb. If the nozzle is threaded so that a hose connection may be attached as in Fig. 67, it is a hose bibb. Bibb-cocks are found in three general styles: compression bibbs, ground-key bibbs, and Fuller bibbs. The compression bibb takes its name from the method of closing the valve. Fig. 68 gives an example of its mechanical construction. This is a plain solder bibb because the shank A is to be attached by a solder joint. If the part A contained a thread to make a screw joint, such as Fig. 67, it would be a plain, compression, screw bibb. Fig. 68 is another style of compression bibb-cock, largely used on sinks; this cock, being finished with a flange, is a compression flange bibb.

Fig. 67.—Compression hose bibb.
Fig. 68.—Compression flange bibb.
Fig. 69.—Cross-section of plain compression bibb-cock for a solder joint.

[90]

Fig. 69 shows quite clearly the mechanical arrangement of the compression cock. When the handle is turned the nut C lifts the valve from its seat B, allowing the water to escape. The piece D is generally made of composition rubber that may be bought at the dealers for a trifling amount but it may be replaced temporarily with a piece of leather. The part E is packing, to keep the water from leaking out around the stem. The packing may be obtained from the dealer especially for the purpose or it may be made of a disc of sheet rubber. In fact, anything that can be put into the space will answer the purpose temporarily. The valve is closed by compression, hence the name compression cock. All cocks made to open and close in the same manner are compression cocks.

Fig. 70.—Cross-section of plain self-closing bibb-cock for lead pipe.
Fig. 71.—Cross-section of lever handle, plain bibb.
Fig. 72.—Cross-section of plain Fuller bibb for lead pipe.

Self-closing Bibbs.

—In Fig. 70 is one example of the many styles of self-closing bibb-cocks. When the handle of this cock is turned, the steep-pitched screw A opens the valve and at the same time compresses the spiral spring B, when the handle is released, the valve is pressed back on its seat by the spring. Self-closing cocks are used to prevent the waste of water at drinking fountains, wash basins and other places where the water is apt to be left running through carelessness.

Lever-handle Bibbs.

—Fig. 71 is an example of the lever-handle, ground-key bibb-cock. The key is the piece A, which is tapered and forms a ground joint with the part B. The cock takes its name from the form of the handle. The term ground-key means that the key has been ground into place with emery dust. This cock is kept from leaking by adjustment of the screw C.

[91]

Fuller Cocks.

—These cocks take their name from their inventor. They are made to suit every condition for which water cocks are used. Their universal use attests to their utility and excellence in service. Fig. 72 shows the principle on which all Fuller cocks work. The varying conditions under which the cocks are used require a great many forms, but the working principle is the same in all. In these cocks, the valve is a rubber plug or ball that is drawn into the opening by an eccentric piece attached to the handle. The piece D in the drawing is the rubber plug that is drawn against the opening by the crank B, which is worked by the lever handle A. This cock may be repaired, in case it leaks, by unscrewing it at the joint nearest the plug. A wrench and a pair of pliers are all the tools required. The pieces D must be obtained from the dealer. The part J is the packing that keeps the water from leaking out around the stem. The screw-cap H forces a collar I down on the packing to keep it water-tight.

Fig. 73.—Repairs for Fuller cocks.

The parts for the Fuller cock that may be obtained for repair are shown in detail on Fig. 73. The ball, which appears in Fig. 73 at D, is the part that receives the greatest amount of wear. If the cock at any time fails to stop the flow of water, a new ball may be put in place by the aid of a wrench and a pair of pliers. The water being first shut off from the system, the cock is unscrewed and the cap E removed with a pair of pliers. The worn ball is then removed and a new one substituted.

Wash-tray Bibbs.

—A special style of cock is made for laundry wash trays in both the Fuller and compression types. Of these the Fuller type is the most convenient as the handle is placed on the side and but one movement is required to open the cock. This style of cock is used on the wash trays shown in Fig. 83.

[92]

Fig. 74.—Fuller basin cock.

Basin Cocks.

—Water cocks for wash basins are made in two general types—the compression and the Fuller types of cocks. Their mechanism is much the same as for other similar styles adapted to the use for basins. The self-closing cocks used so largely on wash basins are compression cocks. Fig. 74 is an example of Fuller basin cock in general use. Compression cocks for the same purpose are shown on the wash basin in Fig. 90.

Pantry Cocks.

—In general form, pantry cocks are the same as those used for basins except that the outlet is elongated.

Fig. 75.—Sill cock in place attached to the water pipe.
Fig. 76.—Cross section of sill cock.

Sill Cocks.

—As a means of attaching garden hose or lawn sprinklers, sill cocks are placed on the side of the building at any place convenient for their use. Fig. 75 illustrates the method of attaching the cock to the water supply. Fig. 76 shows in cross-section its mechanical arrangement. The part A is screwed into the water supply, and B furnishes the hose attachment. The valve is operated the same as any other compression valve. In Fig. 75 the cock is shown at A with a garden hose attached. The[93] pipe to which A is attached passes into the basement and connects to the water supply. The stop-cock B is used to shut off the water. When the stop-cock B is closed, A should be opened, so that the pipe will drain. If this is neglected during freezing weather, the pipe is apt to freeze and burst.

Valves.

—The distinction between a cock and a valve is not at all definite. Custom has determined that in certain places a cock shall stop the flow of a liquid but in another place, perhaps of a similar nature, a valve shall accomplish the same purpose. The chief distinction between a cock and a valve is that of its external form.

In Figs. 77, 78 and 79 are three examples of valves that are very generally used on pipes carrying any kind of fluid. The valves are shown in cross-section to display the arrangement of the mechanism.

Fig. 77.—Cross-section of globe valve with detachable valve disc.
Fig. 78.—Cross-section of angle globe valve.
Fig. 79.—Cross-section of gate valve.

Fig. 77 is an example of the common globe-valve. The name was originally intended to define a valve the body of which was in the form of a globe. The hand-wheel H, attached to the screw-stem S, raises the valve A when desired. The valve makes close contact with the seat C, by means of a composition rubber disc B. The disc B may be renewed when worn out as in the case of the radiator valve already described.

[94]

Fig. 78 represents an angle globe-valve. In general construction it is quite similar to Figs. 14 and 15, but the valve V in this case is a cone-shaped piece of brass, which makes a seat in a depression provided for it. The valve V and the seat are formed as desired and then ground into contact with emery dust or other abrasive material, to assure a perfectly tight joint. When this valve becomes worn and begins to leak, it may be repaired by regrinding, but such work requires the services of a pipe-fitter. The tendency of modern practice is to use valves with the detachable discs, such as that of Fig. 77, because they are easily repaired.

The valve shown in Fig. 79 is known as a gate-valve. The upper part, including the screw and stem, is the same as the globe style but the valve proper is made in the form of two flat gates A-A. When the valve is closed, as it appears in the drawing, the gates are forced against the seats by the cone-shaped piece B, which acts as a wedge, to tightly close the opening. When the hand-wheel is turned to open the valve, the gates are raised and are taken entirely out of the path of the flowing liquid. Gate-valves are used in places where it is desired to obstruct the flow as little as possible. They are somewhat more expensive than globe-valves but are considered worth the extra expense in service.

Kitchen and Laundry Fixtures.

—The development in modern plumbing has wrought many changes in the styles of household fixtures but none has been so great as that in the kitchen sink. The old style, insanitary, wooden sink has been almost entirely replaced by those made of pressed steel or enameled iron. They are made in every desired size and to suit all purposes. They may be plain or galvanized as occasion may require, or the enameled sink is obtainable at a very slight addition in price. The enameled sink has reached a degree of perfection where its durability is unquestioned, and as a consequence kitchen furniture is vastly improved at but little advance in cost.

Fig. 80.—Model kitchen.
Fig. 81.—White enamel kitchen sink.

A modern kitchen in which gas is used as fuel is shown in Fig. 80. Simplicity and neatness of arrangement are the noticeable features. This kitchen is intended to suit the average-sized dwelling and contains all necessary plumbing, cooking and heating apparatus. The hot-water boiler is here shown attached to an instantaneous heater. The common kitchen sink is supplemented[95] with a slop sink and covered with a drain board. This simple kitchen may be elaborated to any extent. Fig. 81 shows a kitchen sink of white enamel with two enameled drain boards. The drain boards are sometimes covered with perforated rubber mats.

[96]

Fig. 82.—Model laundry.
Fig. 83.—Enamel wash trays in a basement laundry.

In Fig. 82 is shown an example of the modern basement laundry. The wash-boiler heater is shown on the left. An automatic instantaneous water heater is on the right. The stationary tubs or wash trays occupy the center of the picture. In detail[97] these wash trays appear in Fig. 83. These are enamel-covered ware and are provided with the wash-tray bibb-cocks described above. This type of plumbing represents the most modern of sanitary arrangements.

THE BATHROOM

With the present-day improvements in plumbing, and the perfection in the manufacture of porcelain and enameled iron, the bathrooms of houses of moderate cost have become places of cleanliness, attractive, relatively free from offending odors and supplied with all necessary sanitary fixtures.

Fig. 84.—Model bath room for the average dwelling.

Enameled iron has reached a state of perfection where it rivals porcelain in beauty. The forms of the various bathroom pieces have been modeled for convenience in use and grace of form, at the same time the strife of the designer has been to produce articles that not only look well but are convenient and easily kept clean.

Bathrooms need not be expensive in order to be convenient, attractive and useful. The bathroom shown in Fig. 84 is such as is installed in dwellings of moderate price. It possesses every feature necessary to usefulness and comfort. In this room the[98] furnishings are all of enameled iron. The floor is covered with linoleum and the wainscoting with enamel paint.

Bath Tubs.

—Bath tubs are made in sizes that vary in length from 4½ to 6 feet. They are constructed in a variety of forms and of materials to suit all conditions of service. For domestic use they are very generally made of enameled iron. This form of construction produces serviceable and handsome furnishings for the bathrooms of the modest house as well as for the sumptuous bath of the most pretentious residence. An elaboration of Fig. 84 might include the Sitz bath shown in Fig. 85 and the fittings may be chosen from a great variety of forms. The recent styles of enameled tubs are, in design, much handsomer than those with the roll rim and in form such as permits a clean room with the minimum of labor. They are also provided with more convenient water and drainage fixtures.

Fig. 85.—Sitz bath.

The tub of Fig. 86 sets flat on the floor and makes a close joint with the wall. It thus prevents the accumulation of dust that is difficult to remove. In addition the fixtures are arranged in a more commodious manner and the general appearance is most pleasing. The arrangement of the fixtures in Fig. 87 gives still greater convenience and being arranged with a shower and protecting curtain, provides all of the conveniences of a luxurious bath without greatly increased cost over the simple tub. The fixtures in this design are all in position of greatest convenience and attached to pipes that are concealed in the wall.

[99]

Fig. 86.—Enameled iron bath tub.
Fig. 87.—Bath tub with shower.

The fixtures usually provided with the tub are double Fuller or compression cocks for hot and cold water, the overflow and strainer, for the discharge of the water into the sewer in case the tub overflows, and a drain and bath plug.

The double Fuller cock is shown in Fig. 88. It is made to open[100] and close by the same sort of mechanism as is shown in Fig. 71, a description of which appears on page 90.

Fig. 88.—Double Fuller cock for bath tubs.

The overflow is shown in detail in Fig. 89. The part A appears inside the tub. It is made water-tight around the edge C by a rubber washer that is clamped tight to the surfaces by the nut B. In case of leakage, the overflow may be removed for repair by unscrewing the union attached to the piece D and removing the nut B.

Fig. 89.   Fig. 89a.

Fig. 89.—Overflow attachment for bath tubs, lavatories, etc.
Fig. 89a.—Drain attachment for bath tubs, lavatories, etc., showing locknut and union connection.

The drain-pipe connection is shown in Fig. 89a. The plug D and the flange A show inside the tub. The flange is made water-tight by a rubber washer that the nut B clamps tight to the tub. The part C is a union which permits the tub to be[101] detached from the drain pipe. Repairs to this joint may be made as in the overflow.

Fig. 90.—Old style marble finished lavatory.
Fig. 91.—Types of lavatory plumbing not now used in good practice.

Wash Stands and Lavatories.

—Wash stands for bathrooms are obtainable in many forms, either plain or ornate, to suit every condition and style of architectural finish.

Fig. 92.—Enameled iron wall wash basin.
Fig. 93.—Enameled iron pedestal wash basin.

They are made in marble, porcelain and enameled iron, the last being the most commonly used. They are made to suit the part of the room to be occupied, whether that is against a wall,[102] a corner, or to stand on a pedestal on the floor. Those intended to fasten to the wall may be supported by brackets or suspended at the back from pieces secured in the wall.

In Figs. 90 and 91 are shown samples of marble-finished wash basins. In former years basins of this type were very much in use, and until the introduction of the modern porcelain and enameled ware, it was the highest type of sanitary plumbing. The water cocks and traps are of the same style and grade as appear on the most modern examples of enameled ware of Figs. 92, 93 and 94. The water cocks used in Fig. 90 are of the compression type. All of the others are of the Fuller type. The basin in Fig. 93 is provided with extra shut-off cocks on the water pipe under the basin. They are added to the plumbing merely as a convenient means of shutting off the water for repair. The wash stand is usually provided with hot and cold water cocks, a waste pipe with its traps and overflow connections.

Fig. 94.—Corner wash basin.

Traps.

—The waste pipes from the wash basin and bath tub are always provided with some form of trap, to prevent air from entering the room from the sewer, charged with offending odors. Traps are made in many forms, but the purpose of all is to prevent the escape of sewer gas. The plain trap S, shown in Fig. 95, is that used under the basin in Fig. 91. It makes a tight joint by means of the nut B and a rubber washer as in the case of other joints of the kind. The parts C and E are unions that permit the pipe or bowl to be removed without disturbing the remainder of the plumbing. From the form of the trap it will be seen that the U-shaped part below the dotted line F will always remain full of water and so prevents the escape of air from the sewer. In case the trap becomes stopped the obstruction will likely become lodged in this part of the pipe. To clean the trap the screw-plug D is taken out with a pair of pliers and the obstruction removed with a wire.

[103]

The traps used in Figs. 90 and 92 are the same in principle as Fig. 95 but are made to discharge into a pipe placed in the wall instead of under the floor. The trap in Fig. 94 is a form known as the bottle-trap that is sometimes used in the more expensive plumbing.

Fig. 95.  Fig. 96.  Fig. 97.  Fig. 98.

Fig. 95.—The S trap of nickel-plated brass tubing.
Fig. 96.—The Bower non-siphoning trap.
Fig. 97.—The drum type of non-siphoning trap.
Fig. 98.—An S trap made of lead pipe.

Another style much used with lavatories is the Bower trap shown in Fig. 96. In this trap the water comes down the pipe B and pushing aside the hollow rubber ball A, enters the space surrounding it and is discharged at C. The ball, being light, is held against the end of the pipe by the water and acts as a stopper to prevent evaporation from taking place. Open traps, such as Fig. 95, if left standing for a long time, may lose sufficient water by evaporation to destroy the water seal and allow the sewer gas to escape. In the use of the Bower trap such occurrence is much less likely to take place.

Fig. 97 is another trap much used on sinks; it is known under the trade name of the Clean Sweep trap. The part C is much larger than the common trap and the water seal is less likely to[104] be broken. The clean-out is larger and the interior is easy of access in case of stoppage.

The simplest and most commonly used trap in cheap plumbing is that of Fig. 98. It is a lead pipe bent in the form of an S. It is the same in shape as Fig. 95 and performs its work as well but does not have the means of detachment shown in the latter. Traps of many other forms are in use but all have the same function to perform and the mechanical make-up is much the same as those described.

Fig. 99.—A method of bath-room plumbing using the drum trap.

The plan of attachment of the various bathroom fixtures of the soil pipe must always depend on local conditions. The object is to conduct the waste water to the sewer in such a way as to give the least opportunity for stoppage and to prevent sewer gas from escaping into the house. To accomplish this purpose the pipes and traps are arranged according to a plan proposed by the architect, plumber or other person familiar with the principles of plumbing. Since these pipes are placed in the walls and under the floors, where they are not readily accessible, it is necessary that their arrangement be made with care and that the workmanship be such as to assure correct installation.

In Fig. 99 is shown a common method of connecting bathroom[105] fixtures with the sewer. The drawing shows a bathroom with the floor broken away to show the pipe connections with the bath tub, wash basin and closet. The overflow pipes O and V and the drain pipes D and R from the wash basin and bath tub empty into a large lead drum-trap T, set under the floor. This trap takes its name from its shape. It is set in position as dictated by the conditions under which it is used. The nickeled plate P, screwed into the top of the trap, comes just above the bathroom floor. This plate is easily removed in case of stoppage. It is made air-tight by a rubber ring placed under the cover and which makes a joint with the top edge of the drum.

It will be noticed that the waste pipes from the bath tub and wash basin enter the trap near the bottom and discharge at the opposite side near the top. The water will stand in the trap and pipes level with the bottom of the discharge pipe and thus form a seal that prevents the escape of sewer gas. This is a common form of non-siphoning trap. It is non-siphoning because it cannot lose its seal by reason of the siphoning effect of the water as it passes through the waste pipes on its way to the sewer. Another form of non-siphoning trap is the clean sweep trap shown in Fig. 97. Such traps as Figs. 95 and 98 are siphoning traps, since it is possible, in this form of trap, for the water to be so completely siphoned that not enough remains to form a seal. The small drawing, marked Detail L, is another method of connecting the same arrangement of fixtures. The waste pipe enters the trap as before but discharges immediately opposite. The level of the water stands in the pipes as indicated by the dotted line.

Back-venting.

—To prevent the possibility of loss of seal by siphoning and the escape of sewer gas, traps are back-vented to the main stack or to a separate vent stack. The venting is accomplished by joining a pipe to the top of the trap or to some point in its immediate neighborhood, and connecting this with the main stack or the vent stack. The water in a trap so vented will be open to the air from both sides and consequently can never be subject to siphonic action.

In the average-sized dwelling where non-siphoning traps are used, back-venting is not necessary, but in large houses and[106] in plumbing where siphon traps are used, vent pipes must be attached to the traps to assure a satisfactory system.

Fig. 100 furnishes an example of back-venting, applied to the bathroom shown in Fig. 99. In the former figure the bath tub and wash basin are connected with the waste pipe by siphon traps. A siphon trap may lose its seal in two ways: by self-siphonage, or by aspiration caused by the discharge of the water from other fixtures. In the discharge of the siphon trap, such as B, in Fig. 100, the long leg of the siphon, formed by the discharge pipe, may carry away the water so completely that not enough remains in the trap to form a seal. Again, the discharge of the water from the bath tub through the waste pipe tends to form a vacuum above it and in some cases the seal in B is destroyed by the water being drawn into the vertical pipe. The possibility of either of these occurrences is prevented by back-venting.

Fig. 100.—An example of back-vented plumbing as applied to the bathroom.

In Fig. 100, a pipe from the main stack is connected with the bend of the trap at B and also to the waste pipe outside the trap at T. A vent is also taken from the drain C, at a point just below the trap in the closet seat. The object of all of the vents is to prevent the tendency of the formation of a vacuum from any[107] cause that will carry away the water seal of the trap and allow sewer gas to enter the house.

The closet seat also contains a trap which will be described later. It connects with soil pipe S, leading to the sewer by a large lead pipe C.

All of the pipes under the floor, leading to the soil pipe, should be of lead. The pipes above the floor are generally of iron or nickel-plated brass. All of the connections in the lead pipes are made with wiped joints; that is, the connections are made by wiping hot solder about the joint, in a manner peculiar to this kind of work, in such a way as to solder the pipes together. The joints made in this manner are perfectly and permanently tight. Lead pipes are used under such conditions, because lead is the least affected by corrosion of any of the metals that could be used for such work.

Soil Pipe.

—The soil pipe, of which the waste stack or house drain is composed, is made of cast iron and comes from the factory covered with asphaltum paint. It may be obtained in two grades, the standard and extra heavy. The only difference is in the thickness of the pipe. The former is commonly used in the average dwelling. One end passes through the roof and the other end joins to the vitrified sewer tile under the basement floor. The joints must be perfectly tight, because a leak in this pipe would allow sewer gas to escape into the house. One end of each section is enlarged sufficiently to receive the small end of the next section. The joints are made with soft lead. The pipes are set in place and a roll of oakum is packed into the bottom of the joint, after which molten lead is poured into the joint, filling it completely. The oakum is used only to keep the lead in the joint until it cools. After the lead has cooled it is packed solidly into the joint with a hammer and calking tool. The calking is necessary because the lead shrinks on cooling and makes a joint that is not tight. Well-calked joints of this kind are air-tight and permanent. Detail N (Fig. 99) shows the arrangement of the parts of the joint as indicated at A. The blackened portion represents the lead as it appears in the joint.

Detail M (Fig. 99) shows the methods of attaching the closet seat to the lead waste pipe C. The end of the lead pipe is flanged at the level of the floor, as shown at C in the detail drawing.[108] The depression D, around the connection, is then filled with glazier’s putty and the seat is forced down tightly in place and fastened with lag screws.

The pipe C, from the closet, and that from the trap T, being of lead, a special joint is necessary in connecting them with the soil pipe, because a wiped joint cannot be made with cast iron. To make such a connection the end of the lead pipe is “wiped” onto a brass thimble, heavy enough to allow it to be joined to the soil pipe by a calked lead joint. The brass thimble is then joined to the cast-iron pipe by a calked lead joint.

Fig. 101.—The wash-out closet.
Fig. 102.—The wash-down closet.

Water Closets.

—Water closets are made in a great number of styles to suit the architectural surroundings and the various conditions under which they are to be used. Many forms of water closets are manufactured to conform to special conditions, but those commonly used in the bathrooms of dwellings are of three general types. The mechanical construction of each is shown in the following drawings, Figs. 101, 102 and 103 showing respectively in cross-section the principle of operation of the washout closet, the washdown closet and the siphon-jet closet.

Washout Closets.—This type of closet has in the past been used to a very great extent. It does not perform the work it has to do, so perfectly as the others, because the shallowness of the water in the bowl allows it to give off odors, and because it is difficult to keep clean. The action of the closet is as follows: When the closet is flushed the water enters the rim at A, and the greater portion of it is washed downward at B to dislodge the contents of the bowl. A lighter flush is sent through the openings[109] in the side, which serves to wash the entire surface. The direction of discharge is forward, where it dashes against the front of the bowl and then falls into the trap. The only force received to carry the water to the trap is from falling through the distance from the point where it strikes the front. The flushing action is obtained from the use of a large volume of water. As the discharged matter is dashed against the front of the bowl, the flushing action of the water is not sufficient to remove all the stains; the result is an accumulation of filth. This part of the bowl is out of sight; hence, it is seldom kept clean. The name washout comes from the action of the water to wash out the contents of the bowl.

Fig. 103.—The siphon-jet closet.
Fig. 104.—A poor design of wash-down closet.

Washdown Closets.

—As shown in Fig. 102, the action of this closet is to wash the contents of the bowl directly down the soil pipe. The depth of the water at A is much greater than at the corresponding point in the washout closets; as a consequence fecal matter is almost submerged. The main objection to this closet is that it is noisy. Fig. 104 shows another form of washdown closets. This closet is open to objection because of faulty design; the part A is difficult to keep clean because of its shape.

Siphon-jet Closet.

—What is considered by many to be the most satisfactory closet yet designed, is that of the siphon-jet type shown in Fig. 103. The flushing action of this closet is entirely different from that of the others described. The flushing water enters at A and fills the rim B. Part of the water washes the sides of the bowl, while the remainder flows through the jet C, and is discharged directly into the outlet. The ejected water enters the outlet D, which, as soon as it fills, acts as a siphon to draw the water into the soil pipe. This closet is most[110] positive in its action, since the discharge is made by the siphon and also receives the additional momentum due to the water flowing through the jet. Its action is attended with but little noise.

Fig. 105.—Siphon-jet closet with the high flush tank.
Fig. 106.—Form of closet not now used in good practice.

Flush Tanks.

—The water closet depends for its action on one of two general types of flush tanks, the high and the low forms. The tank is automatically filled with water and when wanted, a large volume of water is suddenly discharged into the sewer, carrying with it the contents of the seat. The tank again fills and is ready for use when required.

As illustrations of high flush tanks, those shown in Figs. 105 and 106 furnish examples of a simple and efficient form. The details of the mechanism of this type of tank are shown in Fig. 107. The pipe from the water supply is attached at G to the automatic valve F, which keeps the tank filled with water. The piece F of the valve is held against the opening by the pressure exerted through the float E. The float is a hollow copper ball.[111] As the ball is lifted it exerts a pressure in proportion to the amount it is submerged. When the water reaches the level A-A, the valve is tightly closed. As the water is discharged from the tank the ball follows the level of the water and opens the valve, allowing the water to enter and again fill the tank.

Fig. 107.—Details of construction of a simple type of siphon flush tank.

The siphon is made of cast iron, and in the figure is shown cut through the center. The lower end fits loosely in the piece K, and makes a water-tight joint around its outer edge, by resting on a rubber ring C-C. The right-hand side of the siphon is open at H, and when the tank is full, the level of the water is at A-A, which is almost at the top of the division plate. To discharge the tank, the chain L, attached to the lever B, is pulled down; this action raises the siphon from its seat. As soon as the siphon is lifted, the water rushes through the opening around C-C, into the pipe K; this causes a partial vacuum to form in D, and the water is lifted over the division plate K, and flows out at D, forming the siphon. As soon as the siphonic action begins the siphon may be dropped back on the seat and the water will continue to discharge until the tank is empty.

Low-down Flush Tank.

—The low-down flush tank for water closets has met with so much favor that it has to a great extent displaced the high tank. The reason for this is because of its advantages over the other style. The low tank is more accessible, more easily kept clean, and better adapted to low ceilings. It is used successfully as a siphon tank, but other forms are in use with satisfactory results.

Fig. 108 gives a perspective view of one style of this type of tank attached to a siphon-jet closet. Figs. 109 and 110 give the[112] details of the construction of two forms of this type of tank, both of which have given efficient service. The drawing shows the tanks with the front broken away to give a view of the working parts. The water enters the tank and is discharged at the points indicated. The float and supply valve works exactly as described in the high tank. The drawing in Fig. 109 shows the tank in the act of discharging. The discharge valve is raised as shown at E. When the water is completely discharged, the float occupies the position shown dotted. When the float reaches this dotted position, its weight pulls down the piece A. This releases the lever B, and the attached stopper E, which falls and closes the discharge orifice. While the tank is filling with water, a stream flows through the small pipe D, to replenish the water in the closet that has been discharged in siphoning. When the tank is full of water, the pieces A and B occupy the positions shown dotted. To discharge the tank the trip is pushed down. This action raises the lever to the position B, and with it the attached stopper E. The piece C falls and the opposite end A holds B suspended until the tank is completely discharged.

Fig. 108.—Siphon-jet closet with low-down tank.
Fig. 109.—Details of construction of low-down flush tank.

The action of the tank shown in Fig. 110 is the same as the others except that of the discharge mechanism. In the drawing, the tank is full of water ready to be discharged when required.[113] A hollow rubber ball E serves as a stopper for the discharge pipe. The ball is kept in place, when the tank is filling, by the pressure of the water above it. The discharge is started by pressing down the trip on the front of the tank. This raises the ball from its seat, and being lighter than water, it floats, thus leaving the discharge pipe open until the tank is empty, when the ball is again back on its seat. As the tank fills the pressure of the water above prevents the ball from again floating, until lifted from its seat. The supply valve and refilling pipe D is the same in action as in the other tank.

Fig. 110.—Details of construction of the float-valve, low-down flush tank.
Fig. 111.—Method of using the plumber’s friend, in removing obstructions.

Opening Stopped Pipes.

—It occasionally happens that pipes leading from the various toilet fixtures become stopped because of accumulations or by articles that accidentally pass the entrance. In case the pipe has a trap connection the stoppage is most likely to occur at that point. Usually the obstruction may be removed by detaching the screw-plug of the trap and removing the accumulation with a wire.

Closet seats furnish an inviting receptacle for waste material of almost every kind. Stoppages are not uncommon and are generally found in the trap. One method of removing obstruction is by use of the plumbers’ friend. This device is shown at[114] P-R, in Fig. 111. It consists of a wooden handle P attached to a cup-shaped rubber piece R.

The plumbers’ friend is shown in the figure, placed to remove an obstruction S that is lodged in the trap. A sudden downward thrust causes the rubber cap R to entirely fill the closet outlet and the resulting pressure to the water is generally sufficient to force the obstruction through the trap to the soil pipe.

Fig. 112.—Method of removing obstructions from a stopped drain-pipe.

The kitchen sink is another place that affords opportunity for accumulation that stops the waste pipe. Accumulation of grease in the trap is a common cause of trouble. This may be remedied to some extent by the use of potash or caustic soda. When the pipe is stopped and the trouble cannot be reached from the trap, a common method of removing the stoppage is that suggested in Fig. 112. A piece of heavy rubber tubing is forced over the water tap and the other end tightly wedged into the drain pipe; the water is then turned on and generally the pressure is sufficient to force the accumulation down the pipe.

Sewer Gas.

—The prevalent fear of the deleterious effect of escaping sewer gas is one that has been magnified to an unwarrantable degree. Among bacteriologists it is very generally recognized that none of the dreaded diseases to which the human kind is susceptible are transmitted by gases. The one possible harmful effect recognized in sewer gas by scientists is that produced by carbon monoxide. Sewer gas often contains, from escaping illuminating gas, sufficient carbon monoxide to produce the poisoning effect characteristic of that gas but the possibility of danger is quite remote. The leakage of sewer gas is detected by the sense of smell sooner than in almost any other way. While leaks in sewer pipes are unhygienic in that they are conducive to undesirable atmospheric conditions, they should not be looked upon as the agents through which transmissible diseases are carried.

[115]

To the average person the term sewer gas conveys the impression of a particularly loathsome form of vaporous contagion, capable of distributing every form of communicable disease. To the scientific mind it means no more than a bad odor. Sewer gas is really nothing but ill-smelling air.

RANGE BOILERS

The hot-water supply to the household is of so much importance, that the installation of the range boiler should be made with great care, and an understanding of the principle on which it works should be fully appreciated by all who have to do with its management. The ability of the boiler to supply the demands put upon it depends in a great measure on its size and the arrangement of its parts, but proper management is necessary to assure a supply of hot water when required.

Range boilers are used for storing hot water heated by the water-back of the kitchen range or other water heater, during a period when water is not drawn. It serves as a reserve supply where the heater is not of sufficient size to heat water as fast as is demanded.

As commonly used, range boilers are galvanized-steel tanks made expressly for household use. They are standard in form and may be bought of any dealer in plumbing or household supplies. In capacity they range from 20 to 200 gallons and are made for either high-or low-pressure service. They are said to be tested at the factory to a pressure of 200 pounds to the square inch and are rated to stand a working pressure of 150 pounds. Range boilers are galvanized after they are made and coated both inside and out. The coating of zinc received in the galvanizing process helps to make their seams tight and at the same time renders the surface free from rust.

There is no definite means of determining the size of tank to be used in any given case, because of the varying demands of a household but a common practice is to allow 5 gallons in capacity to each person the house is able to accommodate.

The Water-back.

—The most common method of heating water for the range boiler is by use of the water-back or water-front of the kitchen range. The water-back is a hollow cast-iron piece[116] that is made to take the place of the back fire-box lining of the range. In some ranges the heater occupies the front of the fire-box instead of the back, in which case the heater becomes the water-front.

The arrangement of pipes connecting the source of water supply with the boiler is such that cold water is constantly supplied to the tank as the hot water is drawn. If no water is drawn from the tank, it will continue to circulate through the tank and heater, the water becoming constantly hotter.

The connecting pipes are usually of iron but sometimes pipes of copper or brass are used. The joints should be reamed to remove the burr that is formed in cutting. The angles should be 45-degree bends or better still 90-degree bends in connecting the heater with the tank so as to cut down the amount of friction as much as possible.

Fig. 113.—A common method of connecting the range boiler to the water-back.

In Fig. 113 is shown a standard range boiler connected to the range. The water is brought into the top of the tank through the pipe a-a, and passing through it enters the water-back by means of the pipe b. After passing through the water-back the water again enters the tank through the pipes c and d, as indicated by the arrow. The flow pipe (carrying the out-going water) from the water-back may be connected with the tank at e, as shown dotted or in some cases the connections are made at both places. The velocity of circulation depends on the vertical height of the column of hot water and the greater height will, therefore, improve the circulation and thus increase the efficiency of the heater. The circulation of the water through the tank and heater is produced by its change in weight as the water is heated. As the hot water comes from the water-back it rises in the pipe because it is lighter in weight than the cooler water of the tank. In[117] the case of the pipe shown dotted in Fig. 113 the longer vertical rise will give a greater upward velocity of the hot water and consequently a better circulation through the entire circuit.

The construction of the water-back is shown in the small drawing. The connections are made at b and c as before. A division plate in the water-back causes the water flowing in at b to follow the length of the heater at the bottom and return at the top as indicated by the arrow, when it is discharged at C.

The hottest water is always at the top of the tank and the temperature grades uniformly from the hottest at the top to the coolest at the bottom. The reason for extending the pipe a so far down into the tank is that the cold water may not mingle with the hot water and reduce its temperature on entering the tank. Near the top of the pipe a is a small hole f that is intended to prevent the water from being siphoned from the tank in case a vacuum is formed in the cold-water pipe. In this arrangement the water enters and leaves at the top of the tank. In case the supply is shut off at any time the tank is left almost full of water, because the siphoning effect cannot extend below the small hole f.

Excessive Pressure.

—Accidents due to the explosion of hot-water backs are not at all rare and it should be borne in mind that there is danger of excessive pressure being formed should the pipes b and c become stopped. Under normal conditions the pressure generated by the heated water is relieved by the water in the tank being forced back into the supply pipe. The pressure in the tank, therefore, cannot become greater than that of the source of supply, but if b and c should become stopped with the water-back full of water a dangerous pressure might result. The greatest danger from this cause is that of freezing. It frequently happens that houses are closed during cold weather and the water-back is left undrained. The water freezes and when a fire is started in the range, the ice in the water-back is the first to melt. In a short time steam will be generated that will soon produce a sufficient pressure to burst the water-back. This has happened many times with disastrous results. Such dangers may be avoided by the exercise of a reasonable amount of care in the management of the range. To drain the water-back, the water is first shut off at the point where the supply[118] pipe enters the house. The water in the range boiler is then drawn off by means of the cock h.

Fig. 114.—Blow-off for removing sediment.

Blow-off Cock.

—When a considerable amount of sediment is carried in the water the range boiler acts as a settling tank and the deposit accumulated at the bottom will in time amount to a source of trouble. The accumulation is shown in Fig. 114. The part W, which connects with B, is sometimes provided with a blow-off cock that will admit of a discharge of the sediment. More commonly the piping is arranged as shown in Fig. 113, when sediment is removed by occasionally drawing water from the cock h.

Fig. 115.—Method of connecting the range boiler when placed on the floor below the heater.

Location of Range Boiler.

—It is sometimes desired to place the range boiler on a different floor, either above or below the range. While such arrangements are entirely possible the circulation of the water is not so good as that described above. The weight of the two columns of water in the connecting pipes are so nearly balanced that good circulation is not always possible. In Fig. 115 the connections are shown, where the tank is located in the basement. In connecting the water-back to the tank under such conditions the piping is relatively the same as is shown in the dotted connections of Fig. 113, but the connections are longer. The circulating pipe comes from the bottom of the tank and leads to the bottom of the water-back. The flow pipe from the top of the water-back is extended up to a distance equal or greater than the distance from the water-back to the[119] bottom of the tank. The hot water is taken from the top of the flow pipe at any place above the tank.

Double Heater Connections.

—Two heaters are sometimes connected to one range boiler, each circuit being independent of the other. Under such conditions one or both heaters may be used. When the tank is connected as shown in Fig. 116 the pipe a, from the bottom of the tank, branches and leads to b and , at the bottom of each of the heaters. The flow pipes from the top of the heaters enter the tank at separate places, the lower heater sending its water into the side of the tank at c, and the upper heater flowing into the pipe d, at the top of the tank. It would be perfectly possible to reverse the connections for the flow pipes in the arrangement of Fig. 116 and attain the same results. In such combinations the heaters are sometimes piped tandem, the water flowing through each of the heaters in turn. This, however, is not the best method to employ, for if only one of the heaters is used the second acts to cool the water.

Fig. 116.—Double connections for the range boiler where a heater is placed in the basement for occasional use.

Horizontal Range Boilers.

—It occasionally happens that in a small kitchen there is no convenient floor space for the range boiler and it becomes necessary to suspend it from the ceiling. It is perfectly possible to station the ordinary range boiler in such a position and have it work fairly well but from the location of the cold-water inlet, only that part of the range boiler above the cold water pipe is actually used for storage. The water in the lower half constantly mixes with the entering cold water before it is heated by passing through the water-back. When hot water is drawn from the top of the range boiler, cold water enters by the cold-water pipe and reduces the temperature of most of the lower half. Fig. 117 illustrates such an arrangement. In this case the pipes connected with the water-back are those that correspond to the circulating pipes a and e in Fig. 113.

[120]

Suppose the range boiler is full of water, and that it is being heated. The lower pipe at the left-hand end is conducting the water to the water-back and it is being returned to the range boiler by the upper pipe at the same end. When the hot water is drawn from the top of the range boiler by the hot-water pipe, the entering cold water mixes with hot water in most of the lower half of the range boiler before it has been heated by passing through the water-back and so reduces the temperature of most of the lower half of the tank.

Fig. 117.—Method of connecting the vertical range-boiler in a horizontal position.
Fig. 118.—Horizontal range-boiler suspended from the ceiling.

A much better tank for the purpose is that indicated in Fig. 118. This is a tank made particularly for such a location. The cold water enters at the bottom of the tank and also leaves the bottom on its way to the water-back. Circulation takes place through the water-back as before but when hot water is drawn from the top of the tank, the entering cold water at the bottom mixes with only that at the lower part of the tank and so cools but a small amount of the hot water in storage. Hot-water tanks of this kind are tapped for pipe connections in two places on both the top and bottom sides and also at the ends as shown in the drawing.

[121]

Tank Heaters.

—When the demand for hot water is sufficient to warrant a separate hot-water heater the apparatus similar to Fig. 119 is used. With such a heater, the conditions of overheated water—to be described later—may be almost entirely avoided. In this case the connections are arranged similarly to those of the range boiler but a separate furnace takes the place of the water-back. The heater is simply a small furnace made expressly for heating water. Connected with the discharge pipe p is a draft-regulating valve which controls the drafts of the heater. The draft-regulator is set to so control the furnace that water at the desired temperature will always be in the tank. The mechanism of this regulator is the same as the draft-regulator described under hot-water heating plants.

Overheated Water.

—Under ordinary conditions the water contained in the range boiler is below the atmospheric boiling point (212°F.) but at times when a hot fire is kept up in the range for a considerable period, the temperature will rise to a degree much above that amount. The temperature to which the water will rise will depend on the pressure of the water supply. As an example—suppose the gage pressure of the water supply is 25 pounds. The temperature corresponding to that pressure is 258°F. The temperature of the water in the tank will rise to that amount but not further because any additional temperature will produce a higher pressure, but a higher pressure would be greater than the pressure of the water supply and hence will back the water into the supply pipe. This condition of things, then, acts as a safety valve to the tank to prevent excessive pressures.

Fig. 119.—Independent hot-water heater with temperature regulator.

When the water at a high temperature is drawn from the tap a considerable part of it will instantly vaporize, because of the reduced pressure. If water at a pressure of 25 pounds is drawn from the faucet, the temperature, 258°F., is sufficient to send all of the water instantly into steam. This high temperature will scald at the slightest touch. The water drawn from the faucet[122] will continue to vaporize as it comes into the air until the water in the tank is cooled by the incoming cold water. The only means of relieving the overheated condition is to open the faucet a slight amount and allow a portion of the heated water to be drawn off.

It is evident from what has been said of the range boiler that it operates under a variety of conditions. It is first a storage tank in which is accumulated the water, heated from a greater or less period of use of the range. Should the range fire be maintained through the day or night the supply of hot water will be excessive and superheating is the result. If the heater is to be used during short periods of time, the piping should be arranged to produce the best circulation; on the contrary, should the heater be used continuously—as in the case of a furnace coil—a slow circulation through the tank is most to be desired and the piping should be arranged for that purpose.

In the use of furnace heaters, superheating is likely to occur during cold weather when a hot fire must be used over a long period of time. In order to conserve the heat accumulated under such conditions a hot-water radiator is frequently connected with the range boiler through which to dispose of the excess heat. This radiator may be placed in any desired position and so connected by a valve as to discontinue its use at any time.

Fig. 120.—The range boiler connections when a furnace coil is used for hot-water heating.

Furnace Hot-water Heaters.

—It is sometimes more convenient to use the furnace as a means of heating water than the kitchen range. Such an arrangement is shown in Fig. 120, where a loop of pipe in the fire-box of the furnace takes the place[123] of the water-back. The arrangement of the pipes in the range boiler are as before, the water entering the tank through the pipe A, circulates through the pipes B and C, receiving its heat while passing through the loop in the furnace, in exactly the same way as in the water-back. It would be quite possible to also connect the kitchen range with the tank as shown by the dotted lines indicating the water-back. Such an arrangement would virtually be that shown in Fig. 116, where the two heaters on different floors are connected with the boiler.

Instantaneous Heaters.

—In isolated bathrooms where no constant supply of hot water is available, instantaneous hot-water heaters are much used. In many houses where a range fire is used intermittently, particularly during the summer months, a like method is used for the hot-water supply. These heaters are made in many forms to suit any condition. Some are very simple, being made of a gas heater, the heat from which is held against a long coil of pipe or a large amount of heating surface in other form, through which the water circulates on its way to the tap. Others are quite elaborate, being made entirely automatic in their action. The Ruud heater, for example, is so constructed that when the hot-water faucet is opened the reduced water pressure starts a gas heater in contact with a series of pipe coils through which the water circulates. As soon as the water faucet is closed the water pressure automatically closes the gas valve, cutting off the supply of gas. A little gas jet used for igniting the burner is left constantly burning, ready to light the gas whenever hot water is required.

Fig. 121 illustrates a simple form of instantaneous heater that is relatively inexpensive and has met with a great deal of favor. A sheet-iron casing encloses a sinuous, multiple coil of pipes through which the water passes. The heat furnished by a Bunsen burner of a large number of small jets is evenly distributed over the bottom of the heater. The heating coils are arranged to interrupt the heat passing through the casing and absorb as much as possible. To do good work such a heater must be connected by a pipe to a chimney flue which furnishes a good draught.

Instantaneous water heaters should not be used in bathrooms unless the products of combustion from the heater are carried[124] away by a chimney. The combustion of the required amount of gas produces a large volume of carbonic acid gas which if allowed to remain in the room is not only deleterious but may be a positive danger to life. Cases of asphyxiation from this cause are not at all rare.

Fig. 121.—Gas heater for hot-water supply.
Fig. 122.—Hot-water supply with gas heater, connected to the range boiler.

Fig. 122 shows the heater connected with a range boiler. In this case the heater may be considered as taking the place of the water-back. It may, however, be used as an auxiliary heater. In the picture of the kitchen shown in Fig. 80, an instantaneous heater is shown attached to the range boiler. It is located in this case between the kitchen range and the boiler.


[125]

CHAPTER VII
WATER SUPPLY

The use of water enters into each detail of the affairs of everyday life and forms a part of every article of food; its quality has much to do with the health of the family, and its convenience of distribution lends greatly to the contentment of its members. The family water supply should be as carefully guarded as means will permit, and judicious care should be exercised to prevent the possibility of its pollution. Where the source of the water is known, it should be the subject of unremitting attention.

Water comes originally from rain or snow and as it falls, it is pure. Water, however, in falling through the air absorbs the contained vapors and washes the air free from suspended organic matter in the form of dust, so that when it reaches the earth rain water contains some impurities.

As the water is absorbed by the earth, it comes into contact with the mineral matter and organic materials of animal and vegetable origin contained in the soil; and as water is a most wonderful solvent, it soon contains mineral salts and possibly the leachings from the organic substances through which it passes. The impurities usually found in well water are in the form of mineral salts that have been taken up from the earth, but other contaminating materials may come from the surface and be carried into the well by accidental drainage.

Water that is colorless and odorless is usually considered good for drinking and in the absence of more accurate means of determination may be used as a test of excellence; but it often happens that water possessing these qualities is so heavily freighted with mineral salts as to be the direct cause of impaired health. Again, water that appears pure may be polluted with disease-producing bacteria to such an extent as to endanger the lives of all who use it. The fact that a source of drinking[126] water bears a local reputation for purity, because of long usage, cannot be taken as a test of its actual purity until it has been subjected to chemical and bacterial examination.

It must not be inferred that all water is likely to be unsuitable for drinking; there is, however, a possibility of the water being polluted from natural sources and from accidental causes, that are sometimes preventable; and the only means of determining the purity of water is by chemical and bacterial examining.

Water Analysis.

—In order to be assured as to the quality of drinking water, it should be subjected to analysis and the result of the analysis inspected by a physician of good standing. Such analysis may usually be obtained free of charge from the State Board of Health and if asked, the Chief Chemist will usually give his opinion regarding the quality as drinking water.

In chemical water analysis, the total amount of solids, regardless of their nature is taken as indicative of its excellence for drinking purposes. These solids may be either in suspension and give the water a color or produce a turbidity, or they may be entirely in solution and the water appear colorless. English authorities on the subject place the allowable proportion of solids at 500 parts to the million. Any water that contains more than 500 parts to the million is condemned for drinking purposes. Water containing 500 parts or less to the million is considered good. The Standard of the American Board of Health permits the use of water for city supply that contains 1000 parts of solid matter to the million.

The amount of solids contained in water is not at all a definite indication of its quality for drinking purposes, as may be inferred from the widely varying amounts permitted by the different authorities, but it gives an indication of its character because of the known physiological action of the contained solids.

Chemical analysis alone cannot be taken as a complete indication of the character of water, because such analysis shows nothing of the bacteria that may be present. The organic matter may indicate the possible presence of bacteria, but microscopic examination will be required to determine its harmful properties.

As examples of the chemical constituents of potable waters, the following furnish illustrations of different types of water in general use.

[127]

Pokegama Water.

—The water from Pokegama Spring at Detroit, Minn. is used widely through the Northwest as a table water. It is considered to be a very excellent drinking water because of the low amount of solids and the absence of any deleterious constituents. The complete chemical analysis as reported by the North Dakota Pure Food Laboratory is as follows:

 Grains per gallon
Sodium chloride 0.0200
Sodium sulphate 0.0357
Sodium carbonate 3.9288
Calcium carbonate 11.3997
Lime carbonate 0.0016
Magnesium carbonate 3.8896
Sodium phosphate trace
Potassium sulphate 0.4435
Silica 0.4416
Organic matter 0.1006
  ————
Total 20.2611

The total solids, 20.2611 grains per gallon, equivalent to 346.85 parts per million, is very low and composed of carbonates of sodium, calcium and magnesium, none of which are in any way harmful even in much larger quantities. The amount of organic matter is practically nothing.

River Water.

—The water supply of the city of Fargo, N. D., is taken from the Red River of the North, which after being filtered through a mechanical filtration plant is supplied to the water system of the city. The river water in its raw state is considered unfit for drinking because of the amount of organic matter present at different times of the year.

Analysis of raw water from intake pipe, April 14, 1913:

 Parts per million
Chlorine   10
Equivalent as sodium chloride, salt  16
Volatile and organic matter 80 
Mineral solids 180 
 —— 
Total solids 260 

In this water neither the solids nor the organic matter are at all high but during a part of each year there are many pathogenic[128] germs present, the contained typhoid bacillus being the most feared. The following is an analysis after the water has been filtered, April 14, 1913:

 Parts per million
Chlorine   12
Equivalent as sodium chloride, salt   18
Volatile and organic matter 45 
Mineral solids 140 
 —— 
Total solids 185 

It will be noticed that in the process of filtration there has been removed from the water 35 parts to the million of organic matter and with probably 99 per cent. of the pathogenic bacteria. In addition there has been removed 40 parts to the million of mineral solids, the removal of which has changed a very hard water to that which is reasonably soft. The process of filtration has changed water that is generally condemned for drinking to one that is considered remarkably good.

Artesian Water.

—The analysis of the sample of artesian water given below is an example of the water analysis made by the North Dakota Pure Food Laboratory. It furnishes an illustration of the type of reports that are returned from samples of water submitted for examination. This report was in the form of a letter which was taken at random from the files of the laboratory.

Sample of artesian water No. 1936 from Moorhead, Minn.:

 Parts per million
Chlorine  70
Equivalent as sodium chloride, salt   116
Volatile and organic matter 90
Mineral solids 455 
 —— 
Total solids 545 

“The solids in this water are made up of sodium chloride, salt, 116 parts; volatile and organic matter, 90 parts; lime sulphate, a trace; lime carbonate, a slight amount; magnesium carbonate, a slight amount; and the balance of the solids are all wholly made up of sodium bicarbonate. This water is low in solids and of good quality.”

Medical Water.

—The solids that occur most commonly in spring and well water appear in the form of mineral salts. It[129] frequently happens that salts giving a cathartic action are present in sufficient quantity to render the water objectionable when used for drinking. Sodium chloride or common salt frequently occurs in quantity sufficient to be distinctly noticeable. Magnesium sulphate (Epsom salts) and sodium sulphate (Glauber salts), both of which are well-known laxative salts, very commonly occur in well water. The carbonates of calcium and sulphur also frequently found in well water are inert in physical action when taken in drinking water. The presence of laxative salts in spring water has given great celebrity to many springs both in Europe and America that are famous as cures for all manner of human ills. Such curative value as these springs possess is derived from the cathartic salts contained by the water.

The table of contents of the Saratoga Congress Water as given by Dr. Woods Hutchinson shows the solids of one of the most celebrated of America’s medicinal waters.

 Grains per gallon
Sodium chloride 385
Magnesium carbonate 56
Calcium carbonate and sulphate 116
Sodium bicarbonate 9
Sodium iodide 4
Bromide, iron, silica trace
 ——
Total solids 570

When reduced to ordinary measure and given their common names the mineral solids in a gallon of this water will be approximately:

Common salt 8 teaspoonfuls
Magnesium 1 teaspoonful
Lime and plaster of Paris 2 teaspoonfuls
Baking soda 16 teaspoonful
Bromides and iodides 112 teaspoonful

The total solids, 570 grains per gallon, contained in Saratoga water, gives the remarkably high content in total solids, of 9758 parts per million; this is almost ten times the limit of the American standard. While such water would not do for constant consumption, it is taken for considerable periods of time with beneficial results and is recommended by many authorities as a water of great medicinal potency.

[130]

While most medical authorities condemn the use of water high in solids, the ideal drinking water is neither soft water nor distilled water—that is, water that is perfectly free from any saltiness—but one that contains a moderate amount of the ordinary constituents of the earth. It is reasonably safe to assume that any unpolluted water containing as high percentage of solids as 1000 parts of total solids to the million, and that is agreeable to the taste, would be safe for drinking.

“Chemical analysis in general indicates the possible pollution of water. A relatively high content of organic substances, nitrate, chlorides and sulphates, might indicate contamination, particularly when ammonia is also present. On the other hand, a high content of just one of the above-mentioned substances, be it organic, chloride, nitrate or sulphate, may originate from the natural soil strata.”

Organic Matter.

—Organic matter may come from peat swamps, decaying leaves and grasses; or it may come from decayed animal matter which finds its way into the soil; or worst of all it may come from cesspools or other sewage. While the presence of organic matter does not necessarily indicate the presence of disease-producing bacteria, it is a medium in which such germs live and multiply; for that reason it is an indicator of possible harm.

“Waters containing a high percentage of organic substances and among them products of putrefaction are frequently used without damage but they are capable of producing gastro-intestinal catarrh, phenomena of excitement and paralysis as well as death. Of the many pathogenic bacteria that sooner or later may get into the water, those of cholera and typhoid are of special importance.

“Pathogenic bacteria occur but rarely and when once they find their way into a water, they generally do not multiply but remain for a greater or lesser period viable.

“Bacteria enter wells by three different modes: first, from surface water that is washed from the soil by rain; second, from faulty construction of the curbing; and third, from bacteria entering the soil from vaults, etc.” (Van Es).

Ammonia.

—In the analysis of water the presence of ammonia is an indicator of organic matter. Ammonia is not of itself injurious but it indicates the presence of matter in which bacteria[131] find conditions suited to their growth. Free ammonia is usually considered an indicator of recent pollution, while albuminoid ammonia indicates the presence of nitrogenous matter that has not undergone sufficient decomposition to form ammonia compounds.

Hardness in Water.

—Water that holds no mineral matter in solution is “soft water” and when soap is added will readily form a lather. The presence of lime or magnesia is commonly the cause of “hardness” in water. Either of these minerals, when present form an insoluble curd when the soap is added to the water and the soap will not form a lather until enough soap has been added to unite with the mineral matter present. The hardening agents are usually in the form of bicarbonates and sulphates. All soap used in neutralizing the hardening agents is wasted, because a lather will not form until all of the hardening materials are neutralized. It is evident that the softening of water for domestic purposes is beneficial, both because of the less amount of soap required and because of the absence of the curd.

Hardness in water may occur in two forms—as temporary hardness or as permanent hardness. When bicarbonate predominates as the hardening agent, the water is said to be temporarily hard because, when heated to boiling, the bicarbonate is precipitated and the water is thus softened. When softening of such water is to be done on a large scale, chemical treatment is more satisfactory. Water containing bicarbonate of lime may be softened by adding a pound of lime to 1000 gallons or 1 pound of lime to 165 cubic feet of the water. This quantity of lime is sufficient to remove 10 grains of the bicarbonate to the gallon.

When the mineral matter is in the form of sulphates, mainly sulphate of lime or magnesia, the water is said to be permanently hard, because boiling will not soften it. Such water may be softened by adding soda ash or impure carbonate of soda. One pound to 1¼ pounds of “washing soda” to each 1000 gallons of water will render such water soft; by its action the sulphate of lime is precipitated and settles to the bottom of the container; the water may then be siphoned off leaving the precipitate in the bottom.

Iron in Water.

—Water containing iron is found in many wells and springs. While iron is not harmful, it is objectionable to[132] taste and stains most things with which it is long in contact. It may be precipitated with lime and removed as the sulphate of magnesia described in the preceding paragraph.

Water Softening with Hydrated Silicates.

—By W. L. Stockham, assistant chemist, North Dakota Experiment Station.

“The use of chemicals in softening water requires the mechanical removal of the separated materials by skimming, settling or filtering and it is difficult to determine just how much chemical to add. A new process for softening water, and one that has awakened great interest because of its efficiency, employs hydrated silicates of aluminum or iron combined with soluble bases. This process softens water from practically any condition or hardness.

“The form of apparatus in use varies from a portable jar, with an inlet at the top and an outlet at the bottom, to the more complex tanks for industrial and domestic purposes. A plant for domestic use might consist of a 20-gallon tank for containing the softening material and a second tank in which is prepared the salt solution for reactivating the softener. The two tanks with their valves and connections constitute the apparatus. The softener, supported by a porous plate, sieve, or layer of gravel, completely fills the first tank and the water to be treated passes through the interspaces between the granules. In some plants the water passes through a layer of marble chips before coming into contact with the softener. The apparatus may be attached temporarily to the faucet or connected permanently with the water system. A gravity system may be employed where the water pressure is lacking.

“The softener is put on the market in granular form and may be purchased and used with apparatus other than that furnished by manufacturers. The granules are about ¼ inch in diameter and permit a ready passage of the water through the interspaces. The material lasts indefinitely.

“As the water passes through the apparatus, the large exposed surface of the granules entirely absorbs the calcium and magnesium, which produce hardness, making it soft and ready for immediate use. The water does not require being in contact with the softener any longer than the time taken to pass through and it emerges almost as fast as from the faucet. The softener must be reactivated after it has softened a certain amount of water. This is accomplished by filling the tank with a common salt solution which is contained in the second tank. The water supply is temporarily shut off and the salt solution allowed to fill the softening tank. After remaining in contact[133] with the granules for a time the chemical action of the salt releases the calcium and magnesium, which are flushed out with the excess of salt solution, into the sewer. The softener thus renewed is ready for softening another supply of water. Since this renewal is a simple application of the law of mass action, an excess of the salt must be used. The renewal may be repeated indefinitely.

“The amount of any particular sample of water which can be softened before renewal depends on the amount of material in the apparatus and the hardness of the water. Five gallons of the water per pound of softener would not be far from the average capacity. Where a large amount of soft water is required at one time, it may be prepared in advance and accumulated in a tank or cistern.

“The cost of softening, aside from the original cost of the plant, is nominal, as the value of the salt solution is the only expense.

“The water produced by this process is absolutely soft and suitable for drinking, domestic and industrial purposes. In the case of very hard water the saving in soap for washing is more than equal to the cost of operation. There are at least three firms manufacturing softening plants of the kind at the present time: The Permutite Co. of New York; the Cartright Co. of Chicago, whose product is called Borromite; and the Des Moines Refining Co., manufacturers of Refinite.

“A comparative test of various forms of water-softening materials may be obtained from the Regulatory Department, North Dakota Agricultural College.”

Chlorine.

—The presence of chlorine in water may indicate the presence of polluting matter in the form of sewage but only when the amount is considerably above the normal amount of chlorine that is contained in the soil in the community from which the water is taken. An increase of the chlorine in the water would indicate a probable pollution from sewage.

Polluted Water.

—Well water that is roily or that possesses objectionable taste or odor may be suspected of containing polluting matter and should be boiled before being used for drinking purposes until such time as may be required to have it examined. Sickness due to the use of polluted water does not necessarily develop as specific diseases, unless the water contains disease-producing bacteria. Typhoid fever, one of the commonest and most dreaded of diseases, is usually transmitted by water. Typhoid is a disease of human origin, the germ of which develops in the alimentary tract of the human kind alone. The germs may[134] be spread by the waste from the typhoid patient by being thrown on the ground where it is taken up by the water and passes into streams or it may enter wells from privies or cesspools. A single case of typhoid has been known to so pollute the water of a stream, as to produce an epidemic of the disease throughout the entire length of the stream, among the people who drank its water; while water from a polluted well often transmits disease to a neighborhood.

Fig. 123.—Some of the common causes of pollution of wells, and the means of transmitting disease, such as typhoid, etc.

Pollution of Wells.

—The water from wells is often polluted by seepage through the earth from sources that might be prevented. Fig. 123 illustrates some of the commonest sources of contamination that through carelessness or ignorance are located in the neighborhood of the family water supply. The drainage from such sources of pollution is often directed toward the well and many cases of ill-health, disease or death are the direct consequences of drinking its water. It may be readily observed, in the case of the well illustrated, that the more water that is pumped from the well, the greater will be the tendency of the water from each of the sources of pollution to reach the well.

Another common cause of contamination of well water is that of imperfect well curbs that allow the waste water or surface water to flow into the well. The area about the well should be graded to allow no standing water, and the waste should be conducted away without permitting it to collect in standing pools.

Drainage from manured fields or other places where disintegrating animal or vegetable matter may be absorbed by water is[135] often the cause of temporary pollution, where the water is carried to low-lying wells. Wells located in low areas that receive the drainage from such places may be suspected of pollution during the spring or early summer, when during the remainder of the year the water is pure.

In connection with any water suspected of pollution, it is well to remember that by boiling the water used for drinking, its harmful properties are entirely destroyed.

Safe Distance in the Location of Wells.

—In the location of a well, the distance of safety from sources of pollution will depend, in a considerable measure, on the character of the soil and the quantity and concentration of the pollution material entering the ground water. When coming from the surface, the danger is usually neither great nor difficult to avoid; but when cesspools and privies in the neighborhood are sunk to a considerable depth in porous earth, from which the supply of water is drawn, the polluting material may reach the well undiluted. No absolute radius of safety can be given, but certain generalizations as to conditions may be made as to character of soil and the different topographical conditions which surround a safe location.

In ordinary clay, or in clay mixed with pebbles and in soils of the same general nature, through which the water circulates by seepage, the pollution is not likely to be carried to a distance of 100 feet. Clay offers marked resistance to the passage of water, which in beds of 3 to 5 feet thick will act as protection from pollution from above. In sandy soils the movement of water is faster than in clayey soils, but 150 feet may be taken as a safe distance, unless the downward slope of the land carries the polluting material directly to the well.

Surface Pollution of Wells.

—In dug wells, pollution from the surface is due most commonly to careless construction and lack of care. In Fig. 124 is indicated the most common cause of surface pollution. The figure represents a well that has been curbed with planks. Through lack of care the earth has sunken at the top, permitting the surface water to flow into the well. The top of the well is on a level with the surface and covered with loosely laid boards which allow the waste water to drip through the joints. Such a well, even though the source of supply is good, will likely yield water of inferior quality.

[136]

In bored wells, polluting water may enter through the uncemented joints of the tiling or through the joints in the staves of wooden tubing; in drilled or driven wells, through leaky joints or holes eaten in the iron casing by corrosive waters. By cementing the interior surface of stone-or brick-curbed wells, by replacing wood with cement or other impervious curbs and by substituting new pipes for leaky iron casings, the entrance of polluting water may be prevented.

In the average home the water supply is most commonly taken from a well, the water from which comes through the earth from unknown sources, and the character of chemical salts or organic matter the water contains will depend on the kind of soil through which it passes before reaching the well.

The water from wells, whether deep or shallow, is generally of relatively local origin, it being absorbed by the soil and carried to the water stratum by percolation. If the soil contains soluble mineral salts the water will contain these materials in quantities depending on the amount of the salts present in the earth. If the earth contains organic matter as pathogenic bacteria the water is likely to contain these bacteria in like numbers as they are present in the soil through which the water filters.

Fig. 124.—Undesirable form of well curbing.

As usually encountered, the water-bearing earth occurs in sheets rather than in veins or streams. The movement of the water in such areas follows the contour of the earth and is influenced by the varying amount of rain or snowfall and the atmospheric pressure. The lateral movement is often only a few inches a day and in some places no lateral movement occurs at all. Underground streams of any kind are not usually found except in limestone regions.

As a rule, a well is formed by digging or boring into the earth[137] until a stratum of water-bearing soil is encountered, the type of the well being determined by the character of the earth and the location of the water-bearing soil. The water from the surrounding area fills the opening to the height of the saturated soil. As the water is pumped from the well it is replenished by the flow from the surrounding earth. If the soil is porous, as in the case of gravel, the water will refill the well almost as fast as it is taken away by the pump. If the soil is dense and the inward flow is slow, the well when once exhausted may be a long time in refilling.

Water Table.

—The upper level of the saturated portion of the soil is known as the water table. It has a definite surface that conforms to the broader surface irregularities. While a definite, determinable water table appears only in porous soil, it exists even in dense rocks. It rises and falls in wet seasons and in drought. In exceptionally wet seasons the water table may be at or above the surface. Under such conditions the opportunities for the pollution of wells is much increased. In particularly dry seasons the water table may sink below the bottom of the well, when it is said to “go dry.” The water table follows the surface contour in a manner depending on the character of the soil. It is flattest in sand or gravel areas but in clay it follows the contour of deep slopes with but slight variation.

The Devining Rod.

—The use of the devining rod, for the purpose of locating suitable sites for wells, has been supposed by many to be a gift possessed by a chosen few. The devining rod is a forked branch of witch hazel, peach or other wood, which when held in the hands and carried over the ground, is supposed to indicate the presence of water by bending toward it.

In most cases the operators are entirely honest in their belief and in a large proportion of trial their efforts have been successful in locating desirable wells; but it has many times been proven that the movement of the rod is due to an unconscious muscular movement of the arms and hands, in places where the operator has previously suspected the presence of water. The operator of the devining rods is most successful in regions where water occurs in sheets, such as often occur in gravel or pebbly clay. The successful use of the devining rod cannot be explained by any scientific reasons. There have been invented a number of devining rods, claimed by their inventors to be based on[138] scientific laws; but the government has not yet granted patents to appliances of the kind.

Selection of a Type of Well.

—The chief factor which controls the selection of a type of well is the nature of the water-bearing earth, the amount of water required, the cost of construction and the care of the resulting supply.

If a large amount of water is to be demanded of a well, to be dug in soil through which the water percolates slowly, the well must be large in diameter, in order that the necessary supply may be accumulated. If the earth is porous and yields its water readily, a small iron pipe driven into the ground may supply the desired amount.

The character of the water-bearing material is of the greatest importance in determining the yield of the well. In quicksand, water is usually present in ample quantities, yet owing to the extremely fine particles of which the quicksand is composed, its presence as a water-bearing soil is highly undesirable.

Flowing Wells.

—Flowing wells are obtained in places where water is confined in the earth, under sufficient pressure to lift it to the surface, through an opening made to the water-bearing stratum. These are known as artesian wells, from the fact that they were first used in Artois (anciently called Artesium) in France. In order that water may have sufficient head to lift it to the surface, it must be confined under impervious clay or other bed of earth, and with its source at a level considerably higher than its point of exit. The source of supply for flowing wells is often at a great distance. Because of the fact that flowing wells are shut off from the surface by an impervious layer of earth, the possibility of pollution from the surface is effectively prevented. Any contamination of the water must come from a distance and enter the water at its source. As pollution rarely extends through the ground to any great lateral distance, artesian waters are seldom polluted. The water from artesian wells often is heavy with mineral matter and in many cases is unfit for drinking on that account.

CONSTRUCTION OF WELLS

Wells are constructed by different methods, depending on the character of the soil in which they are sunk. Their excavation[139] is usually accomplished by one of three general methods: by digging; by driving a pipe into the earth until it penetrates the water-bearing stratum; or by boring a hole with an enlarged earth auger, into the water-bearing soil. Artesian wells are made by drilling with a device suitable for making a small and very deep hole.

Dug Wells.

—In shallow wells the water seeps through the soil from local precipitation. Deep wells are those from which the water is brought to the surface through an impervious geologic formation, as a bed of clay or rock, and from a depth greater than that from which water may be lifted by atmospheric pressure. The fact that a deep well originates from a source that entirely differs from that of the shallow well accounts for the difference in chemical composition which frequently exists in the water from the two types of wells in the same neighborhood.

The form of the dug well is generally that of a cylindrical shaft 4 feet or more in diameter and of depth depending on the location of the water-bearing stratum. Where the character of the soil is such that the seepage is slow and the water does not flow into the well as fast as the pump will remove it, the well must contain a considerable volume to supply the period of greatest demand. Wells of this kind are commonly walled with brick or stone to keep the sides in place and to prevent the entrance of surface waters. The top of this curb should be brought above the surface of the ground and should be made water-tight to prevent the entrance of surface waters. The space around the curb, at the surface, should be graded to drain the water away from the well. There should be no chance for the water to collect in pools about the well; it should be conducted away in a gutter to the place of final disposal. The well should be covered with a platform of concrete or planking which will allow no water to enter from the surface.

Wells of this order are sometimes dug to great depth before the water-bearing stratum is encountered; this may sometimes be reached only after a great amount of expense and labor. The historic Joseph Well, near Cairo, Egypt, is an open shaft, 18 by 24 feet in area, sunk through solid rock 160 feet.

Open Wells.

—Open wells have long been condemned as insanitary. The familiar open well of the “Old Oaken Bucket” type[140] is an inviting receptacle for the deposit of all manner of refuse, which once inside remains until it is disintegrated. These wells become the final resting place of many small animals and all manner of creeping things, in search of water. The open top receives wind-blown matter in the form of leaves and dust, much of which is in the nature of polluting material.

Fig. 125.—Ideal form of well curbing with cover and drain made of concrete.

The Ideal Well.

—In the case of a well which yields pure water, every precaution should be taken to prevent its pollution. The ideal form of construction is that shown in Fig. 125. In this well, the curbing C is of heavy concrete that extends above the natural surface of the ground, to prevent the entrance of surface water, and that from seepage through the upper stratum of the soil. The reinforced-concrete top forms a close joint with the curb to prevent the entrance of waste water and all animal life. The pump is of iron, secured to the well cover by bolts, set in the concrete. The trough of concrete G conducts the waste water from the well to a safe distance. The earth about the well is so graded as to permit no water to stand in pools.

Coverings of Concrete.

—The use of concrete for the coverings of wells, cisterns and springs has become a recognized form of the best construction. It is not more expensive than other good materials and when properly executed it forms an imperishable protection and gives a neat appearance. The spring cover in Fig. 126, and the cistern top in Fig. 127 are illustrations of its application.

Artesian Wells.

—Artesian wells are made by boring into the earth until the drill reaches the artesian stratum, the internal pressure forces the water through the opening to the surface. They are usually small in diameter and often of great depth. In some areas the artesian flow is found a few[141] feet below the surface, but generally it is much deeper and 3000 feet is not an unusual depth.

The pressure and amount of flow from these wells is sometimes sufficient to permit the water being used for the generation of power. Small waterwheels are not uncommonly driven in this way and the power used for the generation of electricity for lighting and running small household appliances.

Driven Wells.

—In localities where the nature of the soil gives opportunity, wells are made by driving a pipe to the required depth. Wells of this character are usually made in places where the water-bearing soil is of sand or gravel. The pipe terminates in a sand-point such as that of Fig. 128. This sand-point is a perforated pipe with a pointed end, that facilitates driving. The perforations, as shown in the point P, form a strainer which allows the water to enter the pipe but prevents the sand from filling the opening.

Fig. 126.—Concrete cover for a spring.
Fig. 127.—Concrete cistern top.

In the use of driven wells, the water-bearing soil must be sufficiently open to allow the water to flow into the pipe as fast as the pump takes it away.

Bored Wells.

—In many localities the water-bearing stratum is of such nature as to give a ready flow of water but yet not sufficient to permit of the use of a sand-strainer; if, however, the opening is somewhat enlarged, the water will enter with sufficient rapidity to supply a pump. In such cases bored wells are quite generally used. They are made by boring a hole of the required size with an earth auger. These wells are made of any size up to 2 feet in diameter. They are often called tubular wells because[142] they are lined with iron tubing or tile, to prevent the earth from refilling the hole.

Fig. 128.—Driven well with a sand-point strainer.

Cleaning of Wells.

—Very few dug wells are so constructed as to exclude dust and washings from the ground. It is, therefore, necessary that they be occasionally cleaned. Accumulations from these causes may be sufficient to hinder the entrance of the water to the well and thus lessen its capacity.

Gases in Wells.

—One of the commonest gases found in wells is carbon dioxide (carbonic acid gas). It may be detected by lowering a lighted candle or lantern to the bottom. If the gas[143] is present in dangerous quantity, the flame will be extinguished. Death from asphyxiation due to this gas is not an uncommon occurrence, to persons descending into wells. Before entering a well, the test described above should be applied, as a precaution against accident. Carbon dioxide is a colorless, odorless gas in which a person will drown as readily as in water.

Peculiarities of Wells.

—Owing to the formation of the water-bearing earths, from which they receive their water, many wells possess marked peculiarities of behavior that often give rise to local reputation because of their vagaries. These characteristics have been classified into breathing wells, blowing wells, sucking wells, etc. These effects are in almost every case due to variation of barometric pressure. The ordinary level of the water in a well is governed by the variation of rainfall, melting of snow or the release of water by the thawing of frozen ground. It often occurs, however, that the head of water is markedly influenced by storms, when a rise of the level of the water occurs at the time of low barometric pressure during the storm period. This effect is often noticed in flowing wells. Many wells, at the approach of storms, yield roily water to such an extent that where the water is normally clear it may become for a period entirely unfit to drink, because of the matter held in suspension. All of these effects are accounted for by the varying atmospheric pressure. At the time of high barometer, a well that ordinarily flows freely will have to be pumped, the additional pressure of the air holding back the water to an extent representing several feet of head. The change of an inch in the barometric pressure will produce slightly more than a foot in head of water. At the time of storms, the barometer is sometimes abnormally low which will produce a corresponding rise of water in the well. At such time the free flow of water into a dug well, from the usual source of supply, will cause such a rapid flow of water through the passages in the earth as to carry with the water the sediment that produces roily water in the well. This sediment will settle after a while and the water will again be clear.

Breathing Well.

—Wells of this kind are most common in areas where the water-bearing earth is of rock formation; particularly in limestone areas, where caves and cavities are common. It sometimes happens that in the neighborhood of a well there is a[144] cavity in the earth of considerable volume, the only entrance to which is through the well and that being under usual conditions covered by water, a foot or more in depth. With such a formation the conditions are right for a breathing well. At times of high barometer the water is depressed and the air will flow into the cavity through the well, when the well is said to inhale. This inward flow of air will continue until the air pressure in the cavity is equal to that of the outer air; and if the cavity is large and the opening small, the inward flow of air may continue for hours, even for days. With a fall of barometric pressure, the air in the cavity, being at a higher pressure than the external air, the air will flow outward and the well is said to exhale.

Freezing Wells.

—In cold climates, particularly in territory possessing cavernous limestone deposits, breathing wells often freeze in winter. When large volumes of frigid air are drawn into a well, the amount of heat taken from the water is sufficient to freeze it, and stop the supply of water. This effect is sometimes remedied by plugging the well at the top, so that the influx of cold air is prevented and the water does not freeze.

PUMPS

Pumps for lifting and elevating water are made of both wood and iron in almost endless variety; but for domestic purposes they are of two general types—the lift pump and the force pump—which include features that are common to all. The lift pump is intended for use in lifting water from low-head cisterns and wells, the depth of which is not beyond the head furnished by atmospheric pressure. The force pump performs the work of a lift pump and in addition forces the water from the outlet at a pressure to suit any domestic application. These pumps are made by manufacturers in a great variety of forms, but the essential parts are the same in all pumps intended for a single purpose. The principle of operation is the same in all pumps of any type. The difference in mechanism of pumps intended for the same purpose is only in the form and arrangement of the parts.

The Lift Pump.

—The kitchen pump is an example of the lift pump. It is universally used for household purposes where water is to be raised from cisterns, etc., and is most commonly made[145] throughout of cast iron. Fig. 129 illustrates one form, sometimes called the pitcher pump, because of the slight resemblance to the article. It frequently carries the name cistern pump from the fact that it very generally is used to lift water from cisterns.

Although water may be raised 34 feet with a theoretically perfect pump and with a barometric pressure of 30 inches the actual limit is much lower. In use, 20 feet is probably about the limit and 10 feet or less is that of common practice. A pump that requires “priming” would raise water 15 feet with considerable difficulty for reasons that will appear later. In Fig. 129 is shown a sectional view of the working parts of the kitchen pump, the action and general form of which apply to any lift pump. The body of the pump contains a cylinder, in which closely fits a piston P, containing a valve A. At the bottom of the cylinder is an additional valve B. The piston and two valves constitute the working parts of the pump. The water is lifted through the pipe S, and is discharged at D.

Fig. 129.—Sectional drawing of the kitchen pump showing its working parts.

The action of the pump is as follows: With the piston at the bottom of the cylinders and with no water in the pump, the handle is forced down, which action raised the piston. In so doing the air below it is rarefied. The reduction of pressure due to the rarefication of the air allows the water to rise in the pipe S correspondingly. After repeated strokes of the piston, the water reaches the valve B, which raises to let it pass, but immediately closes at the end of the upward stroke. When the space between the piston and the valve B is filled with water, each descent of the piston forces the water through the valve A; and when the piston is raised, the water is lifted out through the spout.

The valve A is a loose piece of cast iron, surfaced on the lower side to make good contact with the piston. The valve B is of cast iron fastened to a piece of leather by a screw. The leather[146] makes a joint with the valve-seat and furnishes an excellent valve for its use. In order to keep the plunger P tight in the cylinder, it is surrounded with a leather gasket. Should this gasket become worn, as it will in time, the plunger fits loosely in the cylinder and the pump will lift the water with difficulty, because of the leakage around the gasket. Should the valve B leak, the water will gradually run back into the pipe S, and the pump when left idle will lose its “priming.” The plunger and the valve B are the parts most likely to get out of order. If the gasket around the piston P is very much worn, and there is no water in cylinder, the pump will require priming before the water can be raised. If the pump contains no water and is left standing for a considerable time, the leather parts of the valve dry out and shrink; when the pump is again put into use, the valves will fail to work properly, until the leathers are again water-soaked. Water is poured into the top of the pump until the cylinder is filled, and as soon as the leather becomes water-soaked and fills the cylinder, the piston will again perform its function.

Fig. 130.—Method of attaching the house pump to kitchen sink.
Fig. 131.—Sectional drawing of the force pump showing its working parts.

The Force Pump.

—The house force pump is often used in place of the ordinary lift pump, when no other means is at hand for providing water under pressure. It furnishes a limited means[147] for lawn sprinkling and gives some degree of fire protection in isolated places. It may be made a part of the kitchen sink as shown in Fig. 130, by use of the attachment that appears in detail under the sink. This type of pump may be used in small water-supply plants, such as that of Fig. 143; or in connection with small pressure tanks for the same purpose. It differs somewhat in construction from the lift pump, in that it has no valve in the piston and is provided with a check valve and an air chamber for generating pressure to the discharged water.

Fig. 132.—Tank pump, commonly used in small domestic water supply plants.

Fig. 131 shows the essential parts of the force pump and furnishes a means of describing its operation. All force pumps possess the same parts and the operation described applies with equal force to all. A valve A is located in the bottom of the cylinder and the check valve B prevents the return of the water to the cylinder after it has been forced out of the pump. The action of the pump in raising the water is the same as in the lift pump but when the water fills the cylinder and the piston descends, the water is forced through the valve B and out at D. If the outlet pipe is slightly smaller than the opening in the valve B, some of the water will enter the air chamber C and compress the air. The pressure thus generated will immediately tend to force the water out and in course of ordinary pumping will send out a steady stream instead of the intermittent flow of the lift pump. Without the air chamber, the flow from this pump will be a series of pulsations that attain maximum force with each descent of the piston.

Tank Pump.

—The type of pump used with a water-supply plant will depend entirely on the amount of water that is used. If the supply of water to be provided is for only one or two people the house force pump such as that of Fig. 130 will suffice; but when a greater number of people are to be supplied, a force pump of the type shown in Fig. 132 is quite generally used. These pumps are made in a variety of patterns and are commonly[148] termed tank pumps. The one shown in the Fig. 132 is a double-acting force pump in that the cylinder receives and discharges water at each stroke of the piston. The air chamber is located at A. Directly beneath the air chamber is the valve chest in which are located the valves which regulate the entrance and discharge of the water. As used in the average domestic plant the cylinders are 3 or 4 inches in diameter.

WELL PUMPS

The pumps intended for raising water from wells are practically the same in construction as the house pump, except that they are intended to deliver a greater volume of water and sometimes to work under a different condition, as that of the deep well pump. Well pumps have, therefore, assumed certain standard forms that differ only in the styles of mechanism employed by different manufacturers.

The one shown in Fig. 133 furnishes a good example of a general-purpose iron pump which may be used either as a force pump or a lift pump. It represents also the general construction of a deep-well pump, where the water must be lifted from a level, below that at which a lift pump will work.

The piston and valves are enclosed in the cylinder C, placed below the surface of the water in the well. This cylinder also appears in section in the small drawing, showing the details of the valve. The operation of this pump is identical to that of the lift pump already described, but the addition of an air chamber gives it the necessary facility to produce a continuous flow of water. In order to prevent the air in the air chamber from escaping, the pump rod is surrounded with the necessary stuffing-box which is usually packed with candle wicking to assure a good joint. In deep wells the tube is elongated sufficiently to place the cylinder C below the surface of the water in the well. Such pumps are operated either by hand or by power.

Wooden Pump.

—The wooden pump of Fig. 134 furnishes a good illustration of a type that was formerly used in great numbers. It is an inexpensive and efficient pump made almost entirely of wood except the cylinder which is quite generally made of iron, lined with enamel. The valve and the piston[149] with its valves are made of wood, but faced with leather to insure tight joints. The piston is also provided with leather packing to make it tight in the cylinder. The action of the pump is the same as that already described. The wooden tube is made in sections joined together by taper joints that are driven into place.

Fig. 133.—Sectional view of a well with an iron cylinder pump, placed for deep-well pumping.
Fig. 134.—Sectional view of a well and wooden pump for shallow pumping.

The piece at the side of the pump is provided to drain the water from above the piston, as a precaution against freezing during extremely cold weather. The rod, when raised, opens an orifice[150] that leads to the inside of the pump and permits the water to drain into the well.

Pumps for Driven Wells.

—The method of constructing driven wells—that of driving a pipe into the earth to the water-bearing stratum of sand or gravel—requires a special end to prevent the pump tube from becoming stopped. In order that the fine material may not enter and fill the lower end of the tube, a sand-point is used, such as that shown in Fig. 128. It is made of perforated brass tubing and provided with a sharpened end to facilitate driving. The perforations act as a strainer that keeps out all but the fine particles which will pass the pump valves. Sand-points are made with strainers of various degrees of fineness to suit the different conditions of soils. These strainers may in the course of time become filled with particles of the soil that lodge in the perforations and the outside become so encrusted as to prevent the entrance of the water. In such case, the pipe must be pulled out of the ground and the point replaced by a new one. In Fig. 128 is shown a driven well with the sand-point in the water-bearing stratum. If the small particles of earth clog the strainer the pump will “work hard” and yield only a portion of the water the soil is capable of giving when the strainer is clear.

Deep-well Pumps.

—The principle of operation as described in the lift pump takes advantage of the atmospheric pressure to lift the water above the first valve. The limiting distance to which water can be lifted by the atmospheric pressure will depend on the altitude and the atmospheric pressure. With the normal atmospheric pressure at sea level, water can be lifted, theoretically, 34 feet, but in practice the limiting value is never even approximated. The pump is usually placed within 10 of 12 feet of the water and 20 feet is about the limit of distance. The reason for this is because of the impossibility of keeping the joints tight in the valve and tubing.

Where water is to be raised from a deep well, the cylinder with its piston is placed near the water and the tube and rod, as that of Fig. 133, connects the cylinder with the pump stock. After the water has passed the valve in the piston, it may be readily lifted to the pump stock. In this way water is raised from wells of great depth.

[151]

Fig. 135.

Tubular-well Cylinders.

—Tubular wells that are cased with iron pipe are provided with a special type of pump cylinder that admits of deep-well operation. The casing of the well being in place, the cylinder shown in Fig. 135 is forced down the casing to its proper place, the spring S holding it in place until it is firmly secured. A special seating tool is now lowered into the casing and attaches at T to the coupling; as the tool is turned, rubber packing R is expanded, locking the cylinder firmly to the casing. This makes a complete pump cylinder, which with the piston P in place is operated as any other pump.

Chain Pumps.

—In shallow wells and other sources of supply, where water is to be lifted only a short distance, chain pumps have been used to a great extent, because of their quick action. This pump, as shown in Fig. 136, elevates the water by an endless chain being drawn through the tube, the lower end of which is below the surface of the water. The chain is provided at intervals with discs or rubber or iron, that fit the bore of the tube and form pistons which elevate the water as they ascend. The chain passes around a wheel in the upper part of the box and is worked by the crank. Chain pumps are not usually employed to elevate water a greater height than 20 feet. They are not efficient pumps and are not sanitary because of the opportunity they give for admitting polluting material to the well. Their one advantage is that of quick action in elevating water short distances.

Fig. 136.—Chain pump often used in shallow wells.

RAIN-WATER CISTERNS

Cisterns for the storage of rain water have been used from the time immemorial and are constructed in a great variety of forms. For household use they are often made in the form of wooden or metal tanks, either elevated or placed in the basement; the greater number, however, are of the underground variety made of brick or concrete.

[152]

Wooden cisterns are made by manufacturers in different sizes and shipped to the user “knocked down;” that is, they are taken apart and the staves, bottom and hoops are shipped, packed in small space to save space in transportation. Under some conditions they give good service but are apt to leak at times and require attention on that account. In damp basements they give out the disagreeable odor of damp wood.

Tanks made of galvanized iron are much used as cisterns for temporary use. They are inexpensive and give good service but are short-lived. Possibility of leakage is their greatest disadvantage. Underground cisterns are built either in the basement or outside the house. They are quite generally made jug-shaped, but are often constructed of concrete in square and rectangular form. When built of brick the walls are often made of a single course, but walls made of two courses of brick are considered better practice. The walls and floor are made water-tight by plastering with an inch or more of cement mortar.

When cisterns are made of concrete, the floor should be put in 6 inches in depth and as soon after as possible the walls are put up. In good construction the walls are 8 inches in thickness of concrete, made of 1 part good Portland cement, 2 parts clean sand and 4 parts crushed stone. If the cistern is square or rectangular in form the walls should be reinforced with woven wire or steel rods, to prevent cracking.

The curb of the cistern should extend above the surface of the ground sufficiently to prevent surface water from entering, and the top should be covered with a wood-lined sheet-metal cover to prevent freezing.

Filters.

—Unfiltered cistern water is not, as a rule, fit for drinking purposes because of pollution from dust and impurities washed from the roof, but for bathing and laundry work filtered rain water is greatly to be desired.

As rain water comes from the roofs of buildings, there is washed into the cistern a considerable quantity of dust, leaves, bird droppings and other polluting materials which contaminate and discolor the water. This foreign matter is not injurious for the purposes intended, but to render the water clear it should be filtered before using.

Filters for cisterns are quite generally made of soft brick laid in[153] cement mortar, the face of the brick being left uncovered. Fig. 137 illustrates a simple and efficient form of filter made of a single course of brick. A space one-fourth to one-third of the volume of the cistern is left for the filtered water. The opening at the top of the wall must be large enough to admit a man, for some sediment will collect even in the filtered water and the filter must be occasionally cleaned.

Fig. 137.—Cross-section of a brick curbed cistern with a brick filter wall.
Fig. 138.—Cross-section of a concrete cistern with a brick dome filter.

The filter shown in Fig. 138 is dome-shaped and built of brick. The water is pumped from inside the filter and the suction of pumping filters the water as it is used. In this case the filtering action is accelerated by reason of the reduced pressure inside the filter as the water is pumped. The chief disadvantage in this form of filter is the small area exposed for the filtering action and the relatively greater amount of work required for pumping the water, due to the partial vacuum formed as the water is pumped.

The cistern in Fig. 139 is provided with a catch basin which acts as a strainer for removing leaves, etc., that would stain the water. It is made in the form of a concrete basin and partly filled with gravel. The filter in this case is formed by a depression in the cistern floor. A section of tile is placed on the floor,[154] and around it is filled the filtering material of gravel and sand. Filters of this kind are often filled with charcoal or other materials that are expected to purify the water. They are usually inefficient because their value as absorbers of polluting agents is short-lived and unless the materials are frequently renewed they are valueless and sometimes a detriment to rapid filtration.

Fig. 139.—Cross-section of a concrete cistern, containing a sand filter.

THE HYDRAULIC RAM

In places where its use is possible, the hydraulic ram is a most convenient and inexpensive means of mechanical water supply. It is simple in construction, requires very little attention and its cost of operation is only the labor necessary to keep it in repair. Whenever a sufficient supply of water will admit of a fall of a few feet, the hydraulic ram may be used as a pump for forcing the water to a distant elevated point, where it may be utilized for all domestic purposes. The water may be used directly from the ram or stored in an elevated tank as a reserve supply; or accumulated in a pressure tank, where additional pressure is required.

The hydraulic ram has been used since 1796, when it was invented by Joseph de Montgolfier. The principle of its operation[155] is that of the utilization of the energy of flowing water. The running water is made to give up a portion of its momentum to elevate a part of the water, and transport it to a considerable distance. If the source of supply and the fall is sufficient, almost any amount may be elevated and carried to a great distance. Large rams are sometimes used as a means of water supply for small towns. In the use of the double-acting ram, one source of water may be used to operate the ram and water from an entirely different source may be delivered. It sometimes happens that a muddy stream and a clear spring are so located, that the water of the stream can be utilized to furnish the energy for conveying the spring water to a point where it is desired for use. This is accomplished by the double-acting ram in a most efficient manner.

Single-acting Hydraulic Ram.

—Fig. 140 represents the installation of a single-acting hydraulic ram, placed to take water from a spring E, and deliver it to an elevated tank at the house on the hill.

Fig. 140.—Hydraulic ram driven by the water from a spring.

In case the ram must be located at a considerable distance from the spring in order to attain the required fall, a standpipe D—slightly larger than the supply pipe—is used to take advantage of the full force of the water. In long pipes, the friction of the flowing water absorbs a considerable amount of the energy of flow and a standpipe, located as indicated at D, in the picture, will assure the full force of the flowing water in the ram.

The ram is commonly placed in an underground pit as protection from freezing during cold weather, and a drain from the bottom of the pit conducts the waste water away. The supply[156] pipe or drive pipe B and delivery pipe C are buried underground below the frost line as a protection from freezing.

In Fig. 141 a sectional view of the ram shows all of the working parts. The air chamber G is shown partly filled with water; the impetus valve D is that part of the ram which checks the flow of the running water and forces a part of it through the valve E, at the bottom of the air chamber.

Fig. 141.—Cross-section of a single-acting hydraulic ram.

When inactive the valve D stands open and as the water enters from the pipe A, it flows through the valve to the waste pipe but as soon as the full force of the water bears on the valve it will suddenly close. This sudden stop of the flowing water will lift the valve E, and the energy of flow, due to its sudden stopping, will force some of the water into the chamber G. As this action occurs the upward pressure against the valve D is released and it reopens but immediately closes again as the water begins to flow. This process is kept up, each closure of the valve sending a little water into the air chamber. As the water gradually fills the air chamber, it is subjected to the same action as was described in the pressure tank, the air above the surface being compressed and the pressure developed in the space G forces the water out through the delivery pipe where it attains a force that is a factor of the height of the original fall.

The air in the chamber G, is subject to the same conditions[157] of loss as that of the pressure tank, and to be assured of a supply to give pressure to the water, some air must be carried into the chamber with the water. For this purpose the valve F provided. After the chamber is partially filled, there occurs a reaction in the flow of water at each closure of the valve, which causes a little air to be drawn in through the valve F with each impulse. This air bubbles up through the water and enters the chamber where it assures an elastic cushion for closing the valve E.

The flow of water from the supply pipe is regulated at H by a nut on the stem of the impetus valve which permits its regulation. Closing the valve slightly causes a less supply of water to be delivered; opening the valve wider gives a greater supply.

Fig. 142.—Sectional view of a double-acting hydraulic ram.

The Double-acting Hydraulic Ram.

—The diagram of Fig. 142 illustrates the working principle of the double-acting hydraulic ram mentioned above; where the water from a muddy stream is used to drive the ram and that from a separate source, as a spring is delivered.

The construction of the double-acting ram is similar to the single-acting ram, but a separate pipe S discharges spring water directly below the valve which acts just as though it had entered at the drive pipe. The ram in this case is receiving water from the drive pipe D, which operates the valve and furnishes power for elevating the spring water. The spring water enters the ram through the pipe S, to keep the space T filled, directly under the valve. The water which enters the air chamber is, therefore, only that from the spring.

A standpipe is arranged as shown in the figure, with a check[158] valve to prevent the water in the ram from being forced back into the spring water pipe after entering the ram.

DOMESTIC WATER-SUPPLY PLANTS

Until recent years, no thought was given to private water-supply plants, in any except the more pretentious residences. It was formerly supposed that the cost of machinery and installation of such plants prohibited the use of a water system in the average home. As an item of expense in building, a satisfactory water-supply system may be installed at a lower cost than is paid for plumbing and bathroom fixtures.

In recent years much attention has been given to the design of small water-supply plants for isolated homes, such as are required for suburban and rural dwellings, with the result that the necessary apparatus to suit any conditions may be obtained of any enterprising dealer.

The degree of completeness with which the plant is to be arranged will depend on the funds to be expended, but in the most modest dwelling some form of water-supply plant is possible. Where opportunity is given to make the plant complete, its appointments of construction may be elaborated to almost any extent. A suburban or country residence may be made as perfect in point of toilet, kitchen and laundry conveniences, as where city water and sewer service are available. The water-supply plant may be operated by hand or by power, and if so desired may be made completely automatic in action.

Gravity Water-supply Plant.

—In point of simplicity, the plant shown in Fig. 143 represents a water system that answers every purpose of a cottage and yet is only an elevated tank for storage of water, combined with a house force pump. The tank in this case may be made of wood or metal and is open at the top. The water is sent into the tank by the pump, and gravity furnishes the force for carrying it to the fixtures in the kitchen and bathroom.

In using a tank of the kind shown in the drawing, provision should be made for the possibility of leakage. This is arranged for by having the tank set in a shallow pan, so constructed that in case of accident the water may be carried away without doing[159] damage. This type of plant is not usually employed in cold climates, unless some provision is made to prevent the water in the tank from freezing. Tanks of this kind are sometimes used in cold climates but a much more desirable plant for the purpose is described below. In Fig. 143 the water from the cistern W is raised by the pump P, which also forces it into the tank above the kitchen. The gravitational force given the water, because of its elevated position is all that is necessary to carry the water to the fixtures in the bathroom and kitchen sink. As shown in the drawing, it furnishes a complete water system that will perform all of the requirements of water distribution for a small family.

Fig. 143.—Sectional view of a cottage containing a simple gravity water-supply plant.

The pipes from the range boiler are attached to the water heater, which forms a part of the kitchen range as explained on pages 116 to 120. It receives the supply of cold water directly from the tank through the pipe marked C, and the hot water from the range boiler is supplied through the pipe H. Cold water is also taken from the tank directly to each of the cold-water taps.

[160]

The pump P is a house pump, such as is shown in Fig. 130. It is a small force pump, designed to suit the conditions of domestic use and is made to send water into the sink or into the supply tank as desired.

Pressure-tank System of Water Supply.

—The water-supply plant shown in Fig. 144 is another simple construction, somewhat more elaborate than the last, so arranged that the danger of freezing is practically eliminated. This is a simple pressure-tank system in which a tightly built metal water tank takes the place of the elevated tank of the previous figure, and a tank pump is used for lifting and giving pressure to the water. It is a more complete plant than the first and intended to accommodate a larger dwelling. The drawing shows all of the fixtures and connecting pipes that are required in the average home. It shows all of the appliances for connecting the pressure tank and range boiler with the wash trays in the basement, with all of the fixtures in the bathroom and with the fixtures in the kitchen sink. The range boiler is the same as those previously described and connected to the heater in an identical manner.

The original source of supply in this case is a cistern, sunk below the basement floor. The water is lifted from the cistern by the pump and forced into the pressure tank through a pipe near the bottom where it furnishes the supply for the house.

The pressure tank may be of any size to suit the requirements of the house and may be placed in either a vertical or horizontal position. It is sometimes galvanized, as a precaution against rust, but this is not a necessary requirement. The pipe which conveys the water from the pump connects with the tank near the bottom. As the water enters, the contained air above its surface is compressed into smaller and smaller space. The pressure that is developed by the compressed air furnishes the force by which the water is driven out of the tank and through the distributing pipes to the various parts of the system.

If the air in the tank when empty is compressed to one-half its original volume, then the gage pressure will be about 15 pounds to the square inch; if the air is compressed to one-third its original volume, that is, when the tank is two-thirds full of water, the gage pressure will be about 30 pounds to the square[161] inch, which is enough to supply water at any point of a two-story building with ample force. By pumping more water into the tank, a pressure of 50 or 60 pounds may be obtained without difficulty; but 40 pounds is generally sufficient for all the demands of a house plant. This is an application of the Boyle’s law which as stated in text books of physics is: “The temperature remaining the same, the pressure on confined gas varies inversely as its volume.” As the volume of such a confined body of gas is made smaller, the pressure increases in like ratio. The desired pressures are easily attained with a hand force pump such as is shown in the drawing.

Fig. 144.—The pressure-tank system of water supply as it appears in a dwelling.

The gage-glass G on the side of the tank is intended to show[162] the height of the water in the tank at any time, and the pressure gage attached to the supply pipe shows the amount of pressure sustained by the water.

The Pressure Tank.

—The water leaves the tank by a pipe attached near the bottom and branches to supply each fixture, to which the water is to be conducted. In the drawing, the pipe may be traced from the point where it leaves the tank to the various fixtures. The cold-water pipe terminates at the range boiler, for at that point the hot-water system begins. The range boiler is connected by two pipes to the water heater in the kitchen range. The water heater is a part of the fire-box of the kitchen range and so long as the fire is kept burning, water is heated and stored in the range boiler. Where the house is furnace-heated, the furnace fire is sometimes utilized for heating the water by use of a coil of pipe above the fire and which may take the place of the range heater. Various other means are also employed for heating the water as described under range boilers. In Fig. 145 is shown a nearer view of a pressure tank with the pump attached. The pump is in this case identical in its action to the one shown in Fig. 132, but differs slightly in mechanical design. The drawing shows the gage-glass G, for indicating the height of water; the pressure gage P, which indicates the pressure to which the water is subjected; the attachment of the supply pipe S, and the delivery pipe D. The water tap T is provided to draw off the water when the tank is to be emptied.

Fig. 145.—The pressure tank complete, with the pump and gages as used for domestic water supply.

In operation, the air in the pressure tank furnishes the force which sends the water through the pipes to the various points, and forces it through the taps at the desired rate. If for any reason the air in the tank escapes, the propelling force is destroyed. This may occur by reason of absorption of the air by the water, due to the pressure to which it is subjected; or to[163] small air leaks that may develop in the joints, which allow the air to escape. To overcome the possibility of these occurrences, arrangement is made whereby air may be pumped into the tank by the same pump as that which supplies the water. In this way, the air is introduced with the water, which bubbles up through it to the surface. If at any time the pressure in the tank is lost, it may be replaced by pumping air alone into the tank.

Power Water-supply Plants.

—Where the pump is expected to furnish water to any considerable amount beyond that for household use, it is desirable that the plant be power-driven. If the work of watering stock, lawn sprinkling, etc., is intended, the tank and pump must be enlarged to suit the desired amount of water, and a gasoline engine, windmill or electric motor will be used for power. Where local conditions will permit, a hydraulic ram may be substituted for the pump and the pressure tank used for additional pressure and storage.

Fig. 146.—Tank pump operated by a small gasoline engine.

Fig. 146 shows a plant in which the pump is driven by a gasoline engine. In the figure, the engine E is shown connected by a belt to a speed-reducing device or “jack,” marked J. The object of this machine is to reduce the speed of rotation and charge it to the required motion for operating the pump. The[164] jack is connected to the pump by a rod attached to a large gear, so as to produce the desired crank motion; and the opposite end of the rod is attached to the pump handle. The rod may be detached at any time and the pump worked by hand.

Electric Power Water Supply.

—Fig. 147 shows another type of power plant in which an electric motor operates the pump. In this style of plant, the pulley on the electric motor M is connected by a belt to the large wheel W, from which the crank motion is secured for driving the pump P. This machine is provided with an automatic starting and stopping device, which automatically controls the supply of water in the system. Whenever the pressure in the tank falls to a certain point, the change of pressure produced on the diaphram valve A starts the motor, and the pump sends water into the tank until the pressure in the tank again reaches the amount for which the valve is set, at which time the valve disconnects the electric contact to the motor and the pump stops working.

Fig. 147.—Pressure tank supplied by an electrically driven pump.

Wind-power Water Supply.

—In Fig. 148 is shown a larger and more complete plant than the former, in which a windmill furnishes the power for pumping and a large underground tank is utilized for the main supply of water. The tank marked, Well Water Pressure Tank, in this case is so placed that the end is exposed in the well curb, where the height of the water may be observed at any time. The pump is operated as any other of its kind, but is provided with an automatic pressure cylinder, which controls the operation of the mill through the rise and fall of the water in the tank. At any time the water in the tank falls to a certain point, the pump is thrown into gear by the pressure cylinder, and the water is pumped into the tank until a definite height is reached; at this point the pump is automatically thrown out of gear and[165] remains inactive until an additional supply of water is required. The plant is therefore automatic in its action and requires only that the mill be kept oiled and in running order.

As shown in the drawing, the large tank receives its supply of water from the well and aside from providing a reserve supply furnishes power for pumping cistern water. The water from the large tank is piped into the house for use as required, and from the same pipe is taken a hydrant for lawn sprinkling; in addition, this water is piped to the barn where it is used for watering stock. A branch of the same pipe is intended to operate a water lift, which in turn furnishes the house with soft water from the rain-water cistern for bathing, laundry, and kitchen purposes.

Fig. 148.—This diagram shows the arrangement of domestic water-supply apparatus, in which a windmill furnishes the pressure necessary for operating the entire plant.

The Water Lift.

—The water lift is a combined water engine and pump, the motive power for which is the pressure from the[166] well-water tank. The soft water, pumped by the water lift, is stored in the smaller pressure tank marked Soft Water Pressure Tank in the drawing, and furnishes a supply for the purposes mentioned. The water lift is so constructed that when the pressure in the soft-water tank equals the pressure in the well-water tank, the lift will stop working and will not start again until water has been drawn from the taps. Whenever water is drawn from any part of the system, the pressure will be reduced and the lift will immediately begin pumping more water and will continue until the pressure of the two tanks are the same. The system is entirely automatic, each part depending on the power originally supplied by the windmill. The plant could be just as successfully operated by substituting a gasoline engine or other source of power for the windmill. The machinery for such a plant is not at all complicated neither is it difficult to manage, yet it is complete in every particular and furnishes an almost ideal arrangement for a country or suburban home.

Fig. 149.—The water lift.

In order to be assured of a supply of water over periods of atmospheric quiet, the well-water tank must be sufficiently large to supply water for 3 or 4 days; but in case of emergency water may be pumped by hand.

A nearer view of the water lift is shown in Fig. 149. In the[167] figure, the right-hand cylinder with its valve V is the water engine which furnishes the power for operating the pump, enclosed in the left-hand cylinder. The water pressure of the main supply furnishes the energy which drives the engine, the piston rod of which is attached to the pump piston. The engine receives its supply of water through the pipe marked Inlet and the waste water is discharged to the sewer by the waste pipe on the opposite side of the cylinder. The operation of the lift is governed by an automatic regulator which so controls the engine that it starts pumping whenever the pressure in the system falls to a certain point. The regulator marked Adjustable Regulator in the drawing may be adjusted to suit the water pressure desired in the distributing system.

Fig. 150.—The terms by which the parts of a force pump are designated.

[168]

CHAPTER VIII
SEWAGE DISPOSAL

The disposal of sewage, in a convenient and sanitary manner is a problem of serious importance in the equipment of isolated dwellings with modern household conveniences. The manner of heating, lighting and of water supply are questions of selection among a number of established systems, but the problem of sewage disposal must in a great measure be determined by local conditions. Unless the natural surroundings are such as will permit sewage to be emptied directly into a stream of considerable volume, the problem of its safe disposal becomes one of serious importance.

Sewage is understood to mean the fluid waste from the kitchen, toilet and laundry and has nothing whatever to do with garbage. Sewage disposal has to do with conducting away the house waste and disposing of it in a sanitary manner. Sewage disposal does not necessarily have anything to do with sewage purification; although a sewage disposal plant may be so constructed as to discharge a purified effluent, it usually is understood to have to do alone with its disposal in a manner that does not offend the aesthetic sense. A simple sewage plant is anything that will take the sewage away from the house in such a way as to produce no unsightly accumulations that will decay and produce offensive odors.

A sewage purification plant is one in which the raw sewage from the house drain is first liquefied, after which the liquid is passed into a filter where it undergoes a process of bacterial disintegration and the organic matter reduced to the inorganic state, where no further change is possible. The water which flows from such a filter is clear and sparkling, and is often taken for spring water. The degree of purification given to the sewage will depend on the style of filter and the length of time necessary for the water to pass through it.

[169]

Sewage is composed of organic matter in a fluid or part fluid condition, contained in a large volume of water. It is not usually the dark, heavy, foul-smelling fluid that is imagined by many, but a turbid liquid possessing only a few of the qualities usually ascribed to sewage. Under favorable conditions practically all of the organic matter will be readily dissolved and the sewage will become entirely liquid.

As a liquid, the raw sewage is in the most favorable condition for rapid decay and if left standing in the air it soon develops properties that render it highly objectionable.

The decay of all organic matter is a process of disintegration that ultimately ends in the elements from which it came. In the disposal of sewage, the aim is to permit this disintegration to take place under conditions that will be least offensive to the aesthetic sensibilities, and in some cases to render it free from harmful properties should there be present the bacteria of communicable disease.

The successful disposal of sewage from cities is accomplished under a great variety of conditions. It is much easier to arrange for sewage purification on a large scale than in a small way. The reason for this is that in the care of a city the sewage-disposal plant is under the supervision of a competent person, whose business it is to see that the conditions are kept at the highest efficiency. Private plants are left almost entirely without care, until they fail from causes that are usually preventable. Sewage may be successfully purified under a great many conditions, but no type of plant has as yet proven itself successful that does not receive intelligent attention.

The most successful of small sewage disposal plant is the septic tank system alone or in connection with an adequate form of bacterial filter. Cesspools are not to be countenanced by people of intelligence. The cesspool has been so universally condemned by authorities on sanitation, that all intelligent people look upon it as a thing filthy beyond description. Although the septic tank is little more than an improved cesspool, the condition under which it acts is entirely different from that which takes place in the latter and with care and watchfulness, it may be made to work to a degree of perfection that is surprising. The one great cause of the[170] failure of small sewage-disposal plants is the lack of proper care.

The process of sewage purification as now practised in the most successful plants is largely mechanical, but bacterial action plays a part of great importance in the completion of the process. It consists of two stages: the tank treatment, in which the sewage is liquefied; and the process of filtration where the liquefied sewage—commonly called the effluent—from the septic tank undergoes a process of filtration and bacterial purification.

The Septic Tank.

—The septic tank alone, as used for sewage disposal, is often termed a sewage purifying plant, when in reality it is only intended to change the sewage into a form in which it can be readily carried away. The word septic means putrifying, and when applied to sewage disposal it furnishes a convenient term but has nothing to do with purification. The septic tank furnishes only the first stage of the purifying process, and although its effluent may be clear and possess little odor, it is nevertheless unpurified. The septic tank discharges an effluent of more or less completely digested sewage, instead, as in the cesspool, of permitting it to remain a constantly festering mass, to be slowly absorbed by the earth.

The sewage is first collected in a tank of sufficient size to contain the discharge from the house for 24 hours. In the process of digestion which the sewage undergoes while in the tank, it is rendered almost entirely liquid; at the same time it is acted upon by the bacteria that are developed, and that tend to reduce the sewage to its elemental form. The effluent liquid which passes out of the tank is almost colorless and possesses relatively little odor.

The tendency of the change which takes place in the tank is to nitrify the organic matter but under ordinary conditions the action is not fully complete. The effluent sometimes undergoes but little change except to be reduced to a liquid. If the effluent is now allowed to flow into a ditch where it will stand in pools, further putrification will take place with its resulting annoyance. In case the septic tank is to be used alone, the effluent should be conducted to a stream for final disposal. A septic tank must be built to accommodate a certain number of people and of sufficient size to take care of the entering sewage. The action which goes[171] on in the tank will render the contents almost entirely fluid, and under good conditions the sewage will be completely digested. When working properly, a thick scum will form on the surface, through which filters the gases that are liberated in the process of disintegration. The formation of the scum is an indication that the filter is doing its best work. Should the tank be required to take care of more sewage than it can conveniently handle, the scum will not form and the effluent will be turbid because of the undigested matter.

The change that takes place in the sewage while it remains in the tank is first that of being liquefied and then disintegrated by bacterial action. That such a change does take place is evidenced by the residue that is found in the tank in the process of cleaning. This is a black granular substance, composed mostly of humus and commonly known as sludge. The amount of accumulated sludge is relatively small, and the operation of cleaning is not necessary more than twice a year and is not the disagreeable task one might suppose.

The Septic Tank With a Sand-bed Filter.

—In places where the use of the septic tank alone is not possible, it sometimes happens that the natural conditions are such as will permit the effluent to be drained directly into the soil. With such a condition, the effluent goes into a filter bed composed of gravel or other loose material, where it undergoes still further bacterial action and if the process is complete, the water which comes from the filter bed is clear and odorless. Under good conditions it is clear sparkling water and contains but a small amount of impurities.

Septic tanks are made in many forms but that illustrated in Figs. 151 and 152 is commonly used. In Fig. 151 the tank is shown in position to receive the sewage from the house drain, where it is to undergo the first treatment and then to be conducted to a filter bed made of porous tile, set in loose soil. The tank is shown in detail in Fig. 152. It is a cemented brick cistern with an opening to the surface that contains a double cover as a protection during cold weather. A brick partition divides the tank into spaces G and H, that contain volumes that are to each other as 1 to 2. The tank is of such size as will hold a volume of sewage equal to 24 hours’ use; that is, it is expected[172] that any portion of sewage will remain in the tank for that length of time. The sewage enters at A, in such a way as will give the least disturbance of the liquid of the tank. An opening C allows the liquid to pass from H into G, where any additional sewage entering H will displace an equal amount in G, which will pass out at B to the filter bed. The partition D is high enough so that the scum that forms on the surface will not pass directly into the space G. The entrance and exit pipes are made of vitrified sewer tile with the openings below the surface.

Fig. 151.—Sectional view of a septic tank, connected with a sand-bed filter; for the disposal of sewage from a residence.

As the sewage enters the tank A, a considerable portion will sink to the bottom, while some will float to the top where a thick scum will gather. By far the greatest portion of solids will be readily dissolved in the water and the remainder will be still further reduced to liquid form by bacterial solution. The process of disintegration that goes on evolves a considerable amount of carbon dioxide and ammonia which filters through the scum. The process that now goes on in the tank is that of liquefying the organic matter and changing it from organic to the inorganic state.

The bacteriologist recognizes in the process of sewage disintegration the work of two classes of bacteria, the aerobic or those[173] bacteria that work by reason of air and do their work only in its presence and the anaerobic or those that work in the absence of air. In the action of the sewage-disposal plant both kinds of bacteria are at work. If, in the final stage where the sewage passes into the filter, air can be carried into the earth the action will be hastened.

Fig. 152.—Section of the septic tank in Fig. 151 showing details of construction.

It is evident that, since the sewage entering the tank is almost entirely dissolved, under ideal action this system would give very little trouble, but actually as the sewage enters the tank the disturbance caused by the incoming water forces some of the undigested matter into the outlet and being carried into the filter bed it will be deposited at the first opportunity. This will cause the filter bed to fill up with undigested sewage at the point nearest the entrance, and in course of time it will stop the pipe because of this accumulation.

To avoid such an occurrence, tanks have been built in which an automatic siphon discharges the effluent whenever a certain quantity has collected. Such a tank is shown in Fig. 153. With this arrangement, the sewage enters the first tank at A, and passes[174] into the second tank at B. At S is shown an automatic siphon, so made that when the effluent has collected to the height of the water line, the siphon automatically discharges the contents of the tank. This is known as a dosage tank because periodically a dose of the effluent is discharged into the filter bed. The volume discharged is sufficient to fill the greater portion of the bed, and force out the air in the loose soil. As the water filters from the bed the air is drawn in to take its place and gives the bacteria which work in the presence of air an opportunity to do their work. The work done by this filter bed is first to filter out any suspended matter carried in the effluent which will lodge on the surface of the filter material and then to undergo the slow process of integration, and to permit the oxidation of the dissolved sewage. If this matter is deposited faster than it disintegrates then the filter will fill up and finally refuse to work.

Fig. 153.—Sectional view of a two-chamber septic tank with a dosage siphon.

The Septic Tank and Anaerobic Filter.

—In places where the use of the simple septic tank is not possible and where the character of the soil will not permit of a natural sand-bed filter, an anaerobic filter may be constructed through which to pass the effluent from the septic tank.

The anaerobic filter is one in which anaerobic bacterial action is given opportunity to reduce the organic matter in the sewage to its elemental condition. The filter may be constructed in any form that will permit the process of filtration to be carried out in a way that will afford good anaerobic action. The extent to[175] which the purification is to be carried will determine the form and size of the filter.

In Fig. 154 is shown such a plant, where a combined septic tank and anaerobic filter discharges its effluent into a filter ditch in which the purifying process is continued through a bed of gravel of any desired length. The figure illustrates a plant that was designed for a country residence. The septic tank and anaerobic filter are located relatively as shown in the drawing, the filter ditch following the course of a roadway. The water is finally discharged into a little stream, where it mingles with the water from a spring, and flows through a meadow.

Fig. 154.—Sectional view of a septic tank combined with an anærobic filter; together with the details of construction and plan of arrangement.

The septic tank in Fig. 154 is quite similar in construction to the others described except that a section of sewer tile takes the place of the brick wall between the two parts of the tank. The opening O, through which the effluent is discharged, is located a little above the center of the tank.

The anaerobic filter is a tank, rectangular in cross-section, made with brick walls and cemented on the inside. The effluent from the septic tank enters the anaerobic filter in a chamber, that is separated from the main tank by a wooden grating against which rests the filter material. As indicated in the drawing, the bottom is filled with coarse material; stones or broken tiles[176] about 4 inches in diameter. Above this is a layer of material about 2 inches in diameter and above that another layer of 1-inch material; the top is made of gravel. This forms the anaerobic filter, in which takes place the bacterial action away from the presence of air. The interspaces in the filter material allows the effluent from the septic tank to seep through and deposit the particles of matter held in suspension. The arrangement is such as is best suited to the anaerobic action. Here, shut away from the light and air, the organic matter in the effluent undergoes disintegration just as would happen in the earth.

It is evident that some of the matter that should remain in the septic tank and be removed as sludge will be carried into the anaerobic filter. This will, of course, form an insoluble deposit that will accumulate and in the course of time the filter will become clogged. It should be expected that such a filter will ultimately need renewing, for this reason the top is made of a slab of reinforced concrete that may be raised to allow the removal and refilling of the filter material.

The automatic siphon discharges the water from the chamber S, whenever it fills. The discharged water from the siphon is conducted into a drain tile, placed in a ditch filled with gravel or other loose material, which serves as an additional filter and in which the water undergoes a still further purification. This filter ditch is constructed as indicated in longitudinal section. The water from the siphon enters the tile C and seeping through the filling is drained away in the tile shown at D.

The tiles are not set close together, but the joints are left open and covered by pieces of broken tile as shown in H. This is to prevent the filter material from entering the tile and thus stopping the ready flow of the water.

The filter ditch of the plant will be constructed according to the contour of the ground and will follow the natural drainage. The course of the ditch—if it is desired to use one—will accommodate itself to the character of the ground. The final discharge of the water will be determined by the natural drainage.

That a plant of this kind will work perfectly when new is is beyond a doubt but that it will continue indefinitely to give perfect satisfaction is not reasonable to expect. The septic tank will require cleaning, probably once a year. The anaerobic filter[177] will require renewing at intervals, depending on the amount of sewage the filter is required to take care of and the rate at which the plant is worked, probably once in 4 or 5 years. If the septic tank is of insufficient size to readily digest the sewage, the accumulation of sludge in the anaerobic filter will be greater than should occur.

It would be only reasonable to suppose that the siphon will sometimes refuse to discharge. Even though it is an automatic siphon, circumstances may cause it at times to fail to act. For this reason the manhole is placed so that the siphon may be inspected and repaired, should it be necessary. It must not be supposed that once such a plant is in place that all of the work is over. The success of a good sewage-disposal plant of this kind demands eternal vigilance.

Fig. 155.—Septic tank with a settling basin and windmill pump.

In the level areas where the possibilities of natural drainage is not good, it sometimes occurs that plants such as those described are not permissible. To overcome such conditions the plant in Fig. 155 represents an installation where the effluent is carried several hundred feet through a drain tile before it is finally discharged into an outlet. This plant is made up of two separate tanks, the first acting as a septic tank, while the second tank is a settling chamber. The water from the second chamber is[178] pumped by windmill power and discharged into a drain tile at the required height through which it is carried to the place of final deposit.

Limit of Efficiency.

—Much that has been written on the subject conveys the impression that the septic tank alone, used under various conditions, will eliminate disease germs and all offending features of sewage and render it a pure water with a small amount of residue remaining in the tank. That such is not the case is all too evident to many who have constructed plants expecting perfect results and have attained only partial success.

It is not reasonable that a plant giving satisfaction under the usual conditions could accomplish its purpose under stress of work. It is quite evident that the amount of sewage from any source cannot be constant. It is equally evident that the effluent from the plant cannot always be the same; but with reasonable limits of variation, a suitably designed tank ought to take care of the sewage from a house at all times and discharge an effluent that is reasonably clear and without offending odor.

It should be kept in mind that, as commonly used, the chief office of the septic tank is to do away with the things that offend the senses, and not to make an effluent that might serve as drinking water. It must also be kept in mind that if the disease germs enter the plant because of sickness in the house that there is every possibility that the germs will be in the discharged water.

The plant must be located as is directed by the natural surroundings but the drainage must be away from buildings and particularly from wells.

Small sewage plants are reasonably efficient and add immensely to the comfort and healthful conditions of the home. They are not perfect in their action but there is excellent reason to believe that the plant of ideal construction will yet be attained.

In a flat country where drainage is difficult, the form of plant must be modified to suit the prevailing conditions but some form of working plant can always be devised. Small plants do not give so efficient results as those of large size but they do very acceptable work. To do good service they must receive attention but the actual amount of labor they demand is small. Small sewage-disposal plants are not expensive nor difficult to construct,[179] and for the amount of labor and money expended they give returns that cannot be estimated.

In determining the character of plant to be constructed, in any particular place, local conditions will in a great measure decide the type to be used. The degree of purity to which it will be necessary to reduce the effluent will depend on the location of the plant and the means of final disposal. If the effluent can be run into a stream of sufficient volume, the septic tank alone will probably answer the purpose.

The septic tank reduces sewage to a liquid form which has some odor. It may be carried away in an open ditch which has good flow, but if allowed to collect in pools it will undergo further putrescence and be objectionable.

It may be possible to use a small creek for final disposal but one in which the effluent from a septic tank alone would be objectionable. In such a case the use of the septic tank combined with an anaerobic filter would probably give a permissible degree of purity.

With a plant composed of a septic tank and anaerobic filter, sewage is rendered almost free from odor and the effluent will not undergo further putrescence when collected in pools.

In many cases it is desired to purify the effluent still further, either because of lack of means for final disposal or because the effluent would contaminate the water into which it is discharged. In such cases the plant will consist of the septic tank, an anaerobic filter and a filter ditch or sand-bed filter. The effluent from such a plant will be clear sparkling water that might be mistaken for spring water.

The design and construction of sewage-disposal plants has been made a subject of investigation in a number of State engineering experiment stations. In addition, manufacturers of cement have prepared descriptive literature that is sent gratis on application. These bulletins contain detailed information as to the working properties and construction of private plants to suit the various conditions of disposal. The following is taken by permission of the Universal Portland Cement Co. from their bulletin on “Concrete Septic Tanks.”

Fig. 156.—Septic tank. This shows the construction as if cut away along a center line following its length, also a section of the siphon chamber and a plan of the whole construction.
Fig. 156a.—Photographic reproduction of a concrete septic tank, similar to that of Fig. 153. The tank requires only the cover to make it complete.

“The design in Fig. 156 shows a septic tank as it would appear if partly cut away to expose the interior to view, and as if cut in half[180] along a center line following its length. This type will be found to operate effectively where final disposal is accomplished by sub-surface irrigation. This system once started is self-operating due to the siphon shown in the second, or right-hand compartment, which at regular[181] intervals empties the contents and discharges them into the line of tile from which the liquids leach out through joints into the soil. In a tank constructed as shown in the design mentioned, it is very important to use a siphon to empty the second compartment at intervals instead of allowing a continuous outward flow of contents, because of the tendency for drains to become clogged when liquids are constantly trickling through.

“The size of tank required for residence use depends upon the quantity of sewage to be handled in the first chamber during a day of 24 hours; therefore, this compartment should be large enough to contain an entire day’s flow. This frequently amounts to from 30 to 50 gallons per person per day, so the required capacity can readily be computed from these figures, although it must be remembered that the required depth for the tank should be figured from the top of the concrete baffle wall or partition which separates the first and second compartments. Another point to bear in mind is that the width of the first compartment should be about one-half its length.”


[182]

CHAPTER IX
COAL

Coal is of prehistoric origin, formed from accumulation of vegetable matter, supposed to be the remains of immense forests. In past ages the deposits underwent destructive distillation from great heat and was subjected to pressure, sufficient to compress it into varying degrees of hardness. Coal is composed of carbon, hydrogen and oxygen, with small quantities of nitrogen and varying amounts of sulphur and ash.

The coals from different geological formations vary in quality from the hard dry anthracites to the soft wet lignites, with the intermediate bituminous coals; all of which furnish fuels that when burned will produce amounts of heat, depending on their composition, the quantity of moisture contained and the conditions of their combustion.

Carbon, of which coal is principally composed, exists in different combinations, depending on the condition of its formation. Part of the carbon is combined with hydrogen to form hydrocarbon that may be driven off when heated, and which forms the volatile portion of the coal. The remainder of the carbon appears in the form of coke—when the volatile matter is driven off—and is said to be fixed. The fixed carbon and volatile constituents together make up the combustible.

Other ingredients of coal that require attention are the moisture, and the incombustible matter that forms ash. Moisture varies in quantity from as low as 0.75 per cent. in hard coal to 50 per cent. in lignite. The amounts of ash in different coals vary from 3 to 30 per cent. of the weights of the fuel.

The heating value of coals differs in amount by reason of the variable quantities of fixed and combined carbons, moisture and ash. Different coals are compared in value by the number of B.t.u. per pound of dry coal that can possibly be developed when burned, and with these factors are given the percentages of moisture and ash.

There are no distinct demarkations between different grades of[183] coal. The classifications are made because of their chief characteristics and they commonly are graded as anthracites, semi-anthracites, semi-bituminous and bituminous coals. These classes comprehend the most common commercial coals of the United States. Aside from those named are forms of coal that are occasionally found, such as graphitic anthracite, cannel coal, etc., and the various lignites.

The value of coal as a heat-producing agent is represented by the B.t.u. it is capable of turning to useful account. The price of coal should be based on the amount of heat it is capable of generating when burned. In considering the value of coal for any particular purpose, thought must be taken as to its characteristic properties, for coals that produce excellent results for one purpose may be very unsatisfactory in others. Soft coal containing a large percentage of volatile matter usually produces a great amount of smoke and unless carefully fired this will condense and form accumulations of soot that are objectionable. For reasons of this kind bituminous coals are often sold at a lower price than their rated heating value might indicate.

Anthracite or hard coal

possesses bright lustrous surfaces when newly fractured, that when handled do not soil the hands. It contains a high percentage of carbon, a small amount of volatile matter and little moisture. It is greatly in demand as a domestic fuel because it burns slowly with an intense heat, practically without flame and produces no smoke. It invariably commands a higher price than soft coal, but in heating value is not superior to the better grades of soft coal. In furnaces for house heating the use of soft coal often gives better satisfaction than hard coal.

The grades of hard coal found in the market will vary with the demand in any locality but those recognized by the trade are:

Egg Coal will pass through2¾-inch mesh screen.
StoveCoal will pass through 2-inch mesh screen.
ChestnutCoal will pass through 138-inch mesh screen.
Pea Coal will pass through ¾-inch mesh screen.
No. 1 Buckwheat Coal will pass through ½-inch mesh screen.
No. 2 Buckwheat Coal will pass through ¼-inch mesh screen.
No. 3 BuckwheatCoal will pass through 18-inch mesh screen.

Hard coal of stove and chestnut sizes are those most commonly used for domestic heating, because they are well suited for[184] furnaces and heating stoves. Of the two sizes chestnut coal is most largely used and on account of the greater demand, the price for this size is usually somewhat in advance of the others; at the same time the smaller sizes—pea and buckwheat coals—are less in price for the same grade of coal. Under conditions that will permit their use the latter coals are an economical form of fuel.

Bituminous or soft coal

represents the chief fuel of commerce. The market prices of these coals are determined largely by reason of their reputation as desirable fuel. The variations in price depend on the physical qualities, rather than on the amount of heat evolved in combustion. The compositions of coals vary markedly in different localities and often in the same locality several grades are produced. It sometimes happens that from different parts of a mine the coal will differ very much in heat value.

Bituminous coals are roughly classified as coking and free-burning. The former is valuable for gas manufacture and for production of coke. The coking coals fuse on being heated, allowing the volatile portion to escape; and when the gas has been all distilled, the residue is coke. When used for gas making, the volatile portion forms the illuminating gas. When burned in a furnace, the gases from soft coal burn with a yellow flame and usually with considerable smoke. The classification of bituminous coals differ somewhat in the East from that of the West. Eastern bituminous coals are commonly graded:

A. Run-of-mine coal = unscreened coal as taken from the mine.

B. Lump coal = that which passes over a bar screen with 1¼-inch openings.

C. Nut coal = that which passes through a bar screen with 1¼-inch openings and over one with ¾-inch openings.

D. Slack = all that which passes through a ¾-inch bar screen.

Western bituminous coal:

E. Run-of-mine coal = the unscreened coal as taken from the mine.

F. Lump coal—divides as 6-inch, 3-inch and 1¼-inch according to the diameter of the mesh through which the pieces pass the screens.

G. Nut coal—varying from 1¼-inch size to ¾-inch in diameter.

H. Screening = all coal which passes a 1¼-inch screen including the dust.

Heat derived from coal—or any other fuel—in the process of combustion is due to oxidation. Combustion or burning is caused by rapid oxidation. When oxygen combines with[185] carbon in sufficient quantities, carbon dioxide is formed and at the same time heat is liberated. In burning fuel, if the carbon is completely oxidized and changed into carbon dioxide, the greatest amount of heat is produced. The required oxygen is furnished by the air, which through the dampers of the furnace regulates the rate of combustion.

Oxidation of Hydrocarbons.

—In the oxidation of hydrocarbons, as that of burning coal gas, the combination of the elements forms carbon dioxide and water. The presence of the water, formed in combustion, is often shown in the formation of moisture on the bottom of a cold vessel when placed over a gas flame. The same effect is observed in a newly lighted kerosene lamp, when the film of moisture forms inside the cold lamp chimney. As soon as the surfaces become heated the moisture is evaporated. Occasionally, the accumulation of moisture in chimneys, from this cause, is sufficient during extremely cold weather to form ice in the part of the chimney exposed to the outside air. Chimneys have been known to become so stopped by accumulation of ice from this cause as to materially interfere with the draft.

The fixed carbon of the coal, when oxidized, has a constant heating value of 14,000 B.t.u. per pound. The volatile hydrocarbons develop amounts of heat when burned, depending on their composition, and differ in coals from different localities. The heat obtained from the volatile part of coal depends on its chemical composition and differs very materially; it may be as high as 21,000 B.t.u. per pound, or as low as 12,000 B.t.u. per pound.

A high percentage of volatile matter usually indicates a fuel that will produce a large volume of smoke, which—unless the combustion is complete in the furnace—will deposit soot as soon as it is condensed, either in the chimney or in the outside air. The ash has no heating value, and the contained moisture has a negative heating effect, because considerable heat is required to evaporate and raise it to the temperature of the gases of the furnace. In burning fuel the moisture uses up the heat of combustion in proportion as it appears in the coal. The moisture is bought as coal but requires heat to get rid of it; so the percentage of water in coal should be considered very carefully.

It is customary in comparing the heating values of coals, to[186] state the proportionate parts of fixed carbon, volatile matter, moisture and ash as well as the B.t.u. per pound of dry coal. The heat value in B.t.u. per pound of fuel is usually obtained by burning samples in a calorimeter from which the heat per pound is calculated. The heat value of fuels used in power plants are often determined by careful tests of the amount of power derived for each pound of fuel burned in the furnace. This is done by weighing the fuel burned and measuring the water evaporated. The ashes are weighed and this weight together with the weight of moisture present is subtracted from that of the coal to determine the amount of combustible of the fuel. The final results are expressed by the number of pounds of water evaporated per pound of combustible and also the weight to water evaporated per pound of coal burned.

Semi-bituminous coal

represents a class between the hard and soft grades. It contains less carbon and more volatile matter than hard coal. It burns with a short flame with very little smoke and is valuable as a furnace fuel. The Pocahontas coal of West Virginia is an example of this class. Semi-bituminous coal is often called smokeless coal, because in burning it produces relatively little smoke. It will be noted in the table of heat values on page 192 that coal of this variety has high heat-producing properties. It is a very friable coal and for that reason is apt to contain considerable dust. As a furnace fuel it produces—when carefully fired—very satisfactory results.

Graphitic Anthracite.

—This is a type of coal found in Rhode Island and Massachusetts which resembles both graphite and anthracite coal. It is gray in color, very hard and burns with extreme difficulty.

Cannel Coal.

—This is a variety of bituminous coal, rich in hydrocarbons. It burns with a bright flame without fusing and is often used for open fires.

Lignite.

—This is a type of fuel that in point of geological formation represents the condition between true coal and peat. Lignite occurs in immense deposits throughout the middle portion of the western half of the United States, where beds 20 feet in depth are not uncommon. It varies in color from black to brown and in many localities is known as brown coal.

When newly mined, lignite contains a large percentage of water, sometimes as high as 50 per cent. On account of this[187] large moisture content it has a relatively low calorific value, but when dry the amount of heat evolved per pound compares very favorably with soft coal.

Peat.

—As a fuel, peat has been used very little in the United States on account of the abundance of the better grades of fuel, but in many parts of the country it is used locally to a considerable extent. In peat bogs from which the fuel is taken, the peat is formed from grasses and sedges which in time produce a carbonaceous mass that becomes sufficiently dense to be taken out in sections, with a long narrow spade. The peat is then built into piles where after drying it is ready to be burned.

Wood.

—On account of its relative scarcity and correspondingly high price, wood is no longer a commercial fuel of any consequence. The low heating value of wood as compared with coal makes it a prohibitive fuel except in forest localities. Wood is commonly sold by the cord and no attention is given by dealers to its value in heat-producing capacity.

The desirability of wood as a fuel is chiefly that of reputation. It is usually considered that hickory is the ideal fire wood, dry maple a close second and that oak is next in desirability as fuel; following which are ash, elm, beech, etc., depending on the density of the wood. The price of wood per cord depends on the nearness and abundance of supply.

The actual heating values of different woods as determined by Gottlieb show that per pound of dry wood there is little difference in heat value between different kinds of hard woods, and that pine gives per pound the highest value of all. The table given below was taken from “Steam” published by the Babcock-Wilcox Co.

Kinds
of wood
Per cent.
of ash
B.t.u. per
pound
Oak 0.37 8,316
Ash 0.57 8,480
Elm 0.50 8,510
Beech 0.578,591
Birch 0.298,586
Fir 0.28 9,063
Pine 0.37 9,153
Poplar1.86 7,834
Willow 3.37 7,926

[188]

In considering this table it must be kept in mind that the values are for dry wood per pound.

As given in Kent’s “Engineer’s Pocket Book” the weights of different fuel woods per cord (thoroughly air-dried) are about as follows:

1 cord hickory or hard maple 4,500 pounds equal to 1,800 pounds coal
1 cord white oak 3,850 pounds equal to 1,540 pounds coal
1 cord beech, red and black oak 3,250 pounds equal to 1,300 pounds coal
1 cord poplar, chestnut and elm 2,350 pounds equal to 940 pounds coal
1 cord average pine 2,000 pounds equal to 800 pounds coal

The above values in pounds of coal may be taken to represent average bituminous coals. As given by Suplee’s “Mechanical Engineers’ Reference Book,” eight samples of coals representing bituminous coals from mines east of the Mississippi River give an average heating value of 13,755 B.t.u. per pound.

Charcoal.

—This is made from wood by driving off the volatile constituents; the residual carbon, which forms the charcoal is a fuel that burns without smoke or flame. Charcoal is made by piling wood in a heap, which is covered with earth. In the bottom of the heap a fire generates the necessary heat for distilling off the volatile matter. Charcoal holds to wood the same relation that coke bears to coal.

Coke.

—This is the residue from the distillation of coal. It comprises from 60 to 70 per cent. of the original coal and contains most of the carbon and all of the ash of the coal. Coke is gray in color and has a slightly metallic luster; it is porous, brittle and in handling gives out something of a metallic ring. It is often sold for fuel as a byproduct by gas factories. In heating value gas-coke gives about 14,000 B.t.u. per pound when dry and as a consequence is rated as an excellent fuel. Clean coke burns without flame and is capable of producing an intense heat. On account of its porous nature it occupies a relatively large volume per ton. It is most successfully burned in stoves and furnaces with large fire-boxes.

Gas-coke,

which is the residue from the gas retorts, is somewhat inferior in heating value to coke made in ovens but it is an excellent fuel where furnaces are adapted to its use. Gas-coke is often stored, by piling it in heaps, in the open and on account[189] of its porous nature it absorbs considerable moisture. Where exposed to the weather the amount of contained moisture depends on the amount of rain or snow the coke has absorbed. This amount is easily determined by weighing a fair sample and driving off the moisture in an oven. The sample should be weighed several times until the weight remains constant.

Briquettes.

—Briquetted coal and other fuels are produced by compressing coal dust or other powdered fuel, mixed with coal tars or other bituminous binder in sufficient quantity to cause the adhesion of the particles when pressed into form under great pressure. Owing to the relative cheapness of fuel, briquettes have been used but very little in the United States. With the advance in the price of coal of the past few years, they have found a place on the market and have become a common form of fuel.

The heat value of briquettes will depend on the kind and quality of material that enters into their composition. Quite generally, they produce heat equal to the average grade of soft coal. In the Northwest briquettes made of West Virginia semi-bituminous coal sell at the same price as run-of-mine coal of the same quality. Their use has proven satisfactory as a furnace fuel and they will very likely be sold in increasing quantities.

Comparative Value of Coal to Other Fuels.

—Until a comparatively recent time, coal has been sold by weight and reputation alone; but conditions are rapidly approaching, which will require it to be sold according to its composition and heating value. Among manufacturers and others using large quantities of fuel, the practice of contracting for coal by specification is becoming increasingly common. The determining factors are the amounts of moisture, ash, sulphur, carbon, and volatile matter the coal contains, as well as the size of the pieces and freedom from dust. In a few of the most progressive cities, coal dealers are required to supply coal for schools and other municipal uses, which has been subject to the approval of the City Engineer. The time is not far distant when dealers will be required to submit samples of all fuel, for sale to the public, to the examination of the municipal authorities.

[190]

The following table of the heating values of various fuels is taken from Benson’s “Industrial Chemistry.”

British Thermal Units for One Cent from Different Fuels

Acetylene, from carbide at 10 cents per pound600
Denatured alcohol, at 40 cents per gallon2,000
Air gas (from gasoline, 80°Bé at 25 cents per gallon)3,000
Water gas, at $1 per 1000 cubic feet3,000
Coal gas, at $1 per 1000 cubic feet6,500
Gasoline, at 20 cents per gallon7,500
Kerosene, at 15 cents per gallon11,000
Natural gas, at 50 cents per 1000 cubic feet18,000
Charcoal, at 10 cents per bushel (15 pounds)20,000
Petroleum at 5 cents per gallon30,000
Producer gas, from anthracite, $7 per ton30,000
Producer gas, from coke, $5 per ton36,000
Anthracite, at $7 per ton46,000
Producer gas, from soft coal, at $3 per ton50,000
Coke, at $5 per ton54,000
Mond producer gas from soft coal, at $3 per ton65,000
Soft coal, at $3 per ton80,000

Price of Coal.

—The value of coal as a fuel will depend on the amount of heat it is capable of producing when burned; its price should therefore be determined by the heating value per pound of fuel as purchased. Secondary determining factors in price are those of convenience of handling and the difficulty in burning the fuel such as the size and uniformity of the pieces, the formation of clinkers, smoke and accumulation of soot. Soft coals, containing a large amount of volatile matter, usually produce much soot and smoke and as a consequence sell for a lower price than coals that produce little smoke.

The selection of fuels will depend on the type of heating plant in use, whether by stoves or by furnaces. If by stoves, whether it is possible to use soft coal as a fuel. The automatically fed stove, of the base-burner type, are usually designed for the use of hard coal and in such stoves the use of soft coal would not be possible. Other stoves and furnaces are usually capable of burning soft coal with varying degrees of satisfaction, depending on the design and surrounding conditions.

[191]

The following prices, from the local market, show the usual ratings of various fuels in common use. These prices vary with the locality and somewhat with the season. It is usually possible to purchase coal at some reduction in price during the summer months when the demand for coal is light.

Hard coal—stove size$10.25 per ton
Hard coal—nut size10.50 per ton
Semi-bituminous—run-of-the-mine9.00 per ton
Pennsylvania bituminous—run-of-the-mine7.50 per ton
Soft coal—Ohio—run-of-the-mine7.50 per ton
Soft coal—Illinois—bituminous—run-of-the-mine7.50 per ton
Soft coal—Iowa—bituminous—run-of-the-mine7.50 per ton
Briquettes-mixture semi-bituminous coal dust9.00 per ton
Wood (oak), sawed, stove length and split8.50 per cord

The price of coal is determined in many localities by the distance from the sources of supply and the means of transportation. The fact that coals from all of the principal mining areas from Pennsylvania, west to Iowa, are sold at points in the Northwest for the same price, is due in greatest measure to transportation rates on the Great Lakes. The prices of Eastern coals at Duluth are such that in competition with Western coals they are sold at the same price as is shown by the table.

It is usually impossible for the average householder, or even the dealer, to determine definitely the exact locality from which his fuel is mined. Even when such information is obtainable, the quality is still in doubt, unless analysis is obtainable by sample. The data given in the following tables is such as will furnish a fair knowledge of the relative heating values of coals from the principal mining areas of the United States. The data was obtained from a considerable number of authorities but chiefly from the reports of the United States Geological Survey. The different items are not intended to be exact, they merely represent reliable average conditions.

The varying conditions of available heat and percentage of moisture given in the following table are such as to be of little use to those unaccustomed to problems of this kind, unless a systematic method of comparison is made of the different fuels.

[192]

Approximate Composition and Calorific Value of Typical American Coals

1
Locality
2
Kind of coal
3
Number,
of samples
examined
Moisture 5
Volatile
matter
6
Fixed
carbon
7
B.t.u.
pound per
dry coal
8
Ash
Pa.Anthracite12 5.055.52 82.5412,68211.53
Md.Semi-
bituminous
52.39 17.7375.44 14,5307.40
Pa.Semi-
bituminous
153.60 19.2674.4614,2118.32
W. Va.Semi-
bituminous
122.50 19.0075.7014,758 5.24
Ala.Bituminous 63.55 29.9959.2413,522 10.73
Ark.Bituminous 21.42 16.5873.3714,205 10.05
Colo.Bituminous 69.8937.34 52.5312,32510.32
Ill.Bituminous 2210.3136.73 50.5211,50412.73
Ia.Bituminous 87.7239.15 50.5412,65610.33
Kan.Bituminous 34.2532.20 51.1712,03113.75
Ky.Bituminous 95.9934.58 56.5613,3418.86
Mo.Bituminous 911.5237.85 48.1112,39814.04
Ohio.Bituminous 145.6538.51 50.5912,83910.65
Okla.Bituminous 35.7234.83 52.7612,64812.41
N.M.Bituminous 112.1736.31 51.1712,12612.52
Pa.Bituminous 152.4433.41 58.3113,7328.40
Tenn.Bituminous 42.5336.58 58.2114,0985.47
Tex.Bituminous 33.8435.05 48.9912,30215.96
Va.Bituminous 52.7131.32 62.4714,0256.92
W. Va.Bituminous 102.6133.92 58.8014,0947.27
Colo.Lignite 619.7545.21 45.8510,7998.93
N. D.Lignite 535.9344.33 43.2110,42012.45
Tex.Lignite 630.8644.06 39.2110,29716.76
Wyo.Lignite 414.7148.47 44.4911,6087.035

The following table was prepared from the date of that preceding combined with the prices of various coals to be obtained in the local market. The table is intended to present a method of comparing the values of fuels from different coal areas. The consumer is interested to know the amount of heat purchased in the form of fuel. The table shows in the column headed “Heat per $1,” the number of B.t.u. purchased for $1 in coal; the number of available B.t.u. in the different kinds of coal may be taken as a relative comparison of their values as fuel.

The gas-coke in the table is that sold by the local gas company. The amount of moisture in this case is relatively high because of[193] the fact that the coke is stored in a yard exposed to the weather, where it absorbs all precipitated moisture. A less amount of moisture would give a higher value for the same fuel.

Kind of coal Price
per
ton
Per cent.,
water
B.t.u.
per 100
pounds
B.t.u. to
evaporate
water
B.t.u.
per 100
÷ cost per
100 pounds
Heat per $1
Bituminous
Pennsylvania
$7.50 2.44 1,340,000 - 3,439 = 1,336,565
————
$0.375
= 3,564,000 B.t.u.
Semi-
bituminous
West Virginia
$9.00 3.06 1,420,000 - 4,315 = 1,415,685
————
$0.45
= 3,145,000 B.t.u.
Gas-coke $7.00 10.00 1,117,900 - 16,888 = 1,101,012
————
$0.35
= 3,145,000 B.t.u.
North
Dakota
lignite
$4.50 35.90 668,000 - 50,728 = 607,282
———
$0.225
= 2,703,000 B.t.u.
Bituminous
Illinois
$7.50 10.31 1,032,000 - 14,398 = 1,017,602
————
$0.375
= 2,980,000 B.t.u.
Bituminous
Iowa
$7.50 13.10 1,012,000 - 18,471 = 994,529
———
$0.375
= 2,652,000 B.t.u.
Hard coal
Pennsylvania
$10.50 3.05 1,230,000 - 4,195 = 1,225,905
————
$0.525
= 2,335,000 B.t.u.

Semi-bituminous coal commands considerable favor as a house-heating fuel, because of the fact that it burns with much less smoke than bituminous coal. In available heat it is considerably above the Western bituminous coal and it sells at a price $1.50 higher per ton. The reason for the difference in price is not so much on account of its heating value, as because of relatively small amount of smoke produced in combustion. Other coals capable of producing more heat are sold at less price because of smoke and soot produced in burning.

Hard coal at $10.50 is the most expensive coal of all. The ratio of available heat units per $1 for hard coal, as compared with the best soft coal, is as 23 is to 35. This means that at the stated prices those who burn hard coal pay the additional price, because of the physical properties it possesses.

In constructing the above table, 100 pounds of coal was taken as a unit of comparison. The price per ton is that given in the table of local prices. The per cent. of moisture and the B.t.u. per pound of fuel was taken from table on page 192.

[194]

In explaining the method by which the different items were obtained, it will be necessary to discuss briefly the condition of combustion and the heat losses that take place when fuel is burned.

The moisture in the fuel is the undesirable part, because it requires a large amount of heat to dispose of it. It is looked upon as so much water, that must be raised in temperature from that in which it is taken from the coal bin to the temperature and condition of vapor in which it passes into the chimney. When the fuel enters the furnace the water is heated to the boiling point. In changing temperature it absorbs 1 B.t.u. for each pound of water, through each degree of change. Suppose that, as in the case of Pennsylvania bituminous coal which contains 2.44 pounds of water to each 100 pounds of coal, the coal entering the furnace was at 50°F. To raise its temperature to the boiling point (212°F.) required a change of 162°. The 2.44 pounds of water raised this amount

162 × 2.44 = 395.28 B.t.u.

To change the 2.44 pounds of water, into steam at the atmospheric pressure requires 969.7 B.t.u. (heat of vaporization), practically 970 B.t.u. per pound of water. The heat required to vaporize 2.44 pounds of water is

2.44 × 970 = 2366.80 B.t.u.

The vapor is now raised in temperature, to that of the furnace, which we may assume is 1200°F. The furnace being at atmospheric pressure the vapor merely expands in volume as a gas. The specific heat of steam at atmospheric pressure is 0.464; that is, 1 pound of steam requires only 0.464 B.t.u. to raise it a degree, and 2.44 pounds of water will absorb

0.464 × 2.44 × 1200 = 1356.00 B.t.u.

Of this last amount of heat, approximately 50 per cent. is recovered as the gases pass through the furnace. The total loss of heat due to the evaporation of the water is

Raising temperature from normal to 212°395 B.t.u.
Evaporation2,366 B.t.u.
Changing temperature of vapor, less 50 per cent.678 B.t.u.
 —————
Total heat loss3,439 B.t.u.

[195]

In the 100 pounds of coal under consideration, there is 100 pounds, less 2.44 pounds of water, or 97.56 of dry coal, each pound of which contains 13,732 B.t.u. as given by the table on page 193. This gives

97.56 × 12,682 = 1,339,753 = practically 1,340,000 B.t.u.

From this quantity is subtracted the loss of heat, 3439.

1,340,000 - 3439 = 1,336,561 B.t.u.

This represents the total available heat in 100 pounds of coal. If this quantity is now divided by the cost of 100 pounds of coal at $7.25 per ton, the result, 3,564,000 B.t.u., will be the available heat bought for $1 as given in column 7 of the table.


[196]

CHAPTER X
ATMOSPHERIC HUMIDITY

The physical effect of atmospheric humidity has come to be recognized by all who deal in problems of house heating, sanitation and hygiene. The difference in effect of dry atmosphere, from that of air containing a desirable degree of moisture, is very noticeable in all buildings that are artificially heated. The effect of dry air is made apparent in the average home during the winter months by the shrinking of the woodwork and furniture. The absorption of the moisture from the building which is usually termed “drying out,” causes the joints in the floors and casements to open, doors to shrink until they fail to latch and drawers that have opened with difficulty during the summer then work freely.

Winter time is the season of prevalent colds, chaps and roughness of the skin, not so much on account of cold weather as because of dry air. The skin which is normally moist is kept dry by constant evaporation with the attending discomfort of an irritated surface and the results which follow.

The humidity of the air in which we live and on which we depend for life has much to do with the bodily comfort we derive in existence, and is suspected of being the cause of many physical ailments. Ventilation engineers not only recognize this condition but have found means of controlling it. It is possible to so control atmosphere temperature and humidity of buildings as to produce any desired condition.

Humidity of the Air.

—The amount of water vapor in the air is called the humidity of the air. It may vary from a fraction of a grain per cubic foot in extremely cold weather, to 20 grains per cubic foot during the occasional hot weather of summer.

Since the amounts of moisture that air will hold depends on its temperature, and as the air is ordinarily only partly saturated, the varying amount of moisture are expressed either as relative humidity and stated in per cent. saturation or in the actual weight of water in grains per cubic foot and known as absolute humidity.

[197]

The relative humidity of the atmosphere is the amount of moisture contained in a given space as compared with the amount the same air could possibly hold at that temperature. Warm air will hold more moisture than the same air when cold. Air absorbs water like a sponge to a point of saturation. When the air is filled with moisture, any change which takes place to reduce the temperature also reduces its capacity to hold the water vapor and the excess is deposited as dew. This supersaturation ordinarily takes place near things which lose their heat faster than the surrounding air and the nearest colder surface acts as a condenser to receive the drops of dew. Grass being in convenient position is the commonest receptacle for dew formation. If the dew forms in the air it falls as rain, but if the temperature of the dew-point is below freezing, the dew immediately freezes and snow is the result.

In the consideration of problems that involve atmospheric moisture, both relative and absolute humidity are factors of common use, that are capable of exact determination. The relative humidity of the air is most readily determined and as it expresses the state of the atmosphere in which plants and animals live and thrive, as opposed to other conditions of humidity in which they sometimes sicken and die, it is one of the indicators of the quality of atmospheric air.

In the subject of ventilation, which is undertaken later, it will be found that a definite knowledge of atmospheric humidity has much to do with the successful operation of ventilation apparatus. Most people recognize the “balmy air of June” without realizing just why at the same temperature other seasons are not so delightful. In reality it is the condition of atmospheric humidity combined with an agreeable temperature that gives the kind of air in which we find the greatest degree of comfort.

The effect of moderately warm humid air is that of higher temperature than the thermometer indicates. When the atmosphere is near the point of saturation, the evaporation which usually goes on, from the surface of the body, practically ceases. In summer time a temperature of 85°F. with relative humidity of 90 per cent. saturation seems warmer than a temperature of 100° at 40 per cent. saturation, because of the cooling effect produced by the increased evaporation due to the drier air.

[198]

In winter, when most of the time is spent indoors, in an atmosphere that is very dry, the sensation of discomfort produced by the lack of humidity oftentimes leads to physical derangements that would never appear under more desirable conditions. The cause of many ailments of the nose, throat and lungs during the winter months is attributed by physiologists to breathing almost constantly the dry vitiated indoor air. The cause of dry air in buildings is not difficult to explain; it is a great deal more difficult to realize that the lack of water breeds so much discomfort.

In order to express the condition of humidity that may exist in the average dwelling, office or school-room during the winter, it is most convenient to refer to the results of varying atmospheric conditions that are given in Table 1—Properties of Air—which appears below. In the second column of the table, under the heading “Weight of vapor per cubic foot of saturated air,” will be found the amount of moisture in grains per cubic foot that will be required to humidify air at different temperatures. It will be seen that at 10° the air will contain, when fully saturated, only 1.11 grains of water, while at 70° temperature the same air would hold 8 grains of water. These amounts will be found in the column opposite the temperature readings. It is at once evident that when saturated air at 10° is raised to normal temperature 70°, the original amount of moisture is contained in an atmosphere capable of holding 8 grains of water. Its relative humidity will therefore be 1.118, practically 14 per cent. saturated. Unless moisture is received by the air from some other source this condition will produce a very dry atmosphere.

The normal atmospheric temperature of 70°F. with a relative humidity of 50 to 60 per cent. saturation produces a condition that is one of agreeable warmth to the average person in health and is recognized as the atmosphere most desirable. To some, this state of temperature and humidity is that of too much warmth and a temperature of 68°, with the same humidity, is most agreeable. At the same temperature, a reduction of the humidity to 20 per cent. saturation will produce a feeling of discomfort and the sensation will be that of a lack of heat. The cause for this latter feeling is due to excessive evaporation of moisture from the body.

[199]

Table I.—Properties of Air

Temperature
of the air
Weight of vapor
per cubic foot
of saturated air
Weight of
cubic foot of
saturated air
FahrenheitGrainsGrains
10°1.11589.4
111.15588.1
121.19586.8
131.24585.5
141.28584.2
151.32582.9
161.37581.6
171.41580.3
181.47579.1
191.52577.8
201.58576.5
211.63575.3
221.69574.0
231.75572.7
241.81571.5
251.87570.2
261.93569.0
272.00567.7
282.07566.5
292.14565.3
302.21564.1
312.29562.8
322.37561.6
332.45566.4
342.53559.2
352.62558.0
362.71556.8
372.80555.6
382.89554.4
392.99553.2
403.09552.0
413.19550.8
423.30549.6
433.41548.4
443.52547.2
453.64546.1
463.76544.9
473.88543.7
484.01541.3
494.14542.5
504.28540.2
514.42539.0
524.56537.9
534.71536.7
544.86535.5
555.02534.4
565.18533.2
575.34532.1
585.51534.9
595.69529.8
605.87528.6
616.06527.0
626.25526.3
635.45525.2
646.65524.0
656.87522.0
667.08521.7
677.30520.0
687.53519.4
697.76518.3
708.00517.2

The evaporation of moisture is always accompanied with the loss of heat required to produce such change of condition. This is known as the heat of vaporization and represents a definite amount of heat that is used up whenever water is changed into vapor. No matter what its temperature may be—whether hot[200] or cold—when water is vaporized, a definite amount of heat is required to change the water into vapor.

Water may be evaporated at any temperature; even ice evaporates. A common instance of the latter is that of wet clothes which “freeze dry” in winter weather when hung on the clothes line. The rate at which evaporation takes place depends on the dryness of the surrounding air and the rapidity of its motion. In dry windy weather evaporation is most rapid.

As before stated, whenever water evaporates—at no matter what temperature—a definite quantity of heat is necessary to change the water into vapor. The exact amount of heat required to produce this change varies somewhat with the temperature and atmospheric pressure but it always represents a large loss of heat. At the boiling point of water (212°F.) the heat of vaporization is 970 B.t.u. for each pound of water evaporated, but at a lower temperature it is greater than that amount. At the temperature of the body (98.6°) the heat necessary to evaporate a pound of moisture from its surface is 1045 B.t.u.

It is the absorption of heat due to evaporation that cools the air of a sprinkled street. The more rapid the evaporation the more pronounced is the decline of temperature in the immediate vicinity. The same effect is produced when moisture is evaporated from the surface of the body. The acceleration of evaporation caused by a breeze or the blast of air from an electric fan is that which produces the chilling sensation to the body. During winter weather the effect of the cold wind is rendered more severe by evaporation of moisture from the body. In health, the body being in a slightly moist condition, the evaporation which goes on from its surface is what keeps it cool in warm weather, but if on account of excessive dryness of the surrounding air the evaporation is very rapid, a sensation of cold is the result.

Not only does excessively dry air produce the sensation of chilliness but the loss of heat from the body due to sudden or long exposure effects the general health and is conducive to chills that are followed by fever. In health the temperature of the body is constant and normally 98.6°F.; any condition that reduces that temperature tends toward a lowering of vitality and the consequent inability to withstand the attack of disease. In a very dry atmosphere the skin, instead of being slightly moist, is[201] kept dry, the result of which is the irritation that produces chaps and roughness of the surface.

Reports of the U. S. Weather Department show that the relative humidity of Death Valley, which is the driest and hottest known country, during the driest period of the year—between May and September—averages 15.5 per cent. saturation. In winter, many buildings, particularly offices and school buildings are not far from that atmospheric condition, constantly. Under the usual conditions of house heating, there is an almost absolute lack of means to give moisture to the air. Almost without exception steam-heating plants and hot-water heating plants in office buildings and dwellings are without any provision for changing the atmospheric humidity.

In school buildings that are not kept under a more desirable condition of temperature and humidity, the general health is impaired and the behavior of the pupils very markedly influenced. The tension of a school-room full of fidgety nervous children can be very promptly and greatly reduced by the introduction of water vapor into the air to 50 per cent. saturation.

All modern school buildings, auditoriums, etc., are provided—aside from the heating plants—with means of ventilating in which the entering air is washed and humidified to the desired degree, before being sent into the rooms.

The popular conception of the hot-air furnace method of heating is that it produces particularly dry air, when in reality it is the only type of house-heating plant in which any provision is made for adding water to the air. These furnaces are usually furnished with a water reservoir by use of which the humidity may be raised to a desirable point.

Much of the water which enters the air of the average home, during winter weather, comes from the evaporation that goes on in the kitchen. Usually on wash days the humidity is raised to a marked degree and that day is commonly followed by a short period of agreeable atmospheric condition. The arrangement of many houses is such that a much-improved condition of humidity might be obtained from the kitchen by continuous evaporation of water from a tea-kettle.

[202]

Relative Humidity
Depression of wet-bulb thermometer (t-t')

Air
temp.
t
1.0 2.03.04.0 5.06.07.0 8.09.010.0
3591827364554637292012
3691827365564839312314
3791837466584941332517
3891837567595143352719
3992847668605244372921
              
4092847668615346383123
4192847769625447403326
4292857770625548413428
4392857870635649433629
4493857871645751443731
              
4593867971655852453933
4693867972655953464034
4793867973666054474135
4893878073676054484236
4993878074676155494337
              
5093878174686256504439
5194878175696357514540
5294888175696358524641
5394888275706458534742
5494888276706559544843
              
5594888276716560554944
5694888277716661555045
5794888377726661565146
5894898377726762575247
5994898378736863585348
              
6094898478736863585349
6194898479746864595450
6294898479746964605550
6395908479747065605651
6495908579757066615652
Air
temp.
t
11.0 12.013.014.0 15.016.017.0 18.019.020.0
354         
366         
3791         
38124         
39147         
             
401692        
4118115        
42211470       
43231693       
442418125       
             
4526201482      
46282216104      
472923171261     
483125191483     
4932262115105     
             
50332822171272    
51352924191494    
5236302520151060   
5337322722171273   
54383328231814950  
             
553934292520151162  
564035312621171284
57413632272318141051
58423833282420151173
59433934302521171395
             
604440353127221814106
614540363228242016128
624641373329252117139
6347423834302622181411
6448433935312723201612

[203]

Relative Humidity (Continued)
Depression of wet-bulb thermometer (t-)

Air
temp.
t
1.02.03.0 4.05.06.0 7.08.09.0 10.0 11.0
6595 908580 757066 625753 48
6695 908580 767166 625853 49
6795 908580 767167 625854 50
6895 908581 767267 635955 51
6995 908681 777268 645955 51
               
709590 868177 726864 605652
719590 868277 736964 605653
729591 868278 736965 615753
739591 868278 736965 615854
749591 868278 747066 625854
               
759691 878278 747066 635955
769691 878378 747067 635955
779691 878379 757167 635956
789691 878379 757167 646057
799691 878379 757168 646057
               
809691 878379 767268 646157
829692 888480 767269 656258
849692 888480 777370 666359
869692 888581 777470 676360
889692 888581 787471 676461
               
909692 898581 787571 686562
929692 898582 787572 696562
949693 898682 797572 696663
969693 898682 797673 706764
989693 898683 797673 706764
               
1009693 908683 807774 716865
1029693 908683 807774 716865
1049793 908784 807774 726966
1069795 908784 817875 726966
1089793 908784 817875 727067
Air
temp.
t
12.013.0 14.015.016.0 17.018.019.0 20.0
654440 363228 252117 13
664541 373329 262218 15
674642 383430 272320 16
684743 393531 282421 17
694744 403632 292522 19
           
704844 403733 302623 20
714945 413834 312724 21
724946 423935 322825 22
735046 434036 332926 23
745147 444037 343027 24
           
75514844413834312825
76524845423835322926
77524946423936333027
78535046434037343128
79545047444137343129
           
80545147444138353229
82555249464340373431
84565350474441383532
86575451484542393734
88585552494643413835
           
90595653504744423937
92595754514845434038
94605754524946444139
96615855535047454240
98615956535148464341
           
100625957545249474442
102636057555250474543
104636158565351484614
106646159565451494745
108646259575452504745

[204]

The prevailing impression seems to exist that when air is heated, it loses its moisture. In reality, air that is heated only attains a condition in which its capacity for containing moisture is increased. If after being heated to a high degree—and is relatively very dry—the air is reduced to its original temperature, the amount of moisture will be the same as was originally contained. In heating houses with hot air, the seemingly dry condition is usually due to temperature alone. When a hot-air furnace is provided with the customary reservoir for moistening the discharged air, it may be made to produce excellent conditions of atmospheric humidity. The heated air readily absorbs the water evaporated in the furnace from the water reservoir and enters the rooms as relatively dry air but containing more moisture than the outside air; when it has been reduced in temperature by mixing with the cooler air of the house, its moisture content remains unaltered and at the lower temperature its relative humidity is increased.

Relative Humidity.

—Suppose that on a damp day the outside temperature is 50° and that the atmosphere is 90 per cent. saturated. The air that comes into the house at this temperature and humidity is heated to 70°. The rise of temperature gives the air the property of absorbing additional moisture so that the relative humidity which was 90 per cent. is now much less. From the table relative humidity, will be seen that at 50° temperature and 90 per cent. saturation the air contains 3.67 grains of moisture. When the air is heated to 70°, it still contains the original amount of moisture but its relative humidity has decreased with the change of temperature. It is really the amount of moisture present—3.67 grains—divided by the amount necessary to saturate the air at 70°, which is 8 grains; this gives approximately a relative humidity 40 per cent. saturation.

As the temperature goes lower, less and less moisture is required to saturate the air. If saturated air at 0°F., which contains 0.48 grain of water, is raised to 70°F.—where 8 grains of water is required for saturation—the percentage of saturation would be 0.488 or 6 per cent.

The Hygrometer.

—The instrument most commonly employed for determining atmospheric humidity is the hygrometer. This appliance is composed of two thermometers mounted in a frame with a vessel for holding water. One of the thermometers[205] is intended to register the temperature of the air and is called the dry-bulb thermometer. The bulb of the other—the wet-bulb thermometer—is covered with a piece of cloth or other porous material which is kept saturated with water, absorbed from the water holder. The dryness of the air is indicated in the wet-bulb thermometer by the decline of temperature due to evaporation.

Fig. 157.—Hygrometer of U. S. Weather Bureau type; for determining atmospheric humidity.

The rate of evaporation from the wet-bulb covering will vary with the humidity and if the air is very dry the wet-bulb thermometer will register a temperature several degrees below that of the other thermometer. If the air is saturated with moisture, no evaporation will take place and the thermometers will read alike. The relative humidity of the air as indicated by the readings of the thermometers is taken directly from a humidity table. The table is made to suit any condition of atmospheric humidity and the determinations require no calculation.

Fig. 157 shows the U. S. Weather Bureau pattern hygrometer such as is used at the weather stations. The wet-bulb thermometer has a muslin or knitted silk covering which dips into a metal water cup as shown in the figure. It is important that the covering of the wet bulb be kept in good condition. The evaporation of the water from the covering leaves in the meshes particles of solid matter that were held in solution in the water. The accumulation of the solids ultimately prevent the water from thoroughly wetting the wick.

An observation consists in reading the two thermometers and from the difference between the wet-bulb reading and that of the dry-bulb, the relative humidity is taken directly from the table. To illustrate, suppose that the dry-bulb thermometer reads 60° and that the wet-bulb reads 56°. The difference between the two readings is 4°. In the table of relative humidity on page 202, 60° is found in the column headed, Air temp. t, and opposite[206] that number in the column headed 4 is 78, which indicates that under the observed conditions the air is 78 per cent. saturated with moisture. This table is suited for air temperatures from 35°F. to 80°F. and depressions of the wet-bulb thermometer from 1°F. to 20°F. The table, therefore, has a range of variations which will admit humidity determinations for all ordinary conditions.

Fig. 158.—The hygrodeik. A form of hygrometer in which relative humidity is found directly from a diagram.

The Hygrodeik.

—In Fig. 158 is shown a form of hygrometer known as a hygrodeik, by means of which atmospheric humidity may be determined without the use of the tables. In the figure the wet-bulb and dry-bulb thermometers are easily recognized. A glass water bottle W is held to the base of the instrument by spring clips which permit its removal to be filled with water. Between the thermometers is a diagram chart from which the atmospheric humidity is taken. An index arm, carrying a movable pointer P, permits the instrument to be set for any observed thermometer readings.

The index is really a graphical method of expressing the figures given in the table on pages 202-203. In the picture the wet-bulb thermometer reads 65°, the dry-bulb thermometer 77°. To determine the relative humidity under these conditions the movable arm is swung to the left and the pointer P placed on the left-hand scale at the line 65°. The arm is then swung to the right until the pointer touches the downward curving line beginning at 77°, the dry-bulb reading. The lower end of the arm H now points to the relative humidity, where 52 per cent. is indicated by the scale at the bottom of the index.

The same result is obtained from the table of Relative Humidity. The readings of the thermometers in the figure give a difference in temperature of 12°, the dry-bulb thermometer[207] reads 77°. Referring this data to the humidity table, the column marked 12, for the depression of the wet-bulb thermometer and opposite 77° in the air temperature column, is found 53 which indicates the per cent. of saturation. The hygrodeik gives further the temperature of the dew-point, on the scale to the right; and the absolute humidity may be found by following the upward curving line nearest the pointer, at the end of which line is given the value in grains of moisture per cubic foot. The hygrodeik or other instrument of the kind is very largely used in places where relative humidity is regularly observed by those of limited experience, as in school-rooms, auditoriums, etc. Such records are not intended to be perfectly accurate and the readings of the hygrodeik are very well-suited for the purpose.

Fig. 159.—Psychrometer of U. S. Weather Bureau type; for accurate determination of atmospheric humidity.

In using the hygrometer and the hygrodeik the instruments are stationary; they are usually hung on the wall in a convenient location for observation and are placed to avoid accidental drafts in order that the conditions surrounding the observation may be the same at all times. The evaporation which takes place from the wet bulb is due to natural convection and does not always reach the maximum amount. The evaporation is furthermore influenced by accidental variations and consequently the results cannot be considered exact.

Under conditions that demand more exact humidity records than are obtainable with hygrometer, the psychrometer furnishes means of making more accurate observation. The psychrometer shown in Fig. 159 is of the form used by the U. S. Weather Department. Like the hygrometer, it is composed of a wet-bulb and a dry-bulb thermometer but no water cup is attached to the instrument for moistening the wick of the wet bulb. When ready for use the wick is wet with water before each observation.

The greater accuracy to be attained by the use of this instrument[208] is on account of the maximum evaporation which is obtained from the wet bulb for any atmospheric condition. The evaporation which takes place from the wet-bulb thermometer in quiet air is not so great as that which occurs if the same air is in motion. In moving air, however, there is a certain maximum rate beyond which no further evaporation will take place.

The motion of the air may be produced either by blowing on the bulb with a fan or air blast, or by whirling the thermometer. With the psychrometer the latter method is used. This instrument is provided with a handle which is pivoted to the frame and about which it is swung to produce a maximum evaporation from the wick. When a motion of the air is attained sufficient to produce a saturated atmosphere about the bulb, the temperature will remain constant.

Fig. 160.—Dial hygrometer.

A velocity of air or the motion of the wet-bulb thermometer 10 feet per second is that usually taken as the rate for observation and the swinging is kept up 3 or 4 minutes or until the temperature of the wet-bulb thermometer remains stationary.

Then the temperature of each thermometer is read and the humidity found in the table. Relative humidity determinations may be made at temperatures below the freezing point if sufficient precaution is taken in the observations. When the instrument is not in use, it is kept in the metallic case shown in the picture, to protect it from injury.

Dial Hygrometers.

—Various forms of hygrometers are in use, in which a pointer is intended to indicate on a dial the percentage of atmospheric humidity. That shown in Fig. 160 is one of the common forms. Instruments of this kind depend for their action on the absorptive property of catgut or other materials that are sensitive to the moisture changes of the air.

These instruments give fairly accurate readings in a small range for a limited time, but they are apt to go out of adjustment from causes that cannot be controlled. Unless they are occasionally compared with a standard humidity determination, their[209] readings cannot be relied upon for definite amounts of atmospheric moisture.

The Swiss Cottage “Barometer.”

—Fig. 161 is one of the instruments of absorptive class that are sometimes used as weather indicators. The images which occupy the openings in the cottage are so arranged that with the approach of damp weather the man comes outside and at the same time the woman moves back into the house. In fair weather the reverse movement takes place. The figures are mounted on the opposite ends of a light stick which is fastened to an upright pillar. The movement of the images is caused by the change in length of a piece of catgut which is secured to the pillar and also to the frame of the house. Any change in atmospheric humidity causes a contraction or elongation of the catgut which moves the pillar and with it the images.

Fig. 161.—Swiss cottage “Barometer.” This device is arranged to show the condition of atmospheric humidity by the movement of the images. It is not really a barometer.

Since stormy weather is accompanied by a high degree of humidity and fair weather is attended with dry atmosphere, the movement of the images indicates in some degree the weather changes; but the device is not in any way influenced by atmospheric pressure and hence is not a barometer.

Dew-point.

—Dew is formed whenever falling temperature of the air passes the point where saturation occurs. The reduction of the temperature of air raises the relative humidity because of the diminished capacity to contain moisture. As the temperature declines there will come a point at which the air is saturated and any further decrease of temperature will cause supersaturation. At this point the moisture will be deposited on the cooler surfaces in the form of drops. The temperature at which dew begins to form is known as the dew-point. The sweating of cold water pipes, the dew that forms on a water glass and other relatively cold surfaces is caused by a temperature below the dew-point of the air.

[210]

Dew-point Table
Dew-point in degrees Fahrenheit, barometer pressure 29 inches

Air temp.
t
Vapor
press. e
Depression of wet-bulb thermometer (t-)
1.02.03.0 4.05.06.0 7.08.0
300.16427252218149+3-5
310.1722926232016115-2
320.1803027242117138+1
330.187312825221915103
340.195322927242016126
350.203333028252218148
360.2113431292623201511
370.2193532302724211713
380.2283633312826231914
390.2373734322927242116
400.2473835333128252218
410.2563937343229262320
420.2664038353330282521
430.2774139363431292623
440.2874240383532302724
450.2984341393634312926
460.3104442403735323027
470.3224543413936343128
480.3344644424037353230
490.3474745434139363431
500.3604846444240373532
510.3734947454341393634
520.3875048464442403735
530.4025149474543413936
540.4175250494744424038
550.4325352504846434139
560.4485453514947454340
570.4655554525048464442
580.4825655535149474543
590.4995756545250484644
600.5175857555351494745
610.5365958565452514946
620.5556059575554525048
630.5756160585655535149
640.5956261595856545250
650.6166362605957555351
660.6386463616058565453
670.6616564626159575654
680.6846765636260585755
690.7076866646361605856
700.7326967666462615957
710.7577068676563626058
720.7837169686665636160
730.8107270696766646261
740.8387371706867656462
750.8667472716968666563
760.8967573727069676664
770.9267674737170686765
780.9577775747271696866
790.9897876757372706967
801.0227977767573727069
Air temp.
t
Vapor
press. e
Depression of wet-bulb thermometer (t-)
9.010.011.0 12.013.014.0 15.016.0
300.164-20       
310.172-14-50      
320.180-9-29      
330.187-5-20      
340.195-2-14-50     
350.203+1-8-28     
360.2114-4-19     
370.2197-1-12-44    
380.2289+3-7-25    
390.237126-3-16    
400.247148+1-10-35   
410.25616114-5-21   
420.26617137-1-13-59  
430.277191510+3-7-28  
440.2872117126-2-17  
450.2982219148+2-9-37 
460.310242016115-4-20 
470.322252218138+0-12-53
480.3342723201510+4-6 -25
490.34728252117137-2 -15
500.36029272319159+2-8
510.3733128252117126-3
520.3873229262319149+1
530.402343128242116115
540.417353229262319148
550.4323634312824211611
560.4483835322926231914
570.4653936343128242116
580.4824038353229262218
590.4994239373431282420
600.5174341383532292622
610.5364442393734312824
620.5554643413835323026
630.5754745424037343128
640.5954846444138363330
650.6164947454340373431
660.6385148464442393633
670.6615250484543403835
680.6845351494744423936
690.7075452508446434138
700.7325553514947454240
710.7575755535149464441
720.7835856545250484543
730.8105957555351494744
740.8386058565453504846
750.8666160585654525047
760.8966261595755535149
770.9266462605856545250
780.9576563615958565452
790.9896664626159575553
801.0226765646260585654

[212]

The temperature at which dew forms will depend on the amount of moisture present in the air, but with a definite humidity and air pressure it will always occur at the same temperature. If the dew-point is above freezing, the dew will form as drops of water, but if it is at or slightly below the freezing point, the dew will appear as frost. White frost is formed when the dew-point is only a few degrees below the freezing point. A Black frost occurs when the atmospheric humidity is so low that dew does not form until the temperature is much below the freezing point.

To Determine the Dew-point.

—The dew-point may be found by a number of methods, usually described in works on physics but practical determinations are made with a hygrometer or psychrometer and a dew-point table. Accurate determinations must be made by the use of the psychrometer; those made by the hygrometer are approximate. Suppose the reading of the dry-bulb thermometer is 68 and that this is designated as t; at the time the wet-bulb temperature is 57 and is called . The depression of the wet bulb for these temperatures (t-) is 11°. In the dew-point table above is found in the dry-bulb column, opposite this number in the column headed 11—under depression of the wet-bulb thermometer—is 49, which is the dew-point for the observed conditions.

As another illustration, suppose the dry bulb of the psychrometer marks 65° and the wet bulb indicates 56°F.; then 65-56 equals 9° of the cold produced by evaporation. The dew-point is determined in exactly the same way as with the hygrometer. Opposite 65, in the dry-bulb column of the dew-point table, under the column of differences marked 9, is found the dew-point for the observed conditions. This is 49° at which temperature dew will begin to form.

Frost Prediction.

—The formation of dew is always attended with a liberation of heat—the heat of vaporization—which tends to check the further decline of temperature. The heat thus developed is usually sufficient to prevent the fall of temperature beyond a very few degrees, but at times when there is little moisture in the air the fall of several degrees of temperature is necessary before the heat liberated by the forming dew balances the heat lost by radiation and the temperature remains stationary.

[213]

This condition of things was pointed out many years ago by Tyndall, who in his book on “Heat” states: “The removal for a single summer’s night of the aqueous vapor which covers England would be attended by the destruction of every plant which a freezing temperature would kill.”

The frosts of late spring and early fall which occur at times of dry air and cloudless sky are often caused by local conditions that are not forecasted by the weather department and often may be successfully combated.

At the time of suspected frost, the temperature of the dew-point in relation to the freezing point determines the probability of a freezing temperature. If the dew-point occurs at 10° or more above the freezing point there will be little danger of a killing frost. As the difference in temperature between the dew-point and the frost point decreases, the danger of frost increases. If the dew-point falls at the freezing point, frost is a certainty.

In using the table on page 214, the open diagonal line may be considered the danger line and any dew-point falling below the temperature thus indicated will be considered dangerously near the frost point. This table differs from the other dew-point table only in the range of temperature. The dew-point is found in exactly the same way as before. In the use of the psychrometer and table as a means of frost prediction it is first necessary to make a reading of the wet-bulb and dry-bulb temperature described above. The dry-bulb reading is found in the left-hand column of the table; then follow the horizontal line opposite the figure, till the perpendicular column is reached indicating the difference in reading between the dry and wet bulb. The number at the meeting will be the temperature of the dew-point. For example, suppose the dry bulb stands at 65° and the wet bulb at 55°, the difference being 10° and dew-point under these conditions will be 47°.

If the dew-point is 10° or more above the freezing point there is no danger of a frost, but if the conditions are such as to give a temperature difference less than 10° above the freezing point there would be danger. If the dew-point falls below the open diagonal line of the table there is danger and that danger increases as the difference in degrees between the freezing point and the dew-point becomes less.

[214]

As another illustration, suppose that at sunset at the time of suspected frost the dry-bulb thermometer read 54 and the depression of the wet bulb showed 10°. Referring to the table it will be seen that for these conditions the dew-point falls at 33 which is only 1° above the freezing point. It is highly probable that frost would form.

Dew-point Table for Frost Prediction
Depression of the wet-bulb thermometer

Dry-bulb
temp.
1 2 3 4 5 6 7 8 9 10 11 12 13
7069676664626159575553514947
6968666463615958565452504846
6867656362605857555351494644
6766646261595755545250474543
66646361605856545250484644 
6563626059575553514947454241
646261595756545250484643 40
6361605856555351494744424138
6260595755535250484543 3937
6159585654525048464442413835
60585755535149474543 393633
595756545250484644 40384332
5856555351494745424139363330
5755545250484644 4037353128
5654535149474442413936333026
55535250484643 403734312825
5452504946444241393633302723
535149474543 40373431282520
5250484644424138363330272318
5149474543 4037343128252116
5048464442413836333027231914
49474543 403734312825211711
484644424138363330272319149
474543 4037353229252217126
464442413936333027242015103
4543 4037353229262218137-1
4442413936333027242016114-5
  40373532292623191481-9
43413936343128252117126-2-15
4240383533292623191593-6-22
4139363431282522171370-11-32
403835333027242016114-4-16-74
39373432292622181482-823 
383633312824211712-6-1-12-35 

[215]

Prevention of Frost.

—From the discussion of frost formation it is evident that, the temperature of the dew-point being the determining factor in its probable occurrence, any expedient that may be used either to increase the humidity or to conserve the radiation of heat would prevent a dangerous decline of temperature. Frost prevention is practised in all fruit-growing regions and the method pursued depends on the kind of vegetation to be protected.

In the protection of orchards the use of smudge pots are probably the commonest means for preventing the loss of heat. The object is to create a cloud of smoke over and about the orchard so that it forms a protective covering which prevents the escape of the heat.

In the case of a light frost—that is, where the temperature falls only a few degrees below the frost point—the plants in small gardens and flower beds may be prevented from freezing by liberal sprinkling with water. This is done to raise the humidity of the atmosphere surrounding the vegetation. Most vegetation withstands the temperature at the freezing point without particular injury, and the freezing of part of the water liberates heat in sufficient quantity to prevent a further decline of temperature. This heat liberated on the freezing of water is described in physics as the heat of fusion and in changing part of the water into ice sufficient heat is liberated to check the further fall of temperature.

Humidifying Apparatus.

—Opportunity for adding moisture, in the desired quantity, to the air of the average dwelling is limited to the evaporation of water in the heating plant, from vessels attached to the radiators or that which goes on in the kitchen. Household humidifying plants are within the range of possibility but there is not yet sufficient demand for their use to make attractive their manufacture.

In the hot-air furnace a water reservoir is usually a part of the chamber in which the air supply is heated. The water in the reservoir is heated to a greater or lesser degree, depending on the temperature of the furnace and vaporized both by heat and by the constantly changing air.

In the use of a steam plant or hot-water heating plant the opportunity of humidifying the air is very limited. One method is that of suspending water tanks to the back of the radiators[216] from which water is vaporized. While this method is fairly efficient as a humidifier it is inconvenient and therefore apt to be neglected. In houses heated by stoves there are sometimes water urns attached to the top of the frame which are intended for the evaporation of water but as a rule they are not of sufficient size to be of appreciable value.

The quantity of water required to humidify the air of a house will depend first, on the temperature and humidity of the outside air; second, on the cubic contents of the building; third, on the rate of change of air in the building. If the ventilation is good the rate of atmospheric change is rapid and the amount of water in consequence must be correspondingly increased.

The data included in the following table showing the relative humidity and amount of water required were taken from a seven-room frame dwelling in Fargo, N. D., during particularly severe winter weather. The relative humidity determinations were made with a hygrodeik each day at noon. The house was heated by a hot-air furnace arranged to take its air supply from the outside.

The air supply is recorded under Cold-air intake. The furnace was provided with a water pan for humidifying the air supply. The amount of water evaporated each day is recorded in the column headed Evap. in 24 hours. The outside temperature ranged from -12°F. to -21°F. The weather was clear and calm except the last day, Jan. 12, which was windy. The higher humidity on that day was no doubt due to the greater amount of heat required from the furnace and the consequent evaporation of the water from the water pan.

The humidity determinations made by a hygrodeik, as before explained, are only approximately correct but sufficiently exact for practical purposes. The temperature is given in degrees Fahrenheit.

In the table it will be noticed that the outside air was used only a part of the time because of the severity of the weather. Attention is called to the quantity of water required to keep the humidity at the amount shown. This averages 27½ quarts per day. At the time these observations were made the physics lecture-room at the North Dakota Agricultural College averaged 18 to 20 per cent. saturation during class hours, with observations[217] made from a similar instrument. This is a steam-heated room with only accidental means of adding water to the air. The result was an atmosphere 3½ per cent. above that of Death Valley.

Hot-air Furnace
Readings taken at 12 o’clock noon each day

Date Temp.
outside
Wet
bulb
Dry
bulb
Per cent.
saturated
Evap. In
24 hours
Cold-air intake
quarts pints
Dec. 13-1354°63°53  Closed 8 a.m.
Dec. 14-18556647  Open
Dec. 15-2057684921 Closed 7 a.m.
Dec. 16-18576751201Closed 7 a.m.
Dec. 17-22586948181Closed 7 a.m.
Dec. 18-1655655117Closed 6:30 a.m.
Dec. 19-10576847201Closed 8 a.m.
Dec. 20059704913¾Not open at night
Jan. 8-1258714318 Closed
Jan. 9-1757713925 Open 24 hours
Jan. 10-16586945271Open 10 hours
Jan. 11-2160754030 Closed
Jan. 12-1560734630 Closed

The amounts of water evaporated may seem large to those who are unaccustomed to quantitatively consider problems in ventilation but the small amount of water in the air at -21° must produce a very dry atmosphere when it is raised to 70° in temperature.

The amount of moisture in air at 20°F. and at 80 per cent. humidity is only 1.58 grains to the cubic foot. If this air is now raised to 70° the moisture will still be 1.58 grains where there should be 4 grains of water to make 50 per cent. humidity. It therefore will require the addition of practically 2.42 grains of water for each cubic foot of entering air in order to bring it up to 50 per cent. humidity.

In a case with the above conditions of atmosphere, suppose it is desired to know the amount of water that would be taken up in humidifying the air for a school-room of size to accommodate 40 pupils. The prescribed quantity of air for this purpose is[218] 30 cubic feet per minute for each pupil. The air is to be maintained at a humidity 50 per cent. saturated. The problem will be one of simple arithmetic. If each pupil is to receive 30 cubic feet of air per minute or 1800 cubic feet per hour, the 40 pupils receiving 1800 cubic feet per hour will require 40 × 1800 = 72,000 cubic feet of air per hour. To each cubic foot of the air is to be added 2.74 grains of water, 72,000 × 2.42 = 164,240 grains of water. Reducing this to pounds, 164,240 ÷ 7000 = 23.46 pounds or 2.77 gallons of water per hour.

In practice the room will show a higher amount than 50 per cent. humidity with this addition of the amount of water, because of the water vapor that is exhaled from the lungs of the pupils. That a considerable amount of water vapor is added to the atmosphere by breath exhalation is made evident from the moisture condensed by breathing on a cold pane of glass. In any unventilated room occupied by a considerable number of people the humidity is thus increased a very noticeable amount.

The change in humidity of the air in a closed room filled with people is very pronounced. The constant exhalation of moisture from the lungs is sufficient to saturate the air in a short time. The heavy atmosphere of overcrowded, unventilated rooms is due to moisture exhalation, body odors and increased carbonic acid gas. As the humidity of the atmosphere is increased a sensation of uncomfortable warmth is the result of the lesser evaporation.


[219]

CHAPTER XI
VENTILATION

The purity of air in any habitable enclosure is determined by the amount of CO2 (Carbonic acid gas) included in its composition. The process of ventilation is that of adding fresh air to the impure atmosphere of houses, until a desirable quality is attained. In the opinion of hygienists, when air does not exceed 6 to 8 parts of CO2, by volume in 10,000, the ventilation is desirable. Ordinary outdoor air contains about 4 parts of CO2 to 10,000, while very bad air may contain as high as 80 parts to the same quantity. The quantity of air required for the ventilation of a building is determined by the number of people to be provided. The amount of air required per individual per hour necessary to produce a desired condition of ventilation is determined by adopting a standard of purity to suit the prevailing circumstances.

In hospitals where pure air is considered of greatest importance 4000 and 5000 cubic feet per inmate per hour is not uncommon. The practice of supplying 30 cubic feet of air per person per minute (1800 cubic feet per hour) seems to fulfill the average requirements. It is the amount commonly specified for school-rooms.

The quantity of fresh air required per person to insure good ventilation will depend on the type of building to be supplied and varies somewhat with different authorities. The De Chaumont standard is that of 1 cubic foot of air per second or 3600 cubic feet per hour, for each person to be accommodated. De Chaumont assumed a condition of purity which will permit less than 2 parts in 10,000 of CO2 over that carried by country air. In considering the same problem from the basis of permissible CO2, if 6 parts of CO2 in 10,000 represents purity of the required air, then 3000 cubic feet per person per hour is necessary. Likewise, the varying amounts for different degrees of purity are[220] given by Kent in the following table. The upper line gives the permissible number of parts of CO2 per 10,000, while below each factor appears the number of cubic feet of air required per hour for each person supplied.

678 91015 20= Parts of CO2 per 10,000
3,000 2,000 1,500 1,200 1,000 545 375= Cubic feet of pure air per hour

It is generally recognized, that it is possible to live under conditions where no attempt is made to change the air in a building. It is also an established fact that the only preventive and cure for tuberculosis is that of living constantly in an atmosphere of the purest air. The greatest attainable degree of health is enjoyed by those who live in the open air, because oxidation is one of the most efficient forms of prevention and elimination of disease, and an abundance of pure air is the only assured means of sufficient oxidation.

The De Chaumont standard is intended to represent the limit beyond which the sense of smell fails to detect body odors or “closeness” in an occupied room. The amount of CO2 that air contains is not an absolute index of its purity, but it gives a standard under ordinary conditions, makes possible the requirement of a definite quantity of air. If it were possible to express the amount of oxygen contained in the atmosphere, the same relative condition might be attained.

The ordinary man exhales 0.6 cubic foot of CO2 per hour. Some forms of lighting apparatus produces this gas in greater amounts. The ordinary kerosene lamp gives out 1 cubic foot of CO2 per hour. A gas light using 5 cubic feet of gas per hour produces 3.75 cubic feet of CO2 in the same time. Any form of combustion permitting the products to escape into the air of the room tends to lower the quality of the atmosphere by adding to its content of CO2.

The prevailing impression that impure air is heavy and settles to the floor is erroneous. Impurities in the form of gases and vapors (principally carbonic acid gas and odors) diffuse throughout[221] the entire space, and the entering fresh air tends to dilute the entire volume.

As a quantative problem, ventilation consists in admitting pure air into an impure atmosphere in amount to give a definite degree of purity. This is accomplished by admitting sufficient air to completely change the atmosphere at stated intervals, or to provide a definite quantity for each inhabitant.

The methods by which ventilation may be accomplished will depend on the type of building to be ventilated and the apparatus it is possible to use. When the use of mechanical ventilation appliances are permissible, any desired degree of atmospheric purity may be maintained at all times, under any condition of climate or change of weather.

In buildings where mechanical ventilation cannot be considered as that of the average dwelling, the problem is one of producing an average condition of reasonably pure air by natural convection. In the average dwelling, ventilation is accomplished by the natural draft produced in chimneys or air flues, by partially opened windows and by the force produced by the movement of the outside air. In some buildings a better condition of ventilation is attained by ordinary means than at first sight seems possible.

The fact that it is difficult to keep a house at the desired temperature during cold weather indicates that a considerable quantity of outside air is constantly entering and heated air is leaving the building. It may be, however, that the ventilation under such condition is unsatisfactory, even though the amount of air which enters the building is sufficient in quantity to produce a desirable atmosphere. If the places of entrance and exit are so located that the entering air has no opportunity to mix with the air of the building, the advantage of its presence is lost.

In the burning of fuel in stoves and furnaces, the amount of oxygen necessary for combustion is supplied by the air which is first taken into the house and thus forms its atmosphere before it can enter the heater. Theoretically, about 12 pounds of air are required for the combustion of a pound of coal, but in practice a much larger amount actually passes through the heater. As given by Suplee, from 18 to 24 pounds of air are actually used[222] in burning 1 pound of coal. If 20 pounds of air per pound of fuel is taken as an average, there will be required 198 cubic feet of air per pound of coal consumed. In a building that requires 10 tons of coal to be used during the winter months, this would necessitate the average use of 1977 cubic feet of air per hour, which must be drawn into the house before it can enter the stoves. This air acts as a means of ventilation and if it is used to advantage would furnish a supply sufficient in amount to produce excellent ventilation, considerably more than enough for two people. The amount of air drawn into the house in this way is further increased by that which passes into the chimney flue through the check-draft dampers, when the fires are burning low.

Fig. 162.—A simple expedient for the prevention of drafts and improving ventilation.

The aim of architects is to construct buildings as completely windproof as possible, but that such construction is attained in only a slight degree is sometimes very evident during cold weather. No matter how tightly constructed buildings may be, most of the contained air filters through the cracks and crevices of the walls or through the joints of the windows and door frames, because there is seldom any special provision made for its entrance. During extremely cold and windy weather the amount of air that enters the house in this way—because of the air pressure on the windward side—is sometimes sufficient to keep the temperature at an uncomfortably low degree. Under such conditions, the air drifts through the building faster than it can be raised to the desired temperature and the rooms on the windward side of the building cannot be kept comfortably warm.

The common method of ventilation in dwellings is that of partially open windows. The air thus admitted, being colder and consequently heavier than that at the temperature of the room, sinks to the lowest level. In so doing it creates drafts that produce discomfort and act only in the smallest degree to produce the desired effect of ventilation. The effect of window ventilation may be greatly improved by a simple expedient illustrated in Fig. 162. In this, the entering air meets a deflector[223] in the form of a board or pane of glass that directs the cold air upward where it mingles with the heated air with the least production of a noticeable draft. This is the most efficient method of house ventilating where no special provision is made for the admission of fresh air.

The object sought in ventilating a room is to keep up the quality of the air by constant addition of fresh air, and in order to bring about a uniform purification of the entire atmosphere the entering air must be mixed with that already in the enclosure. If the discomforts of drafts are to be avoided, this mixing process must be brought about by admitting the cold air at the upper part of the room.

Fig. 163.—A chimney flue used as a ventilator.

Warm air rises to the top of the room because it is lighter than the colder air beneath it. The coldest air is always lowest in point of elevation and unless there is some means to stir up the entire volume this condition will always remain the same.

When the easiest means of air for entering and leaving are near the floor, the cold entering air and that which goes out will always be in the lower part of the room, even when the supply[224] is amply large. If no opportunity is given for the fresh air to mix with that already in the room, a poor average quality will result.

In the process of ventilation, the entering air should be admitted at, or directed toward, the highest part of the room, so that the pure cold air may have a chance to mix with that which is warmest. Air is not a good conductor of heat, and in mixing warm and cold air the cold particles will tend to float downward and take up heat from the warmer air with which it comes into contact, and thus produces a more uniform temperature.

Fig. 164.—Method of admitting cold air into rooms so as to produce the best condition of ventilation.

The condition most to be desired is that of admitting cold air at a point where it will most readily mingle with the warm air from the source of heat. The reduction in temperature that must take place from this mixture will produce a gravitational circulation. Unfortunately this is not always possible to attain in an old building, but in the construction of a new building air[225] ducts placed to admit air at points near the ceiling and located with reference to the supply of heat will bring about the best effect of ventilation.

The air which enters a room should, therefore, be near the top or so directed that the entering shaft will carry it upward. The air which is taken out of the room should leave from a point near the floor. In so doing it will tend to produce a more uniform quality and a more even distributor of the heat.

In order that the most desirable quality of atmosphere may be attained, there should be a constant supply of pure air entering and an equal amount discharging from the house. In the better-constructed dwelling such a condition is often provided through a ventilating flue that is a part of the chimney. This flue is arranged with registers placed to take air from the parts of the house requiring the greatest amount of air. Such an arrangement is shown in the picture in Fig. 163.

Fig. 164 shows the method of Fig. 163 combined with a direct means of admitting fresh air from the inside. The fresh air ducts should be provided with dampers to control the effect of extreme cold and wind.

Quantity of Air Discharged by a Flue.

—Any change of temperature of air produces a change equal to 1491 part of its volume, for each degree variation. If a cubic foot of air is raised in temperature 1°F., its volume is 1491 part larger than the original volume, and its buoyancy in the surrounding air is increased correspondingly. Air that has a temperature higher than that surrounding it will tend to rise because it is lighter. The air rising from a hot-air register or from a heated surface are illustrations of this condition.

Since the change of volume—or what is the same thing, its tendency to rise—increases 1491 for each degree difference in temperature, the upward velocity of highly heated air will be very great. In warm air that fills a chimney flue or a room, the same tendency exists, the warmest air rises to the highest point and if the air can escape, as in the case of a chimney, a draft will result.

The draft of a chimney, in quiet air, is due to the difference in temperature between the air inside the flue above that outside the house. A chimney that does not “draw” and causes a stove to[226] “smoke,” will often produce sufficient draft after the flue has been warmed. The upward movement of the warmer air in the flue produces a constantly increasing velocity, until it reaches the top of the chimney. This is an accelerated velocity that may be calculated by use of the formula given in physics, to express the velocity of accelerated motion. The well-known formula V = √(2gh) may be modified to express the conditions existing in a flue and permit of the calculation of the quantity of air discharged.

The upward flow of air in a chimney flue being due to the difference in temperature of the air in the flue over the outside air, the flow of air from the rooms will continue as long as the difference in temperature exists. Moreover, the air that is discharged from the rooms will be replenished from the outside, and for the air sent out of the flue a corresponding amount will be brought into the rooms through any openings that exist—door or windows or through cracks or crevices, depending on the completeness with which the house is closed. In no case is a house air-tight. The air pressure registered by the barometer is always the same inside as that outside the building. During cold weather, when the windows and doors are closed, the air is escaping through the chimney and also through every little crack and chink in the top of the rooms where the air is warmest. The colder air is entering at the same time through the joints about windows, door casings, through the crevices in the walls and particularly through the open joints made by the baseboards and the floor. This latter entrance of cold air is one of the commonest causes of cold floors. The shrinkage of the baseboards and floors from the quarter-round moulding which forms the joint leaves openings through which cold air is freely admitted from partitions and outside walls. The cold, heavier air remains near the floor because it can rise only when heated or forced upward by a draft. If the same air were permitted to enter at points near the ceiling and mingle with the warmest air in the room, a more uniform temperature would result, as well as better ventilation. The entering cold air, mixing with the warm air at the top of the room, would be reduced in its temperature and weight. The heavier air in falling would diffuse[227] with the air beneath it and thus improve the general quality of the atmosphere.

It is important to remember that the discharge of air through a chimney flue will depend, in considerable amount, on the rate the new air is able to enter the house. In a new, tightly constructed house, the flue is often capable of discharging air much faster than it can enter, when it must find its way in through accidental openings. In such cases an open door or window immediately improves the draft of the stove.

The ventilation in the average dwelling is and must be accomplished by natural draft that is generated through difference in temperature of the air. The possibility of providing an acceptable system of continuous ventilation is confined to the draft of the chimney or to a flue provided especially for that purpose. Such being the case, the dimensions of flues constructed for ventilation should be the subject of investigation. The work that a chimney or ventilating flue has to do is continuous and will last throughout its lifetime; its proportions should therefore be considered with more than passing care.

It has been stated that the method of calculating volumes of air that will pass through a flue is based on the formula used to express the velocity of accelerated motion. The fundamental formula must be changed to suit the conditions produced when air is heated and made buoyant by expansion.

As has been stated, the change in temperature of air 1°F. causes an increase or decrease 1491 part of its volume for each degree change. Any portion of air, warmer than that which surrounds it, tends to rise because of its lighter weight; the tendency to rise increases with the difference in temperature. The draft of a flue is caused by this condition of difference in temperature between the air inside the flue and the outside atmosphere.

In order that this general condition may be expressed in the simplest form let: T = the temperature inside the flue in degrees F.

t = the temperature outside the flue in degrees F.
H = the height of the flue in feet.

The quantity (T-t)/491 expresses the difference in temperature in degrees, divided by the change of volume for each degree. This[228] gives the constant upward tendency of the air in passing through the flue. If this quantity is placed in the formula V = √(2gh), so as to exert its influence through the height of flue H, the condition may be expressed:

V = √(2g((T-t)/491)H)

The factor g, representing the acceleration of gravity, is constant and equal to 32 feet per second. The quantity 2g may be removed from under the radical and the formula becomes:

V = 8√(((T-t)/491)H)

The formula may now be used to express the volume of discharge of air from a flue. Suppose such a flue contains an area of 1 square foot in cross-section and that it is desired to estimate the air discharged from the flue per hour. The value of g is given in feet per second, and in order to make the formula express the volume of air discharged in cubic feet per hour, it must be multiplied by the number of seconds in an hour. Volume discharged in cubic feet per hour

= 60 × 60 × 8√(((T-t)/491)H) = 28,800√(((T-t)/491)H)

This formula applies to conditions such as will permit uniform movement of the air in a straight flue, uninfluenced by irregular, odd-shaped passages and rough surfaces. Moreover, it is supposed that the air may enter the house as rapidly as it escapes. The theoretical discharge will, in most instances, be less than the calculated amount, because the air cannot enter the house as fast as it may be discharged by the flue. It is a common custom to consider the theoretical flue only 50 per cent. efficient. As applied to the formula, the constant 28,800 when reduced 50 per cent. will become 14,400, and will be so used in the calculations as follows.

As an illustration of the application of the formula, suppose that the temperature in the house and in the flue is 70°F. and that the outside temperature is 20°F. The height of the chimney is 30 feet. The area of the flue is 1 square foot. [229]Volume = 14,400 √(((T - t)/491)H)
= 14,400√(((70 - 20)/491) × 30)
= 25,140 cubic feet per hour.

Such a ventilating flue would be sufficient in size, under the conditions given, to furnish air at the rate of 25,140 cubic feet per hour or 30 cubic feet per minute to 13 persons, provided of course that the air could enter the building at the rate demanded. Where no provision is made for the air to enter the building it must find its way by the accidental openings. A common illustration of this effect may be noticed in the rate at which the fire of a stove will burn in a tightly closed room. The opening of a door or window causes an immediate increase of combustion, because of the extra air supply. It is evident that in well-constructed houses other means should be provided for admitting air than that of accidental opening.

The following table calculated by the above formula gives the quantity of air in cubic feet per hour discharged through a flue of 1 square foot cross-section. The table shows the calculated discharge from flues of heights varying from 15 to 40 feet, and with temperature differences from 10° to 100° between the outside air and that of the house.

Height of flue
in feet
Temperature of air in the flue above that of external air
101520253050100
157,9809,72011,28012,55013,80017,82025,140
209,18011,18013,08014,52015,90020,52029,040
2510,26012,60014,52016,26017,82022,98032,460
3011,28013,80015,90017,82519,50025,14035,580
3512,18014,88017,16019,20021,06027,18038,400
4013,02015,90018,36020,52022,50029,04040,980

In Fig. 163 is illustrated the form of chimney that is often used for the ventilation of dwellings. This is built with three flues. The flue to the left—marked A at the top—is intended to carry away the smoke and gases from the kitchen range. The flue[230] to the right is that to which is connected the smoke pipe from the furnace. The flue in the middle marked B is for ventilation. Occupying as it does the space between the other two, it is kept warm by the heat of the other flues and the draft is thus increased. Openings to the flue are shown in the different floors at the points R and S. The openings are furnished with registers which may be regulated to suit the weather conditions.

The dimensions of such a flue may be calculated by the formula given or the area may be taken from the table to correspond with required conditions. In all cases flues should be made ample in size, as they must often do their maximum work under the poorest conditions for the production of good draft.

The amount of air discharged from the flue as given in the table is due to the gravitational effect alone. The suction produced by the wind adds in a very large degree to the amount of air discharged. The quantity of air that will flow from a 30-foot flue, by reason of the suction of the wind, blowing 7 miles per hour is equal to the same flue working by gravity with a temperature difference of 20°. With a wind velocity of 7 miles per hour and a temperature as given, the capacity of the flue is doubled. It is easy, therefore, to understand why the rate at which fires burn is so greatly increased by high winds. At the time of very high winds, a chimney flue will carry away three and even four times the volume discharged at the time of atmospheric calm.

Cost of Ventilation.

—The cost of good ventilation is often looked upon as prohibitive, because of the expense in heat necessary to keep the inside atmosphere at standard purity. Cost of ventilation is determined by analysis of the known conditions and calculations made of the amount of extra heat necessary to warm the greater volume of air.

The common practice of estimating the quantity of heat used in any form of heating or ventilation is by reference to the B.t.u. used in producing the desired condition. This unit, as has already been stated, is the amount of heat necessary to change a pound of water, 1°F.

In considering the cost of heating the air for ventilation, it must be borne in mind that the heat used in raising the temperature of the air contained in an enclosure is only a part of that[231] necessary for warming the building. Most of the heat used goes to keep up the loss due to radiation and conduction which goes on from the windows, the walls and other parts of the building that are exposed to the outside cold. The material of which the building is composed must be heated and in turn radiates its heat to the colder outside air.

The quantity of heat necessary to change the temperature of a definite amount of air is easy of calculation. The problem is that of determining the number of heat units required to warm the necessary air to suit the average condition of weather. We will assume that the house is heated to the normal temperature 70°, and that the additional cost of heating the air for ventilation over the amount thus expended is the cost of ventilation.

Assuming that the house is so constructed that it is possible to supply air at the rate of 1000 cubic feet per hour to each person of a family of five, this condition will necessitate 5000 cubic feet of air per hour or 120,000 cubic feet of air per day.

The house is such that 10 tons of coal are required per year, at a cost of $10 per ton. The period of winter weather will be considered 5 months of 30 days each. This will be 150 days, during which the fuel for heating the house will cost 6623 cents per day.

The average temperature of the outdoor air during the entire period will be assumed to be 20°F., thus requiring the air for ventilation to be changed 50° in order to raise it to the normal temperature, 70°.

The weight of a cubic foot of air at 70° is practically 0.075 pound. The 120,000 cubic feet of air used per day will, therefore, weigh 0.075 × 120,000 = 9000 pounds which must be raised 50° in temperature.

In order to express in B.t.u. the necessary heat required to produce the change of air temperature, the quantity of air is best stated in an equivalent amount of water. The specific heat of air is 0.237; that is, the amount of heat necessary to change a pound of air 1° is 0.237 of the amount used in changing 1 pound of water 1°. The 9000 pounds of air expressed as an equivalent amount of water will then be:

9000 × 0.237 = 2133 pounds of water.

[232]

This amount of water raised 1° is equivalent to raising 120,000 cubic feet of air 1°. Now the average change in the temperature of the air is 50°, so that 50 × 2133 will be the number of heat units used.

50 × 2133 = 106,650 B.t.u.

That is, 106,650 B.t.u. will be required to heat the air for ventilation one day.

In order to express this amount of heat in terms of fuel consumed, it will be assumed that the coal contained 14,000 B.t.u. per pound, this being a fair valuation of good coal. The average house-heating furnace will turn into available heat about 50 per cent. of the fuel burned. This value is taken from house-heating fuel tests made at the Iowa State College. The available heat in each pound of coal then will be 7000 B.t.u.

106,650 ÷ 7000 = 15.2 pounds of coal.

That is, 15.2 pounds of coal per day must be burned in order to furnish 1000 cubic feet of air per person each hour at the desired temperature.

At $10 a ton of 2000 pounds, the fuel costs ½ cent per pound. The cost of ventilation is, therefore, ½ × 15.2 = 7.60 cents a day, not an extravagant amount for good air.

It is evident that with the use of hot-air furnaces which take their entire amount of air from outdoors, the extra amount of heat necessary for this improved quality of atmosphere is very well expended. The use of ventilating devices adds only a relatively small amount to the total cost of heating and provides for the well-being of the occupants of the house—in the form of good air—an amount of healthfulness impossible of calculation.

The best ventilation is attained where a constant supply of fresh air is admitted to the house at points from which the best circulation may be secured and equal quantities of vitiated air are removed from the different apartments.

It is understood that in the process of natural ventilation the desired condition can only be approximated and that the permissible ventilation appliances are so placed as to give results such as to permit the air to follow the natural laws that must prevail.

[233]

If the house is heated by stoves, the outside air is best admitted near the ceiling, so that the cold air on entering may come into contact and mingle with the warmest air in the room. The circulation will by this method be effected by gravity.

In the use of the hot-air furnace, the air supply—as has already been explained in the figures on pages 55 and 58—is brought from the outside, where after being heated it enters the rooms through the registers placed near the floor. Being warmer than the air in the room, it tends to quickly rise. The currents set up by its motion help to produce a uniform temperature and to diffuse the new air through the entire space. The more evenly the air is distributed the more uniform will be the condition of temperature of the room.

Fig. 165.—The Wolpert air tester; an instrument used to determine the quality of air.

In hot-water and steam heating, the direct method of heating in Fig. 29 and the indirect method of Fig. 30 show two forms of apparatus for admitting air to buildings that are quite generally employed for ventilation of dwellings. In the use of all such devices for ventilation purposes, there should be provided means of escape of air corresponding in amount to the fresh air admitted. The exhaust air vent should be located near the floor to bring about the best results. The degree of success attending the use of such apparatus will depend on the amount of care taken, to suit the position of the dampers to the prevailing weather.

The Wolpert Air Tester.

—The purity of air is expressed by quantity of carbonic acid gas included in its composition. In order to determine the degree of purity of any atmosphere the amount of contained gas must be determined. This is accomplished by use of simple apparatus that may be successfully operated by those who are unacquainted with chemical analytical methods. The process is due to chemical action but the manipulation of the required apparatus is purely mechanical.

Fig. 165 shows the Wolpert air tester which is a form of this[234] apparatus that has given general satisfaction. The results attained by its use are approximate but sufficiently exact for all practical purposes. The apparatus consists of a graduated glass tube in which fits a rubber piston mounted on a hollow glass rod, through which the sample of air is admitted to the tube. The chemicals used for absorbing the carbonic acid gas are furnished with the instrument but may be replenished without difficulty. Directions for its use are furnished with the tester that may be readily followed after a trial. The results obtained are read directly from the side of the tube. The tester may be obtained from any dealer in chemical or physical apparatus.

Fig. 166.—Thermostat regulator and motor-valve attached to a radiator.

Pneumatic Temperature Regulation.

—Pneumatic temperature regulation is very generally used in large and complicated heating systems, because of its positive action and completeness of heat control. This method of heat regulation utilizes the energy of compressed air, with which to open and close the valves of the radiators. It may be adapted to any mode of heating and can be used with any size of plant, but is particularly suited to extended systems. The radiators, providing heat for any particular space, are under control of separate thermostats, which by means of motor valves admit heat only as required. A motor, operated by compressed air, is attached directly to[235] each radiator valve. Any change in temperature of the room causes the thermostat to correct in the radiator the required amount of heat.

With this method of regulation the temperature-controlling element of the thermostat, like that of the electro-thermostatic system, is a sensitive part, which by expanding and contracting with the heat and cold directly controls the heat in any part of the building. The motive power for opening and closing the valves of steam or hot-water radiators or for operating the dampers in a hot-air system is supplied by compressed air. The air supply is furnished by an air compressor which automatically stores air under pressure in a pressure tank, from which is drawn the necessary energy, as occasion demands. The air is conducted to the motors through small pipes which are connected with the regulating elements and also with the motors. The function of the thermostat is to so govern the air which enters the motor as to correct any change in the temperature of the rooms. This it does by opening and closing the valves as occasion demands.

In Fig. 166 is shown the arrangement of the thermostat T as it appears on the wall. Air from the supply tank is conveyed by the pipe A through the thermostat T to the motor valve V attached to the radiator. The function of the thermostat is that of so controlling the radiator valve by means of the motor V that the radiator will give out just sufficient heat to keep the room at the desired temperature. A closer view of the thermostat is given in Fig. 167.

Fig. 167.—Outside view of thermostat as it appears in use.

The thermostat illustrated in Fig. 167 is that employed by the National Regulator Co. The drawing shows the exterior and interior construction of the parts enclosed in the previous illustration. The pipe C at the right and opening P at the left are the same as A in Fig. 169; likewise, the pipe D connects at the opening M of the motor valve in Fig. 169.

Referring again to Fig. 168, the sensitive part consists of a tube A of vulcanized rubber. It is the dark-shaded part in the left-hand drawing. Any change in the air temperature influences[236] the length of this tube. The changing length of the tube effects the air supply to close the radiator valve when the temperature rises above the desired amount and to reopen it when more heat is required. A finely threaded screw passes through the plug H at the top and to this is secured the indicating disc X. The bottom of this screw is cupped to receive the point of the rod K, which connects with the piece L. Any change in length of the sensitive tube moves the valve lever O, and thus opens or closes the air port G.

Fig. 168.—Internal construction of the National Regulator Co.’s thermostatic regulator.

Air under pressure is supplied by the pipe C, connected to the air supply, flowing into the thermostat through the filter P, the restriction S, the passage T, and the port G. The adjustment of the thermostat for different temperatures is provided for by the screw J through the top plug H, and the indicating disc X. The screw R in the connector Q at the base of the thermostat is a needle valve which opens or closes the connection with the air supply, and is used as an air shut-off valve when it is desired to remove the thermostat. The screw S is a restriction valve which controls the supply of air to the thermostat, and this screw is set so as to allow the air to pass in a restricted quantity.

When the temperature of the apartment has risen so as to expand the thermostatic element A, the pressure on K and L is relieved and the spring N closes the port G. The air admitted through the restriction screw S, since it cannot escape through the port G, accumulates in the passage Y and pipe D, filling the diaphragm and moving the valve into the position to decrease the supply of heat. When the temperature of the apartment has decreased so as to produce pressure on the connecting rod K, through the contraction of the thermostatic element A, the port G will be opened by the valve lever O, allowing the air in the pipe D, together with that which flows through the restriction S, to[237] escape through the passage W to the atmosphere, allowing no air to accumulate in the pipe D, and thus permitting the spring at the diaphragm to actuate the damper or valve for more heat. The amount of air released through the port G by the valve lever O varies the pressure accumulated in the pipe D and produces the graduated or intermediate action desired.

Fig. 169.—Cross-section of pneumatic radiator valve showing its internal construction.
Fig. 170.—Pneumatic motor valve for automatic control of dampers, etc.

A further application of air pressure in temperature regulation is that of the type of motor shown in Fig. 170. This device is intended to open and close dampers such as are used in the automatic regulation of temperature where heated air is used to warm the buildings. The operation of the motor is the same as that which controls the steam valve. The pressure exerted by the diaphragm is applied at A and the attachment to the damper is made at B. The motors indicated at V and N in Fig. 174 and D in Fig. 175 are examples of its application.

Mechanical Ventilation.

—Draft ventilation produced by open windows, flues and chimneys is influenced by extremes of temperature and by the force and changing direction of the wind; it is, therefore, but imperfectly controlled. The superiority of mechanical ventilation is generally recognized because the amount of entering air may be regulated to suit any circumstance and its temperature and humidity varied to conform to any desired atmospheric conditions. Mechanical ventilating plants are seldom employed in any but the more pretentious dwellings, but their use has extended to a degree that they are occasionally installed in apartment buildings and their further[238] application is likely to grow. Neither the cost of installation nor the expense of operation is prohibitive in dwellings of the better types. Mechanical ventilation is quite generally employed in school buildings, auditoriums, hospitals, public buildings and others where means will permit, and there is a universal recognition of the effects of the agreeably conditioned air.

Mechanical ventilation may be accomplished by power-driven fans, either by exhausting the air from the building or by forcing air into it, and under some conditions a combination of the two methods is used.

Fig. 171.—Exhaust fan for induced ventilation.
Fig. 172.—Ventilation apparatus in which is included the heater coils, the fan and the motor.

The exhaust method of ventilation is that in which air is blown out of the building by a fan; and the supply, to replenish that taken away, is conducted into the building through ducts prepared for the purpose. In some cases the induced air supply leaks into the rooms through the joints in the doors and windows, and through the accidental crevices. In Fig. 171 is shown a simple exhaust fan installed to produce such a change of air. It is suitable for kitchens and other places where it is desired to eliminate smoke or gases rather than to produce a supply of air. With this apparatus the air of the room is blown out by the rotating fan and new air to take the place of that exhausted is drawn in at any convenient opening.

[239]

The Plenum Method.

—That form of mechanical ventilation by means of which air is forced into the rooms is known as the plenum method. It is the most positive means of air supply because its action is attended by a slight pressure above the outside air; it is continuous in action and the amount of entering air is under control. The escape of the expelled air is made through vent flues especially constructed for the purpose.

Ventilation Apparatus.

—Fig. 172 illustrates the form of apparatus used for ventilating buildings where no attempt is made at washing or humidifying the air. Enclosed in a sheet-iron case C is a fan which is driven by the electric motor M. The capacity of the fan, for the delivery of air, is made to suit the requirements of the building. In this case the fan is secured to an extension of the armature shaft of the motor. Connecting with the case which encloses the fan is another sheet-iron box H, containg coils of heating pipe. The heating apparatus is designed to change the temperature of the entering air to suit the requirements of the building.

This represents the draw-through or induced-draft type of ventilation apparatus. The air delivered by the fan induces a flow of outside air which is drawn through the heating coils and discharged through the opening E. At this point it enters the main ventilation duct from which it is distributed by branch conduits throughout the building.

The temperature of the air sent out from the fan is regulated by the steam valves of the heater coils to suit the prevailing conditions. Under some installations of this character the ventilating air is made to furnish the heat necessary to warm the building as well as to provide its air supply. As ordinarily used, however, the temperature of the ventilating air is the same as that of the room.

The method of conveying air to the various apartments depends entirely on local conditions. The conduits may be made of sheet iron, placed to suit the existing conditions; but when a building is constructed with a ventilating plant in view as a part of the building equipment, it is customary to make the ducts part of the partitions. In brick buildings the ducts are constructed, so far as it is practicable, in the walls. These ducts are made in size and arrangement to suit the amount of[240] air required for each room. When the plant is put into operation each duct is tested with an anemometer which indicates the velocity of the entering air. The calculated amount of air, determined by the velocity and area of the entering column, when compared with the necessary quantity demanded for good ventilation, gives the efficiency of the system.

Air Conditioning.

—In addition to the possibility of a constant supply of air, a combination of the exhaust and plenum methods admits of air purification. With such a plant, the air may be washed free from all suspended dust or gases and moistened to any degree of humidity. The process of washing and humidifying air is known as air conditioning. Apparatus for air conditioning is made in a variety of forms to produce any desired extent of air purification and any degree of humidity. The plant may be regulated by hand or it may be made entirely automatic in its action. Air-conditioning plants may be arranged to produce air that is purified, humidified and warmed during winter weather and in summer the hot humid atmosphere may be cooled and dehumidified to a temperature and percentage of moisture that is most agreeable.

Conditioned air is often used in manufactories, not for the purpose of supplying good air to the employees but because of the effect of the atmospheric air on the products. The manufacture of textile fabrics often demands a constant atmospheric humidity in order that the material produced may be uniform in grade; this is particularly true in the making of silks. Various manufactories require an atmosphere free from lint and dust in order that the best quality of material may be produced. The air for ventilation in such places is washed free from all suspended matter before being sent into the building.

In Fig. 173 is indicated an application of apparatus similar in construction to that just described. The arrangement of the parts is such as to produce a Plenum hot-air system of ventilation and temperature regulation.

The plant occupies a room in the basement and the drawing shows the method of heating, together with the plan of distribution. The air duct leading to the room above furnishes an example of the manner of admitting the warmed air to the rooms. [241]The dampers C1, C2, etc., are controlled by separate motors. The motor M is under the control of the thermostat T in the room above. Any change of temperature in the room is corrected by the damper to admit cold or warm air as is desired.

Fig. 173.—Plenum hot-blast heating system with temperature regulation.

The power-driven fan F draws in outdoor air from an opening A, through a set of heater coils H1, in which it is raised considerably in temperature. The heater in this case is a coil of steam pipes. The air—after being warmed—is taken into the fan and from it may be sent through a second set of coils H2, to receive additional heat, or if already sufficiently warmed the air from the fan may pass under the second set of coils and receive no heat from them. Under the first heater coil is also a bypass which may be opened by the motor N to admit cold air that is drawn directly into the fan. The movement of the air through these bypasses is under control of the thermostat, which causes the motor N to open or close the bypass to suit the temperature of the room. When the bypass is opened the steam is shut off from the heater coils.

Examination of the drawing will show that the air from the fan may pass through a second heater H2, to the place marked warm air, or it may pass under the heater to the compartment marked cold air. The amount of warm and cold air which enters the duct is regulated by the position of the dampers C.

[242]

The position of the dampers C, which is controlled by the motors M, is made to take amounts of cold or warm air to produce the desired temperature in the rooms. The motors C1, etc., are under control of the thermostat in each room. Any change of temperature in the room will immediately affect the thermostat. The effect on the thermostat will so change the air pressure in the motor that the valve C is moved to correct the difference in room temperature. If warm air is demanded, the motor changes the damper C to close the cold-air supply and take air that must pass through the heater coils H2. If only cold air is desired the damper will turn to shut off the course through the heaters and admit air directly from outdoors.

Humidifying Plants.

—Mechanical ventilation plants that are intended for washing the air may be made up of parts similar to that of Fig. 173, but in addition to the apparatus shown provision is made for the air to pass through a chamber filled with a spray of water. The air in passing through this spray is washed free of dust and at the same time absorbs water necessary for its desired humidity.

The humidity of air may be increased by the addition of moisture or decreased (dehumidified) by raising its temperature, thereby increasing its capacity for containing moisture. Suppose that air at 50° is saturated with moisture; it will contain practically 4 grains of water per cubic foot. If now the temperature of the air is raised to 70°, the same amount of air is capable of containing 8 grains of water and is, therefore, only 50 per cent. saturated.

Humidification is accomplished in air-conditioning plants through one of two general methods: by the evaporation type of apparatus, in which the passing air absorbs moisture from contact with a large area of water; or the spray method, in which the water is broken into a very fine spray by a specially devised nozzle and thus rendered easy of absorption by the air to be moistened. A third method is sometimes employed, in which steam is introduced into the air supply. Steam is already vaporized water and immediately becomes a part of the air without further change. The steam type of humidifying plant possesses features that limit its application, in that the steam in some cases may possess objectionable odor or includes the vapor of grease, either of which would materially effect its use. Further, the[243] heat of vaporization liberated by the condensing steam is also a factor that influences the temperature of the air and in case of direct humidification must receive special attention.

Vaporization as a Cooling Agent.

—The evaporation of water has a distinct value aside from humidifying the air, in that the cooling effect is in direct proportion to the added moisture. In the process of evaporation the heat necessary to change the water into vapor is taken from the surrounding air and the temperature is thus materially lowered.

In practical air-conditioning apparatus, of the evaporative or spray types, the process consists of drawing the outside air into a chamber filled with falling water that is broken up into drops like rain or spray. In passing, every particle of the air comes into contact with the water drops; the almost invisible particles of dust adhere to the water and are carried away leaving the air washed clean. In addition to freeing the air from dust, the intimate mixture of the air permits of a ready absorption of the water, which is taken up to any per cent. of saturation. After leaving the spray chamber, the moisture-laden air passes through an eliminator in which any unabsorbed moisture is extracted. It is possible for air to become not only completely saturated with water under the conditions encountered in a humidifying plant, but in addition, the movement of the air may carry along unabsorbed particles that are precipitated directly after leaving the spray chamber. For this reason the air is passed through an eliminator.

The eliminator is composed of a series of irregular sheet-metal surfaces so arranged that the air is required to abruptly change its direction several times in its passage of a short distance. The impact of the air against the surfaces and the centrifugal force exerted by the sudden changes of direction throw out the excess moisture and any remaining suspended matter the air may contain.

The saturated air from the eliminator passes through a heater where the temperature is raised to that of the rooms. In the rise of temperature the air which is saturated is rendered capable of absorbing more moisture, and hence has been dehumidified. The rise of temperature and the corresponding decrease in relative humidity is intended to be such as to leave in the finished air the desired percentage of moisture.

[244]

Air-cooling Plants.

—The use of air-washing and humidifying plants so far mentioned has been confined to elimination of dust and the addition of moisture to air, under winter conditions. The same type of apparatus, used in summer, becomes a cooling plant, and by observance of the necessary requirements may be used to produce agreeable atmospheric conditions during hot weather.

When used for such purpose the air is washed, by passing it through falling water which frees it from dust and reduces its temperature. It is then further cooled by passing over cold surfaces that take the place of the heaters used in cold weather. The cooling surfaces are pipe coils kept cold by the contained water which comes from the water supply or from a refrigerating plant. The temperature and humidity are thus changed to suit the requirements of the conditioned air.

During the hot weather of summer the most disagreeable atmospheric condition is that caused by humidity near saturation, at a time of relatively high temperature. Under such conditions the cooling plant not only cools the air, but causes a precipitation of the moisture on the cold surfaces which are kept below the dew-point. The air is cooled and dehumidified to a point such that the conditioned air produces an agreeable atmosphere. The regulation of the degree to which the air is cooled is accomplished by the same general methods as are used in heating.

Humidity Control.

—The method of regulating atmospheric humidity in a humidifying plant will be determined by the conditions under which it is intended to work. There are a variety of means employed that may be used to bring about the same effects, each of which is particularly suited to certain requirements. The present object is to describe the essential features of airconditioning plants, by use of illustrations representing each of the three methods mentioned above. That of the ventilation of a school building under winter conditions will be taken as an example.

In Fig. 174 is shown a heating and ventilating system in which the air conditioning is accomplished by automatic regulators for both temperature and humidity. The plant occupies a room in the basement, and a room directly above illustrates the conditions that prevail in all of the other rooms of the building. The[245] principal features of the plant are the fan G, which supplies the air; the hot-air furnace H, which furnishes the heat; and the water spray S, which provides the moisture with which the air is humidified.

Fig. 174.—Furnace blast system of heating, with temperature regulation and humidity control.

The air is drawn in at A to a room in which a motor-driven fan G forces the supply through the heating apparatus into the building. The air after leaving the fan passes through a cold-air duct C to the heating surfaces H to be warmed. The air in passing over the heating surfaces is raised to a degree considerably above the temperature of the rooms. The hot air leaving the heater H enters the tempered air chamber T through the passage K. A damper M provides means for also admitting cold air to the chamber T directly from the fan. The thermostat, located at O, is connected with a pneumatic motor V (similar to Fig. 170) which regulates the supply of cold and hot air from K and M to suit the desired temperature of the air supply for the rooms above. The arm of the motor V is so arranged that an upward movement opens the cold-air and closes the hot-air passages; the downward movement produces the opposite effect. The motor V thus controls the temperature of the air.

In this system the air is humidified by a direct water spray[246] marked S in the drawing. A part of the hot air from the heater H may escape through the damper W and absorb water on its way to the duct D, which takes the air to the room above, where it enters through the register E. This air as it comes from the heater, being hot, will absorb a larger amount of water than the air could hold when cooled to room temperature; for this reason only a part of the air supply is humidified. The supply of the hot humid air is admitted to the duct D in such quantity as will produce the desired degree of humidity in the rooms.

The degree of room temperature is governed by the thermostat, in the room, which, by means of the motor N, controls the damper F. This damper admits hot humid air and the tempered air from the chamber T in proper proportion. At any time the humidity of the air in the room reaches the maximum amount for which it is set, the humidostat, through its motor, closes the valve R, which controls the water supply to the spray nozzle, and the moisture in the air is reduced until a further amount is demanded. With apparatus of this kind the temperature and humidity may be kept practically constant.

Fig. 175.—Direct steam heating system with mechanical fan-blast ventilation, temperature regulation and humidity control.

Fig. 175 shows another arrangement of a similarly controlled plant in which steam is used for humidifying the air. The air is[247] admitted at A, from whence it passes through a steam-heating coil S, which raises it to a predetermined temperature. The steam jets are arranged at H, for providing the necessary moisture. The humidostat through a motor valve V governs the amount of steam that is permitted to enter the humidifying chamber. A thermostat located in the air duct at B controls the temperature of the air sent to the rooms by regulating the amount of heat given out by the steam coils S. This control is made still more sensitive by use of a cold-air bypass. The damper D is opened by a motor valve to admit cold air at the same time the steam is shut off from the heater coils.

In this plant the ventilating air is not intended to supply all of the heat to the rooms. A thermostat on the wall controls the room temperature by regulating the amount of steam admitted to the radiators. In the ventilating plant previously described, all of the heat for the building is supplied through the ventilating system; in the plant shown in Fig. 175, the heating apparatus which warms the building is entirely separate and may be used when the ventilating system is inoperative.

The humidity is controlled by admitting saturated air to the warmer air of the rooms in such quantity as will produce the desired mixture. The humidostat, on the left-hand wall, regulates the quantity of moisture by opening or closing the steam valve V as occasion requires.

Another example of air-conditioning plant similar in principle to that just described is often called the dew-point system. It depends for its action on a definite dew-point temperature at which the air is saturated with moisture, before being heated to room temperature. The air to be conditioned is first warmed, by passing through a set of tempering coils, to a degree at which it will contain the necessary moisture when saturated. After saturation the temperature is raised by a second set of heating coils to the room temperature, the moisture contained being right to give the desired humidity.

To illustrate, suppose that it is desired to maintain a constant humidity of 50 per cent. saturation at 70°F. in the building. The temperature at which the air must be saturated, to contain 4 grains of moisture per cubic foot, is found in the table on page 199 to be 48°F.

[248]

The entering air must first be raised to that temperature by the tempering coils. The air then enters the spray chamber where it absorbs moisture to saturation, by contact with a multitude of water particles. This saturated air now passes through a second set of heated coils and takes up heat sufficient to raise it to the finished temperature.

The dew-point temperature at which the air enters the spray chamber and the final temperature are kept constant by motor-operated valves which supply the heating coils with the necessary heat in the form of steam. The motors are controlled by thermostats, placed to measure the temperature of the air as it enters the saturator and the finished air as it enters the rooms. If these conditions are now kept constant, the finished air will be constantly 50 per cent. saturated.

Fig. 176.—School building section showing a complete air-conditioning plant.

A plant of this character is illustrated in Fig. 176. The figure shows the exterior of the casings which enclose the tempering coils and saturator at A, the eliminator at B, and the heating coils at C. This is another draw-through type of plant where a fan, enclosed in D, draws the air through the conditioning apparatus and forces it through the sheet-iron ducts E. The passages in the walls—as indicated by the arrows—conduct the air through the register R, into the room. The register S[249] represents the discharge duct through which the vitiated air is forced from the room.

In this system of air conditioning, all of the ventilating air is to be saturated with moisture at a temperature such that when raised to room temperature will contain the desired percentage of humidity. The saturator occupies the space between A and B. A number of spray jets are arranged to fill the entire space with water drops that are moving in every direction. The air, as it passes, must come into contact with the drops again and again, until by repeated impact each particle is completely saturated and at the same time washed free from dust. It has already been explained that the movement of the saturated air through a mass of spray will carry with it a considerable amount of unabsorbed water that must be taken out by an eliminator. A section of the casing is broken out at B, showing the eliminator plates. The irregular surfaces of these plates repeatedly change the direction of the passing air, and the suspended water or remaining solid matter is thrown against the surfaces where they adhere. The moisture accumulates in drops of water that run down the plates to the bottom of the enclosure and finally into the sewer.

From the eliminator the air passes through the heating coils enclosed in C, where it is heated to the necessary temperature for admission to the rooms.

The regulation of the temperature of the tempering coils and heating coils is accomplished as in the other plants described. The thermostats with their motors operate the valves of the heaters to admit steam sufficient to keep constant temperatures at the different parts. The humidity is maintained at a constant amount by saturating the air at a constant temperature and therefore no humidostat is required.


[250]

CHAPTER XII
GASEOUS AND LIQUID FUELS

Gaseous and Liquid Fuels.

—Gaseous and liquid fuels used for domestic illumination and heating may be divided into three general classes—coal gas, including carburetted water gas and producer gas and their various mixtures; oil gas, acetylene and gasoline gas. Of these the first is the most important as an illuminating gas, while for industrial and domestic purposes producer gas is of no importance as a fuel gas. Gasoline, acetylene and oil gases are generated and used to a remarkable extent in isolated dwellings as fuel and for illumination.

The value of any gas for domestic purposes will depend on the amount of heat that is produced when it is burned. In the earlier days of its use coal gas was employed entirely as an illuminant and its value was expressed in illuminating power; at the present time the standard often prescribed by regulation is that of its illuminating capability and is stated in candlepower. There is, however, a tendency to establish the more consistent standard of expressing the value of gas by its heat value. The reasons for this is the general use of mantle gas burners which depend on the heating value alone for their efficiency and the fact that coal gas is very extensively used for domestic fuel.

Coal Gas.

—Coal gas is derived from the solid hydrocarbons of coal transformed into the more convenient, gaseous form of fuel by means of distillation. Coal gas was first made by distilling coal from an iron pot over a fire and to some extent this is still the principle of the present practice. The gas as it comes from the retort is subjected to a refining process of washing and scrubbing to remove the undesirable properties when it is stored in a large gasometer for distribution through pipes to its places of use. Coal gas is now used largely for fuel as well as for lighting. Unless the heating value of gas is regulated by law in any community and determinations of its quality are made regularly[251] by some competent official, the amount of heat contained in coal gas is entirely at the option of the manufacturer and manager’s conscience. The value as given in the table on page 252 is the number of B.t.u. coal gas should contain. The heating value of any gas is determined by burning the gas in a calorimeter made expressly for the measurement of the heat of combustion for each foot of the gas consumed.

All-oil Water Gas.

—In places where an abundant supply of cheap oil is available, all-oil water gas has met with a great deal of favor. It is made by atomizing crude oil by a blast of steam in a heated chamber where a combination of the vaporized oil and steam form a gas. In general the gas resembles coal gas and as given in the table on page 252 is slightly higher in heating value.

Pintsch Gas.

—One of the commercial adaptations of oil gas is that of the Pintsch process of compressing the gas in tanks for transportation. In the Pintsch process, the gas is subjected to a pressure of 10 atmospheres—about 150 pounds. This condensation permits a sufficiently large volume of gas to be stored in tanks as to make possible the lighting of railroad trains, etc., by gaslight. The pressure of the gas is reduced by an automatic regulating valve to that required by the burner. The flame is very much the same as that produced by coal gas.

Blau Gas.

—Another commercial adaptation of oil gas is that known as Blau gas. In this process of storage the gas is subjected to 100 atmospheres of pressure—about 1500 pounds. This pressure is sufficient to liquefy the gas and as a result a large amount can be transported in a relatively small space. According to Fulweiler 1 gallon of the liquefied gas will yield about 28 cubic feet of the expanded gas and there will remain a residue that may run up to 9 per cent.

Water Gas.

—When the vapor of water is brought into contact with incandescent carbon, the water is decomposed and sufficient carbon is absorbed to produce a fuel gas. Its manufacture depends on the decomposition that takes place when steam is blown into a bed of incandescent coal. The gas made by this reaction is a water gas, but due to the fact that when burned it gives a blue flame, it is known as “blue gas.” It has a heating value of about 300 B.t.u. per cubic foot, and as compared[252] with coal gas which gives 622 B.t.u. per cubic foot, would be reckoned at about one-half its value as a heating agent. Blue gas may be rendered luminous by the addition of some hydrocarbon that will liberate free carbon in the flame when burned. This is accomplished in the process of manufacture by the addition of vaporized oil.

The following table as stated by Fulweiler gives the heating values of the gases commonly used for domestic purposes in British thermal units per cubic foot.

Coal gas.622 B.t.u.
Carburetted water gas643 B.t.u.
Pintsch gas.1,276 B.t.u.
Blau gas.1,704 B.t.u.
All-oil water gas680 B.t.u.
Acetylene gas1,350 B.t.u.
Gasoline gas.514 B.t.u.
Oil gas1,320 B.t.u.
Blue water gas300 B.t.u.

The cost and calorific values as computed by Dr. Willard of the State Agricultural College of Kansas, given below, shows the relative values of various kinds of domestic fuels.

  Cost per
pound cents
Cal. per
Gram
Cal. for
1 cent
Wood, 20 per cent. H.O.$ 5.00 per cord 0.1672.37,620
Bitu. coal$ 4.25 per ton. 0.2137.516,009
Ant. coal$12.50 per ton 0.6256.04,354
Gasoline, sp. gr. 68$ 0.14 per gallon, 5⅔ pounds. 2.47010.01,846
Kerosene, sp. gr. 80$ 0.11 per gallon, 6⅔ pounds. 1.65010.02,753
Coal gas, 1.50 per 1000 cubic feet. 3.10020.02,927
Alcohol, 90 per cent., 50 per gallon, 7 pounds 7.1406.4404
Electricity, 0.15 per kilowatt-hour 57.4

The relatively high heat value of Blau gas (1704 B.t.u.) and the fact that it may be reduced to a liquid form for transportation has resulted in the manufacture of small lighting plants that may be used in places where other forms of liquid or gaseous fuel are not desirable.

For transportation the gas is compressed in seamless, steel bottles that contain about 20 pounds of liquid. The charged[253] bottles are shipped to the consumer and when empty are returned to the manufacturers to be refilled.

The entire plant—ready to be attached to the distributing pipes in the house—is contained in a steel cabinet. The charged tanks are attached to a larger tank into which the liquid gas is first expanded. This expansion is accomplished by an automatic valve that maintains a constant pressure in the large tank. With this plant the lamps and burners of the stoves are operated as with city gas—no generating or preliminary preparation being necessary. As soon as the bottles are exhausted they are replaced by others and the empty bottles are shipped to the factory to be refilled.

Measurement of Gas.

—When gas of any kind is purchased from a manufacturing company, the amount used is measured by a gas meter, located at the point where the gas main enters the building. The readings of the meter are taken by the company at stated intervals and the amount registered is charged to the account of the consumer. Gas is sold in cubic feet and is so registered by the meter. The price is quoted by the manufacturers at a definite rate per thousand cubic feet. The difference between the last two readings of the meter furnishes the amount from which the gas bill is reckoned.

The occupants of a building are responsible for all gas registered by the meter and, therefore, should be acquainted with the conditions under which the gas is sold. Gas bills are often the subject of dispute because of failure to understand the period of time covered by the amount claimed; again, the varying length of days due to the season of the year has a pronounced effect on the amount of gas consumed. Lack of care in the economical use of gas is probably the most prolific cause of disputed bills.

The amount due for gas may at any time be checked by the consumer who keeps a record of the meter readings. At any time the correctness of a meter is doubted, arrangement may be made with the gas company to have it tested for accuracy. This is done in the office of the company, by attaching the meter to a measuring device—called a meter prover—in which a definite measured amount of gas is passed through the meter and comparison made with meter registration. If it is found that the meter does not register correctly, the gas company is in duty bound[254] to make good the difference. If, however, the meter is found to be correct, it is customary to charge for the services of proving the meter.

Gas Meters.

—The gas meter as ordinarily used is shown in Fig. 177. In Fig. 178 the same meter is shown with the top and front exposed.

Fig. 177.—Gas meter.
Fig. 178.—Gas meter showing internal mechanism.

The meter is operated by the pressure of the gas which enters at the inlet pipe on the left-hand side of the meter as you face the index. The gas from this pipe comes into the valve chamber and passes alternately into the diaphragms and their chambers, as the valve ports V are opened and closed by the action of the meter. The movement of the valve in opening the port which admits gas to the diaphragm closes the port to the chamber which has filled. The gas entering the diaphragm expands it like a bellows and forces the gas out of the chamber, through the middle part of the valve into the outlet pipe F. While this action is going on, the gas is entering the case compartment on the opposite side of the meter and also forcing the gas from its diaphragm through the opening F.

While the meter is in operation, one of the diaphragms and one of the case compartments are filling while the others are emptying. The movement of the diaphragm discs is transformed to the recording dial by the connecting levers shown at the top[255] of the figure. The movement of these levers is such as to produce a rotary motion to a tangent which is attached to a shaft that operates the recording dial. The tangent is carried around in a circle by the action of the arms and its movement is registered on the index of each cycle of the diaphragms.

The measurement is accomplished by the displacement of a definite amount of gas with each movement of the discs; first, from the chamber and then from the diaphragms.

HOW TO READ THE INDEX

The index of a gas meter looks quite complicated, but it is really a very simple contrivance. The small circle on the top in Fig. 177 is for testing purposes only and need not be considered. The dial of Fig. 177 is shown in Fig. 177A. The first circle, marked 1 thousand, registers 100 feet for each figure, 1000 feet for the entire circle. If the pointer stood on 9 it would mean 900 cubic feet. The second circle registers 1000 for each figure, or 10,000 for the entire circle. When the pointer of the first circle has been around once, it reaches 0 on that circle, but the hand on the second has moved to figure 1, showing 1000 feet used. The process goes on until the pointer of the second circle has traveled around and stands at zero. The pointer on the third circle, however, has moved to 1, indicating 10,000. This explanation shows the general plan of the index. A few minutes study of it will render the index as easy to read as the face of a clock. Of course, the pointers do not always stand exactly on the figures as they move from figure to figure as the gas is used.

Suppose your index stood like this:

Fig. 177A.—Gas-meter dial. It reads 38600 cubic feet.

Take the figure 3 on the 100 thousand circle, the figure 8 on the 10 thousand, and the figure 6 on the 1 thousand, and you have[256] 30,000, 8000, and 600, or 38,600 feet. To ascertain the quantity of gas used in the time elapsing between the readings of the meter, subtract the quantity registered at the previous reading. Thus, if the previous reading was 38,600 feet, and the next reading 40,100 feet, the pointers standing thus:

Fig. 177B.—Gas-meter dial. It reads 40100 cubic feet.
You have40,100
Subtract your last reading38,600 and you find
 ———
that your bill should be for1,500 feet

When 100,000 feet have been passed, the index is at zero; that is, all the pointers stand at 0, and the registration begins all over again.

Prepayment Meters.

—In many places it is desirable to sell gas in small quantities and to prepay the amount for a given supply of gas. This is accomplished by a meter such as that of Fig. 179. The meter is constructed much the same as the former but provided with a mechanism such that when a coin—usually 25 cents—is deposited, according to the printed directions in the instrument, an amount of gas representing the proportional current rate is allowed to pass the meter. The supply is cut off as soon as the amount paid for is used; when in order to receive more gas, another coin must be deposited as before.

Fig. 179.—The prepayment gas meter.

Gas-service Rules.

—The rules for the regulation of gas service are in many States under the control of a board or commission whose duty it is to form codes prescribing the measurement and sale of all public utilities. The following form, General Order No. 20, State Public Utilities Commission of Illinois,[257] gives an idea of the requirements in that State for the sale of coal gas.

Rule 3. Request Tests.—Each utility furnishing metered service shall make a test of the accuracy of any meter, upon written request by a consumer: Provided, first, that the meter in question has not been tested by the utility or by the commission within 6 months previous to such request; and second, that the consumer will agree to accept the result of the test made by the utility as determining the basis for settling the difference claimed. No charge shall be made to the consumer for any such test. A report, giving the result of every such test, shall be made to the consumer.

Rule 4. Adjustment of Bills for Meter Error.—If on any test of a service meter, either by the utility or by the commission, such meter shall be found to have a percentage of error greater than that allowed in Rule 11 (see below) for gas meters, the following provisions for the adjustment of bills shall be observed.

(a) Fast Meters.—If the meter is faster than allowable, the utility shall refund to the consumer a percentage of the amount of his bills for the 6 months previous to the test or for the time the meter was installed, not exceeding 6 months, corresponding to the percentage of error of the meter. No part of a minimum, service or demand charge need be refunded.

(b) Slow Meters.—If the meter is found not to register or to run slow, the utility may render a bill to the consumer for the estimated consumption during the preceding 6 months, not covered by bills previously rendered, but such action shall be taken only in cases of substantial importance where the utility is not at fault for allowing the incorrect meter to be in service.

Rule 11. Gas-meter Accuracy.—(a) Method of Testing.—All tests to determine the accuracy of registration of a gas service meter shall be made with a suitable meter prover. At least two test runs shall be made on each meter, the results of which shall agree with each other within one-half per cent. (½%).

(c) Allowable Error.—Whenever a meter is tested to determine the accuracy with which it has been registering in service, it may be considered as correct if found not more than two per cent. (2%) in error, and no adjustment of charges shall be entailed unless the error is greater than this amount.

Rule 15. Heating Value.—Each utility furnishing manufactured gas shall supply gas which at any point at least 1 mile from the plant, and tested in the place where it is consumed, shall have a monthly average total heating value of not less than 565 B.t.u. per cubic foot, and at no time shall the total heating value of the gas at such point be less than 530 B.t.u. per cubic foot.

To arrive at the monthly average total heating value, the results of all tests made on any one day shall be averaged and the average of all such daily averages shall be taken as the monthly average.

Rule 8. Railroad Commission of Wisconsin.—Each utility furnishing gas service must supply gas giving a monthly average of not less than 600 B.t.u. total heating value per cubic foot, as referred to standard conditions of temperature and pressure. The minimum heating value shall never[258] fall below 550. The tests to determine the heating value of the gas shall be made anywhere within a 1-mile radius of the center of distribution.

Fig. 180.—Detroit Jewel one-piece, star-shaped burner.

Gas Ranges.

—Gas ranges and all other heaters using gas as a fuel are constructed to utilize the principle of the Bunsen burner. Fig. 180 illustrates the type of burner used in the Jewel gas range. This represents the form adapted to the top burners for all direct-contact cooking or heating. The burners are of different sizes and arranged as they appear in Fig. 181. This picture shows the top of the range as seen from above, looking directly downward. The gas supply pipe and individual valves for each burner are in position as they appear in front of the range.

Fig. 181.   Fig. 182.

Fig. 181.—Showing top burners and valve attachment of a gas stove.
Fig. 182.—Section showing arrangement of oven burners and lighter of a gas oven.

In operation, the nozzles of the gas valves stand directly in front of the opening G, in Fig. 180. The stream of gas in passing into the burner induces a flow of air through the opening A. The mixture of gas and air is such as will burn with the characteristic Bunsen flame without smoke.

[259]

The oven burners are different in form but the individual flames are the same as those of the top burners. They extend across the oven as shown in Fig. 182. In this the top of the oven is removed and burners as seen are viewed from above.

The top burners are lighted by direct application of a burning match but the oven burners must be lighted by first igniting a special torch or “pilot lighter.” The middle gas valve of Fig. 182 is turned and the torch lighted, then the other valves are opened and the jets are instantly ignited. As soon as they are burning the pilot lighter is extinguished by turning its valve.

The reason for this special lighter is because of the possibility of explosion at the time of lighting. The gas from the jets is mixed with air at the proper proportion to be violently explosive and if by chance the gas should be turned on a sufficient time to fill the oven with this explosive mixture and then lighted, an explosion would be certain, with every possibility of disastrous consequences. All gas ovens should be lighted in a manner similar to that described.

Lighting and Heating with Gasoline.

—The remarkable growth of modern cities, the building of small towns in the west, and the improvement in suburban and rural homes has created a demand for efficient means of illumination in the form of small household lighting plants. The development and improvement in electric lighting has induced an equal, if not greater, improvement in gas lighting. Up to the year 1875, the open-flame gas jet represented the most improved form of city lighting. Then came electricity, which for a time bade fair to supplant all other forms of illumination; but the relative high cost of electric lighting, even with the advantages it afforded, was a stimulus to improvement in less expensive forms of illuminants.

The invention of the incandescent-mantle gas burner enormously increased the opportunities for gas lighting and opened an inviting field of endeavor. In a relatively short time, three distinct types of gasoline lighting plants for household illumination came into common use, with a great number of different systems in each type. As a means of economical illumination the only rival of any consequence to the small gasoline-gas plant of today is acetylene. The dangers attending the use of these agents of illumination have been rapidly eliminated, until today—when[260] intelligently managed—they are fully as safe as any other means of artificial lighting. Gasoline plants are now in common use in cities where competition with all other forms of illumination require excellence in service to hold an established place.

In order that any mechanical appliance may be used with the best results, its principle of operation and mechanism must be thoroughly understood. In the case of gasoline plants, not only familiarity with the mechanism should be acquired but an intimate knowledge of gasoline and its characteristic properties should be gained, that the peculiarities of the plant may be more fully comprehended.

Gasoline

is the first distillate of crude petroleum; that is, in the process of separation, the crude petroleum is distilled from a retort and the condensed vapors at different degrees of temperature form the various grades of gasoline, kerosene, lubricating oil, paraffin, etc. The crude oil is placed in the still and heated; the distillate that first comes from the condenser, at the lowest temperature of the still, is gasoline of a light spiritous nature. As the process of distillation continues, this part of the petroleum is entirely driven off and it is necessary to raise the temperature of the still in order to vaporize an additional portion of the oil. There is no distinct line of separation between the gasoline that first comes from the condenser and that which comes over after the temperature is raised, except that it is less of a spiritous nature and contains more oily matter. As the temperature of the retort is gradually raised, the distillate contains less and less of the spiritous and constantly more of the oily matter.

In order to grade gasoline for the market, the standard adopted was that of relative density. The distillations produced at various temperatures are mixed to produce various densities which form definite grades of gasoline. The Beaumé hydrometer is a scale of relative specific gravities in which the different densities are expressed in degrees. The highest grade of gasoline produced by the first distillation is 90°Bé.; that is, the hydrometer will sink in the gasoline to 90° on the scale. As the temperature of the retort is gradually raised, the distillate becomes heavier and the next commercial grade is 86° gasoline. The 86° gasoline contains a greater proportion of oily matter and a less amount of that of a spiritous nature. The next commercial[261] grade that is produced, as the temperature is raised, is 76° gasoline, a still highly volatile spirit but containing more oil than the last. This process is kept up until there is an amount of oil in the distillate that can no longer be termed gasoline, when kerosene is distilled from the retort.

The following descriptions of gasoline and kerosene by B. L. Smith, State Oil Inspection Chemist of North Dakota, gives a definite idea of their properties and the requirements of the law in their regulation and sale.

“Gasoline is formed by the condensation of vapor that passes off at comparatively low temperatures during the distillation of crude petroleum. It has been common practice among refiners to collect as ‘straight’ gasoline all that distillate having a specific gravity above 60°Bé. At present, the name applies broadly to all the lighter products of petroleum above 50°Bé. in gravity, including products obtained from the ‘casing-head’ gases of oil wells, by methods of compression and cooling, and also the ‘cracked’ gasoline formed by the decomposition of heavier oils when subjected to high temperature and pressure.

“It has been the custom to grade and sell gasoline according to ‘high’ or ‘low’ gravity test. Recent study and investigation has shown that specific gravity in itself is of very little value in determining the quality of a gasoline. It may be taken as an index of other properties, particularly its volatility, if information as to its source and method of production are at hand; but under present market conditions a specific-gravity determination is entirely inadequate. The specific-gravity test alone may give a high rating to a poor gasoline and a low rating to a good one. It has been discarded as a standard of comparison by the U. S. Bureau of Mines. It indicates nothing definite about the quality of a gasoline and in many cases it does not even approximate relative values. Volatility, that is, the ease with which it vaporizes, is the fundamental property that determines the grade, quality, and usefulness of gasoline. The Beaumé test, however, must remain the standard for grading gasolene until a more definite measure is adopted.

“The Oil Inspection Law (1917) for the State of North Dakota, states, that: ‘all gasolines, sold or offered for sale in this State for household use, shall, when one hundred cubic centimeters are subjected to a distillation in a flask—as described for distilling of oil—show not less than three (3) per cent. distilling at one hundred and fifty-eight (158) degrees Fahrenheit, and there shall not be more than six (6) per cent. residue at two hundred and eighty-four (284) degrees Fahrenheit,[262] which shall be known as the chemical test for gasoline sold or offered for sale in this State for domestic purposes.’

“Gasoline for household purposes, as for use in cold-process lighting systems should contain not more than a very slight amount of constituents that do not vaporize readily. It is obvious that a gasoline for cleaning or drying purpose should contain no oily or kerosene distillate. On the other hand, the gasoline for use in a gasoline stove or other generator, where heat is employed in its vaporization, may contain a considerable amount of the less volatile oils. The amount of gasoline sold for household use is in very minor proportion to the immense quantity used for motor purposes.

“No hard and fast line differentiates good motor gasoline from bad. In fact standards of quality seem to be varying with advances in engine design, so that what once was poor gasoline can now be successfully used. Improvement in carburetors seem to be keeping pace with the ever increasing amount of kerosene in the ordinary motor gasoline.

“Gravity test cannot be relied upon as indicating the kerosene content. In the laboratories of the Oil Inspection Department for the State of North Dakota, there have been examined two gasolines of the same gravity, 56.2°Bé. at 60°F., but which contains 31 per cent. and 62 per cent. of kerosene respectively, and their distillation range is quite different. On the other hand, there are other gasolines whose boiling range is nearly parallel and similar, yet whose gravities are 50.2°Bé. and 59.2°Bé. respectively. Also a gasoline and a kerosene having a difference in gravity of but 1°Bé. and a difference of nearly 100°F. in the temperature at which they begin to boil and a difference at 200°F. in the temperature at which all had distilled over. The so-called ‘low’-test gasolines average between 35 per cent. and 40 per cent. kerosene. The chief element of advantage in the so-called ‘high’-test gasolines seems to be that they yield a maximum efficiency over a larger range of engine conditions.

“We have a sample of gasoline sold as ‘high’-test gasoline which contains 29 per cent. of kerosene. Indeed it has a high Beaumé gravity (63.70) compared to the average low-gravity gasolines on the market, and it also contains a large amount (14 per cent.) of very easily volatile constituents. Such a product seems to be a blend of very light ‘casing-head’ stock with kerosene of low boiling range to give the ‘high’ gravity.

“It is desirable that a gasoline should contain a certain percentage of very low-boiling constituents, so that engines may start more readily, especially in unfavorable conditions of weather or climate; but a large proportion would be undesirable because of loss through evaporation[263] and the liability of accidental ignition and explosion. A reasonable amount of light volatile material would probably be about 3½ per cent. Again a reasonably low percentage of the very less volatile constituents is desirable to insure complete vaporization at a not too high temperature, say not more than 10 per cent.; but such a gasoline would be expensive. The producers and refiners claim that the present immense demand necessitates the mixture of low-boiling kerosene constituents with the true gasoline fraction.

“Kerosene.

—The character of this fuel is best understood by comparing it with gasoline, which it in general resembles, except that it is much less volatile. It is obtained from crude petroleum at a temperature just above that (300°F.) at which gasoline passes off. Its chief use is as an illuminant in lamps. It is also increasingly used as a fuel in cooking stoves, small portable heaters, and as a motor fuel for engines and tractors.

“The laws of most States stipulate certain tests which kerosene must meet in order to be approved for general sale. These tests include color, flash point, fire test, sulphur determination, and candlepower tests. The North Dakota Oil Inspection Law (1917) specifies that the color shall be water-white when viewed by transmitted light through a layer of oil 4 inches deep. It shall not give a flash test below 100°F. and shall not have a fire test below 125°F. Such illuminating oils shall not contain water or tar-like matter, nor shall they contain more than a trace of any sulphur compound. The photometric test, when burning under normal conditions, shall not show a fall of more than 25 per cent. in candlepower in a burning test of not less than 6 hours nor more than 8 hours’ duration, consuming 95 per cent. of the oil.

“The flash point of an oil is the lowest temperature at which vapors arising therefrom ignite, without setting fire to the oil itself, when a small test flame is quickly approached near the surface in a test cup and quickly removed.

“The fire test of an oil is the lowest temperature at which the oil itself ignites from its vapors and continues to burn when a test flame is quickly approached near its surface and quickly removed.

“When oils containing sulphur are burned, the sulphur is thrown off in the form of gaseous sulphur compounds. Because of their poisonous nature and their bleaching and disintegrating action on clothing, hangings, wall coverings, etc., it is obvious that to safeguard the health and preserve the furnishings of the home, illuminating oils should contain not more than a trace of sulphur compounds, and that their flash and fire limits should be high enough to insure safety in ordinary use in lamps and stoves.

[264]

“The law further specifies as to the boiling limits of kerosene: ‘It shall be the duty of the State Oil Inspector ... to have chemical tests made ... demonstrating whether or no such oils contain more than 4 per cent. residue after being distilled at a temperature of 570°F., and shall not contain more than 6 per cent. of oil distilling at 310°F., when one hundred cubic centimeters of the oil is distilled from a side-neck distilling flask’ of certain specified dimensions.

“This is to insure the kerosene against an excess of easily inflammable material of the gasoline range and thus render it dangerous to the user. In addition it is to insure against an undue proportion of heavy constituent of lubricating oil distillate, which would clog the wick and reduce the efficiency, heating and illuminating value of the oil.”

LIGHTING AND HEATING WITH GASOLINE

The extended use of gasoline as a lighting and heating agent, has brought about the development of a great number of mechanical devices that are intended to furnish the house with an efficient source of illumination and at the same time provide the kitchen with a convenient and relatively inexpensive fuel. These machines are generally simple in mechanical construction and so designed as to eliminate most of the dangers involved in the use of gasoline. In operation, they require a minimum amount of attention when suited to the purpose for which they are intended. That the object of the plants is attained is attested by the great number in use and the degree of satisfaction afforded the users.

The three systems of gasoline lighting referred to above are known commercially by terms which are characteristic of the process involved:

1. The cold-process system, in which the gasoline is vaporized, at the temperature of an underground supply tank, and after being mixed with the required amount of air is sent through the building in ordinary gas pipes exactly as in the case of city gas.

2. The hollow-wire system, in which the gasoline is sent from the supply tank to the burners in a liquid form, where it is vaporized by heat and the vapor mixed with the necessary air to afford complete combustion.

3. The central-generator or tube system, in which the gasoline is sent to a central generator from a supply tank and there vaporized[265] by heat, at the same time being mixed with air in sufficient amounts to render it a completely combustible gas without further dilution.

THE COLD-PROCESS GAS MACHINE

The gas machine of the cold-process type is so constructed that air is forced through a tank or carburetor, containing gasoline and remains in its presence until saturated with gasoline vapor. This saturated air is afterward diluted with additional air, to produce a quality of gas that contains proportions of air and gasoline vapor which will produce complete combustion when burned with an open flame.

Combustion is a rapid chemical change in which heat is evolved due to the union of carbon and oxygen. If the carbon is completely oxidized, the combination produces carbon dioxide (CO2) and the greatest amount of heat is evolved.

Gasoline being a highly volatile liquid will vaporize at temperatures as low as -10°F., but as the temperature is higher vaporization will be more rapid. In a confined space, at relatively low temperature, such as the carburetor of a gas machine, the vaporization will at first be very rapid; but after the more highly spiritous portion has been evaporated, a considerable part, even of the lighter grades, will be vaporized very slowly. In the cold-process machines, only the lighter grades can be used with success and even then, in inefficient machines, a portion of the lesser volatile gasoline will have to be thrown away. For this reason and for others that will appear later, it is advisable to consider very closely the working properties of the entire plant.

In order to obtain gas that will always be of the same quality and at the same time use gasoline in an efficient manner, the gas machine must be composed of three essential parts: the blower, the carburetor and the mixer.

The blower is that part of the machine which supplies air for absorbing the gasoline vapor and maintaining a constant pressure on the system. It is usually made in the form of a rotary pump, the motive power for which is a heavy weight. The pump may, however, be driven by water pressure furnished by city water pipes or other water supply.

[266]

The carburetor is a tank which contains the supply of gasoline and is so constructed as to permit the air from the blower to most readily take up the gasoline vapor. It should be so arranged that when the contained gasoline becomes old and less volatile, the air may remain in its presence a sufficient time to become saturated by slow absorption.

The mixer is that part of the machine which regulates the amount of gasoline vapor contained in the gas entering the distributing pipes. In order to satisfactorily perform its function, it should be so arranged as to permit a constant amount of gasoline vapor to enter the mixture which composes the finished gas. This amount should be such as to produce a bright clear flame in an open gas jet. If the gas contains too great an amount of gasoline vapor, the flame will smoke. If too little gasoline vapor is present, the flames will be pale and lacking in heat.

Fig. 183.—Cold-process system of gasoline lighting with kitchen range and water heater.

In Fig. 183, the entire plant is shown in place. It occupies a place inside the building, usually in the basement. In the[267] figure the carburetor is marked 1; the mixer 2 stands at the end of the blower, which is numbered 3. The motive power of the blower is furnished by a heavy weight, which is raised by a block and tackle, the cord of which is attached to the drum and fastened to the shaft of the blower. The force furnished by the weight 4 drives the blower and maintains a constant pressure on the gas in the system. The pipe 8 conducts the air from the blower to the carburetor, which is located underground, below the frost line and 25 or 30 feet away from the building.

Fig. 184.—Carburetor for cold-process gasoline lighting plant.

The carburetor in this case is also the storage tank, as shown in detail in Fig. 184. The carburetor is divided laterally into two or more compartments, depending on the size of the plant to be accommodated. That shown in Fig. 184 contains four compartments and is intended for a large plant. The construction is such that the compartments are only partly filled with gasoline, and arranged to permit the air from the blower, which enters at the pipe marked air, to pass through each compartment in succession, beginning at the bottom, in order that it may become completely saturated with gasoline vapor. As an additional means of aiding the saturation of the passing air, the compartments in this carburetor are provided with spiral passages through which the air must pass, so that when it reaches the outlet pipe, marked gas, the air is completely filled with gasoline vapor.

The vapor-saturated air now leaves the carburetor by pipe 9, in Fig. 183, and enters the mixing chamber 2, where it is mixed with the required amount of atmospheric air, to make it completely combustible when burned at the burner.

The mixing chamber is shown in detail in Fig. 185. The mixing is done automatically and the quality of the gas is[268] uniform, regardless of the varying conditions of the attending temperature and the quality of the gasoline in the carburetor.

The vitally important feature of any gas machine is, that a constant amount of gasoline vapor be carried to the burners. If the gas contains too great an amount of gasoline vapor, a smoky flame will be the result; if an insufficient amount of gasoline is present, the flame will be pale and give out little light. When freshly charged, the gasoline in the carburetor will vaporize very readily, and a large amount of air must be added to the gas to reduce it to the proper consistency; but from old gasoline, which has lost most of the highly volatile matter, a smaller proportion of atmospheric air will be demanded. For this reason, a mixing regulator that will always deliver gas containing the same amount of gasoline vapor is necessary to give satisfactory service. The mixer shown in Fig. 185 accomplishes this office by reason of the specific gravity of the gas.

As the air in the carburetor takes up gasoline vapor, its specific gravity is increased until the air is saturated; and by adding the amount of atmospheric air necessary for complete combustion the weight is reduced to a definite amount which will be constant. The required mixture will, therefore, always weigh the same amount. The principle on which this mixer works is that described in physics as the principle of Archimedes: “that a body immersed in a fluid will lose in weight an amount equal to the liquid displaced.” In the application of the law, the gas in the mixer is the fluid, and the float—to be described—is the displacing body.

Fig. 185.—Diagram illustrating the mixer of the Detroit cold-process system of gasoline lighting.

The mixer in Fig. 185, is shown cut across lengthwise. The outside casing is indicated by the heavy black lines. The gas which leaves the opening at the top—marked gas outlet—is a mixture of gasoline and air that may be used for exactly the same[269] purpose and in the same manner as coal gas. It may be used in open-flame gas jets or in the mantle gas lamps for lighting purposes and also as fuel gas for domestic heating. The gas is distributed through the building in ordinary gas pipes which are installed as for any other kind of gas. In Fig. 183 the distributing pipes are indicated by the heavy lines.

The valve in the air inlet, in the bottom of the mixer, controls the amount of air to be admitted. The entering gas from the carburetor being heavier than the desired mixture, will raise the float and in so doing will open the air valve and allow the air from the blower to enter. The float and valve are so adjusted that the desired mixture is attained when the balance beam is level. Any variation in the mixture will change its weight and the valve corrects the change whether it be too much or too little air.

The openings at the bottom, marked gas inlet and air inlet, are intended for the admission of the saturated vapor from the carburetor, and the atmospheric air, as required. The float which fills the greater part of the inner space is a light sheet-metal drum, that is tightly sealed and nicely balanced by a counterweight on the opposite end of the suspending bar. The counterweight is made adjustable by the device marked movable adjusting weight—in the drawing—which permits the quantity of entering gas to be slightly changed as the gasoline in the carburetor grows old.

The adjustment of the counterweight to suit the gas given off from old gasoline in the carburetor, and the occasional rewinding, to elevate the blower weight, is practically all the attention this plant requires. It is a real gas plant which gives every service that may be obtained from coal gas.

THE HOLLOW-WIRE SYSTEM OF GASOLINE LIGHTING AND HEATING

The hollow-wire system of gasoline lighting possesses the advantage of simplicity in construction and ease of installation that makes it attractive, particularly for use in small dwellings. The ease with which plants of this character are installed in buildings already constructed and its relatively low cost has[270] made it a popular means of lighting. The same principle as that used in the hollow-wire system is applied to portable gasoline lamps in which a remarkably convenient and brilliant lamp is made to take the place of the customary kerosene lamp. Small portable gasoline lamps are now extensively used for the same purpose as ordinary oil lanterns. These lamps are convenient as a source of light, make a handsome appearance and are relatively inexpensive to operate.

Fig. 186.—Hollow-wire system of gasoline lighting with gravity feed.

The hollow-wire system as commonly employed is illustrated in Figs. 186 and 187. In the gravity type of the system as illustrated in Fig. 186, the supply of gasoline is stored in the upper part of the house in a tank T and conducted to the burners below, through a system of small copper tubes as indicated by the heavy lines in the drawing. The same tank is used to supply the gasoline for the stove R in the kitchen and the lamps L in the different apartments. The gasoline supply in this case, is obtained entirely by gravity. This type of plant is not approved by the National Board of Underwriters but its use is quite generally permitted. The storage of gasoline in this form should be done with caution as carelessness or accident might lead to[271] serious results. With an arrangement of this kind the force of gravity gives the pressure which supplies the burners below but it would not be possible to use the lamps on the same floor with the tank.

Fig. 187.—Hollow-wire system of gasoline lighting with pressure-tank feed.

Where it is desired to use lamps on both floors, a pressure tank is employed for supplying the gasoline to the lamps, as indicated in Fig. 187. In this plant the pressure tanks S, T in the basement, furnish the pressure which forces the supply of gasoline through the small tubes to the lamps L in the different rooms and also to the stove R in the kitchen.

The means of furnishing the pressure for supplying the gasoline to the burners may be a simple tank as that in Fig. 188, or the more elaborate apparatus shown in the double tank of Fig. 189. Either style will give good results but the double tank requires the least attention in operation and is therefore more satisfactory in use.

The tank in Fig. 188 is made of sheet metal of such weight as[272] will safely withstand the pressure necessary in its use. It is arranged with an opening E, for filling with gasoline, a pressure gage for indicating the air pressure to which the gasoline is subjected, and two needle valves; C, for attaching an air pump and D, to which the hollow wire is attached for distributing the gasoline to the places of use. The tank is filled with gasoline to about the line A, and then air pressure is applied with an ordinary air pump to say 20 pounds to the square inch. This pressure will be much more than will be necessary to force the gasoline through the tubes but it is intended to last for a considerable length of time.

Fig. 188.   Fig. 189.

Fig. 188.—Simple gasoline pressure-tank.
Fig. 189.—Double-pressure tank for constant pressure service in gasoline lighting systems.

The principle of operation is that known in physics as Boyle’s law, that “the temperature being constant, the pressure of a confined gas will be inversely as its volume.” That is, if the tank is perfectly tight, the pressure above the line A, in the tank, will gradually become less as the gasoline is used and when its level is at the line B, where the volume is twice the original amount, the pressure will be one-half what it was originally, and will still be sufficient to force the gasoline through the tubes to the lamps. It is evident that once the tank is charged and the air pressure applied it will require no further attention until a considerable part of the gasoline is consumed. If at[273] any time the pressure in the tank becomes too low to feed the lamps, a few strokes of the pump will raise it to the required amount.

While the single tank does the required work, its use is not perfect because the pressure is constantly varying. If a lamp is set to burn at a definite pressure, any decrease in the gasoline supply due to falling pressure will change the amount of light given by the lamp; while the variation in the pressure of the single supply tank is not great, a more perfect effect is attained in the double type of tank as that of Fig. 189.

The object attained in the use of two tanks differs with different manufacturers. The tank shown in Fig. 183, being intended to maintain a constant pressure on the gasoline, is quite different from those described in Fig. 197 in use with the central-generator system of lighting, to be described later. In Fig. 189 tank No. 1 is for air supply alone and tank No. 2 is the storage tank for gasoline. Between the two tanks is a pressure-regulating valve 6-7, which keeps a constant pressure on tank No. 2 so long as the air pressure of the tank No. 1 is equal or greater than the other. The gasoline in tank No. 2 will therefore be always under the same pressure and when the lamps are once burning the gasoline supply to each lamp will be a constant amount.

Tank No. 2 is separated by the head 13 into two compartments, marked 18 and 19. The connection between the two compartments is made by the valve 15 and the connection 16. The gasoline supply for the lighting system is taken from the lower chamber at the valve marked 17.

It is possible to refill this tank with gasoline while the system is working. To accomplish this, the air supply is cut off from tank No. 1, by closing valve 9 and the valve 15 is closed to retain the pressure on the lower chamber of tank No. 2. The screw-plug is then taken from the tube 12 and the tank refilled. The screw-plug is then returned to its place, the valves 9 and 15 are again opened and the regulating valve immediately restores the desired pressure.

The amount of pressure required on the system will depend on the height to which the gasoline is carried within the building. The pressure is generally 1 pound to each foot in height and to do the best work the pressure must be constant.

[274]

These plants may serve as a fuel supply for gasoline stove as indicated at R or any other source of domestic heating. The usual gravity supply tank is replaced by the hollow wire through which is the gasoline from the tank in the basement.

Mantle Gas Lamps.

—Mantle lamps that are intended for using city gas are much the same in construction as those using the cold-process gasoline gas; the styles of mechanism differ somewhat with manufacturers but all lamps of this kind possess the essential features that are common to all. Either of these gases may be used with open-flame burners, such as Fig. 193, but since the introduction of mantle lamps, the open-flame burners are rarely used for household illumination.

In the incandescent-mantle lamp, the light is produced by heating to incandescence a filmy mantle of highly refractory material. The higher the temperature to which the mantle of a lamp is raised, the greater is the quantity of light produced. The office of the burner is to produce a uniform heat throughout the mantle with the use of the least amount of gas. As ordinarily furnished from the mains, coal gas or gasoline gas is too rich in carbon to be used in mantle lamps without dilution. When gas is burned in a mantle lamp, it must contain sufficient oxygen—which is supplied by the air—to combine completely with the contained carbon and reduce it to carbon dioxide. If insufficient air is supplied, the lamp will smoke and the mantle will soon be filled with soot.

In the use of the various gases—made from coal, gasoline, kerosene, alcohol, etc.—as a fuel for the production of either heat or light, the form of the burner in which the gas is consumed is the most important factor of the system. Without burners in which to generate a satisfactory supply of heat for the desired purposes, mantle gas lamps would never have come into common use. An understanding of the mechanism of the burners of a system is of first importance because of the possibility of the failure of the entire plant through an improper adjustment of the lamps.

If complete combustion of the gas is attained in the burner, the greatest amount of heat will be evolved and the residue [275]will be an odorless gas, carbon dioxide (CO2). If the gas is not completely burned the odor of the gas is noticeable in the air. Incomplete combustion may be caused by an insufficient air supply, which causes a smoky flame; or if a larger flame is used than the burner is designed to carry, some of the gas will escape unburned. In either case the greatest amount of heat is not developed by the burner.

In most burners, whether for heating or lighting—in which gas, gasoline or alcohol is used as a fuel—the principle of operation is that of the Bunsen tube. One noticeable exception to this rule is the burners used with the central-generating systems where the Bunsen tube is a part of the generator.

The gas generated from any hydrocarbon will burn completely, only after being mixed with air or other incombustible gas, in proportions such as will completely oxidize the carbon contained in the fuel.

In Fig. 190 the familiar laboratory Bunsen burner affords an excellent illustration of the Bunsen principle which forms a part of all burners using gas as a fuel. The gas from the supply pipe issues from a small opening A into a tube B and by the force of its velocity the entering gas carries into the tube above it a quantity of air that may be regulated by the size of the opening. If the gas is burned without being first mixed with air, the flame will be dull and smoky but if air is admitted to mix with the gas, an entirely different flame is produced, the characteristic shape of which is shown in the figure.

Fig. 190.—Cross-section of Bunsen burner showing characteristic Bunsen flame.

The upper part of the flame C is known as the reducing flame; it is blue in color and intensely hot. The portion D is the oxidizing flame; it is pale blue, sometimes light green in color. The lower part E is the gas before it begins to burn. When burning in air, the Bunsen flame gives scarcely any light, all of the energy being expended in heat. In the gas stove where the burners are made up of a great number of small jets, it will be seen that each jet shows the characteristic features of the Bunsen flame.

The incandescent-mantle gaslight takes advantage of the heat[276] generated by the Bunsen flame and produces an incandescent light that has revolutionized gas lighting. The flame of the Bunsen tube is burned inside a mantle which is rendered incandescent by the heat.

The incandescent mantle was invented by Dr. Auer von Welsbach and was known for a long time as the Welsbach light; but improvements in the process of making the mantles, brought other lamps of the same type on the market, when it became known as the mantle lamp. The first serviceable mantles were made in 1891 and from that time there has been a steady development in the gas-lighting industry.

The original mantles were made of knitted cotton yarn, impregnated with rare earths and are still so made; but the most durable mantles are now constructed from ramie or china grass. After being knitted, the mantles are impregnated with thorium nitrate, with the addition of a small quantity of cerium nitrate, and occasionally other nitrates. The mantles are then shaped and mounted; the fiber is burned out and the mantles are dipped in collodion to give them stability for transportation. When placed in the lamp for use, the collodion is first burned off and the remaining oxide of thorium forms the incandescent mantle. One style of mantle is now being made in which the fiber is not burned out until it is placed in the lamp. They are commonly used with gasoline lamps and give very good results.

Fig. 191.—Gas lamp with upright mantle.

The first incandescent-mantle gas lamps to be used were of the upright type, such as is shown in Fig. 191, and for a long time they were the only mantle lamps in use. While the upright mantle was a great improvement over the open-flame gas jet, the lamp was not satisfactory because of the shadows cast by the fixture and from the fact that a large amount of the light was lost by being directed upward from the incandescent mantle.

With the development of the inverted type, the mantle lamp was greatly improved. In the use of lamps of any kind, the desired position of the illumination is that in which the light is directed downward. In the inverted type of mantle lamp this feature is accomplished and adds materially to the efficiency of[277] the light, because the rays are sent in the direction of greatest service. The upright mantle lamps are still sold but by far the greater number offered for sale are of the inverted type.

The essential features of all gas lamps used under these conditions are shown in Fig. 192, which represents the common bracket type of lamp. The gas-cock C, connects the lamp with the gas supply G. The gas escapes into the Bunsen tube, through an opening in the tip P, which is so constructed that the amount of gas may be varied to suit the required conditions. The brass screw nut N may be raised or lowered and thus increase or diminish the amount of escaping gas by reason of the position of the pin P. If the nut is screwed completely down the pin closes the opening and the gas is entirely shut off. When the lamp is put in place, the burner is adjusted to admit the proper amount of gas and so long as the quality of the gas remains the same, no further adjustment will be necessary. Any change to a richer or poorer gas will, however, require an adjustment of the burner to suit the mantle. The amount of gas admitted is only that which will produce complete combustion in the mantle when combined with the required amount of air. Each burner must, therefore, be designed for the mantle in use.

Fig. 192.—Mantle gas lamp showing details of Bunsen tube.

As the gas leaves the opening above the pin P, it enters the mixing chamber of the Bunsen tube and air is drawn at the openings A-A. The mixture of the gas and air is accomplished in the tube leading to the mantle M, where it is burned. In all lamps of this kind, there is a wire screen placed relatively as S, the object of which is to prevent the mixture in the tube from exploding—in case of low pressure—and thus cause the gas to ignite and burn at the point of entrance to the tube.

At any time the pressure is insufficient to send a steady flow of gas into the tube, the flame may “flash back” and ignite the gas at the point of entrance where it will continue to burn. If,[278] however, the screen is interposed between the gas supply and the burner, the flame of explosion will not pass the screen.

In lighting the lamp, the gas is turned on and a lighted match is held under the mantle, the explosive mixture of gas and air fills the mantle and escapes into the globe, in which it is usually inclosed. As soon as ignition takes place the gas outside the mantle explodes with the effect that is startling but not necessarily dangerous. The escaping gas continues to burn and heats the mantle to incandescence.

The amount of escaping gas is regulated by turning the gas-cock to produce the greatest brilliance with the least flame outside the mantle. When used for household illumination, the intensity of the light is such as to be objectionable, when used directly; but when surrounded by an opal glass globe to diffuse the light, this is a highly satisfactory and economical means of lighting.

Open-flame Gas Burners.

—Gas jets of the open-flame type continue to be used to some extent but the more efficient mantle lamp has very largely supplanted lights of this kind. In the past, these gas lights were made in a great many styles and were known under a variety of trade names—the fish-tail burner, the bats-wing burner and the Argand burner—and were at times very generally used for gas lighting.

Fig. 193.—Swing-bracket gas lamp with open-flame burner.

The common gas jet is illustrated in Fig. 193. The figure shows a bracket fixture which is generally fastened to a pipe in the wall. A swing-joint at A permits the flame F to be moved into different positions. The annular opening A permits the gas to pass to the jet in any position to which the light is moved. The gas-cock C is a cone-shaped plug, which has been ground to perfectly fit its socket. It should move with perfect freedom, and yet prevent the escape of the gas. A slotted screw N permits the joint to be readjusted, should the plug become loose in the socket.

The gas-tips T are made of a number of different kinds of[279] materials and are commonly termed lava-tips but tips for gas and gasoline are frequently made of metal. The bottom of the tip is cone-shaped, which permits it to be forced into place in the end of the tube with a pair of pliers. In size the tips are graded by the amount of gas which they will allow to escape in cubic feet per hour. For example—a 4-foot tip will use approximately 4 cubic feet of gas per hour. They are made in a number of sizes to suit the varying requirements.

The Inverted-mantle Gasoline Lamp.

—The inverted-mantle gasoline-gas lamp shown in Fig. 194, furnishes a good example of mechanism and principle of operation, when used with the hollow-wire system. This is the bracket style of lamp but the same mechanism is used in other forms of fixtures. Lamps of similar construction are suspended from the ceiling, either singly or in clusters; they are also used in portable form.

Fig. 194.—Sectional view of hollow-wire mantle gasoline lamp.

In Fig. 194 the lamp consists of a bracket H, which is secured to the wall and through the stem of which the gasoline is conducted to the generator by the pipe W. The arrows show the course of the gasoline and its vapor as it passes through the lamp. On entering the generator the gasoline first passes, the percolation, through an asbestos wick B, the object of which is to prevent the vapor pressure from acting directly on the gasoline in the supply tube. The gasoline passes through the wick B, largely by capillary action, as it must enter the generator against a pressure greater than that afforded by the pressure tank. The[280] vaporization of the gasoline takes place in the tube above the mantle T, from the flame of which it receives the necessary heat.

In lighting the lamp an asbestos torch saturated with alcohol is ignited and hung on the frame, so that the flame may heat the generating casting N. This process usually requires less than a minute, generally about 40 or 50 seconds. The torch supplies heat sufficient to generate the vapor for lighting the lamp, but as soon as lighted the heat from the glowing mantle keeps the generator at the required temperature for continuous supply of vapor.

When the generator is sufficiently heated by the generating torch, the needle valve N is opened by pulling the chain P. This allows the gasoline vapor from the generating tube to escape at G into the induction tube R. As the vapor enters the induction tube at a high velocity, it carries with it the atmospheric air in quantity sufficient to render it completely combustible. The opening G and the tube together form a Bunsen burner. The lamp is so proportioned as to give a mixture of gasoline vapor and air that will produce complete combustion in the mantle T. The portion of the burner Z, through which the gas enters the mantle, is a brass tip, filled with a fluted strip of German silver, so arranged that the gas on entering the mantle will be uniformly distributed and that the heat generated will render the entire mantle uniformly brilliant.

One feature of the lamp that requires special attention is the opening G, through which the vapor from the generator is discharged into the induction tube. This is a very small opening and occasionally becomes stopped or partly closed. When this occurs the lamp fails to receive the necessary amount of gas, and the light is unsatisfactory. In this lamp, the cleaning needle Q is provided for removing the stoppage. The needle is simply screwed into the opening and forces out the obstruction; when it is withdrawn, the opening is left free. A more convenient device for accomplishing the same purpose is described in the portable lamp, Figs. 195 and 196.

Portable Gasoline Lamps.

—The portable form of desk and reading lamps for the use of gasoline is made in a great variety of styles. They are sometimes constructed to feed by gravity, but by far the greater number are operated by the pressure[281] method. The portable lamp must be a complete gas plant, with storage tank for the gasoline, pipe system for conducting the gasoline to the lamp, generator and burner. To give satisfactory results, the lamp must be capable of being lighted with the least degree of trouble and operated with the least amount of care. The immense number of lamps of this kind that are sold shows that they meet all of these requirements and have proven satisfactory in operation. Their greatest attractiveness is their capability of giving a very large amount of light at relatively low cost.

Fig. 195 illustrates a portable gasoline lamp in which a convenient and efficient form of generating mechanism is combined with an attractively proportioned exterior. The lamp works on the principle of the hollow-wire system, the base serving as a storage and pressure tank, the frame of the lamp acting as the tube for supplying the lamp with gasoline, and the canopy containing the generating mechanism.

Fig. 195.—Portable gasoline mantle lamp.

The tank in the base is filled with gasoline at the opening E, which is made air-tight by a screw-plug. The plug also contains an attachment piece for the air pump, which furnishes the pressure to the gasoline. The hollow standard reaches to the bottom of the tank and through it the gasoline is forced to the point marked A, where the gasoline enters the generating mechanism. This part of the lamp, which is entirely concealed by the lamp canopy, is shown in detail in Fig. 196. The reference letters in Fig. 195 apply to the same parts in the detail drawing.

The gasoline enters an asbestos-packed tube F at the point A, and after percolating through the tube, reaches the regulating valve at the point G. The hand-wheel B opens and closes the valve, and thus controls the entrance of the gasoline to the generating tube H, where it is converted into the vapor. The vapor now needs only the addition of air to make it the desired gas for illuminating the mantle.

The vapor from the generating tube escapes at the small hole K, located directly under the mixing chamber M. The supply of air is received through the tube C, provided with a regulator,[282] which is readily accessible from the outside of the lamp. The mixture of gasoline vapor and air is accomplished as in the other lamps described, through the Bunsen tube N. In this case, the Bunsen tube is extended and increased in size to produce a mixing chamber of considerable volume. The mantle is attached to the tip O. The tip, like the one already described, is made of German silver and constructed to produce a flame that will entirely fill the mantle.

This lamp is provided with a special means of keeping the opening K free from accumulations. The opening K, through which the gasoline vapor escapes from the generator, is very small and a slight stoppage will materially interfere with the flow of the vapor and thus impair the illuminating effect of the light. A lever D operates an eccentric which engages the piece P, to which is attached a pin that readily enters an opening K, when the lever is turned. Any accumulation which may lodge in the opening is instantly removed and the needle returned to its place by a turn of the lever D.

Fig. 196.—Sectional view of the generator for the American hollow-wire gasoline lamp.

Central-generator Plants.

—The central-generator or tube system of lighting with gasoline, differs from the other methods described, in the manner of generating and distributing the supply of gas to the lamps. In the hollow-wire system each lamp generates its own gas supply. With the central-generator system the gas for all of the lamps is generated and properly mixed with air in a central generator, and the finished gas distributed through tubes to the different burners and there burned in incandescent mantles. The gas as it leaves the generator[283] requires no further mixing with air and therefore the burners are not of the Bunsen type.

Central-generator gas machines are made in a number of different forms by different manufacturers, all of which are intended to perform the same work but differ in the mechanism employed. The machines are simple in construction and as in the hollow-wire system are capable of using lower grades of gasoline than can be used with the cold-process plants. The gas from a central generator may be used for all purposes for which gasoline gas is employed, either for lighting or heating. One difficulty in the use of the machine is the lack of flexibility when required for only a few lamps or varying number of lights. Although these plants are sometimes used for lighting and heating dwellings, their use is limited, for the reason that variation of the number of lights requires the generator to be regulated to suit the change in the gas supply. The plants cannot be conveniently cut down to one light. Their most general use is that of lighting churches, stores, halls, auditoriums, etc., where a variable amount of light is not demanded. Plants of this character are quite generally used for street lighting and for other outside illumination.

An efficient and simple plant of the central-generator type is shown in Fig. 197. The supply of gasoline is stored in a tank similar to that used with the hollow-wire system and placed in any convenient location. The gasoline is conducted to the generator G, through a hollow wire marked W. The generator is inclosed in a sheet-iron box, which is located at any convenient place in the building. From the generator the gas is conducted through the tube to the lamps L.

In Fig. 198 is shown a diagram of the generator, cut through the middle lengthwise, in which all of the working parts are shown in their relative positions. The reference figures designate the same parts of the generator in Figs. 197 and 198.

In the process of generation the tank is filled with gasoline and pressure applied with the air pump. The tanks described in Fig. 189 might be used to advantage with this plant but the one shown in Fig. 197 is so constructed that the larger tank is used for storage of gasoline. The gasoline is pumped directly into the smaller tank which alone is kept under pressure. The[284] pump P is enclosed in the large tank; at any time it is desired to replenish the supply of gasoline, it is only necessary to open the valve V and pump the necessary supply into the small tank. This transfer may be done at any time without danger from escaping gasoline vapor.

Fig. 197.—Diagram of central-generator tube system of gasoline lighting.

The process of generating the gas is best understood by reference to Fig. 198, which shows the internal construction of the generator. The liquid gasoline is admitted at the bottom through the small pipe W, and then enters the space 4, where it is vaporized. The initial flow of gas is generated by heating the generator with an alcohol flame from the iron cup 1, which surrounds the generator. When the generator is heated the gasoline admitted to the generator is immediately vaporized; when, by turning the handle 6, the needle valve 5 opens a small[285] orifice through which the heated gasoline vapor escapes into the tube 7, above.

The blast of vapor issuing from the orifice carries with it air of sufficient volume to render the gasoline vapor an explosive mixture that when burned in the mantle will be reduced to CO2 gas.

When the initial heating by the alcohol flame is exhausted, sufficient gas has been generated so that part of it may be used as a sub-flame in the gas burner 9, to keep the generator heated. The gas is conducted to the burner from the main tube 11, through the pipe 12-14, as indicated by the arrows. The burner 9 surrounds the generator and the size of the flame is regulated by the valve 15, which is opened an amount sufficient to admit the necessary gas to the burner.

To start the generator, the cup 1 is filled with alcohol and ignited. The needle valve 2 is now opened by turning the hand-wheel 3, admitting gasoline into the generator chamber 4, where the vaporization of the gasoline takes place. The flame from the burning alcohol will heat the generator in about a minute. When the generator is hot, the needle valve 5 is opened slightly, by turning the lever 6, and the gasoline vapor under high pressure blows into the tube 7. As the gasoline vapor is blown into the tube 7, air is drawn in through the opening 8, as indicated by the arrows. The generator is practically a large Bunsen tube from which the mixture of gasoline vapor and air is conducted to the burners by a connecting pipe.

Fig. 198.—Cross-section of the generator for the tube system of gasoline lighting.

Gas machines operated on this principle are made to accommodate a definite number of lamps. After the lamps are lighted, the amount of gas is regulated to suit the number in use. If at any time it is desired to reduce the number of lamps in operation,[286] the gas supply must be regulated to suit the lights left burning.

As an illustration, suppose that a plant of ten lamps had been burning and that it was desired to reduce the number to six; four of the lamps are extinguished by turning the levers C, which control the gas-cocks. The generator which had been supplying sufficient gas for ten lights will continue to produce the same amount until the lever 6 is turned to reduce the supply of gasoline to the required amount for six lamps. This is done by gradually closing the valve 5 until the lamps again burn brightly.

In small plants the least number of lamps that will work satisfactorily at one time is three. Automatic regulators are made for plants of considerable size but do not satisfactorily control the gas when the lamps are reduced below three in number. The gas from these plants may readily be used in kitchen ranges, water heaters and other domestic purposes. Individual plants for operating ranges in restaurants and hotels are in common use. The plants are subject to minor derangements that require correcting as they occur, but as soon as the mechanism and characteristic properties of the plant are known, the correction of any difficulty that may present itself is easily accomplished.

Fig. 199.—Gas lamp for use with the central-generator or tube system of gasoline lighting.

Central-generator Gas Lamps.

—Fig. 199 shows the general construction and arrangement of the parts of the inverted-mantle lamp used with the central-generator system. In outward appearance the lamp is much like any other inverted-mantle gas lamp, but in arrangement of parts it is markedly different. The gas-cock C is larger than that used with the ordinary fixture, because the opening O must carry a larger volume of gas than that for supplying gas to lamps using the Bunsen tube. In the use of lamps with the Bunsen tube, the gas from the mains is mixed with approximately twenty times its volume of air;[287] with a lamp like that of Fig. 199, where the mixture has already been made in the generator, the conducting tubes and the gas-cock must be relatively very large.

The screen S, which corresponds to the screen S in Fig. 192, is quite as necessary as in the other lamp. It not only assures a uniform distribution of the gas in the tube but it prevents the mantle from being broken when the burner is lighted. If this screen is punctured, the explosion which takes place when the burner is lighted will be sufficient to blow out the bottom of the mantle. The burner tip T is practically the same as that used with other mantle lamps.

Boulevard Lamps.

—Gasoline lamps for outside illumination may be constructed to operate with any of the systems described, but the hollow-wire and the generator systems are most conveniently used, because each post may be arranged as an independent plant. For illuminating private grounds or public thoroughfares, lamps such as are illustrated in Figs. 200 and 201 are very generally used.

The lamp shown in Fig. 200 is of the central generator type in which the storage tank and generator mechanism are located in the base of the post. These lamps are also sometimes constructed with a time attachment in the base of the post, arranged with a clock mechanism so that the light may be automatically extinguished at any desired time.

Fig. 200.—Boulevard lamp with generator in the base of the lamp post.
Fig. 201.—Boulevard lamp operated by the hollow-wire method of lighting.

In Fig. 201 the lamp is of the hollow-wire type and as in the case of the other, the supply tank is in the base of the post. With this system it would be possible to supply several lamps from a common supply tank, provided the hollow wire was protected against damage. The lamps arranged to work on either system,[288] require the same amount of attention and are subject to the same derangements as those for inside service.

Burners for gasoline stoves

are made in a great variety of forms, each having some special points of excellence that are used to recommend the sale of the stove. The most essential feature of a gasoline stove is the burner, since on its successful performance will depend the satisfaction given by the stove. Many self-generating burners have been devised which have met with a great deal of favor, but the type of burner most widely used and the first to be devised for the purpose is the generating burner similar in principle to the generating gasoline lamp.

The burner is first heated from an outside source, in order to generate sufficient gas to start the flame, after which the heat from the burner will develop the gas supply. With gasoline stoves of this kind, the supply tank is elevated, in order that the force of gravity may give sufficient pressure to send the gasoline into the generator while the flame is burning. In the hollow-wire system the same type of burner is used, but the gasoline is forced into the burner by the pressure in the tank.

Fig. 202.—Sectional view of the generator and burner of a gasoline stove.

In Fig. 202 is shown a sectional view of the burner as it appears in the stove. The supply tank, or hollow wire from the pressure tank, sends the gasoline into the tube A at the bottom of the stove, to which several burners may be attached. The tube B, through which the gasoline percolates on its way to the generator, is filled with moderately coarse sand, or other material that is intended to prevent the gasoline from being forced out of the pipe by the pressure that is developed in the generator. The[289] pieces C-C are perforated metal plugs that prevent the escape of the particles of which B is composed.

The generator is a brass casting D-D which is firmly screwed to the top of the tube B. A needle-valve E governs the discharge of the gasoline vapor at G, where the vapor enters the tube H, as indicated at K-K. The gasoline vapor enters the open Bunsen tube H, and with it is carried the air necessary to produce the required gas for complete combustion. The piece N is the generating cup in which is burned the generating fluid—either gasoline or alcohol. The gasoline from the pipe A percolates through the material in B and flows into the generator. The needle-valve being closed, the space D-D fills with gasoline.

To light the burner, the hand-wheel J is turned, opening the needle-valve a sufficient length of time to allow the gasoline to fill the cup N with fuel for generating the initial volume of vapor. A still better way is to fill the cup with alcohol, because the burning alcohol does not fill the air with smoke and odors, as in the case of gasoline, when used for generating purposes. The generating material having been ignited and burned out, the generator is hot and filled with vapor. The heated generator vaporizes a portion of the contained gasoline and forms sufficient pressure to force the remaining gasoline back through B into the supply tank. The material of the tube B permits only a slow movement of the gasoline and prevents the possibility of surging in the generator.

The initial supply of vapor being generated, the needle-valve may be opened and the gas lighted above the burner I-I, where it should burn in little jets at each opening with the characteristic Bunsen flame. It sometimes happens that the generator is not heated sufficiently, by the generating flame, to vaporize the necessary gasoline for starting the burner; in this case liquid gasoline will be forced from the opening G, and the burner will flare up intermittently in a red smoky flame. When this occurs the burners must be regenerated.

Gasoline Sad Irons.

—The use of gaseous or liquid fuel is always attended by an element of danger, because of the possibility of accidental explosion. The use of gasoline, the most highly volatile of all liquid fuels, has, however, come to be very generally used as a source of heat for domestic purposes. The[290] danger of accident in the use of gasoline as a fuel for heating sad irons is largely due to ignorance of the involved mechanism or carelessness in manipulation. A knowledge of the principle included in their operation, together with an observance of the possible cause of accident, will reduce the element of danger to a negligible quantity.

The use of gasoline sad irons has come into favor because of their convenience and economy in operation. These irons, in common with the use of gasoline in its other applications of heating and lighting, are made in a great many forms but the principle of operation is confined to two types.

Fig. 203.—Gasoline flat-iron operated by a heated fuel tank.
Fig. 204.—Gasoline flat-iron showing the position of the cover while initial charge of gas is being generated.

First, those in which the gasoline is forced into the generator by the vapor pressure, from the heated supply tank; and second those in which the pressure is caused by pumping air into the supply tank after the manner of the hollow-wire system of lighting.

The first type of iron is illustrated in Fig. 203. The same iron is shown in Fig. 204, with the top in position for generating vapor pressure necessary to start the burner. The body of the iron A is a hollow casting, designed to receive the generator and burner in such position that the bottom portion of the iron may be uniformly heated. The generator and burner are shown in detail in Fig. 205, in which a sectional view is given of the parts, cut across lengthwise of the iron.

In starting the burner for use, the tank is first filled—not quite full—of strained gasoline. The precaution of straining the gasoline[291] should be taken, to prevent putting into the tank anything that will possibly choke the needle-valve. Alcohol is used for generating the vapor supply, because the flame does not black the iron and fill the room with smoke as in the case when gasoline is used for the purpose. When the alcohol is ignited, the cover is placed in position as shown in Fig. 204, so that the flame may heat not only the generator but also the tank. The object of heating the tank is that the heated gasoline may furnish pressure with which to force the gasoline into the generator. When the alcohol used for generating is almost burned out, the valve F is slightly opened and the burner lighted.

Fig. 205.—Sectional view of gasoline flat-iron generator and burner.

As shown in Fig. 205, the generator G is a brass tube, inclosing the valve-stem G, which terminates in the needle-valve V. This valve regulates the supply of gas admitted to the burner and is operated by the hand-wheel F. When the gasoline in the tank has been heated the necessary amount, the vapor in G is allowed to escape through the valve V. The vapor is discharged into the Bunsen tube, and with it the air is carried in through the openings E, from both sides of the iron. The burner is a brass tube, slotted as shown at H, through which the gas escapes, forming a short flame of large area close to the part of the iron to be heated. The size of the flame is regulated by the hand-wheel F.

The tank is entirely closed, the plug P being provided with a lead washer to insure a tight joint. The plug is further provided with a soft metal center which acts as a “safety-plug” in case of[292] overheating. Should the iron at any time become too hot, the soft metal center will melt and the released pressure in the tank will put out the burner flame. The soft metal center may be renewed with a drop of solder. In case the safety-plug at any time is melted, the hot gasoline will spurt from the opening and immediately vaporize. This of course would, in a short time, produce an explosive atmosphere which if ignited would be dangerous. In case of accident the iron should be carried to the open air and the flame smothered with a cloth.

Alcohol Sad Irons.

—Irons of the same style are also made in which alcohol is used as a fuel. The alcohol irons differ in construction from those using gasoline only in the amount of air that is mixed with the vapor. In general appearance the two styles look very much alike, but in the alcohol iron one of the intakes E is entirely closed and the other opening is partially closed.

Fig. 206.—Gasoline flat-iron operated by an air-pressure fuel tank.

The operation of these irons is identical to those using gasoline, but they are preferred by those who fear the use of that fuel. In reality there is little difference in the danger attending the use of the two liquids. It is only fair to say, however, that the use of any highly volatile fuel is attended with some danger when used carelessly, but with a reasonable amount of care and a knowledge of the mechanism of the machine in use the danger is of minor consequence.

In Fig. 206 is illustrated another style of gasoline sad iron, the working principle of which is the same as those already described but the supply tank is not heated to give pressure to the gasoline in the tank. In this iron the tank is located at one side of the iron and pressure is applied with an air pump as in the hollow-wire system of lighting. The burner is generated after the manner of the others and operated in exactly the same manner. The chief difference is that the possibility of excessive pressure through overheating is eliminated.

[293]

Alcohol Table Stoves.

—In the United States the use of alcohol as a fuel has never been extensively employed because of the duty imposed on its manufacture by the Federal Government. In 1896 this duty was removed from denatured alcohol and the cost was sufficiently reduced to permit a great extension in its use as a fuel.

Fig. 207.—Alcohol vapor stove.

Denatured alcohol is any alcohol to which has been added any of the list of prescribed volatile fluids that will render the alcohol unfit for use in beverages and not materially change its heating value. Denatured alcohol is sold at a price that will permit its use in small flat-irons, table stoves and other forms of burners where small amounts of heat are generated for convenience. At the price of denatured alcohol as generally sold, it cannot compete with gasoline and kerosene as a fuel.

In Fig. 207 is shown a convenient and inexpensive form of table stove, in which the vapor of alcohol is burned in practically the same manner as the vapor of gasoline in the burners already described. The supply of alcohol is stored in a tank A, and fed by gravity to the burner B, the flame from which resembles that of the ordinary gasoline burner.

The generator G with the other essential parts are shown in detail in Fig. 208. The reference letters indicate the same parts in the detail drawing as in Fig. 207.

Fig. 208.—Sectional view of the generator and burner of the alcohol vapor stove.

The alcohol flows from the supply tank through the pipe C to the generator G, which is a brass tube filled with copper wires.[294] The vapor for starting the burner is generated by opening the valve V and allowing a small amount of alcohol to flow through the orifice C into the pan P directly below the generator. The valve is then closed and the alcohol ignited. When the generating flame has burned out, the valve V is again opened and the vapor which has generated in the tube escapes at the orifice C and enters the Bunsen tube T, (Fig. 207) carrying with it the proper amount of air to produce the Bunsen flame at each of the holes of the burner.

As in the case of the gasoline burners the orifice C sometimes becomes clogged and it is necessary to insert a small wire to clear the opening. With the stove is provided a tool for this purpose. With stoves of this kind, the supply tank must not be tightly closed, because any pressure in the tank would cause it to become dangerous. The alcohol is fed to the generator entirely by gravity. The stopper of the tank contains a small hole at the top which should be kept open to avoid the generation of pressure should the tank become accidentally heated.

Stoves of this kind may be conveniently used for a great variety of household purposes, and when intelligently handled are relatively free from danger.

Danger from Gaseous and Liquid Fuels.

—All combustible gases or vapors, when mixed within definite amounts, are explosive. The violence of the explosion will be in proportion to the volumes of the gas and the condition of confinement.

When gasoline or other volatile fuel is vaporized in a closed room, there is danger of an explosion, should the mixture of the vapor and air reach explosive proportions. It is dangerous to enter a room with a lighted match or open-flame lamp, where gaseous odor is markedly noticeable. In case of danger of this kind the windows and doors should be immediately opened to produce the most rapid ventilation.

In the act of igniting the flame in a gas or vapor stove, the lighter should be made ready before the gas is turned on. Explosions in gas and vapor stoves are usually due to carelessness in igniting the fuel. It should be kept constantly in mind that, if a combustible gas is allowed to escape and mix with air in any space and then ignited, an explosion of more or less violence is sure to occur.

[295]

Gasoline and kerosene are lighter than water and will float on its surface. The flames from these oils are aggravated when water is used in attempting to extinguish them. The burning oil floating on the surface of the water increases the burning surface.

Burning oil must be either removed to a place where danger will not result or the flames must be smothered. In case of a small blaze, the fire may be extinguished with a cloth, preferably of wool, or if circumstances will permit, with ashes sand or earth.

Alcohol dissolves in water and may, therefore, be diluted to a point where it will no longer burn.

ACETYLENE-GAS MACHINES

Acetylene is a gas that is generated when water is absorbed by calcium carbide, after the manner in which carbonic acid gas is evolved when lime slakes with water, but with the liberation of a larger amount of the combustible gas.

Calcium carbide is a product resulting from the union of lime and coke, fused in an electric furnace to form a grayish-brown mass. It is brittle and more or less crystalline in structure and looks much like stone. It will not burn except when heated with oxygen. A cubic foot of the crushed calcium carbide weighs 160 pounds.

Calcium carbide—or carbide as it is ordinarily termed—may be preserved for any length of time if kept sealed from the air, but the ordinary moisture of the atmosphere gradually slakes it and after exposure for a considerable time it changes into slaked lime. The carbide itself has no odor, but in the air it is always attended by the penetrating odor of acetylene, because of the gas liberated by the moisture absorbed from the air.

If protected from moisture, calcium carbide cannot take fire, being like lime in this respect; it is therefore a safe substance to store. It is transported under the same classification as hardware, and will keep indefinitely if properly sealed.

A pound of pure carbide yields 5½ cubic feet of acetylene, but in commercial form, as rated by the National Board of Fire Underwriters, lump carbide is estimated at 4½ cubic feet per pound. In the generation of acetylene, exact weights of carbide[296] and water always enter into combination, i.e., 64 parts of carbide to 34 parts of water, and a definite amount of heat is evolved for each part of carbide consumed.

Uncontrolled, the gas burns with a bright but not brilliant flame and with a great deal of smoke, but when used in a burner suited for its combustion it burns with a clear brilliant flame of a quality approaching sunlight. While carbide is not explosive nor inflammable, it may, if it finds access to water, create a pressure such as to burst its container, and it is not impossible that heat might be generated sufficient to ignite the gas under such conditions. That such condition would often occur is not at all probable. When water is sprinkled upon carbide, in quantity such that it will all be taken up, the resultant slaked lime is left dry and dusty, and occupies more space than the original carbide. When more than enough water is employed, the remaining mixture of lime and water is whitewash.

Chemically considered, acetylene is C2H2; it is composed of carbon and hydrogen and belongs to a class of compounds known as hydrocarbons, represented in nature by petroleum, natural gas, etc. It is composed of 92.3 per cent. carbon and 7.7 per cent. of hydrogen, both combustible gases. It is a non-poisonous, colorless gas, with a persistent and penetrating odor. Its presence in the air, to the extent of 1 part in 1000 is distinctly perceptible. When burning brightly in a jet, there is no perceptible odor. When completely burned it requires for its combustion 2½ times its volume of oxygen.

All combustible gases, when mixed with air and ignited, produce more or less violent explosions. Acetylene is no exception to the rule, and when allowed to escape into any enclosed space it will quickly produce a violently explosive mixture, so that it is always dangerous to enter a room or basement with a lamp or flame of any kind where the odor of gas is perceptible. This is quite true with a combustible gas of any kind, but with acetylene all mixtures from 3 to 30 per cent. are capable of being exploded with greater or less violence.

The kindling point of acetylene is lower than coal gas or gasoline gas. To ignite either of the latter gases, a flame is necessary to start the combustion, but a spark or a glowing cigar is sufficient to ignite acetylene. It should therefore be borne in[297] mind that acetylene is not only explosive when mixed with air but that it is very easy to ignite. Under ordinary pressures pure acetylene is not explosive, but at pressure above 15 pounds to the square inch explosions sometimes occur where proper precautions are not observed. At all pressures such as are required for household purposes acetylene is as safe for use as any other gas.

Although acetylene is in danger of exploding when under pressure, it is perfectly safe, when the proper conditions are observed, in tanks for a great many kinds of portable lights.

Where acetylene is used in portable tanks under pressure, advantage is taken of its solubility in acetone. This is a product of the distillation of wood which possesses the property of absorbing acetylene to a remarkable degree. In addition to this property is the more important one of rendering the acetylene non-explosive when under pressure. The tanks for its storage are filled with asbestos or other absorbent material that is saturated with acetone. The acetylene is then forced into the tanks under pressure and is absorbed by the acetone. The safety of this means of storage lies in the degree of perfection to which the tanks are filled with the absorbent material. There must be no space anywhere in the tank where undissolved acetylene can exist. Its freedom from danger under such conditions has been thoroughly demonstrated in its use for railroad and automobile lamps.

The use of acetylene as a fuel for cooking and for the various other purposes of domestic use is successfully accomplished in burners that give the blue flame desired for such purposes. Complete cooking ranges and various other heating and cooking devices are regularly sold by dealers in heating appliances, while water-heaters, hot-plates, chafing-dish heaters, etc., are as much a possibility as with any other of gaseous fuel and in as reasonably an inexpensive way.

Coal gas, containing as it does sufficient carbon monoxide to render it poisonous, will cause death when inhaled for any length of time, but acetylene under the same conditions will have no deleterious effect.

Types of Acetylene Generators.

—There are two general methods of generating acetylene for domestic illuminating and[298] heating purposes: that of adding carbide to water, and that in which the water is mixed with carbide. The two types are illustrated in the diagrams shown in Figs. 209 and 210. The first method, that in which the carbide is dropped into water, is shown in Fig. 209. The tank A is the generator and B is the receiver or gas-holder. The tank A holds a considerable quantity of water and is provided with a container C for holding the supply of carbide. The tank A is connected with the gas-holders by a pipe which extends above the water line in the tank B, where the gas is allowed to collect in the gas-holder G. A charge of carbide, sufficient to fill the holder with gas, is pushed into the tank A by raising the lever H. Immediately the water begins to combine with the carbide and the bubbles of gas pass up through the water and are conducted into the tank B. The holder G is lifted by the gas and its weight furnishes the pressure necessary to force the gas into the pipes, which conduct it to the burners. If this machine were provided with the proper mechanism to feed into the generator a supply of carbide whenever the gas in the holder is exhausted, the machine would represent the modern “carbide to water” generator.

Fig. 209.—Diagram of a carbide-to-water acetylene-gas generator.
Fig. 210.—Diagram of a water-to-carbide acetylene-gas machine.

The “water to carbide” generator is shown diagrammatically in Fig. 210. As in the other figure, A is the generator and B is the gas-holder. A supply of carbide S is placed in the generator and water from a tank C is allowed to drip or spray onto the carbide. The gas collects in the gas-holder as before. This apparatus represents in principle the parts of a machine for generating acetylene by this process. The actual machines are[299] arranged to perform the functions necessary to make the machines automatic in their action.

Whatever the type of the machine, the object is to keep in the holders a sufficient amount of gas with which to supply the demand made on the plant. Machines representing each of the types described are to be obtained, but the greater number of those manufactured are of the “carbide to water” form.

In the formative period of acetylene generators many accidents of serious consequence resulted from imperfect mechanism. Imperfections have been gradually eliminated until the machines which have survived are efficient in action and mechanically free from dangerous eccentricities.

The qualities demanded of a good generator are: There must be no possibility of an explosive mixture in any of the parts; it must insure a cool generation of gas; it must be well-constructed and simple to operate; it should create no pressure above a few ounces; it should be provided with an indicator to show how low the charge of carbide has become in order that it may be recharged in due season, and it must use up the carbide completely.

Because of the fact that the greater number of acetylene-gas machines of today are of the “carbide to water” type, in the description to follow that type of machine is used. They are generally made in two parts, one part containing the generating apparatus and the other acting as gasometer (gas-holder), but some machines are made in which one cell contains both the generator and gasometer.

In Fig. 211 is shown a two-part, gravity-fed machine, in which all of the internal working parts are exposed to view. The tank (a), as in the diagram, is the generator and the tank (b) contains the gasometer marked G. Each tank possesses a number of appliances which are necessary to make the machine automatic in its action. The part C of the generator contains the supply of carbide, broken into small pieces, a portion of which is dropped into the water whenever additional gas is required. The feed mechanism F is controlled by the gasometer bell G, which is buoyed up by the gas it contains. When the supply of gas becomes low, the descending bell carries with it the end of the lever F, which is attached to the feed valve; this motion raises the feed valve and allows some of the carbide[300] to fall into the water. The gas that is immediately generated passes into the gasometer through the pipe P, and as the bell is raised by the accumulating gas the valve V is closed.

The gas as it enters the gasometer passes through a hollow device W, that looks like an inverted T, the lower edge of which is tooth-shaped and extends below the surface of the water. The gas, in passing this irregular surface, is broken up and comes through the water in little bubbles, in order that it may be washed clean of dust. This device also prevents the return of the gas to the generator tank during the process of charging.

Fig. 211.—Sectional view of the Colt acetylene-gas machine.

The gas escapes from the bell through the pipe S to the filter D, where any dust that may have escaped the washing process is removed by a felt filter. It finally leaves the machine by the pipe L, at which point it enters the system through which it is conveyed to the different lighting fixtures.

It will be noticed that the tank (b) is divided into two compartments, the upper portion containing the water in which the gasometer floats. The lower compartment is also partly filled with water which acts as a safety valve to prevent any escape of[301] gas into the room in which the generator is located. The lower end of the pipes P and S are immersed in the water at the bottom chamber of the tank, from which the gas could escape in case too much is generated and finally exit through the vent pipe U to the outside air.

The float A in the tank (a) is a safety device that prevents the introduction of carbide unless the tank contains a full supply of water. The float is a hollow metal cylinder connected by a rod to a hinged cup under the bottom opening of the carbide holder. When the water is withdrawn from the generator, the float falls and the cup shuts off the carbide outlet.

Fig. 212.—Sectional view of a house equipped with acetylene lights and domestic heating apparatus.

The accumulation of lime, from the disintegrated carbide, requires occasional removal from the tank (a); the valve K is provided for this purpose. The lever S is used to stir up the lime which is deposited on the bottom of the tank, that it may be carried out with the discharged water.

Machines of this kind that are safeguarded against leakage of gas or the possibility of accumulated pressure are practically free from danger in the use of acetylene. The accidental leakage of gas from defective pipes and fixtures produce only the element of risk that is assumed with the use of any other form of gas for illuminating purposes.

[302]

Acetylene is distributed through the house in pipes in the same manner as for ordinary illuminating gas. The sizes of the pipes to suit the varying conditions of use are regulated by rules provided by the National Board of Fire Underwriters. These rules state definitely the sizes of pipes required for machines of different capacities. Rules of this kind and others that specify all matters relating to the use of acetylene may be obtained from any fire insurance agent.

The general plan of piping is shown in Fig. 212. The generator G is in this case a “water to carbide” machine and is shown connected to the kitchen range, as well as the pipe system which may be traced to the lamps in the different rooms, to the porch lights and to the boulevard lamp in front of the building.

Fig. 213.—Acetylene gas burner.
Fig. 214.—Electric igniter for acetylene gas burners.
Fig. 215.—Electric igniter for acetylene gas burners.

The type of burner used in acetylene lamps is shown in Fig. 213. The gas issues from two openings to form the jet as it appears in the engraving. These burners are made in sizes to consume ¼, ½, ¾, and 1 foot per hour depending on the amount of light demanded.

Gas Lighters.

—The acetylene gas jets are lighted ordinarily with a match or taper but electric igniters are often used for that purpose. Electric lighters for acetylene lamps are practically the same as those used with ordinary gas lamps but they must be adapted to the type of burner on which they are used. Electric igniters that are intended to be used with lamps placed in inaccessible places are different in construction from those within reach. In Figs. 214 and 215 are illustrated two forms of igniters that are intended to be used on bracket or pendent lamps. They[303] differ in mechanical construction to suit two different conditions. Fig. 214 is an igniter in which is also included the gas-cock. The gas is lighted by pulling a cord or chain attached to the lever L. The movement of this lever turns on the gas and at the same time brings the piece C in contact with the wire A to complete an electric circuit. As the contact between these two pieces is broken, a spark is formed that ignites the gas escaping from the burner at B. On releasing the lever a spring returns the piece C to its original position. The light is extinguished by a second pull of the lever.

Fig. 215 illustrates a style of igniter which may be attached to an ordinary gas-cock. It is attached to the stem of the burner by a clamp D. The gas is turned on by the usual gas-cock and by pulling the chain at the left the jet is lighted. In pulling the chain the arm A is raised and carries with it the arm B. When the arms A and B touch, an electric circuit is formed with a battery and spark coil. When the desired position of the arms is reached, the points separate to form an electric flash which lights the gas.

Fig. 216.—Diagram of electric igniters attached to gas burners.

Fig. 216 illustrates in A the method of installing electric igniters like those described. A battery B and a spark coil S are joined in circuit as shown. The gas pipe acts as one of the wires of the circuit. A battery of four dry cells is commonly used for the purpose. The spark coil is a simple coil of wire wound on a heavy iron core, which serves to intensify the spark when the circuit is broken. In using the igniter, it is only necessary to see that the cells are joined in series with the coil and attached to the insulated part of the igniter. As already explained the action of the igniter is to close the circuit and immediately break the contact at a point where the spark will ignite the gas. On being released the igniter returns to its original position.

In the fixture shown at C is an igniter such as is used in places that cannot be conveniently reached. To light the jet, the circuit[304] is completed by turning the switch at W. As soon as the gas is lighted the switch is again turned to break the igniter-circuit. In this device the current passes through a magnet coil in the igniter which acts to open and close the circuit with the same effect as in the others.

Acetylene Stoves.

—Stoves in which acetylene is used as a fuel are quite similar in construction to those which burn coal gas. The principle of operation is that of mixing the acetylene with air in proper proportion so as to produce complete combustion when burned.


[305]

CHAPTER XIII
ELECTRICITY

The adaptability of electricity to household use for lighting, heating and the generation of power has brought into use a host of mechanical devices that have found a permanent place in every community where electricity may be obtained at a reasonable rate, or where it can be generated to advantage in small plants.

Because of its cleanliness and convenience, electricity is used in preference to other forms of lighting, even though its cost is relatively high. Electric power for household purposes is constantly finding new applications and will continue to increase in favor because its use as compared with hand power is remarkably inexpensive. Small motors adapted to most of the ordinary household uses are made in convenient sizes and sold at prices that are conducive to their greater use. Human energy is far too precious to be expended in household drudgery where mechanical power can be used in its place and often to greater advantage.

Electric heating devices compete favorably with many of the established forms of household heating appliances, the electric flat-iron being a notable example. In all applications where small amounts of heat are required for short periods of time, electricity is used at a cost that permits its use, in competition with other forms of heating.

The remarkable advance that has taken place in electric transmission in the past few years tends to an enormous increase in its use. The constant increase in its use for lighting, heating and power purposes is due in a great measure to the development of efficient electric generating plants from which this energy may be obtained at the least cost. In those communities where[306] hydro-electric generation is possible its field of application is almost without end.

Incandescent Electric Lamps.

—Anything made in the form of an illuminating device, in which the lighting element is rendered incandescent by electricity, may properly be called an incandescent lamp, whether the medium is incandescent gas as in the Moore lamp, an incandescent vapor as the Cooper Hewitt mercury-vapor lamp, or the incandescent filament of carbon or metal such as is universally used for lighting.

From the year 1879, when Mr. Edison announced the perfection of the incandescent electric lamp, until 1903, when for a short period tantalum lamps were used, very little improvement had been made in the carbon-filament lamp. Immediately following the introduction of the tantalum lamp came the tungsten lamp, which because of its wonderfully increased capability for producing light has extended artificial illumination to a degree almost beyond comprehension. The influence of the tungsten lamp has induced a new era of illumination that has affected the entire civilized world. The development of the high-efficiency incandescent lamp has brought about a revolution in electric lighting. Its use is universal and its application is made in every form of electric illumination.

Regardless of the immense number of tungsten lamps in use, the carbon-filament lamp is still employed in great numbers and will probably continue in use for a long time to come. In places where lamps are required for occasional use and for short intervals of time, the carbon filament still finds efficient use. In one form of manufacture the carbon filament is subjected to a metalizing process that materially increases its efficiency. This form, known commercially as the GEM lamp, fills an important place in electric lighting.

Of the rare-metal filament lamps, those using tungsten and tantalum are in general use, but the tungsten lamps give results so much superior in point of economy in current consumed that the future filament lamps will beyond doubt be of that type unless some other material is found that will give better results.

The filaments of the first tungsten lamps were very fragile and were so easily broken that their use was limited, but in a[307] very short time methods were found for producing filaments capable of withstanding general usage and having an average life of 1000 hours of service. These lamps give an efficiency of 1.1 to 1.25 watts per candlepower of light, as will be later more fully explained. This, as compared with the carbon-filament lamps which average 3.1 to 4.5 watts per candlepower, gives a remarkable advantage to the former. The tungsten lamp has a useful life that for cost of light is practically one-third that of the carbon-filament lamp.

The metal tungsten, from which the lamp filament is made, was discovered in 1871. It is not found in the metallic state but occurs as tungstate of iron and manganese and as calcium tungstate. Up to 1906 it was known only in laboratories and on account of its rarity the price was very high. As greater bodies of ore were found and the process of extraction became better known, the price soon dropped to a point permitting its use for lamp filaments in a commercial scale.

Pure tungsten is hard enough to scratch glass. Its fusing point is higher than any other known metal; under ordinary conditions it is almost impossible to melt it and this property gives its value as an incandescent filament. One of the laws that affect the lighting properties of incandescent lamps is: “the higher the temperature of the glowing filament, the greater will be the amount of light furnished for a given amount of current consumed.” The high melting point permits the tungsten filament to be used at a higher temperature than any other known material. Tungsten is not ductile, and in ordinary form cannot be drawn into wire. Because of this fact, the filaments of the first lamps were made by the “paste” process, which consisted of mixing the powdered metal with a binding material, in the form of gums, until the mass acquired a consistency in which it might be squirted through a minute orifice in a diamond dye. The resulting thread was dried, after which it was heated, and finally placed in an atmosphere of gases which attacked the binding material without affecting the metal. When heated by electricity in this condition, the particles of metal fused together to form a filament of tungsten. While the “paste” filaments were never satisfactory in general use, their efficiency as a light-producing[308] agent inspired a greater diligence in the search for a more durable form.

Although tungsten in ordinary condition is not at all ductile, methods were soon found for making tungsten wire and the wire-filament lamps are now those of general use. One process of producing the drawn wire is that of filling a molten mass of a ductile metal with powdered tungsten after which wire is drawn from the mixture in the usual way. The enclosing metal is then removed by chemical means or volatilized by heat.

Of the difficulties encountered in the use of metal-filament lamps that of the low resistance offered by the wire was overcome by using filaments very small in cross-section and of as great length as could be conveniently handled. The long tungsten filament requires a method of support very different from the carbon lamp. The characteristic form of tungsten lamps is shown in Fig. 217, in which the various parts of the lamp are named.

Fig. 217.—An Edison Mazda lamp and its parts.

The filament of an incandescent lamp is heated because of the current which passes through it. The electric pressure furnished by the voltage, forces current through the filament in as great an amount as the resistance will permit. A 16-candlepower carbon lamp attached to a 110-volt circuit requires practically ½ ampere of current to render the filament incandescent; the filament resistance must, therefore, allow the passage of ½ ampere. With a given size of filament, its length must be such as will produce the desired resistance. A greater length of this filament would give more resistance and a correspondingly less amount of current would give a dim light because of its lower temperature. Likewise, a shorter filament would allow more current to pass and a brighter light would result. When the size and length of filament is once found that will permit the right amount of current to pass, if the voltage is kept constant, the filaments will always[309] burn with the same brightness. This is in accordance with Ohm’s law which as stated in a formula is

E = RC

that is E, the electromotive force in volts, is always equal to the product of the resistance R, in ohms, and the current C, in amperes.

In the incandescent lamp, if the electromotive force is 110 volts and the current is ½ ampere, the resistance will be 220 ohms and as expressed by the law

110 = 220 × 0.5

From this it is seen that any change in the voltage will produce a corresponding change in the current to keep an equality in the equation. If the voltage increases, the current also increases and the lamp burns brighter. Should the voltage decrease the current will decrease and the lamp will burn dim. This dimming effect is noticeable in any lighting system whenever there occurs a change in voltage.

The quantity of electricity used up in such a lamp is expressed in watts, which is the product of the volts and amperes of the circuit. In the lamp described, the product of the voltage (110) by the amount of passing current (½ ampere) is 55 watts. With the above conditions the 16 candlepower of light will require 3.43 watts in the production of each candlepower. The best performance of carbon-filament lamps give a candlepower for each 3.1 watts of energy.

The filament of the tungsten lamp must offer a resistance sufficient to prevent only enough current to pass as will raise its temperature to a point giving the greatest permissible amount of light, and yet not destroy the wire. The high fusing point and the low specific heat of tungsten permits the filament to be heated to a higher temperature than the carbon filament and with a less amount of electric energy. These are the properties that give to the tungsten lamp its value over the carbon lamp.

The exact advantage of the tungsten lamp has been investigated with great care and its behavior under general working conditions is definitely known. In light-giving properties where the carbon-filament lamp requires 3.1 watts to produce a candlepower[310] of light, in the tungsten filament only 1.1 watts are necessary to cause the same effect. The tungsten lamp therefore gives almost three times as much light as the carbon lamp for the same energy expended. The manufacturers aim to make lamps that give the greatest efficiency for a definite number of hours of service. It has been agreed that 1000 working hours shall be the life of the lamps and in that period the filament should give its greatest amount of light for the energy consumed.

The Mazda Lamp.

—The trade name for the lamp giving the greatest efficiency is Mazda. The term is taken as a symbol of efficiency in electric incandescent lighting. At present the Mazda is the tungsten-filament lamp, but should there be found some other more efficient means of lighting, which can take its place to greater advantage, that will become the Mazda lamp.

Candlepower.

—The incandescent lamps are usually rated in light-giving properties by their value in horizontal candlepower. This represents the mean value of the light of the lamp which comes from a horizontal plane passing through the center of illumination and perpendicular to the long axis of the lamp. Candlepower in this connection originally referred to the English standard candle which is made of spermaceti. The standard candle is 0.9 inch in diameter at the base, 0.8 inch in diameter at the top and 10 inches long. It burns 120 grains of spermaceti and wick per hour. This candle is not satisfactory as a standard because of the variable conditions that must surround its use. The American or International standard is equal to 1.11 Hefner candles. The Hefner candle (which is the standard in continental Europe and South American countries) is produced by a lamp burning amylacetate. This lamp consists of a reservoir and wick of standard dimensions which gives a constant quantity of light. The light from this lamp has proven much more satisfactory as a means of measurement of light than the English standard and therefore its use has been very generally adopted.

The light given out by an incandescent lamp is not the same in all directions. In making comparisons it is necessary to define the position from which the light of the lamps is taken. The horizontal candlepower affords a fairly exact means of comparing lamps which have the same shape of filament, but for different kinds of lamps it does not give a true comparison. The[311] spherical candlepower is used to compare lamps of different construction as this gives the mean value at all points of a sphere surrounding the lamp. The candlepower is measured at various positions about the lamp with the use of a photometer, and the mean of these values is taken as the mean spherical candlepower.

At their best, carbon-filament lamps require in electricity 3.1 w.p.c. (watts per candlepower). As the lamp grows old the number of watts per candle power increases, until in very old lamps the amount of electricity used to produce a given amount of light may become excessively large. According to a bulletin issued by the Illinois Engineering Experiment Station on the efficiency of carbon-filament incandescent lamps, the amount of electrical energy per candlepower varied from 3.1 w.p.c., when new, to 4.2 w.p.c., after burning 800 hours.

A common practice in the use of carbon-filament lamps is to consider that the period of useful life ends at a point where the amount of electricity, per candlepower, reaches 20 per cent. in excess of the original amount. This point (sometimes termed the smashing point) would be reached after 800 working hours, according to the Illinois Station, and at about 1000 hours as stated by the bulletins of the General Electric Co. If a carbon-filament lamp burns for an average period of 3 hours a day for a year, it ought to be replaced.

The Edison screw base as shown in Fig. 217 is now generally used in all makes of incandescent lamps for attaching the lamp to the socket. When screwed into place this base forms in the socket the connections with the supply wires, to produce a circuit through the lamp. One end of the filament is attached to the brass cap contact; the opposite end connects with the brass screw shell of the base. When the current is turned on, the contact made in the switch is such as to form a complete circuit between the supply wires; the voltage sending a constant current through the lamp produces a steady incandescence of the filament.

In Fig. 218 is shown a carbon-filament lamp attached to an ordinary socket. The lamp base and socket are shown in section to expose all of the parts that comprise the mechanism. The insulated wires of the lamp cord enter the top of the socket and the ends attach to the binding screws A and B, which are insulated from each other and form the brass shell which encases the socket.[312] The lamp base is shown screwed into the socket, the brass cap contact F making connection at G; the screw shell joins the socket at D. To the key S is attached a brass rod R, on which is fastened E, the contact-maker. The rod R passes through a supportary frame which is secured to the lamp socket at G. As shown in the figures the piece E makes contact with a brass spring attached to A, and this completes a circuit through the filament. The brass cap contact of the lamp base makes connection at one end of the filament H, the other end of the filament K is attached to the brass screw shell of the base, which in turn connects with the screw shell of the socket and this shell is connected with the piece containing the binding screw B by the rod C to complete the circuit. When the key S turns, the contact above E is broken and the lamp ceases to burn.

Fig. 218.—Section of a lamp base and socket.

Fig. 118 shows the use of an adapter that is sometimes encountered in old electric fixtures, the use of which requires explanation. Mention has already been made of the various forms of lamp sockets in use before the Edison base became a standard. In order to use an Edison lamp in a socket intended for another form of base an adapter must be employed to suit the new base to the old socket. In the figure the piece P1, is the adapter. This is intended to adapt the standard lamp base to a socket that was formerly in use on the Thompson-Houston system of electric lighting. The adapter is joined to the old socket by the screw at G and the circuit formed as already described.

Lamp Labels.

—For many years all incandescent lamps were rated in candlepower and were made in sizes 8, 16, 32, etc., candlepower. On the label was printed the voltage at which the lamp was intended to operate, and also the candlepower it was supposed to develop. Thus 110 v., 16 cp. indicated that when used on 110-volt circuit, the lamp would give 16 candlepower of light. This label in no way indicated the amount of energy expended.[313] With the development of the more efficient filaments came a tendency to label lamps in the amount of energy consumed. This has resulted in all lamps being labeled to show the voltage of the circuit suited to the lamp, and the watts of electricity consumed when working at that voltage. At present a lamp label may be marked 110 v., 40 w., which indicates that it is intended to develop its best performance at 110 volts and will consume 40 watts at that voltage.

Commercial lamps are now manufactured in sizes of 10, 15, 25, 40, 60, 75, and 100 watts capacity for ordinary use. Of these the 40-watt lamp probably fulfills the greatest number of conditions and is most commonly used. Besides these there are the high-efficiency lamps of the gas-filled variety that are made in larger sizes and the miniature lamps in great variety. All are labeled to show the volts and the watts consumed.

Illumination.

—The development of high-efficiency lamps has caused a radical change in the methods of illumination. With cheaper light came the desire to more nearly approximate the effect of daylight in illumination. This has brought into use indirect illumination, in which the light from the lamp is diffused by reflection from the ceiling and walls of the room. Illuminating engineering is now a business that has to do with placing of lamps to the greatest advantage in lighting any desired space. In large and complicated schemes of lighting professional services are necessary, but in household lighting the required number of lamps for the various apartments are almost self-evident. The lighting of large rooms, however, requires thoughtful consideration and in many cases the only definite solution of the problem is that of calculation.

The Foot-candle.

—The amount of illumination produced over a given area depends not only on the number of lamps and their candlepower, but upon their distribution and the color of the walls and furnishings. In the calculation of problems in illumination, units of measure are necessary to express the amount of light that will be furnished at any point from its source. The units adopted for such purposes are the foot-candle and the lumen.

The Lumen.

—A light giving 1 candlepower, placed in the center of a sphere of 1 foot radius illuminates a sphere, the area[314] of which is 4 × 3.1416 or 12.57 square feet. The intensity of light on each square foot is denoted as a candle-foot. The candle-foot is the standard of illumination on any surface. The quantity of light used in illuminating each square foot of the sphere is called a lumen. A light of 1 candlepower will therefore produce an intensity of 1 candle-foot over 12.57 square feet and give 12.57 lumens. Therefore, if all of the light is effective on a plane to be illuminated, a lamp rated at 400 lumens would light an area of 400 square feet to an average intensity of 1 candle-foot.

To find the number of lamps required for lighting any space, the area in square feet is multiplied by the required intensity in foot-candles, to obtain the total necessary lumens, and the amount thus obtained is divided by the effective lumens per lamp.

The bulletins of the Columbia Incandescent Lamp Works gives the following method of calculating the number of lamps required to light a given space:

Number of lamps = (S × I)/(Effective lumens per lamp)

S (square feet) × I (required illumination in foot-candles) = total lumens.

The total lumens divided by the number of effective lumens per lamp gives the number of lamps required. In using the formula the effective lumens per lamp is taken from the following table:

Watts per lamp254060160150250
Effective lumens per lamp951602504206301090
Lumens per watt3.84.04.24.24.24.3

The size of the units is a matter of choice since six 400-lumen units are equal to four 600-lumen units in illuminating power, etc. In deciding upon the proper size of lamps to use, consideration must be taken of the outlets if the building is already wired. In general the fewest units consistent with good distribution will be the most economical. The table shows the lumens effective for ordinary lighting with Mazda lamps and clear high-efficiency reflectors with dark walls and ceiling. Where both ceiling and walls are very light these figures may be increased by 25 per cent.

[315]

To illustrate the use of the table, take an average room 16 by 24 to be lighted with Mazda lamps to an intensity of 3.5 foot-candles. If clear Holoplane reflectors are used, the values for lumens effective on the plane may be increased 10 per cent. due to reflection from fairly light walls. The lamps in this case are to be of the 40-watt type which in the table are rated at 160 lumens. To this amount 10 per cent. is added on account of the reflectors and walls. This data applied to the formula gives:

s = 16 by 24 feet
I = 3.5
Lumens per lamp = 160
((16 × 24) × 3.5)/176 = eight 40-watt lamps.

Fig. 219.

Reflectors.

—The character and form of reflectors have much to do with the effective distribution of the light produced by the lamp. The most efficient form of reflectors are made of glass and designed to project the light in the desired direction. The illustration in Fig. 219, marked open reflector, shows the characteristic features of reflectors designed for special purposes. They are made of prismatic glass fashioned into such form as will produce the desired effect and at the same time transmit[316] and diffuse a part of the light to all parts of the space to be lighted. The greater portion of the light is sent in the direction in which the highest illumination is desired. The reflectors are made to concentrate the light on a small space or to spread it over a large area as is desired. They are, therefore, designated as intensive or extensive reflectors and made in a variety of forms.

Choice of Reflector.

—Where the light from a single lamp must spread over a relatively great area, it is advisable to use an extensive form of reflector. This reflector is applicable to general residence lighting, also uniform lighting of large areas where low ceilings or widely spaced outlets demand a wide distribution of light. Where the area to be lighted by one lamp is smaller, the intensive reflector is used. Such cases include brilliant local illumination, as for reading tables, single-unit lighting or rooms with high ceilings as pantries or halls.

Where an intense light on a small area directly below the lamp is desired, a focusing reflector is used. The diameter of the circle thus intensely lighted is about one-half the height of the lamp above the plane considered. Focusing reflectors are used in vestibules or rooms of unusually high ceilings.

TypeHeight above plane to be lighted
Extensive12 D
Intensive45 D
Focusing43 D
D = distance between sides of room to be illuminated.

The various other fixtures of Fig. 219 that are designated as reflectors are in some cases only a means of diffusion of light. In the use of the high-efficiency gas-filled lamps the light is too bright to be used directly for ordinary illumination. When these lamps are placed in opal screens of the indirect or the semi-indirect form the light produced for general illumination is very satisfactory. Considerable light is lost in passing through the translucent glass but this is compensated by the use of the high-efficiency lamps and the general satisfaction of light distribution.

Lamp Transformers.

—Lamps of the Mazda type, constructed to work at the usual commercial voltages, are made in low-power forms to consume as little as 10 watts; but owing to the difficulty of arranging a suitable filament for the smaller sizes of lamps,[317] less voltage is required to insure successful operation. The lamps for this purpose are of the type used in connection with batteries and require 1 or more volts to produce the desired illumination. When these little lamps are used on a commercial circuit, the reduction of the voltage is accomplished by small transformers, located in the lamp socket. The operating principle and further use of the transformers will be explained later under doorbell transformers. The lamp transformer, although miniature in design, is constructed as any other of its kind but designed to reduce the usual voltage of the circuit to 6 volts of pressure. The socket is that intended for the use of the Mazda automobile lamp giving 2 candlepower. This lamp used with electricity at the average rate per kilowatt can be burned for 10 hours at less than half a cent. In bedrooms, sickrooms and other places where a small amount of light is necessary but where a considerable quantity is objectionable, the miniature lamp transformer serves an admirable purpose in adapting the voltage of the commercial alternating circuit to that required for lamps of small illuminating power. Such a transformer is shown in Fig. 220.

Fig. 220.—Miniature lamp transformer complete and the parts of which it is composed.

The figure shows in A the assembled attachment with the lamp bulb in place. The part B, the transformer, changes the line voltage to that of a battery lamp. A line voltage of 110 may be transformed to suit a 6-volt miniature lamp. The parts C and D compose the screw base and the cover, in which is fitted the transformer B.

Units of Electrical Measurement.

—The general application of electricity has brought into common use the terms necessary in its measurement and units of quantity by which it is sold. The volt, ampere and ohm are terms that are used to express the conditions[318] of the electric circuit; the watt and the kilowatt are units that are employed in measuring its quantity in commercial usage. The use of these units in actual problems is the most satisfactory method of appreciating their application.

As already explained the volt is the unit of electric pressure which causes current to be sent through any circuit. The electric circuits of houses are intended to be under constant voltage—commonly 110 or 220—but the voltage may be any amount for which the generating system is designed. Independent lighting systems such as are used in house-lighting plants—to be described later—commonly employ 32 volts of electric pressure.

Opposed to the effect of the volts of electromotive force is the resistance of the circuit, which is measured in ohms. Resistance has been called electric friction; it expresses itself as heat and tends to diminish the flow of current. Every circuit offers resistance depending on the length, the kind and the size of wire used. Since the wires of commercial lighting systems are made of copper, it can be said that the resistance of the circuit increases as the size of the conducting wire decreases. In large wires the resistance is small but as the size of the wire is reduced the resistance is increased. A long attachment cord of a flat-iron, may offer sufficient resistance to prevent the iron from heating properly.

The ampere is the unit which measures the amount of current. The amperes of current determine the rate at which the electricity is being used in any circuit. The wires of a house must be of a size sufficient to carry the necessary current without heating. Any house wire which becomes noticeably warm is too small for the current it carries and should be replaced by one that is larger.

The watt is the unit of electric quantity. The quantity of electricity being used in any circuit is the product of the volts of pressure and amperes of current flowing through the wires. The amount of current—in amperes—sent through the circuit is the direct result of the volts of pressure; the quantity of electricity is therefore the product of these two factors. A 25-watt lamp on a circuit of 110 volts uses 0.227 ampere of current.

25 watts = 110 volts × 0.227 amperes.

[319]

Ten such lamps use

10 × 0.227 amperes = 2.27 amperes.

The product of 110 volts and 2.27 amperes is 250 watts.

In order to express quantity of energy, it is necessary to state the length of time the energy is to act and originally the watt represented the energy of a volt-ampere for one second. For commercial purposes this quantity is too small for convenient use and the hour of time was taken instead. The watt of commercial measurement is the watt-hour and in the purchase of electricity the watt is always understood as that quantity.

Even as a watt-hour the measure is so small as to require a large number to express ordinary amounts and a still larger unit of 1000 watt-hours or the kilowatt-hour was adopted and has become the accepted unit of commercial electric measurement. Just as a dollar in money conveniently represents 1000 mills so does a kilowatt of electricity represent a convenient quantity.

In the purchase of electricity, the consumer pays a definite amount, say 10 cents per kilowatt. This represents an exact quantity of energy, that may be expended in light, in heat, or in the generation of power, all of which may be expressed as definite quantities.

As light, it indicates in the electric lamp the number of candle-power-hours that may be obtained for 10 cents. At this rate a single watt costs 0.01 cent an hour. A 25-watt electric lamp will therefore cost 0.25 (¼) cent for each hour of use; a 60-watt lamp costs 0.6 cent per hour; the ten 25-watt lamp mentioned above using 250 watts costs 2.5 cents per hour.

As heat, it is expressed in English-speaking countries as British thermal units, 1 kilowatt-hour representing 3412 B.t.u. per hour. One cent’s worth of electricity at the rate given yields 341.2 B.t.u. of heat.

As power, it represents an exact amount of work. So expressed, a watt represents 1746 horsepower; therefore a kilowatt is represented in power as 1000746 = 1.3 horsepower. Since the kilowatt purchased for 10 cents is a kilowatt-hour, the equivalent horsepower is for the same length of time. At the assumed rate, 10 cents buys 1.3 horsepower for one hour. When used as work[320] it represents 2,544,000 foot-pounds or 255,400 foot-pounds of work for 1 cent. This work when expended in a motor, to do the family washing or perform any other household drudgery, represents the greatest value to be derived from its use. A ½-horsepower motor is amply large to operate a family washing machine. Even though the motor is only 50 per cent. efficient its cost of operation is less than 7 cents per hour.

Miniature Lamps.

—Miniature electric lamps include all that are not used for general illuminating purposes. The term applies more particularly to the form of the base than to the voltage or candlepower of the filament. There are three general classes of these lamps: candelabra and decorative, that operate on lighting circuits of 100 to 130 volts and are usually intended for decorative purposes; general battery lamps used for flash lights; and lamps for automobiles and electric-vehicle service.

Candelabra screw base
Miniature screw base
Double-contact bayonet candelabra base
Single-contact bayonet candelabra base

Fig. 221.—Miniature lamp bases.

The term miniature lamp applies more particularly to the base than to the voltage or candlepower. The style of base is characteristic of the service for which the lamp is designed rather than the size or number of watts consumed. There are two general styles of bases: the screw type of the Edison construction of which there are two sizes; and the bayonet type of which there are two styles of construction.

Bases for miniature lamps are made in form to suit the conditions of their use. The styles at present are shown in Fig. 221. Of these the screw bases at the left are those attached to small flash-lamp bulbs and others of the smaller sizes of lamps. The two at the right of the figure are the bayonet style used under conditions not suited to the screw contact. In the case of automobile lamps and in places where vibration will cause loss of contact the bayonet base is generally in use. The lamp is held in place by the projecting lugs that engage with openings in the[321] socket and kept in place by the pressure of a spring. The contact with the lamp filament is made by two terminals that make connection directly with the terminals of the lamp filament. The single contact base is kept in place similarly to that of the other but makes a single contact at the end of the socket while the other but makes a single contact at the end of the socket while the circuit is completed through the pressure exerted between the projecting lugs and the socket.

Effect of Voltage Variations.

—Voltage variation may be temporary, due to changing load in the circuit, or in constantly overloaded circuits the voltage may be constantly below normal. The change in electric pressure affects in a considerable degree the amount of light given by the lamp. As an example, a 5 per cent. drop from the normal voltage will cause a decrease of 31 per cent. in the amount of light given. This means that if a lamp is working on a circuit of 110 volts and the voltage from any cause were to drop to 104½ volts, the light would decrease 6.8, almost 7 candlepower. Drop in voltage may also be due to the resistance of wires that are too small for the service. Lamps attached to such a circuit will constantly burn dim.

Turn-down Electric Lamps.

—The ordinary incandescent lamp lacks the flexibility of gas and oil lamp, in that the amount of light cannot be varied at will. This feature is attained in the electric turn-down lamp either by resistance added to the lamp circuit or by the use of two separate filaments in a single globe; one of ordinary lamp size and the other of such size that it consumes only a fraction as much energy as the normal lamp.

Fig. 222.—Sectional view of a “turn-down” lamp socket.

Turn-down lamps of the latter form are made in several styles, the chief points of difference being in the method of changing the contact from the high-to the low-power filament. In Fig. 222[322] a sectional view shows the “pull-string” form of lamp in which the parts are exposed. The long filament H and the smaller one L represent two individual lamps of different lighting power. The change in light is made from one to the other by pulling the string which is attached to a switch in the socket and which changes the contact to send the current through the filament giving the desired amount of light. The figure shows a carbon-filament lamp, but tungsten lamps are made to accomplish the same purpose. The difficulty of manufacturing a 1-candlepower tungsten lamp for direct operation on a 110-volt circuit requires the filaments to work in series. The figure is arranged on the same plan as for a tungsten lamp.

The lamp base when screwed into the socket makes contact with the two service wires of the circuit at A and at E, which are part of the screw base. To light the lamp the current is switched on as in any lamp. The current enters at A and passes down the connecting piece to the contact B. The piece B is moved by the cord to light either the large or the small filament. In the position shown the current enters the small filament at C and in order to complete the circuit to E must traverse both the large and the small filament. The resistance of the small filament is such that the passing current raises it to a temperature of incandescence but the large filament does not heat sufficiently to give an appreciable amount of light. When the cord is pulled to light the large filament, the contact is made at D and the current passes directly through the large filament to complete the circuit at E.

Turn-down lamps are especially adapted to the home. Their use in a child’s bedroom or sick chamber is a great convenience. The lamps are often constructed with a long-distance cord extending from a fixture to the bedside. By this means a dim or bright light is given as desired, with the least inconvenience. Turn-down lamps are made in a variety of sizes. The large filaments are arranged to give 8, 16, and 32 candlepower. With the 8-candlepower lamp the small filament gives ½ candlepower and with the 16-and 32-candlepower the small filament gives 1 candlepower.

With the lamps described, the variation in amount of light is attained by changing the contacts, to bring into action filaments[323] of different resistances. They admit of only two changes, either the lamp burns at full capacity or at the least light the lamp will give. The heat liberated by the large filament, when the small light is in use, takes place inside the lamp globe.

The Dim-a-lite.

—In another form of turn-down lamp the change in amount of light is produced by external resistance in the circuit. The resistance is furnished by a coil of wire which is enclosed in a special lamp socket. It possesses the advantage as a turn-down lamp in a number of changes of light. The added resistance in a socket decreases the flow of current and, therefore, the filament gives less light. The resistance wire is divided into a number of sections and contact with the terminals of these sections decreases the light with each addition of resistance. The heat generated in the resistance coils is dissipated by the brass covering of the socket.

Fig. 223.—The resistance type of “turn-down” lamp.

An illustration of a turn-down lamp using a separate resistance is that of Fig. 223, known commercially as the Dim-a-lite, which is an excellent example. The Dim-a-lite attachment is a lamp socket in which is enclosed a miniature rheostat or resistance unit. The lamp, when placed on the Dim-a-lite, makes electrical contact as in an ordinary socket but with the difference that in series with the lamp filament is the rheostat, by means of which additional resistance may be added to change the current flowing in the lamp. The rheostat is so arranged that contact may be made at four different points in the resistance coil, through which the electricity may be varied from 100 to 20 per cent. of the normal quantity. The resistance in any case permits current to pass through the filament in amounts of 70, 30 and 20 per cent. of the normal amount. In use, the variation is made by pulling one string to add resistance and thus dim the light; or by pulling the other string, the resistance is decreased and more electricity passes through the filament to produce a brighter light. The quantity of light given out by the filament does not vary in the ratio of the added resistance but a variable light is obtained at the expense of a small amount of electricity which is changed[324] into heat. When the light is burning at its dimmest only 20 per cent. of the normal current is used. Under this condition the light given out by filament does not express the high efficiency attained when the lamp is burning at its full power but it does give a convenient form of light regulation with the minimum waste of energy.

Fig. 224.—40-watt Mazda B lamp (½ scale).

Gas-filled Lamps.

—Until 1913 the filaments of all Mazda lamps operated in a vacuum. The vacuum serving the purpose of preventing oxidation and at the same time it reduced the energy loss to the least amount. It was found, however, under some conditions of construction that lamps filled with inert gas gave a higher efficiency and more satisfactory service than those of the vacuum type. In this construction, the filament is operated at a temperature much higher than that of the vacuum lamp and as a consequence gives light at a less cost per candlepower. Mazda vacuum lamps are now designated by the General Electric Co. as Mazda B lamps, Fig. 224, and those of the gas-filled variety, Fig. 225, are designated as Mazda C lamps.

The filaments of the gas-filled lamps are intensely brilliant and where they come within the line of vision should be screened from the eyes. The high efficiency of these lamps permit the use of opal shades to produce a desired illumination at a rate of cost that compares favorably with the unscreened light of the vacuum lamps.

Fig. 225.—750-watt Mazda C lamp (¼ scale).

Daylight Lamps.

—The color of the light from an incandescent electric lamp depends on the temperature of the filament. In the case of the gas-filled Mazda lamp the high filament temperature produces a light that differs markedly from the vacuum lamps in that it contains a greater amount of blue and green rays. It is therefore possible to produce light that is the same as average daylight. Gas-filled lamps with globes colored to produce light of noonday quality are produced at an expenditure of 1.2 watts per candlepower.

In the matching of colors, it should be kept in mind that the[325] tint of any color is influenced by the kind of light by which it is viewed. Colors matched by ordinary incandescent light containing a large percentage of red rays cannot produce the same effect when the same articles are seen in light of different quality. The daylight lamps are therefore intended to be used under conditions that require daylight quality.

Miniature Tungsten Lamps.

—The wonderful light-giving properties of tungsten has made possible the use of miniature incandescent lamps for an almost infinite variety of usages. The miniature lamps are similar in action to other incandescent electric lamps except that they are operated on voltages lower than is used on commercial circuits. When used on commercial circuits, incandescent tungsten lamps of less than 10 watts capacity require filaments that are too delicate to withstand the conditions of ordinary use. The properties of tungsten are such that the passage of only a small amount of current is required to render the filament incandescent. In the case of a 110-volt circuit, a 10-watt lamp requires only 0.09+ ampere to produce the desired incandescence. It will be remembered that the watt is a volt-ampere and the 10-watt lamp will then require

110 volts × 0.09 + ampere = 10 watts.

Since 10-watt lamps are the smallest units that may be used on 110-volt circuits, their employment in smaller sizes must be such as will give more stable filaments. This is possible when the lamps are used at lower voltage. A 10-watt lamp on a 10-volt circuit will require an ampere of current.

10 volts × 1 ampere = 10 watts.

A filament suitable for an ampere of current is shorter and heavier than that of the 110-volt lamp and therefore furnishes a good form of construction. Still lower voltages may be used with filaments suited to the quantity of light desired.

In the case of battery lamps that are intended to operate on 1 or more volts, the filaments are made in size and length to suit the condition of action. In all cases the product of the volts and amperes give the capacity of the lamp in watts.

Miniature lamps are ordinarily marked to show the voltage on which they are intended to operate. A 6-volt battery lamp is[326] intended to be used with a primary battery of four to six cells depending on the condition of usage, or three cells of storage battery, each cell of which gives 2 volts of pressure.

Flash Lights.

—These are portable electric lamps composed of a miniature incandescent bulb, which with one or more dry cells are enclosed in a frame to suit the purpose of their use. They are made in pocket sizes or in form to be conveniently carried in the hand and are convenient and efficient lamps wherever a small amount of light is required for a short time. The electricity for operating the lamp is supplied by a battery of dry cells (to be described later), or by a single dry cell. In each case the incandescent bulb is suited to the voltage of the battery.

In replacing the bulbs care must be taken to see that the voltage is that suited to the battery. The voltage is usually stamped on the lamp base or marked on the bulb. In case a lamp intended for a single cell is used with a battery of three or four cells, the lamp filament will soon be destroyed. The reverse will be true should a lamp intended for a battery be used with a single cell. The single cell giving not much more than a volt of electromotive force will not send sufficient current through the lamp filament to render it incandescent.

The Electric Flat-iron.

—The changes that have been made in domestic appliances by the extended use of electricity have brought many innovations but none are more pronounced than the improvements made in the domestic flat-iron. It was the first of the household heating devices to receive universal recognition and its place as a domestic utility is firmly established.

The relatively high cost of heat as generated through electric energy is in a great measure counterbalanced in the flat-iron by high efficiency in its use. In the electric iron, the heat is developed in the place where it can be used to the greatest advantage, and transmitted to the face of the iron with but very little loss. Because of this direct application the cost of operation is but slightly in excess of the other methods of heating.

The electric flat-iron has now become a part of the equipment of every commercial laundry, where electricity can be obtained at a reasonable rate. The popularity of the electric iron is due to its cleanliness and to the increased amount of work that may be accomplished through its use. Because of the time saved in[327] changing irons and the comfort of the room by reason of its lower temperature, a sufficiently greater amount of work is accomplished to more than compensate for the greater cost of heat.

The electric current is conducted to the flat-iron from the house circuit by wires made into the form of a flexible cord. The cord attaches to the electric-lamp fixture by a screw-plug and connects with the iron by a special attachment piece as indicated at P and R in Fig. 226. Connection is made to an incandescent lamp socket at any convenient place. The only precaution necessary in attaching the iron is to see that the fuse and the wires, which form the circuit, are of size sufficient to transmit the amount of current the iron is rated to use. As explained later, the fuse which is a part of every electric house circuit, and the conducting wires which form the heater circuit, must be sufficient in size to transmit the necessary current without material heating.

Fig. 226.—Electric flat-iron and its attachments.

The cord connects with the socket at P, and the current turned on. It is attached with the iron by a piece R, made of non-conducting and heat-resisting material and arranged to make contact with the heater terminals by two brass plugs that are insulated from the body of the iron and afford easy means of making electric contact. The contact plugs are shown in Fig. 227. To make electric connection, the contact piece is simply pushed over the plugs, where it is held in place by friction. Instructions which accompany a flat-iron when purchased advise that the attachment piece be used in turning off the current. The reason for this is because of the flash that accompanies the break in the circuit when disconnection is made in the socket. This flash is really a small electric arc, that forms as the circuit is broken and which burns away the switch at the point of disconnection. The arc so formed[328] burns away the contact pieces in the switch and it is soon destroyed. The attachment piece will stand this wear more readily than the socket switch and hence is preferable for disconnecting. The irons are frequently provided with a special switch for the service required in the flat-iron.

Fig. 227.—Electric flat-iron showing position of the heating element and contact plugs.

A spiral spring connected to the attachment cord prevents it from kinking when in use and thus breaking the conducting wires. The attachment cord is made of stranded wires to make it flexible. The strands of fine copper wire are made to correspond to the gage numbers by which the various sizes of wire are designated. In use the constant movement of the iron tends to kink the cord and thus breaks the strands. This action is most pronounced at the point where the cord attaches to the iron. For this reason a spiral spring wire encloses the cord for a short distance above the attachment piece. After long usage the cord is apt to break in this vicinity. It may usually be repaired by cutting off the ends of the cords and new connections made in the attachment piece. When the iron is in use the slack portion of the cord is kept from interfering with the work by the[329] coiled wire S, which connects with the cord at any convenient place.

Electric flat-irons are made in a variety of styles and forms, the mechanism of each possessing some particular advantage, but all are provided with the same essential parts, chief of which is the heater with its electric attachment piece. In Fig. 228 is shown very clearly the construction of an example in which attention is called to the points of excellence that are required in a particularly serviceable iron. The form of the heating element which is recognized in the iron is also shown in Fig. 228.

Fig. 228.—Electric flat-iron heating element.

In the figure the heater is made of coils of resistance wire, wound on a suitable frame of mica. The heating element is insulated from the body of the iron with sheets of mica, this being a material that makes an excellent insulator and is not materially affected by the heat to which it is subjected. The resistance wire of which the element is composed is especially prepared to resist the corroding action common to metal when heated in air. The form of the element is such as to permit the least movement of the turns of wire—in their constant heating and cooling—that will allow the different spires to make contact and thus change the resistance. Should the spires of wire come together, the current would be shunted across the contact and the resistance of the element decreased. The effect of such a reduction of resistance would be an increased flow of current and a corresponding increase of heat. In this, as in the electric lamp and all other electric circuits, the current, voltage and resistance follow the conditions of Ohm’s law.

[330]

Different sizes of irons will, of course, require different amounts of current. A 6-pound iron, such as is commonly used for household work, will take about 5 amperes of current at 110 volts pressure. The amount of electricity the iron is intended to consume is generally stamped on the nameplate of the manufacturer. This is specified by the number of volts and amperes of current the iron is rated to use. As an example, the iron may be marked, Volts 105-115, Amperes 2-3. This indicates that the iron is intended to be used on circuits that carry electric pressure varying from 105 to 115 volts and that the heater will use from 2 to 3 amperes of current, depending on the voltage.

To estimate the cost of operating such an iron, it is necessary to determine the number of watts of electric energy consumed. The number of watts of energy developed under any condition will be the product of the volts times the amperes. Suppose that in the above example the iron was used on a circuit of 110 volts. Under this condition the current required to keep the iron hot would be 2.5 amperes. The product of these two qualities, 110 × 2.5 is 275 watts. If the cost of electricity is 10 cents per kilowatt-hour (1000 watts) the cost of operating the iron would be

2751000 × 10 cents = 2¾ cents an hour.

Since the electric iron requires a much larger amount of current than is usually required for ordinary lighting, the circuit on which it is used should receive more than passing attention. The wires should be of size amply large to carry without heating the current necessary for its operation. This topic will be discussed later but it is well here to call attention to the necessity for a circuit suited to the required current. If an iron requiring 5 amperes of current is attached to a circuit that is intended to carry only 3 amperes the conducting wires will be overheated and may be the cause of serious results.

The Electric Toaster.

—As shown in Fig. 229 the toaster is made of a series of heating elements mounted on mica frames and supported on a porcelain base. It is an example of heating by exposed wires and direct radiation. The heaters H are coils of[331] flat resistance wire that are wound on wedge-shaped pieces of mica. They are supported on a wire frame that is formed to receive slices of bread on each side of the heaters. The attachment piece A and the material of the heater is similar in construction to that of the flat-iron. The electric circuit may be traced from the contacts at A and B in the attachment plug by the dotted lines which indicate the wires in the porcelain base. The current traverses each coil in turn and connects with the next, alternately at the top and bottom. The resistance is such as will permit the voltage of the circuit to send through the coils current sufficient to raise the heaters to a red heat. The added resistance of the hot wires decreases the flow of current to keep the temperature at the desired degree.

Fig. 229.—The electric toaster.

In a heater of this kind the resistance of the wire may increase with age and the coils fail to glow with a sufficient brightness. The reason for the lack of heat is that of decrease in current, due to the increased resistance of the wires. This condition may be corrected by the removal of a little of the heater coils. If a turn or two of the heater wire is removed, the resistance of the circuit is reduced and the effect of the increased current will produce a higher temperature in the heater.

[332]

Motors.

—As a means of developing mechanical power in small units, the electric motor has made possible its application in many household uses that were formerly performed entirely by manual labor. As a domestic utility electrical power is generated at a cost that is the least expensive of all its applications. As a means of lighting and heating electricity has had to compete with established methods and has won place because of the advantages it possesses over that of cost. In the development of domestic power it has practically no opponent. There is no other form of power that can be so successfully utilized in delivering mechanical work for the purposes required. A kilowatt of electric energy, for which 10 cents is a common price, will furnish a surprising amount of manual labor. Theoretically, 746 watts is equal to 1 horsepower. The commercial kilowatt is rated at an hour of time, and is, therefore, equal theoretically to 113 horsepower for one hour. While motors cannot be expected to transform all of this energy into actual work without loss, even at the low rate of efficiency attained by the small electric motor, they furnish power at a relatively small cost.

The first applications of electric power were those for sewing machines, fans, washing machines, etc. Its use has made possible the vacuum cleaner, automatic pumping, refrigeration, ventilation, and many other minor uses as the turning of ice-cream freezers, churning and rocking the cradle.

Electric motors are made in many sizes for power generation and in forms to suit any application. They are made to develop 130 horsepower and in other fractional sizes for both direct and alternating current.

In applying mechanical power to any particular purpose special appliances must be made to adopt electric motors to the required work. This is accomplished in all household requirements. The motors are made to run at a high rate of speed and must be reduced in motion by pulleys or gears to suit their condition of operation. As in the case of electric lamps they must be suited to the voltage and type of current of the circuit on which they are to be used.

Commercial electric circuits furnish electricity in two types, direct current, ordinarily termed D.C., and A.C. or alternating current. The terms direct and alternating current apply to the[333] direction of the electric impulses which constitute the transmitted energy. In the electric dynamo, the generation of the current is due to impulses that are induced in the wires of the dynamo armature as they pass through a magnetic field of great intensity. These electric impulses are directed by the manner in which the wires cut across the lines of force which make up the magnetic field. In the case of the direct current the impulses are always in the same direction through the circuit, while in the other they are induced alternately to and fro and so produce alternating current.

The term electric current is used only for convenience of expressing a directed form of energy. Since nothing really passes through the wires but a wave of energy, the effect is the same whether the electric impulses are in the same or in opposite directions. An incandescent lamp will work equally well on an A.C. or a D.C. circuit of the proper voltage; but in the case of motors the form of construction must be suited to the kind of current. Both A.C. and D.C. commercial circuits are in common use, the units of measurement are the same for each but in ordering a motor it is necessary to state the type of current and the voltage, in order that the dealer may supply the required machine. In the case of an alternating motor it is further necessary to state the number of cycles of changes of direction made per second in the A.C. circuit. All of this information may be obtained by inquiring of a local electrician or of the power station from which the current is obtained.

There is still another item of information necessary to be supplied with an order for a motor, other than those of fractional horsepower. With motors of a horsepower or more it is necessary to state the number of phases included in the circuit. This information to be complete must state whether the motor is to operate on a single-phase, two-phase, or three-phase circuit. These terms apply to a condition made possible in A.C. generation that permits one, two, or three complete impulses to be developed in a circuit at the same time. These phases are transmitted by three wires, any two of which will form a circuit and give a supply of energy at the same voltage. Either one phase or all may be used at the same time and for this reason the phase of an A.C. motor should be given in an order. To make the information complete there should be included the number of cycles or complete[334] electric impulses per second produced in the circuit. Suppose that a 1-horsepower motor is required to work on an A.C. circuit of 110 volts. Inquiry of the electric company reveals that the circuit is three-phase at 60 cycles per second. The dealer on receiving this information will be able to send a motor to suit your conditions. Most A.C. motors of 1 horsepower or less are of the single-phase variety. In the case of D.C. motors it is necessary only to state the voltage of the circuit to make the required information complete.

Fuse Plugs.

—Every electric circuit is liable to occurrences known as short-circuiting or “shorting.” This is a technical term describing a condition where, by accident or design, the wires of a circuit are in any way connected by a low-resistance conductor or by coming directly into contact with each other. In case of shorting, the resistance is practically all removed and the amount of current which flows through the circuit is so great as to produce a dangerous amount of heat in the wires. If the covering of a lamp cord becomes worn so as to permit the bare wire of the two strands to come together, a “short” is produced. Immediately, the reduced resistance permits the electric pressure to send an amount of current through the wires, greater than they are intended to carry. When this occurs an electric arc will form at the point of contact with the accompanying flash of vaporizing metal and the wire will finally burn off. Fires started from this cause are not uncommon.

To guard against accidents from short-circuiting, every electric circuit should be provided with fuses which, in cases of emergency, are intended to melt and thus break the circuit. Fuses are made of lead-composition or aluminum and are used in the form of wire or ribbon-like strips, of sizes that will carry a definite amount of current. They are designated by their carrying capacity in amperes. As an example: a 2-ampere fuse will carry 2 amperes of current without noticeable heating, but at a dangerous overload the fuse will melt and the circuit be broken. Should a short-circuit be formed at any time, the rush of current through the fuse will cause it almost immediately to melt, and stop the flow of current. They are, therefore, the safeguard of the circuit against undue heating of the conducting wires.

When an open fuse blows (melts), the heat generated by the[335] arc, formed at the breaking circuit, is so sudden that there is frequently an explosive effect that throws the melted metal in all directions, and in case it comes into contact with combustible material a fire may result. To do away with this danger, fire insurance companies in their specifications of electric fixtures state what forms of fuses will be acceptable in the buildings to be insured. These specifications are known as the Underwriters Rules and may be obtained from any fire insurance company. The fuses, or fuse plug, as they are commonly called, generally occupy a place in a cabinet or distributing panel, near the point where the lead wires enter the building. The cabinet contains the porcelain cutouts for sending the current through the different circuits; the fuse plugs form a part of the cutouts, one fuse to each wire. The cabinet contains besides the cutouts a double-poled switch to be used for shutting off the current from the building when desired.

Fig. 230.—Electric cabinets.

Cabinets for this purpose are made in standard form of wood or steel to suit the condition of service. These cabinets may be obtained from any dealers in electrical supplies or the cabinet may be made a part of the house since they are only small shallow closets. Fig. 230 represents such a cabinet as is used in the average dwelling. It is made of a light wooden frame set between the studding of a partition at any convenient place. The bottom of the cabinet is made sloping to prevent its being used as a place of storage for articles that might lead to trouble. The cabinet is sometimes lined with asbestos paper as a prevention from fire but this is not necessary as the fuse plugs and their receptacles, when of approved design, are sufficient to prevent accident.

The main wires which supply the house with electricity—marked lead wires—are brought into the cabinet as shown in Fig. 231 and attached to the poles of the switch S. In passing through the switch the lead wires each contain a mica-covered fuse plug F, that will be described later. The current at any time may be entirely cut off from the house by pulling the handle H,[336] which is connected by an insulating bar and the contacts N of the switch. When the handle H is pulled to separate the contact pieces, all electric connection is severed at that point.

Fig. 231.—Electric panel containing cutout blocks, fuses and switch.

The wattmeter for measuring the current is placed at the points marked meter, as a part of the main circuit. The main wires in the cabinet terminate in the porcelain cutouts, from which are taken off the various circuits of the house. In the figure, three such cutouts are shown making three circuits marked 1, 2, and 3. In circuit No. 1, the fuses are marked F. These wires are joined to the main wires at the points marked C and . The number of circuits the house will contain depends on the number of lights and the manner in which they are placed. The circuits are intended to be arranged so that in case of a short, no part of the house will be left entirely in darkness.

Fuses for general use are made in two different types—the plug type and the cartridge type—each of which conforms to the rules of the Underwriters Association. Those most commonly[337] used for house wiring are the plug type shown in Fig. 232 and indicated in the figure just described. These plugs are made of porcelain and provided with a screw base which permits their being screwed into place like an incandescent lamp. The front of the plug is arranged with a mica window which allows inspection to be made in case of a short, the blown fuse indicating the circuit in which the trouble is located. Another style of the same type of plug, known as the re-fusable fuse plug, permits the fuse to be replaced after the wire has been destroyed by a short.

Fig. 232.—Mica covered fuse plug.
Fig. 233.—Cartridge fuse.
Fig. 234.—Plug receptacle for cartridge fuse.

The second type is commonly known as the cartridge fuse plug from its general appearance. This fuse is shown in Fig. 233. The fusable wire is enclosed in a composition fiber tube, the ends of which are covered by brass caps which afford contact pieces in the fuse receptacle and to which are fastened the ends of the fuse wire. These fuses are very generally employed in power circuits and others of large current capacity. The small circle in the center of the label is the indicator. When the fuse burns out, a black spot will appear in the circle. It is sometimes desirable to use the cartridge fuse plug in receptacles intended for the mica-covered type. The use of the cartridge fuses under this condition is effected by use of a porcelain receptacle such as is shown in Fig. 234; the cartridge fuse is simply inserted into the receptacle which is then screwed into the socket in place of the mica fuse.

In order to avoid any possible chance of overloading the wires of a circuit, fuses are installed which are suited to the work to be performed. Suppose that there are ten 40-watt lamps that may[338] be used on a circuit, each lamp of which requires 411 ampere of current.

110 × C = 40 watts

C = 40110 = 411 ampere per lamp.

Ten such lamps require ten times 411 ampere or 4011 = 3.7 amperes to supply the lamps.

A fuse that will carry 3.7 amperes of current will supply the circuit but a 5-ampere fuse will permit an increase in the size of the lamp and will fulfill all the necessary conditions. If, however, an electric heater requiring 7 amperes were attached to the circuit, the fuse being intended for only 5 amperes would soon burn out. When a fuse burns out it must be replaced either with an entirely new receptacle or the fuse wire must be replaced.

It sometimes happens that in case of a blown fuse there is no extra part at hand and a wire of much greater carrying capacity is used in its place. It should be remembered that in this practice of “coppering” a blown fuse, has taken away the protection against short-circuiting with its possibility of mischief.

When a short occurs, the cause should be sought for. It cannot be located and on being replaced a second fuse blows, the services of an electrician should be secured.

Electric Heaters.

—All electric heating devices—whether in the form of hot plates, ovens, stoves or other domestic heating apparatus-possess heating elements somewhat similar to the flat-iron or the toaster. The construction of the heating element will depend on the use for which the heater is intended and the temperature to be maintained. Hot plates similar to that of Fig. 235 are made singly or two or more in combination. When the heat is to be transmitted directly by radiation the heating coils are open, as with the toaster. Under other conditions the coils are embedded in enamel that is fused to a metal plate. In elements of this kind the heat is transmitted to the plate entirely by conduction from which it is utilized in any manner requiring a heated surface. The form of the heating element will, therefore, depend on the application of the heat, whether it is by direct radiation or by a combination of radiation and conduction.

Electric ovens are constructed to utilize electric heat in an insulated enclosure. Heat derived from electricity is more[339] expensive than from other sources but when used in insulated ovens it may be made to conveniently perform the service of that derived from other fuels. In electric ovens the heaters are attached to inside walls. As in other heating elements they are arranged to suit the conditions for which the oven is to be used. The heaters are usually so divided as to permit either all of the heaters to be used at the same time to quickly produce a high temperature, or only a portion of the heat to be used in keeping up the temperature lost by radiation. Ovens of this kind may be provided with regulators by means of which the heat may be automatically kept at any desired temperature. Such heating and temperature regulation may be used to produce any desired condition, but in practice the cost of the heat is the factor which determines its use. Unless electric heat is conserved by insulation it cannot become a competitor with other forms of heating.

Fig. 235.—Electric three-burner hot plate.   Electric hot plate.

Electric cooking stoves and ranges are made for every form of domestic and culinary service. They fulfill many purposes that may be obtained in no other way. As conveniences, the cost of heat becomes of secondary consideration and their use is constantly increasing. In Fig. 236 is an example of a time-controlled and automatically regulated electric range. In the picture is shown separately all of the heaters for the ovens and stove top. The part S shows the switches attached to the heaters of the stove top, which is raised to show the connecting wires. In the larger oven there are two heaters of 1000 watts each, and in the smaller oven one heater of 850 watts. Each heater may be controlled separately with a switch giving three regulations of heat—high, medium and low. The advantage of this arrangement lies in the fact that one can set the two heaters in the oven at different temperatures which will permit either a slow or quick[340] heat, but when the predetermined temperature is reached the current will be automatically cut off by the circuit-breakers. Such flexibility of heat control in the ovens permits the operator to apply heat at both top and bottom for baking and roasting at just the desired temperature. This arrangement also avoids the danger of scorching food from concentration of heat, and warping utensils or the linings of the oven. All oven heaters on the automatic ranges are further controlled and mastered by the circuit-breakers.

Fig. 236.—Electric range. Showing how all parts can be removed for cleaning and replacement.

Intercommunicating Telephones.

—This form of telephone is used over short distances such as from room to room in buildings or for connecting the house with the stable, garage, etc. It is complete, in that it possesses the same features as any other telephone but the signal is an electric call-bell instead of the polarized electric bell used in commercial telephone service.

[341]

Any telephone is made to perform two functions: (1) that of a signal with which to call attention; and (2) the apparatus required to transmit spoken words. In the intercommunicating telephone or interphone, the signal is made like any call-bell and parts are similar to those described under electric signals. The bell-ringing mechanism is included in the box with the transmitting apparatus and the signal is made by pressing a push button. It is not suitable for connecting with public telephones. Telephone companies, as a rule, do not permit connection with their lines any apparatus which they do not control.

The interphone of Fig. 237 shows the instrument complete except the battery. This form of instrument is inexpensive, easy to put in, simple to operate and supplies a most excellent means of intercommunication. Complete directions for installation are supplied with the phones by the manufacturers.

Fig. 237.—The intercommunicating telephone.

Electric Signals.

—Electrical signaling devices for household use, in the form of bells and buzzers, are made in a great variety of forms and sizes to suit every condition of requirement. The vibrating mechanism of the doorbell is used in all other household signals except that of the magneto telephone. It is an application of the electromagnet, in which the magnetism is applied to vibrate a tapper against the rim of a bell.

A bell system consists of the gong with its mechanism for vibrating the armature, an electric battery or A.C. transformer connected to the magnet coils to form an electric circuit and a push button which serves to close the circuit whenever the bell is to be sounded. The bell system is an open-circuit form of apparatus; that is, the circuit is not complete except during the time the bell is ringing. By pressing the push button the circuit is closed and the electric current from the battery flows through the magnet and causes the tapper to vibrate. When the push button is released the circuit is broken and the circuit stands open until the bell is to be again used. The parts of the bell mechanism are shown in Fig. 238 where with the battery,[342] the push button and the connecting wires is shown a complete doorbell outfit. These parts may be placed in different parts of the building and connected by wires as shown in the Fig. 239. The bell is located at R, in the kitchen. The battery is placed in the closet at B, the connecting wires are indicated by the heavy lines; they are secured to any convenient part of the wall and extend into the basement and are fastened to the joists. The wires terminate in the push button P, where they pass through the frame of the front door. The wires are secured by staples to keep them in place. Each wire is fastened separately to avoid the danger of short-circuiting. If both wires are secured with a single staple there is a possibility of the insulation being cut and a short produced across the staple.

Fig. 238.—Diagram showing the parts of an electric doorbell.

The battery B, in Fig. 238, is a single dry cell but more commonly it is composed of two dry cells joined in series. It is connected, as shown in the figure, to the binding posts P1 and P2 of the vibrating mechanism, the push button PB serving to make contact when the circuit is to be closed. When the button is pressed the circuit is complete from the + pole of the battery cell through the binding post P1, across the contact F, through the spring A, through the magnet coils M, across the binding post P2 and push button to the-pole of the cell. The vibration of the tapper is caused by the magnetized cores of the coils M. When the electric current flows through the coils of wire, the iron cores become temporary magnets. This magnetism attracts the iron armature attached to the spring A, and it is suddenly pulled forward with energy sufficient to cause the tapper to strike the gong. As the armature moves forward, the spring contact at F is broken and the current stops flowing through the magnet[343] coils. When the current ceases to flow in the magnet coils, the cores are demagnetized and the armature is drawn back by the spring A to the original position. As soon as the contact is restored at F a new impulse is received only to be broken as before. In this manner the bell continues ringing so long as the push button makes contact. The screw at F is adjusted to suit the contact with the spring attached to the armature. The motion of the armature may be regulated to a considerable degree by this adjustment. When properly set the screw is locked in place by a nut and should require no further attention.

Fig. 239.—Example of an electric doorbell installation.

Electric bells vary in price according to design and workmanship. A bell outfit may be purchased complete for $1 but it is advisable to install a bell of better construction, as few pieces of household mechanism repay their cost in service so often as a well-made bell. The bell should be rigid, well-constructed, and the contact piece F should be adjustable. This part F, being[344] the most important of the moving parts of the bell, is shown separately in Fig. 240. Only the ends of the magnet coils with their cores are shown in the figure. The contact is made at A, by the pressure of the spring against the end of the adjustable screw D. When the screw is properly adjusted it is locked securely in place by the nut G. The screw D is held with a screw-driver and the nut G forced into position to prevent any movement. If the screw is moved, so that contact is lost at A, the bell will not ring. In the better class of bells the point of the screw and its contact at A are made of platinum to insure long life. With each movement of the armature a spark forms at the contact which wears away the point, so that to insure good service these points must be made of refractory material.

Fig. 240.—Diagram of the vibrating mechanism used in buzzers and doorbells.

Buzzers.

—Electric bells are often objectionable as signal calls because of their clamor, but with the removal of the bell the vibrating armature serves equally well as a signal but without the undesirable noise. With the bell and tapper removed the operating mechanism of such a device works with a sound that has given to them the name of buzzers. Fig. 241 illustrates the form of an iron-cased buzzer for ordinary duty. The working parts are enclosed by a stamped steel cover that may be easily removed. The mechanism is quite similar to that already described in the doorbell and Fig. 240 shows in detail the working parts. The noise, from which the device takes its name, is produced by the armature and spring in making and breaking contact.

Burglar Alarms.

—A burglar alarm is any device that will give notice of the attempted entrance of an intruder. It is[345] usually in the form of a bell or buzzer placed in circuit with a battery, as a doorbell system, in which the contact piece is placed to detect the opening of a door or window. The contact is arranged to start the alarm whenever the window or door is opened beyond a certain point. The attachment shown in Fig. 242 is intended to form the contact for a window. It is set in the window frame so that the lug C will be depressed and close the alarm circuit in case the sash is raised sufficiently to admit a man. Each window may be furnished with a similar device and the doors provided with suitable contacts which together form a system to operate in a single alarm. During the time when the alarm is not needed it is disconnected by a switch. The windows and doors are sometimes connected with an annunciator which will indicate the place from which an alarm is given. An annunciator used for this purpose designates the exact point at which the contact is made and removes the necessity of searching for the place of attempted entrance.

Fig. 241.—The electric buzzer.
Fig. 242.—Contact for a window burglar alarm.
Fig. 243.—Trip contact which announces the opening of a door.
Fig. 244.—Contact for a door alarm.
Fig. 245.—Doorway or hall matting with contacts for electric alarm.

In Fig. 243 is illustrated one form of door trip which may be used on a door to announce its opening. This trip makes electric connection in the alarm circuit when the opening door comes into contact with the swinging piece T, but no contact is made as the door closes. The trip is fastened with screws at D to the frame above the door. The opening door comes into contact with T and moves it forward until the electric circuit is formed at C; after the door has passed, a spring returns it to place. As the[346] door is closed, the part T is moved aside without making electric contact.

Fig. 244 is another form of door alarm that makes contact when the door is opened and remains in contact until the door is closed. The part P is set into the door frame of the door in such position that the contact at C is held open when the door is closed. When the door is opened a spring in C closes the contact and causes the alarm to sound. It continues to sound until the door is closed and the contact is broken. When the use of the alarm is not required, the contact-maker is turned to one side and the contact is held open by a catch. It is put out of use by pressing the plunger to one side.

The matting shown in Fig. 245 is provided with spring contacts so placed that no part may be stepped upon without sounding the alarm. When placed in a doorway and properly connected with a signal, no person can enter without starting an alarm. The matting is attached to the alarm by the wires C and contacts are set at close intervals so that a footstep on the mat must close at least one contact.

Annunciators.

—It is often convenient for a bell or buzzer to serve two or more push buttons placed in different parts of the house. In order that there may be means of designating the push button used—when the bell is rung—an annunciator is provided. This is a box arranged with an electric bell and the required number of pointers and fingers corresponding to the push buttons. In Fig. 246 is shown an annunciator with which two push buttons are served by the single bell. The annunciator is placed at the most convenient place of observation, usually in the kitchen. When the bell rings the pointer indicates the push button that has last been used. In hotels or apartment houses an annunciator with a single bell may thus serve any number of push buttons. In a burglar-alarm system the annunciator numbers are arranged to indicate the windows and other openings at which entrance might be made. When the alarm sounds the annunciator indicates the place from which the alarm is made.

Table Pushes.

—Call bells to be rung from the dining-room table are connected with an annunciator or to a separate bell. The table pushes may be temporarily clamped on the edge of the[347] table and connected by a cord to an attachment set in the floor or the connection may be made by a foot plate set on the floor. In Fig. 247 is shown a form of push P which is intended to be clamped to the edge of the table under the cloth. The plate F forms the floor connection. It is set permanently with the upper edge flush with the surface of the floor. The part S, in which the connecting cord terminates, when inserted in the floor plate, makes contact at the points C to form an electric circuit with the battery. The foot plate shown in Fig. 248 is only an enlarged push button which is set under the table in convenient positions to be pressed with the foot. Its connection might be made as indicated or with the same floor connection as that of the preceding figure. Fig. 249 is a simpler form of floor push in which a metallic plug is inserted in the floor plate. When the plug R is pressed, contact is made at the points C to form the circuit with the battery and bell.

Fig. 246.—A kitchen annunciator.
Fig. 247.—Plug attachment and table push for a dining table.
Fig. 248.—Foot plate and contact for table bell.
Fig. 249.—Call bell attachment with detachable contact piece.

Bell-ringing Transformers.

—The general employment of alternating electricity for all commercial service requiring distant transmission is because of the possibility of changing the voltage to suit any condition. The energy transmitted is determined by the amperes of current carried by the wires and the[348] volts of pressure by which it is impelled. The product of these two factors determines the watts of energy transmitted.

110 volts × 1 ampere = 110 watts.

If the voltage is raised to say ten times the original intensity with the same current, the quantity of energy is ten times the original amount.

1100 volts × 1 ampere = 1100 watts.

The carrying capacity of wires is determined by the amperes of current that can be transmitted without heating.

The cost of copper wire is such that the expense of large wires for carrying a large current is unnecessary where by raising the voltage a small wire will perform the same service; therefore, it is desirable to transmit electric energy at a high voltage and then transform it to suit the condition of usage.

Alternating current may be transformed to a higher or a lower voltage to suit any condition by using step-up or step-down transformers.

A transformer is a simple device composed of two coils of wire wound on a closed core of iron. The coil into which is sent the inducing current is the primary. That in which the current is induced is the secondary coil. The change in voltage between primary and secondary coils vary as the number of turns of wire which compose the coils. The house circuit may be stepped down from the customary 110 volts to a voltage such as is furnished by a single dry cell, or a battery of cells.

In principle, the action of the transformer is the same as that of the induction coil, a detailed explanation of which will be found in any text-book of physics. Each impulse of current in the primary coil of the transformer magnetizes its core and the magnetism thus excited induces a corresponding current in the secondary coil. Since alternating current in the primary coil constantly changes the polarity of the core, each change of magnetism induces current in the secondary coil.

Small transformers are frequently used for operating doorbells, annunciators, etc., in place of primary batteries. These transformers are also used to supply current for lighting low-power tungsten lamps that cannot be used with the ordinary voltages[349] employed in house lighting. The primary wires of the transformer are attached to the service wires in the house and from the secondary wires voltages are taken to suit the desired purposes.

Fig. 250.—Doorbell transformer.
Fig. 251.—Details of doorbell transformer.

Fig. 250 shows such a transformer with the cover partly broken away to expose the interior construction. The wires from house mains MM lead the current to the primary coil P which is a large number of turns of fine wire wound about a soft-iron core. The induced current in the secondary coil S is taken from the contact points 1, 2, 3 and 4. The construction of the transformer coils shown in Fig. 250 indicates the primary wires at LL of Fig. 251. The wires of the primary coil are permanently attached to house wires. The reactive effect of the magnetism in the coil permits only enough current to flow as will keep the core excited. This is a step-down transformer and the secondary coil contains fewer turns of wire than the primary coil. Since the voltage induced in the secondary coil is determined by the number of turns of wire in action, this coil is so arranged that circuits formed by attachment with different contacts give a variety of voltages. The numbers on the front of Fig. 250 correspond to those of Fig. 251. The coils between contact 1 and the others 2, 3 and 4, represent different number of turns of wire and in them is induced voltages corresponding with the number of turns of wire in each.

[350]

The Recording Wattmeter.

—To determine the amount of electricity used by consumers, each circuit is provided with some form of wattmeter. These meters might be more correctly called watt-hour meters since they register the watt-hours of electrical energy that pass through the circuit.

Fig. 252.—Recording watt meter.

In the common type of meter, the recording apparatus in composed of a motor and a registering dial. The motor is intended to rotate at a rate that is proportional to the amount of passing current. An example of this device is the Thompson induction meter of Fig. 252. The motion of the aluminum disc seen through the window in front indicates at any time the rate at which electricity is being used. This constitutes the rotating part of the motor. It is propelled by the magnetism, created by the passing current, and is sensitive to every change that takes place in the electric circuit. Each lamp, heater or motor that is brought into use or turned off produces a change of current in the conducting wires and this change is indicated by the rate of rotation of the disc. Each rotation of the disc represents the passage of a definite amount of electricity that is recorded on the registering dials.

The shaft on which the disc is mounted is connected with the recording mechanism by a screw which engages with the first of a train of gears. These gears have, to each other, a ratio of 10 to 1; that is, ten rotations of any right-hand gear, causes one rotation of the gear next to the left. The pointers on the dial are attached to the gear spindles. One rotation of the right-hand dial will move the pointer next to the left one division on its dial. Each dial in succession will move in like ratio.

The meters are carefully calibrated and usually record with truthfulness the amount of electricity used. They are, however, subject to derangement that produces incorrect registration.

To Read the Meter.

First, note carefully the unit in which the dial of the meter reads. The figures above the dial circle indicate the value of one complete revolution of the pointer in that circle. Therefore, each division indicates one-tenth of the amount marked above or below the circle.

Second, in reading, note the direction of rotation of the pointers.[351] Commencing at the right, the first pointer rotates in the direction of the hands of a clock (clockwise); the second rotates counter-clockwise; the third, clockwise; etc., alternately. The direction of rotation of any one pointer may easily be determined by noting the direction of the sequence of figures placed around each division. The arrows (shown above) indicate the direction of rotation of the pointers when the meter is in operation.

Third, read the figures indicated by the pointers from right to left, setting down the figures as they are read, i.e., in a position relative to the position of the pointers. Note: One revolution of the first or right-hand pointer makes one-tenth of a revolution of the pointer next to it on the left. One revolution of this second pointer makes one-tenth of a revolution of the pointer next to it on the left, etc. Therefore, if, when reading the dial, it is found that the second pointer rests very nearly over one of the tenth divisions and it is doubtful as to whether it has passed that mark, it is only necessary to refer to the pointer next to it on the right. If this pointer on the right has not completed its revolution, it shows that the second pointer has not yet reached the division in question. If it has completed its revolution, that is, passed the zero, it indicates that the second pointer has reached the division and the figure corresponding is to be set down for the reading.

Fig. 253a.—This dial reads 9484 kilowatt hours.

The foregoing also applies to the remaining pointers. When it is desired to know whether a pointer has passed a tenth division mark, it is necessary to refer only to the next pointer to the right of it.

Fourth, see if the register is direct-reading, i.e., has no multiplying constant. Some registers are not direct-reading in that they require multiplying the dial reading by a constant such as 10 or 100 in order to obtain the true reading. If the register bears some notation such as “Multiply by 100,” the reading as indicated by the pointers should be multiplied by 10 or 100 as the case may be to determine the true amount of energy consumed.

Some of the earlier forms of meters were equipped with what[352] is known as a “non-direct-reading register.” In this case, the reading must be multiplied by the figure appearing on the dial as just explained, but the dial differs from those just described in that the multiplying constant is generally a fraction such as ½, etc., and the dial has five pointers. This older style of register reads in “watt-hours” of “kilowatt-hours.”

Fifth, the reading of the dial does not necessarily show the watt-hours used during the past month. In other words, the pointers do not always start from zero. To determine the number of watt-hours used during a certain period it is necessary to read the dial at the beginning of a period and again at the end of that period. By subtracting the first reading from the second, the number of watt-hours or kilowatt-hours used during the period is obtained.

The meter man, having in his possession a record of the readings of each customer’s meter for the preceding months, is thus able to determine the amount of energy consumed monthly.

EXAMPLES OF METER READINGS

Fig. 253a shows an example of an ordinary dial reading. Commencing at the first right-hand pointer, Fig. 253c, it is noted that the last figure passed over by the pointer is 1. The next circle to the left shows the figure last passed to be 2, bearing in mind that the direction of the rotation of this pointer is counter-clockwise. The last figure passed by the next pointer to the left is 1, while that passed by the last pointer to the left is obviously 9. The reading to be set down, therefore, is 9121.

Fig. 253b.—This dial reads 997 kilowatt hours.
Fig. 253c.—This dial reads 9121 kilowatt hours.

In a similar manner the dial shown in Fig. 253b may be read. In this case, however, three of the pointers rest nearly[353] over the divisions and care must be used to follow the direction to avoid error. Commencing at the right, the first pointer indicates 7. The second pointer has passed 9 and is approaching 0. The third pointer appears to rest directly over 0, but since the second pointer reads but 9, the third cannot have completed its revolution and hence the figure last passed is set down which in this case is 9. Similarly, the fourth or left-hand pointer appears to rest directly over 1 but by referring to the pointer next to it on the right, we find that its indication is 9 as just explained. Therefore, the fourth pointer cannot have reached 1, and so the figure last passed which is 0 is set down, which in this case is 9. Similarly, the fourth or left-hand pointer appears to rest directly over 1, but by referring to the pointer next to it on the right we find that its indication is 9 as just explained. Therefore, the fourth pointer cannot have reached 1, and so we set down the figure last passed which is 0. The figures as they have been set down, therefore, are 0997, which indicates that 997 kilowatt-hours of electricity have been used.

If, for example, the reading of this meter for the preceding month was 976 kilowatt-hours, the number of kilowatt-hours used during that month would be 997-976 = 21 kilowatt-hours.

State Regulation of Meter Service.

—Electric wattmeters are subject to errors that may cause them to run either fast or slow. Complaints made of inaccurate records or readings are usually rectified by the electric company. In many States all public utilities are governed by laws that are formulated by public utilities commissions or other bodies from which may be obtained bulletins fully describing the conditions required of public service corporations or owners of public utilities. The following quotation from Bulletin No. V., 233 of the Railroad Commission of Wisconsin, will give an illustration of the requirement in that State.

Rule 14.—Creeping Meters.—No electric meter which registers upon “no load” shall be placed in service or allowed to remain in service.

This means that when no electricity is being used in the system the motor disc should remain stationary and if it shows any motion under such condition it is not recording accurately.

[354]

PERIODIC TESTS

Rule 17.—Each watt-hour meter shall be tested according to the following schedule and adjusted whenever it is found to be in error more than 1 per cent., the tests both before and after adjustment being made at approximately three-quarters and one-tenth of the rated capacity of the meter. Meters operated at low power-factor shall also be tested at approximately the minimum power-factor under which they will be required to operate. The tests shall be made by comparing the meter, while connected in its permanent position, on the consumer’s premises with approved, suitable standards, making at least two test runs at each load, of at least 30 seconds each, which agree within 1 per cent.

Single-phase, induction-type meters having current capacities not exceeding 50 amperes shall be tested at least once every 4 months and as much oftener as the results obtained shall warrant.

All single-phase induction-type meters having current capacities exceeding 50 amperes and all polyphase and commutator-type meters having voltage ratings not exceeding 250 volts and current capacities not exceeding 50 amperes shall be tested at least once every 12 months.

All other watt-hour meters shall be tested at least once every 6 months.

Rule 20.—Request Tests.—Each utility furnishing metered electric service shall make a test of the accuracy of any electricity meter upon request of the consumer, provided the consumer does not request such test more frequently than once in 6 months. A report giving the results of each request test shall be made to the consumer and the complete, original record kept on file in the office of the utility.

Electric Batteries.

—Electric batteries are composed of electric cells that are made in two general types: the primary cell, in which electricity is generated by the decomposition of zinc; and the secondary cell or storage cell in which electricity from a dynamo may be accumulated and thus stored. Electric cells are the elements of which electric batteries are made; a single electric cell is often called a battery but the battery is really two or more cells combined to produce effects that cannot be attained by a single element.

Both primary and secondary batteries form a part of the household equipment but the work of the secondary battery is used more particularly for electric lighting, the operation of small motors and for other purposes where continuous current is required. It will, therefore, be considered in another place.

Primary batteries are used to operate call-bells, table pushes, buzzers, night latches and various other forms of electric alarms besides which they are used in gas lighters, thermostat motors[355] and for many special forms, all of which form an important part in the affairs of everyday life. Primary battery cells for household use are made to be used in the wet and dry form, but the dry cell is now more extensively used than any other kind and for most purposes has supplanted the wet form.

Formerly all primary cells were made of zinc and copper plates placed in a solution called an electrolite, that dissolved the zinc and thus generated electricity, the electrolite acting as a conductor of the electricity to the opposite plate. In later electric cells the copper was replaced by plates of carbon and from the zinc and carbon cell was finally evolved the present-day dry cell. When the use of electric cells reached a point where portable batteries were required, a form was demanded from which the solution could not be lost accidentally. The first electric cells in which the electrolite was not fluid was, therefore, called a dry cell. These cells are not completely dry. The electrolite is made in the form of a paste that acts in the same manner as the fluid electrolite and is only dry in that it is not fluid.

Fig. 254.—Electric dry cell.
Fig. 255.—Details of electric dry cell.

In construction the dry cell is shown in Figs. 254 and 255, the former showing its exterior and the latter exposing its internal construction. The container is a zinc can which is lined with porous paper to prevent the filler from coming into contact with the zinc. The zinc further is the active electrode, the[356] chemical destruction of which generates the electricity. The parts enclosed in the container are: a carbon rod, which acts as the positive pole; and the filler, composed of finely divided carbon mixed with manganese dioxide and wet with a solution of salammoniac. The composition plug, made of coal-tar products and rosin, is intended to keep the contents of the can in place and prevent the evaporation of the moisture. Binding posts attached to the carbon rod and soldered to the can furnish the + and-poles.

In the action of cell, the salammoniac attacks the zinc in which chemical action electricity is evolved. The electricity is conducted to the carbon pole through the carbon and the salammoniac solution which in this case is the electrolite. In the dissolution of the zinc, hydrogen gas is liberated which adds to the resistance of the cell and thus reduces the current. The presence of the hydrogen is increased when the action of the cell is rapid and the decrease in current is said to be due to polarization. The manganese dioxide is mixed with the filler in order that the free hydrogen may combine with the oxide and thus reduce the resistance. This process is known as depolarization. The combination between the hydrogen and the oxide is slow and for this reason the depolarization of batteries sometimes require several hours. Dry cells are usually contained in paper cartons to prevent the surfaces from coming into contact and thus destroying their electrical action.

The best cell is that which gives the greatest amount of current for the longest time. Under any condition the working value of a cell is determined by the number of amperes of current it can furnish. The current is measured by a battery tester such as Fig. 257. The + connection of the tester is placed in contact with the + pole of the cell or battery and the other connection placed on the-pole. The pointer will immediately indicate the current given out by the battery. A new dry cell will give 20 or more amperes of current for a short time but if used continuously the quantity of current will be reduced by polarizing until but a very small amount is generated. A cell that indicates less than 5 amperes should be replaced. If short-circuited, that is if the poles are connected without any intervening resistance, a large amount of current will be given but the[357] cell will soon wear out and possibly be ruined. A cell should, therefore, never be allowed to become short-circuited. The voltage of a cell is practically continuous and should be from 1.5 to 1 volt. It is quite possible that a cell may possess its normal voltage and yet deliver little current; the voltage of a cell does not indicate its working property. In order to be assured of active cells they should be tested at the time of purchase with an ammeter.

The moisture in the paste of a cell is that which forms the circuit between the zinc and the carbon elements. If the paste has dried out its resistance is increased and the cell generates little current. The voltage of such a cell may be normal while the amperage is very low. Cells in this condition may be revived by adding moisture to the paste as a temporary remedy. This may be accomplished by puncturing the can with a nail and adding water. A solution of salammoniac may be used instead of water and the cell soaked to accomplish the same purpose; this, however, is only a temporary expedient.

Temperature influences the working properties of an electric cell in pronounced manner. The moisture contained in the cell is composed of ammonium chloride and zinc chloride and consequently the resistance of the cell increases with the fall of temperature; the effect of the resistance thus added is a decrease in the flow of current. Batteries should be kept in a temperature as nearly as possible that of 70°F. The battery regains its normal rate of discharge when the temperature is restored.

The normal voltage and amperage for a given make of cell is practically the same for all. The size of the cell does not in any way influence the voltage. Small cells and large cells are the same. The large cells are advantageous only in that they give out a greater number of ampere-hours of energy. All batteries are rated in the number of ampere-hours of current they are capable of furnishing. The ampere-hour represents an ampere of current for one hour. On this basis all batteries are rated for the total amount of energy they are capable of producing. If the battery is worked at a high current, its life is short; if however, it is discharged at a low rate, its life should be long. In all cases the product of the number of amperes and the number of hours constitute the ampere-hours of energy produced.

[358]

Battery Formation.

—For ordinary household work as that of operating doorbells, etc., the cells which form a battery are joined in series, that is the positive or carbon pole of one cell is joined to the zinc or negative pole of the next. The cells so connected are placed in circuit with the bell and push button. If by accident the two cells of a battery are joined with both carbon poles or both zinc poles together the battery will give out no current because the voltage is opposed.

Fig. 256.—Battery combinations.

In the use of batteries for ignition as for gasoline engines, automobiles, etc., the arrangement of the cells has frequently a decided influence on the effect produced. In Fig. 256 A is represented four cells joined in series, that is the carbon or + poles are joined with the zinc or-poles, alternately. Connected in this manner if each cell gives 1.5 volts the battery will give 4 × 1.5 = 6 volts; the current, however, will remain as that of a single cell. If the cells singly give 20 amperes, the battery will give 20 amperes. When cells are connected in this form the current passes[359] through each cell in turn and is as much a part of the circuit as the wires. Should one of the cells be “dead”—that is delivering no current—it will act as additional resistance and the current is reduced.

When joined in multiple or parallel connection as in Fig. 256 B, in which all similar binding posts are connected, the effect is decidedly different. In the multiple connection all of the zincs are joined to act as a single zinc and all of the carbons are likewise joined and act as a single carbon. In such a combination the voltage will be that of a single cell 1.5 volts, but the amperage will be four times that of a single cell or 80 amperes.

The diagrams and following descriptions of possible combinations were taken from a bulletin on battery connections issued by the French Battery and Carbon Co.

By combining the series and multiple connections, as shown in Fig. C, both the voltage and current can be increased over that delivered by one cell. Referring to the figure, it is seen that in each of the two rows of four cells the cells are connected in series. This would produce 6 volts and 20 amperes for the series of four which may now be assumed as a unit, so that the two rows can be imagined as two large cells, each of which has a normal output of 20 amperes at 6 volts. Now by connecting the similar poles of two such large cells they are in multiple and we get an increased current or 40 amperes and 6 volts, which is the capacity of the eight cells connected as shown in the figure. This is commonly designated as a multiple-series battery.

Fig. 256 D illustrates a multiple-series connection made in a different manner, but which produces the same voltage and current as the above mentioned. In Fig. D, two cells at a time are connected in multiple, and these sets are then connected in series. The capacity of each set of two is 40 amperes at 1½ volts, and as these four sets are connected in series the total output of the eight cells combined is 6 volts and 40 amperes, the same as that produced by the connections shown in Fig. C.

Fig. E shows the multiple-series connection illustrated in Fig. D, applied to twelve cells in which four sets of three cells each are wired in series, the three cells of a set being in multiple so that the capacity of a set is 1½ volts and 60 amperes. By connecting[360] the four sets in series as shown, the total capacity will be 60 amperes at 6 volts.

The use of the series-multiple connection is a distinct step forward in dry-cell use. The arrangement of cells shown in Figs. C or D is better than the arrangement in Fig. A, in just the same way that a team of horses is better than a single horse. One horse pulling a load of 2 tons may become exhausted in one hour, but two horses pulling that same load may work continuously for six hours. It is true that in Fig. C there are twice as many cells used as in Fig. A, but the eight cells in Fig. C will do from three to four times as much work as the four cells in Fig. A. In other words, while more cells are used in the multiple-series arrangement, the amount of service per cell is greater and the service is, therefore, cheaper in the multiple-series arrangement.

Some battery manufacturers sell their batteries put up in boxes, the cells being connected up in multiple-series and surrounded by pitch or tar to keep out the moisture. This has certain advantages as well as certain disadvantages. One of the objections to this method of putting up dry cells is that if by any chance one cell out of the eight or twelve which are buried in the pitch is defective it will run all of the cells down, and being buried offers no means of detection or removal. It is not possible to guarantee absolutely that a weak cell will not be occasionally included in a large number, so dry cells may be expected to vary to some degree among themselves.

It is interesting to know the effect of one weak cell on a series-multiple arrangement. If, for example, in Fig. C or Fig. D, the dotted line connecting (a) and (b) be used to indicate a cell which is partly short-circuited by internal weakness or external defect the result is as follows:

In the arrangement shown in Fig. C, where one cell of the upper four is short-circuited, the lower four will discharge through the upper four even though the external circuit is not closed; that is, one short-circuited cell will cause a run-down in all of the cells. In Fig. D, however, one short-circuited cell will influence not the entire set but the other one to which it is directly connected. There is thus seen to be an advantage in the arrangement of Fig. D and Fig. E, over the arrangement in Fig. C.

In making connections between cells insulated wire should be[361] used, or special battery connectors are preferably employed. The ends of the wires or connectors and the binding posts must be scraped clean so that good electrical connection can be made between the two, and the knurled nuts should be screwed tight into place. Care must also be taken that the pasteboard covering around the battery is not torn. This would allow contact between the zinc containers, and thus short-circuit the cells. The batteries should be placed so that the zinc cans and the binding posts of any cell do not come into contact with any other cell. Vibration might cause enough motion for the brass terminal to wear through the pasteboard of the neighboring cell and make contact with the zinc can.

Different classes of work require different amounts of current at different voltages and by choosing the proper combination of series, multiple, or series-multiple connections practically every requirement can be fulfilled. For electric bells, telegraph instruments, miniature lights, toy motors with fine wire windings, etc., series connection is recommended for the reason that the resistance of the external circuit is high and a large voltage is necessary. For spark coils, magnets and toy motors with large wire windings, multiple or series-multiple connection of batteries should be used as a high voltage is not required.

For some work, gas-engine ignition especially, it is economical to have two complete sets of batteries, either of which can be thrown into the circuit at will, so that while one set is delivering current the other is recuperating. It has been estimated that by using two sets of batteries, properly connected to give the desired current, the life of each set is increased about four times. Thus it is seen that a saving of 50 per cent. is effected in the cost of the batteries.

Battery Testers.

—The “strength” of a cell is determined by the amperes of current it is capable of producing; therefore, a meter that will indicate the amount of current being produced is used to test the current strength of the cell. Battery testers are made to indicate voltage or amperage and sometimes the instrument is made to indicate both volts and amperes. As explained[362] above, the voltage of a cell is not a true indicator of its strength. The ampere meter or ammeter, as it is termed, is the proper indicator of the strength of the cell.

Fig. 257.—Battery tester.

The common battery tester does not always give the exact number of amperes of current, but it indicates the relative strength which is really the thing desired. When the current from an active cell is once shown on the dial of the tester, any other cell of the same intensity will be indicated in like amount.

Electric Conductors.

—Covered wire for carrying electricity is made in a great variety of forms and designated by names that have been suggested by their use. These wires are made of a single strand or in cables, where several wires are collected, insulated and formed into a single piece. Cables may contain any number of insulated wires.

The sizes of wires are determined by a wire gage. In the United States the B. & S. gage is used as the standard for all wires and sheet metal. The gage originated with the Brown & Sharp Mfg. Co. of Providence, R. I., and has become a national standard by common consent. The numbers range from No. 0000 to No. 60. The size of wire for household electrical service ranges from No. 18 which is 0.04 inch in diameter to No. 8 which is 0.128 inch across. The carrying capacities in amperes of wires, as given by the Underwriters’ table of sizes from No. 8 to No. 18, are as follows:

Wire
gage No.
Rubber
insulation,
amperes
Other
insulation,
amperes
83550
102530
122025
141520
16610
1835

Lamp Cord.

—The flexible cord used for drop lights, connectors, portable lamps, extensions, etc., is made of two cords twisted together or two cords laid parallel and covered with braided silk or cotton. The conductors consist of a number of No. 30 B. & S. gage, unannealed copper wires twisted into a cable of required capacity. The conductor is wound with fine cotton thread over which is a layer of seamless rubber, and the whole is covered with[363] braided cotton or silk. Lamp cord is sold in three grades, old code, new code, and commercial, which vary only in the thickness and quality of rubber which encloses the conductor.

The new code lamp cord is identical with the old code form except that it is required by the National Board of Fire Underwriters to be covered with a higher quality of rubber insulation than was used in the old form. The commercial cord is not recognized by the National Board of Underwriters. It is practically the same as that described but does not conform to the tests prescribed for the new code cord.

The sizes of the conductors enclosed in the lamp cord are made equal in carrying capacity to the standard wire gage numbers. The sizes ordinarily used are No. 18 and 20 gage but they are made in sizes from No. 10 to No. 22 of the Brown & Sharp gage.

Portable Cord.

—This is a term used to designate reinforced lamp cord. The wires are laid parallel and are covered as with a supplementary insulation of rubber. The additional insulation and the braided covering assumes a cylindrical form. The covering is saturated with weatherproof compound, waxed and polished.

Annunciator Wire.

—This wire is made in the usual sizes and covered with two layers of cotton thread saturated with a special wax and highly polished. As the name implies it is used for annunciators, door bells and other purposes of like importance.

Private Electric Generating Plants.

—The conveniences to be derived from the use of electricity were for many years available only by those who lived in distributing areas covered by commercial electrical generating plants. Except in towns of sufficient size to warrant the erection of expensive light and power systems or along the lines of electric power transmission, current for domestic purposes was not obtainable.

Within a comparatively few years there have been developed a number of small electric generating systems that are suitable for supplying the average household with the electric energy for all domestic conveniences. The combination of the gasoline engine, the electric dynamo and the storage battery have made possible generating apparatus that is operated with the minimum of difficulty and which supplies all of the electric appliances that were formerly served only from commercial electric circuits.

[364]

An electric generating system is commonly termed an electric plant. It consists of an engine for the development of power, a dynamo for changing the power into electricity and—to be of the greatest service—a storage battery for the accumulation of a supply of energy to be used at such times as are not convenient to keep the dynamo in active operation.

Such a combination, each part comprised of mechanism with which the average householder is unfamiliar, seems at first too great a complication to put into successful practice. Such, however, is not the case. The operation of small electric generating plants is no longer an experiment. Their general use testifies to their successful service. The working principles are in most cases those of elementary physics combined with mechanism, the management of which is not difficult to comprehend. Such plants are made to suit every condition of application and at a cost that is condusive to general employment.

In a brief space it is not possible to enter into a detailed discussion of the gasoline engine, the electric dynamo, and the storage battery with the various appliances necessary for their operation; it is, therefore, intended to give only a general description of the leading features of each. The manufacturers of such plants furnish to their customers and to others who are interested detailed information with explicit instructions for their successful management.

The first private lighting plants were made up of parts built by different manufacturers and assembled to form generating systems with little regard to their adaptability. A gasoline engine belted to a dynamo of the proper generating capacity supplied the electricity. Neither the engines nor the dynamos were particularly suited to the work to be performed, yet these combinations were sufficiently successful to command a ready sale. The energy thus generated was accumulated in a storage battery from which was taken the current for a lighting and heating device. Besides the generating and storage apparatus there is required in such a system, a switchboard, to which are attached the necessary meters and switches that are required to measure and direct the current to the various electric circuits.

Foresighted manufacturers, comprehending the probable future demand, began the construction of the various parts, suited to[365] the work and the conditions under which they were to be employed. The manufacture of apparatus, designed for the special service and composed of the fewest possible parts, has reduced the operating difficulty to a point of relative simplicity. Experience in the use of a large number of these plants has revealed to the maker the course of many minor difficulties of operation and the means of their correction. The mechanism has been improved to prevent possible derangement and to simplify the means of control, until the private electric plant is successfully employed by those who have had no former experience with power-generating machines.

Fig. 258.—Household electric generating plant.

As an example of the private electric plant Fig. 258 shows the apparatus included in a combined engine, dynamo and switchboard, connected with a storage battery. The relative size of the machine is shown by comparison with the girl in the act of starting the motor. This plant is of capacity suitable for supplying an average home with electricity for all ordinary domestic uses. A nearer view of the generating apparatus is given in Fig. 259 in which all of the exterior parts are named. An[366] interior view of the generating apparatus is given in Fig. 260, in which is exposed all of the working parts. The right-hand side of the picture shows all of the parts of the gasoline engine that furnishes the power for driving the generator. This is an example of an air-cooled gasoline engine in which the excess heat developed in the cylinder is carried away by a drought of air. The air draft is induced by the flywheel of the engine, which is constructed as a fan. The blades of the fan, when in motion, are so set as to draw air into the top of the engine casing and exhaust it from the rim of the wheel. The air in passing takes up the heat in excess of that necessary for the proper cylinder temperature. This form of cylinder cooling takes the place of the customary water circulation and thus eliminates its attending sources of trouble. In principle the engine is the same as is employed in automobiles and other power generation.

Fig. 259.—Combined motor, electric generator and switchboard.

On the left-hand side is seen the dynamo and switchboard.[367] The dynamo armature is attached to the crankshaft of the engine by which it is rotated in a magnetic field to produce the desired amount of electricity. The brushes, in contact with the commutator, conduct the electricity as it is generated in the armature, which after passing through the switchboard is made available from the two wires at the top of the board marked “light and power wires.” These wires are connected with the storage battery and also to the house circuits through which the current is to be sent.

Fig. 260.—Details of motor, electric generator and switchboard.

Referring to the switchboard of Fig. 259, the three switches and the ammeter comprise the necessary accessories. The starting switch is so arranged that by pressing the lever a current of electricity from the storage battery is sent through the dynamo. The dynamo acting as a motor starts the engine. When the engine has attained its proper speed its function as a dynamo overcomes the current pressure from the battery and sends electricity into the cells to restore the expended energy, or if so desired the current may be used directly from the dynamo for any[368] household purpose. The box enclosing the switch contains a magnetic circuit-breaker so constructed that when the battery is completely charged the switch automatically releases its contact and stops the engine.

The “stopping switch” at the right of the board and the “switch for light and circuit” on the left are used respectively for stopping the engine and for opening and closing the house circuits.

The meter performs a multiple function, in that it shows at any time the condition of charge in the storage battery, the rate at which current is entering or leaving the battery and also acts to stop the engine when the battery is charged. At any time the pointer reaches the mark indicated in the picture, the ignition circuit is automatically broken and the engine stops. The fuses on the board in this case perform the same function as those already described.

Storage Batteries.

—These batteries have already been mentioned as secondary batteries. They are sometimes called electric accumulators. The electricity is stored or accumulated, not by reason of the destruction of an electrode as in the primary cell but by the chemical change that takes place in the plates as the charging current is sent through the cell. When the battery is discharged, the current from the dynamo is sent through the battery circuit in the reverse direction to that of the discharge and the plates are restored to their original condition. The action that takes place in charging and discharging is due to chemical changes that take place in the plates and also in the solution or electrolyte in which the plates are immersed.

There are two types of storage batteries, those made of lead plates immersed in an acid electrolyte and the Edison battery which is composed of iron-nickel cells immersed in a caustic potash electrolyte. The former type is most commonly used and is the one to be described.

The lead-plate cell illustrated in Fig. 262 shows all of the parts of a working element. The plates are made in the form of lead grids which when filled to suit the requirements of their action, form the positive and negative electrodes. The negative plates are filled with finely divided metallic lead which when charged are slate gray in color. The positive plates are filled[369] with lead oxide. When charged they are chocolate brown in color. In the figure there are three positive and four negative plates which together form the element, then with their separators are placed in a solution of sulphuric acid electrolyte. The separators are thin pieces of wood and perforated rubber plates that keep the positive and negative plates from touching each other and keep in place the disintegration produced by the electro-chemical action of the cell.

The unit of electric capacity in batteries is the ampere-hour. The cell illustrated will accumulate 80 ampere-hours of energy. It will discharge an ampere of current for 80 hours. If desired it may be discharged at the rate of two amperes for 40 hours, or four amperes for 20 hours, or at any other rate of amperes and hours, the product of which is 80. The number of ampere-hours a cell will accumulate will depend on the area of the positive and negative plates; large cells will store a greater number of ampere-hours than those of small size.

The cells, no matter what size, give an average electric pressure of 2 volts.

The plates are joined by heavy plate-straps connecting all of the positives on one end and all of the negative kind on the opposite end. To insure rigidity the two sets are secured to the rubber cover by locknuts. In this cell the plates are suspended from the cover. The plate terminals are made of heavy lead connectors that when formed into a battery are joined together with lead bolts and nuts.

Fig. 261.—Hydrometer for testing storage battery electrolyte.

The electrolyte is a solution of pure sulphuric acid in distilled water and on its purity depends, in a great measure, its action and length of life. The electrolyte is made of a definite density which is expressed as its specific gravity. When fully charged the electrolyte will test 1220 by the hydrometer. That is, it will be 1.220 heavier than water. When discharged it will test by the hydrometer 1185. This means that in discharging the density has been reduced to 1.185 that of water. The chemical change in the electrolyte is, therefore, an important part of the[370] charge and discharge of the cell. The density of an electrolyte may be determined by a hydrometer such as Fig. 261. This is an ordinary glass hydrometer such as is used for determining the density of fluids, enclosed in a glass tube, to which is attached a rubber bulb. The point of the tube is inserted into the opening at the top of the cell and the electrolyte drawn into the tube by the reopening of the collapsed bulb. The density is then read from the stem of the hydrometer.

The Pilot Cell.

—In order to make apparent this density of the electrolyte without the necessity of its measurement with a hydrometer, one cell of the battery is provided with a gage as that of Fig. 262. This is an enlargement of the end of the jar in which floats a hollow glass ball of such weight that it will at any time indicate by its position the relative density of the solution. When the cell is charged the ball stands at the top of the gage and indicates a density 1220; when discharged it is at the bottom and expressed by its position a density of 1185. The electrolyte densities are the indicators of the conditions of charge. The ball by its position shows at a glance the quantity of electricity in the battery.

The voltage usually employed in household electric plants is that of a battery composed of 16 cells. Since the normal voltage of a storage cell is 2 volts such a battery joined in series is 32 volts. This voltage for the purpose fulfills all ordinary conditions and is generally employed. A battery of 16 cells, of 80-ampere-hour capacity, will deliver current of 1 ampere for 80 hours at 32 volts intensity. A 20-watt lamp on a 32-volt circuit requires 23 ampere for its operation. The battery will, therefore, keep lighted one such lamp for 96 hours, or four 20-watt lamps may be lighted continuously for 24 hours, or eight lamps for 12 hours, before recharging.

Aside from its ability to supply the required light for the average home, it furnishes energy sufficient for heating a flat-iron or other heating apparatus, to operate motors for pumping water, driving a washing machine or any other of the domestic requirements.

Such plants are made in sizes to suit any condition of requirement. In large establishments a larger motor generator and battery will be necessary with which to generate and store the[371] required electricity but in any case suitable apparatus is to be obtained to meet any requirement of light, heat or power developed.

Fig. 262.—Electric storage cell.

National Electrical Code.

—The details governing the size, the manner of placing and securing wires in buildings is included in the regulations published by the National Board of Fire Underwriters as the National Electric Code. Likewise the mechanical construction of all apparatus dealing with electric distribution is definitely specified so that manufacturers furnish reliable materials for all requirements. In the specifications for furnishing[372] buildings with the use of electricity, descriptions are made of the desired types and styles of the switches and various other fixtures to suit the requirements.

Electric Light Wiring.

—In the equipment of a house for the use of electricity, the wiring, together with distributing panel, the various outlets, receptacles, switches, and other appliances that make up the system, is of more than passing consequence. In the construction of the electric system it is important that the wires and their installation be done in a manner to meet every contingency.

The following descriptions for electric house wiring were taken from a set of specifications published by the Bryant Electric Co. as applying to buildings of wood frame construction. The specifications serve as explanations for the appliances required in an ordinary dwelling. The specifications are for the least expensive form of good practice in wiring for frame buildings. They would not be permitted in large cities where further protection from fire is required and where more rigid rules are demanded by the Board of Fire Underwriters.

1. System.—The circuit wiring shall be installed as a two-wire direct current or alternating system. Not more than 16 outlets or a maximum of 660 watts shall be placed on any one circuit, allowing 110 watts for each baseboard plug connection or extension outlet and 55 watts for each 16 candlepower lamp indicated at the various wall and ceiling outlets on plans. All wiring shall be installed as a concealed knob-and-tube system.

The type of wiring is designated as a two-wire direct or alternating current system in order that there shall be no doubt as to the method of wiring to be used. There are other methods that might be employed that need not be discussed here.

The 16 outlets mentioned are intended to cover all lamps or plug attachments that are to be used for heaters, fans, motors, or any other electric device. The 660 watts at 110 volts pressure will require 6 amperes in the main wires of the circuit, which is the maximum current the wires are intended to carry. This does not mean that 110-watt lamps might not be used but that no single circuit shall carry lamps that will aggregate more than 660 watts.

The concealed knob-and-tube system mentioned is illustrated in Figs. 263 and 264, in which the wires which pass through joists[373] and studding are to be insulated by porcelain tubes and those wires which lay parallel to these members are to be fastened to porcelain knobs which are secured by screws to the wood pieces to prevent any possibility of coming into contact with electric conducting materials.

Fig. 263.—Manner of securing wires by the knob-and-tube system for ceiling outlets.

2. Outlets.—At each and every switch, wall, ceiling, receptacle or other outlet shown on plans, install a metal outlet box of a style most suitable for the purpose of the outlet. All outlet boxes must be rigidly secured in place by approved method and those intended for fixtures shall be provided with a fixture stud, or in the case of large fixtures, a hanger to furnish support independent of the outlet box.

Outlet Boxes.

—For the safe and convenient accommodation of switches, receptacles or other connections in the walls and ceilings of a building, outlet boxes are used as a means of securing the wire terminals to the receptacles. These boxes are made in a number of forms for general application. One style is shown in Fig. 265. The boxes are made of sheet steel and arranged to be secured in place with screws. The box is further provided with screw fastenings to which the switch or receptacle may be firmly attached.

Fig. 264.—This shows the knob-and-tube system of securing the wires in partitions and the manner of fastening metal “cut out” boxes; for switch, attachments, plugs, etc.

3. Installation of Wires, Etc.—All wires shall be rigidly supported on porcelain insulators which separate the wire at least 1 inch from the surface[374] wired over. Wires passing through floors, studding, etc., shall be protected with porcelain tubes, and where wires pass vertically through bottom plates, bridging, etc., of partitions, an extra tube shall be used to protect wires from plaster droppings. Wires must be supported at least every 4 feet and where near gas or water pipes extra supports shall be used. All porcelain material shall be non-absorptive and broken or damaged pieces must be replaced. Tubes shall be of sufficient length to bush entire length of hole. At outlets the wires shall be protected by flexible tubing, the same to be continuous from nearest wire support to inside of outlet box. Wires installed in masonry work shall be protected by approved rigid iron conduit which shall be continuous from outlet to outlet.

The method and reasons for supporting the wires described above are as have already been mentioned under item 1. The reason for extra supports near gas pipes and water pipes is as a precaution against the possibility of short-circuiting.

Fig. 265.—Outlet box.

4. Conductors.—Conductors shall be continuous from outlet to outlet and no splices shall be made except in outlet boxes. No wire smaller than No. 14 B. & S. gage shall be used and for all circuits of 100 feet or longer, No. 12, B. & S. gage or larger shall be used. All conductors of No. 8 B. & S. gage or larger shall be stranded. Wires shall be of sufficient length at outlets to make connection to apparatus without straining connections. Splices shall be made both mechanically and electrically perfect, and the proper thickness of rubber and friction tape shall be then applied.

Continuous conductors are required because of the possibility of defects in the joints of spliced wire.

5. Position of Outlets.—Unless otherwise indicated or directed, plug receptacles shall be located just above baseboard; wall brackets, 5 feet above finished floor in bedrooms, and 5 feet 6 inches in all other rooms; wall switches, 4 feet above finished floors. All outlets shall be centered with regard to panelling, furring, trim, etc., and any outlet which is improperly located on account of above conditions must be corrected at the contractor’s expense. All outlets must be set plumb and extend to finish of wall, ceiling or floor, as the case may be, without projecting beyond same.

6. Materials.—All materials used in carrying out these specifications shall be acceptable to the National Board of Fire Underwriters and to the local department having jurisdiction. Where the make or brand is specified or where the expression “equal to” is used, the contractor must notify the architect of the make or brand to be used and receive his approval before any of said material is installed. Where a particular brand or make is distinctly specified, no substitution will be permitted.

[375]

7. Grade of Wire.—The insulation of all conductors shall be rubber, with protecting braids, which shall be N.E.C. Standard (National Electrical Code Standard).

8. Outlet Boxes.—Outlet boxes shall be standard pressed steel, knock-out type and shall be enameled.

9. Local Switches.—Local wall switches shall be two-button flush type completely enclosed in a box of non-breakable insulating material with brass beveled-edge cover plate finished to match surrounding hardware.

Fig. 269 shows the various forms and grades of switches that there are on the market. The screws which attach the plate to the switch enter bushings that are under spring tension thereby preventing defacement of the plate by overtightening of the screws. Single-pole is to be used where the load will not be in excess of 660 watts; double-pole to be used where the load is more then 660 watts or where for any other reason it is desirable to break the current at both wires. Three-point switches are to be used when a light or group of lights is to be controlled, as hall lights that may be lighted or extinguished, from either the top or at the bottom of a stairway. Four-point switches are to be used between and two, three-point switches to control additional lights. Where two or more switches are placed together an approved gang plate is to be provided which designates the use of each switch. Where indicated on the plan, clothes closets shall be equipped with automatic door switch to connect the light when the door is open.

10. Pilot Lights.—Switches controlling cellar, attic and porch lights shall have pilot lamp in parallel on the load side of the switch. The switch in Fig. 3 requires for its installation a two-gang outlet box. The ruby bull’s-eye which covers the lamp is practically flush, extending from the wall no further than the buttons of the switch.

Pilot lights are intended to indicate the operation of other lights or apparatus that cannot be directly observed.

The term bull’s-eye applies to a colored-glass button covering a miniature lamp which burns whenever a light is used which is apt to be forgotten and allowed to burn for a longer time than necessary.

11. Plug Receptacles.—Plug receptacles shall be of the disappearing-door type, with beveled-edge brass cover plate finished to match surrounding hardware (see Fig. 266). In this receptacle the doors are pushed inward by the insertion of the plug and upon its withdrawal close automatically,[376] effectually excluding dirt and concealing the live terminals. It is the latest and best plug receptacle obtainable.

Plug receptacles are the attachments for the terminal pieces of plugs, which temporarily connect portable lamps, electric fans or other devices, they are made in many forms.

12. Wall and Ceiling Sockets.—One-light ceiling receptacles shall be of a type to fit standard 3¼-inch or 4-inch outlet boxes. Wall sockets shall be of the insulated base type. Sockets in cellars shall be made entirely of porcelain and of the pull type. All lamp sockets used in fulfilling these specifications shall have an approved rating of 660 watts, 250 volts.

13. Drop Lights.—Drop lights shall consist of the necessary length of reinforced cord supported by an insulated rosette with brass base and cover; the latter to cover 4-inch outlet box, and furnished with a key socket complete with a 2¼-inch shade-holder. Each drop cord shall have an adjuster.

14. Heater Switch, Pilot and Receptacle.—Heating device outlets shall be equipped with combination of switch, pilot light and receptacle with plug and spare pilot lamp.

15. Service Switch.—The service-entrance switch shall be 30 amperes, porcelain base with connections for plug fuses.

Installation of Service Switch.—Service switch shall be installed in a moisture-proof metal box with hinged door.

Panel Cabinet.—The distributing panel cabinet shall be of steel not less than No. 12 gage reinforced with angle iron frames, which shall be securely riveted in place. Cabinet shall be larger than panel to give at least 4-inch wire space around panel and shall be given at least two coats of moisture-repellant paint.

Distributing Panel.—The distributing panel shall consist of two-wire 125-volt branch cutouts, two-wire 125-volt porcelain-base panel-board units, two-wire 125-volt porcelain-base deadfront panel-board units. The distributing panel shall be surrounded with an ebony asbestos or slate partition ½ inch thick which will form a wire space around panel.

Fuses.—All fuses for branch circuits shall be not more than 10 amperes capacity. The contractor shall furnish the owner with 150 per cent. of required number of 125-volt plug-type fuses for complete installation.

Panel Trim and Door.—The panel trim and door shall be of steel, with brass cylinder lock and concealed hinges, all furnished under this contract. A directory of circuits and outlets served by panel shall be enclosed in glass with metal frame, mounted on inside of panel door.

Hardware.—All hardware furnished under this contract shall match in quality and finish other adjacent hardware.

Three-way Control.—The nearest outlet at top and bottom of all stairs and in entrance hall shall be controlled by three-way switches located on separate floors where directed.

Electrolier Control.—Wherever there are ceiling outlets for fixtures having three or more sockets controlled by wall switches three wires shall[377] be run between the switch box and the outlet to permit the use of electrolier switches.

Dining-room Circuit.—Furnish and install in dining-room, where indicated on plans, an approved floor box containing an approved 25-ampere plug receptacle. The wires connecting this receptacle to the center of distribution shall be No. 10 B. & S. gage. Furnish and deliver to whom directed an approved multiple-connection block consisting of three individually fused plug receptacles. The connection between the plug receptacle and this block shall be made by means of 10 feet of No. 10 B. & S. approved silk-covered portable cord with an approved 20-ampere cord connector 2 feet from the multiple block.

House Feeders.—The size of the feeder from the service switch to the panel board shall be figured in accordance with the National Code rules for carrying capacity, allowing for all circuits being fully loaded. The feeder shall be of sufficient size, however, to confine the drop in voltage with all lights in circuit to 1 per cent. of the line voltage.

Service Connection.—Make extension of house feeder overhead to lighting company’s mains and make all connections complete to the satisfaction of the light company and the architect. Furnish and install the necessary frame or backboard for meter.

Call Bells.—The contractor shall furnish, install and connect all push buttons, bells, buzzers and annunciators, as shown on plans or therein described. All wiring shall be cleated in joists, studs, etc., with insulated staples. Damp places, metal pipes of all descriptions, flues, etc., must be avoided and wire fastenings must be applied in such a way that insulation is not damaged. No splices shall be made where same will not be accessible at any time after completion of building. Wires shall not be smaller than No. 18 B. & S. gage and shall be damp-proof insulated. Bells, buzzers, buttons, etc., shall be of approved make. Push button for main entrance door shall be provided with ornamental place with approved finish. Push button in dining-room shall consist of combination floor push, with necessary length of flexible cord and approved portable foot push. Furnish and install where directed three cells of carbon cylinder battery in a substantial cabinet.

Burglar Alarm.—Furnish and install complete burglar alarm system consisting of the necessary wires, window springs, door springs, night latch cutout for front door, bell, batteries, cabinet, interconnection strip, etc., and everything required for a complete open-circuit system. Each window sash and door throughout the building shall be equipped with contact spring of approved make and all springs on same side of building on each floor shall be wired on one circuit and terminated on single-pole knife switch on interconnection strip. The interconnection strip shall be located as directed and shall have cutout switches for each circuit as well as a double-pole battery switch. The battery shall consist of at least three dry cells in suitable cabinet placed where directed and both positive and negative leads shall be carried direct to interconnection strip. The burglar-alarm wires shall be not less than No. 16 B. & S. gage, insulated and installed as specified for call bells.

[378]

Intercommunicating Telephones.—Furnish and install an intercommunicating telephone system complete with all telephone sets, wiring, batteries, etc. All wires to be cables containing one pair of No. 22 B. & S. gage conductors for each station and a pair of No. 16 B. & S. gage conductors for talking and ringing battery respectively. Each pair of wires shall be twisted and all pairs shall be twisted around each other to eliminate cross talk and inductive noises. The wires shall be silk insulated, with a moisture repellent of beeswax or varnish and the whole covered with a lead sheath at least 164 inch in thickness. Where cables terminate in outlet boxes they shall be fanned out and laced in an orderly manner and secured to connecting terminals, one of which shall be provided for each wire. Install where directed in an approved cabinet at least four cells of dry battery each, for talking and ringing purposes.

Installation of Interphone Cable.—Intercommunicating cables shall be supported with pipe straps and liberal clearance shall be observed where near steam or other pipes.

Automatic Door Switch.

—Where indicated on the plan, clothes closets shall be equipped with automatic door switch to connect the light when the door is open.

Fig. 266 is placed in the door frame in such position that electric contact is made by release of the projecting pin as the door is opened. When the door is closed, the pin is depressed and the light is extinguished

Plug Receptacles.

—Plug receptacles shall be selected from the styles shown in Figs. 267,a, b, c or d.

Fig. 266.—Automatic door switch.

Fig. 267,a is the disappearing-door type with beveled-edge brass cover plate finished to match surrounding hardware. In this receptacle the doors are pushed inward by the insertion of the plug and upon its withdrawal close automatically, effectually excluding dirt and concealing the live terminals. It is the latest and best plug receptacle obtainable.

Fig. 267,b is of the Chapman type with beveled-edge brass cover plate finished to match surrounding hardware. In this receptacle the doors open outward but are flush whether the plug is in or out.

[379]

Fig. 267.—Styles of plug receptacles.
Fig. 268.—Heating-device receptacles.

Fig. 267,c is of the screw-plug type with beveled-edge brass cover plate finished to match surrounding hardware. By many[380] this is preferred for apartment use as it will receive any style of Edison attachment plug.

Fig. 269.—Service switches.

Fig. 267,d is of the removable-mechanism type with beveled-edge brass cover plate finished to match surrounding hardware. The mechanism of this receptacle is exchangeable with the mechanism of the double-pole switch as shown in Fig. 270,c.

Heater Switch, Pilot and Receptacle.

—Heating-device outlets shall be equipped with combination of switch, pilot light and receptacle with plug and spare pilot lamp. Figs. 268,a, b, c and d, represent various forms from which selection may be made. All are adapted for the same purpose and differ only in mechanical arrangement.

Fig. 270.—Local wall switches.

[381]

Service Switch.

—The service entrance switch may be selected from the three styles shown in Figs. 269,a, b, and c.

Fig. 271.—Pilot lights.
Fig. 272.—Wall and ceiling sockets.

Fig. 269,a is composed of a 30-ampere porcelain base with connections for plug fuses.

Fig. 269,b is a slate base with connections for cartridge fuses.

[382]

Fig. 269,c is a slate base with connections for open-link fuses

Local Switches.

—Local wall switches may be selected from the various styles shown in Figs. 270,a, b, c, d and e.

Fig. 270,a is the two-button flush type completely enclosed in a box of non-breakable insulating material with brass beveled cover plate finished to match surrounding hardware.

Fig. 273.—Drop-light attachments and lamp bases.

Fig. 270,b is a two-button flush type with brass beveled-edge cover plate finished to match surrounding hardware.

Fig. 270,c is of the removable-mechanism type with brass beveled-edge cover plate finished to match surrounding hardware.

Fig. 270,d is the single-button flush type with brass beveled-edge cover plate finished to match surrounding hardware.

Fig. 270,e is the rotary-flush type with brass beveled-edge cover plate finished to match surrounding hardware.

[383]

Pilot Lights.

—Switches controlling cellar, attic and porch lights may be either Fig. 270,a or b.

Fig. 270,a requires for its installation a two-gang outlet box. The ruby bull’s-eye which covers the lamp is practically flush, extending from the wall no further than the buttons of the switch.

Fig. 270,b is installed in a single-gang box. The lamp extends through the plate and is protected by a perforated cage which extends about an inch from the plate.

Wall and Ceiling Sockets.

—One-light ceiling receptacles may be selected from the types shown in Figs. 272,a, b, c, d and e.

Fig. 272,a is of a type to fit standard 3¼-inch or 4-inch outlet boxes.

Fig. 272,b is of the small concealed-base type.

Fig. 272,c is of the large concealed-base type.

Fig. 272,d is of the insulated-base type.

Fig. 272,e is of the porcelain-base type.

Sockets in cellars shall be made entirely of porcelain. Those in bathrooms shall be entirely of porcelain and of the pull type.

Drop Lights.

—Drop lights shall consist of the necessary length of reinforced cord supported by either brass or porcelain bases. Each drop cord to have an adjuster. Figs. 273,a, b, c, d, e, f, g, illustrate the various styles. Fig. 273,h is a shade holder to be used with the drop lights.


[385]

INDEX

 


 

 

Transcriber's Note

The book cover image was created by the transcriber and is placed in the public domain.

Minor punctuation errors e.g. missing "." in "Fig." have been corrected.

Inconsistent hyphenation and use of ligatures has been left e.g. cast-iron and cast iron. (Often the difference is between the hyphenation in the text, that used in captions to illustrations and that used in the index.)

Both gasolene and gasoline are used in the text

Both carburator and carburetor are used in the text

Many of the table values have errors which can be shown by graphing the results, these have been left as printed but are noted here:

Other errors found:

Page numberOriginal textCorrected text
33 asbestus plaster Asbetos is used elsewhere but this could be a trade name so it has been left as printed.
55two layers of asbestus paper As above.
56heating the house The "us" in house was upside-down.
93pipe to which A is attached A should be in italics.
100bath tubs, avatories bath tubs, lavatories
133drinking porposes drinking purposes
133elementary tract alimentary tract
137It is flatest It is flattest
161Boyles Boyle's
162wtih the pump with the pump
180its legnth its length
181hould should
188As given by Suplees As given by Suplee's
216hydrodeik hygrodeik
220Cubic feet or pure air Cubic feet of pure air
239containg coils containing coils
243sheet-met a surfaces sheet-metal surfaces
259and explosion an explosion
268The vitally improtant The vitally important
269end of the supending bar end of the suspending bar
269gasoline in the caburetor gasoline in the carburetor
270gasoline for the stove S gasoline for the stove R
272Boyles law Boyle's law
279Inverted-mantel Gasoline Lamp Inverted-mantle Gasoline Lamp
281percolating trough the tube percolating through the tube
305elect ic transmission electric transmission
309the electrotromotive force electromotive force
3191000 746 = 1.3 horsepower 1000/746 = 1.3 horsepower
320Minature screw base Miniature screw base
329also shown in Fig. 288 also shown in Fig. 228
343the contact peice the contact piece
345window burgler alarm window burglar alarm
347inserted in the floor place inserted in the floor plate
352at the begining at the beginning
356require severals hours require several hours
357The amper-hour The ampere-hour
358If the cells singly give 20 volts, the battery will give 20 volts If the cells singly give 20 amperes, the battery will give 20 amperes
385Boyles' law, definition Boyle's law, definition
387blau, 251 Blau, 251
390DeChaumont De Chaumont

 


***END OF THE PROJECT GUTENBERG EBOOK MECHANICS OF THE HOUSEHOLD***

******* This file should be named 50846-h.htm or 50846-h.zip *******

This and all associated files of various formats will be found in:
http://www.gutenberg.org/5/0/8/4/50846

Updated editions will replace the previous one--the old editions will be renamed.

Creating the works from print editions not protected by U.S. copyright law means that no one owns a United States copyright in these works, so the Foundation (and you!) can copy and distribute it in the United States without permission and without paying copyright royalties. Special rules, set forth in the General Terms of Use part of this license, apply to copying and distributing Project Gutenberg-tm electronic works to protect the PROJECT GUTENBERG-tm concept and trademark. Project Gutenberg is a registered trademark, and may not be used if you charge for the eBooks, unless you receive specific permission. If you do not charge anything for copies of this eBook, complying with the rules is very easy. You may use this eBook for nearly any purpose such as creation of derivative works, reports, performances and research. They may be modified and printed and given away--you may do practically ANYTHING in the United States with eBooks not protected by U.S. copyright law. Redistribution is subject to the trademark license, especially commercial redistribution.

START: FULL LICENSE

THE FULL PROJECT GUTENBERG LICENSE
PLEASE READ THIS BEFORE YOU DISTRIBUTE OR USE THIS WORK

To protect the Project Gutenberg-tm mission of promoting the free distribution of electronic works, by using or distributing this work (or any other work associated in any way with the phrase "Project Gutenberg"), you agree to comply with all the terms of the Full Project Gutenberg-tm License available with this file or online at www.gutenberg.org/license.

Section 1. General Terms of Use and Redistributing Project Gutenberg-tm electronic works

1.A. By reading or using any part of this Project Gutenberg-tm electronic work, you indicate that you have read, understand, agree to and accept all the terms of this license and intellectual property (trademark/copyright) agreement. If you do not agree to abide by all the terms of this agreement, you must cease using and return or destroy all copies of Project Gutenberg-tm electronic works in your possession. If you paid a fee for obtaining a copy of or access to a Project Gutenberg-tm electronic work and you do not agree to be bound by the terms of this agreement, you may obtain a refund from the person or entity to whom you paid the fee as set forth in paragraph 1.E.8.

1.B. "Project Gutenberg" is a registered trademark. It may only be used on or associated in any way with an electronic work by people who agree to be bound by the terms of this agreement. There are a few things that you can do with most Project Gutenberg-tm electronic works even without complying with the full terms of this agreement. See paragraph 1.C below. There are a lot of things you can do with Project Gutenberg-tm electronic works if you follow the terms of this agreement and help preserve free future access to Project Gutenberg-tm electronic works. See paragraph 1.E below.

1.C. The Project Gutenberg Literary Archive Foundation ("the Foundation" or PGLAF), owns a compilation copyright in the collection of Project Gutenberg-tm electronic works. Nearly all the individual works in the collection are in the public domain in the United States. If an individual work is unprotected by copyright law in the United States and you are located in the United States, we do not claim a right to prevent you from copying, distributing, performing, displaying or creating derivative works based on the work as long as all references to Project Gutenberg are removed. Of course, we hope that you will support the Project Gutenberg-tm mission of promoting free access to electronic works by freely sharing Project Gutenberg-tm works in compliance with the terms of this agreement for keeping the Project Gutenberg-tm name associated with the work. You can easily comply with the terms of this agreement by keeping this work in the same format with its attached full Project Gutenberg-tm License when you share it without charge with others.

1.D. The copyright laws of the place where you are located also govern what you can do with this work. Copyright laws in most countries are in a constant state of change. If you are outside the United States, check the laws of your country in addition to the terms of this agreement before downloading, copying, displaying, performing, distributing or creating derivative works based on this work or any other Project Gutenberg-tm work. The Foundation makes no representations concerning the copyright status of any work in any country outside the United States.

1.E. Unless you have removed all references to Project Gutenberg:

1.E.1. The following sentence, with active links to, or other immediate access to, the full Project Gutenberg-tm License must appear prominently whenever any copy of a Project Gutenberg-tm work (any work on which the phrase "Project Gutenberg" appears, or with which the phrase "Project Gutenberg" is associated) is accessed, displayed, performed, viewed, copied or distributed:

This eBook is for the use of anyone anywhere in the United States and most other parts of the world at no cost and with almost no restrictions whatsoever. You may copy it, give it away or re-use it under the terms of the Project Gutenberg License included with this eBook or online at www.gutenberg.org. If you are not located in the United States, you'll have to check the laws of the country where you are located before using this ebook.

1.E.2. If an individual Project Gutenberg-tm electronic work is derived from texts not protected by U.S. copyright law (does not contain a notice indicating that it is posted with permission of the copyright holder), the work can be copied and distributed to anyone in the United States without paying any fees or charges. If you are redistributing or providing access to a work with the phrase "Project Gutenberg" associated with or appearing on the work, you must comply either with the requirements of paragraphs 1.E.1 through 1.E.7 or obtain permission for the use of the work and the Project Gutenberg-tm trademark as set forth in paragraphs 1.E.8 or 1.E.9.

1.E.3. If an individual Project Gutenberg-tm electronic work is posted with the permission of the copyright holder, your use and distribution must comply with both paragraphs 1.E.1 through 1.E.7 and any additional terms imposed by the copyright holder. Additional terms will be linked to the Project Gutenberg-tm License for all works posted with the permission of the copyright holder found at the beginning of this work.

1.E.4. Do not unlink or detach or remove the full Project Gutenberg-tm License terms from this work, or any files containing a part of this work or any other work associated with Project Gutenberg-tm.

1.E.5. Do not copy, display, perform, distribute or redistribute this electronic work, or any part of this electronic work, without prominently displaying the sentence set forth in paragraph 1.E.1 with active links or immediate access to the full terms of the Project Gutenberg-tm License.

1.E.6. You may convert to and distribute this work in any binary, compressed, marked up, nonproprietary or proprietary form, including any word processing or hypertext form. However, if you provide access to or distribute copies of a Project Gutenberg-tm work in a format other than "Plain Vanilla ASCII" or other format used in the official version posted on the official Project Gutenberg-tm web site (www.gutenberg.org), you must, at no additional cost, fee or expense to the user, provide a copy, a means of exporting a copy, or a means of obtaining a copy upon request, of the work in its original "Plain Vanilla ASCII" or other form. Any alternate format must include the full Project Gutenberg-tm License as specified in paragraph 1.E.1.

1.E.7. Do not charge a fee for access to, viewing, displaying, performing, copying or distributing any Project Gutenberg-tm works unless you comply with paragraph 1.E.8 or 1.E.9.

1.E.8. You may charge a reasonable fee for copies of or providing access to or distributing Project Gutenberg-tm electronic works provided that

1.E.9. If you wish to charge a fee or distribute a Project Gutenberg-tm electronic work or group of works on different terms than are set forth in this agreement, you must obtain permission in writing from both the Project Gutenberg Literary Archive Foundation and The Project Gutenberg Trademark LLC, the owner of the Project Gutenberg-tm trademark. Contact the Foundation as set forth in Section 3 below.

1.F.

1.F.1. Project Gutenberg volunteers and employees expend considerable effort to identify, do copyright research on, transcribe and proofread works not protected by U.S. copyright law in creating the Project Gutenberg-tm collection. Despite these efforts, Project Gutenberg-tm electronic works, and the medium on which they may be stored, may contain "Defects," such as, but not limited to, incomplete, inaccurate or corrupt data, transcription errors, a copyright or other intellectual property infringement, a defective or damaged disk or other medium, a computer virus, or computer codes that damage or cannot be read by your equipment.

1.F.2. LIMITED WARRANTY, DISCLAIMER OF DAMAGES - Except for the "Right of Replacement or Refund" described in paragraph 1.F.3, the Project Gutenberg Literary Archive Foundation, the owner of the Project Gutenberg-tm trademark, and any other party distributing a Project Gutenberg-tm electronic work under this agreement, disclaim all liability to you for damages, costs and expenses, including legal fees. YOU AGREE THAT YOU HAVE NO REMEDIES FOR NEGLIGENCE, STRICT LIABILITY, BREACH OF WARRANTY OR BREACH OF CONTRACT EXCEPT THOSE PROVIDED IN PARAGRAPH 1.F.3. YOU AGREE THAT THE FOUNDATION, THE TRADEMARK OWNER, AND ANY DISTRIBUTOR UNDER THIS AGREEMENT WILL NOT BE LIABLE TO YOU FOR ACTUAL, DIRECT, INDIRECT, CONSEQUENTIAL, PUNITIVE OR INCIDENTAL DAMAGES EVEN IF YOU GIVE NOTICE OF THE POSSIBILITY OF SUCH DAMAGE.

1.F.3. LIMITED RIGHT OF REPLACEMENT OR REFUND - If you discover a defect in this electronic work within 90 days of receiving it, you can receive a refund of the money (if any) you paid for it by sending a written explanation to the person you received the work from. If you received the work on a physical medium, you must return the medium with your written explanation. The person or entity that provided you with the defective work may elect to provide a replacement copy in lieu of a refund. If you received the work electronically, the person or entity providing it to you may choose to give you a second opportunity to receive the work electronically in lieu of a refund. If the second copy is also defective, you may demand a refund in writing without further opportunities to fix the problem.

1.F.4. Except for the limited right of replacement or refund set forth in paragraph 1.F.3, this work is provided to you 'AS-IS', WITH NO OTHER WARRANTIES OF ANY KIND, EXPRESS OR IMPLIED, INCLUDING BUT NOT LIMITED TO WARRANTIES OF MERCHANTABILITY OR FITNESS FOR ANY PURPOSE.

1.F.5. Some states do not allow disclaimers of certain implied warranties or the exclusion or limitation of certain types of damages. If any disclaimer or limitation set forth in this agreement violates the law of the state applicable to this agreement, the agreement shall be interpreted to make the maximum disclaimer or limitation permitted by the applicable state law. The invalidity or unenforceability of any provision of this agreement shall not void the remaining provisions.

1.F.6. INDEMNITY - You agree to indemnify and hold the Foundation, the trademark owner, any agent or employee of the Foundation, anyone providing copies of Project Gutenberg-tm electronic works in accordance with this agreement, and any volunteers associated with the production, promotion and distribution of Project Gutenberg-tm electronic works, harmless from all liability, costs and expenses, including legal fees, that arise directly or indirectly from any of the following which you do or cause to occur: (a) distribution of this or any Project Gutenberg-tm work, (b) alteration, modification, or additions or deletions to any Project Gutenberg-tm work, and (c) any Defect you cause.

Section 2. Information about the Mission of Project Gutenberg-tm

Project Gutenberg-tm is synonymous with the free distribution of electronic works in formats readable by the widest variety of computers including obsolete, old, middle-aged and new computers. It exists because of the efforts of hundreds of volunteers and donations from people in all walks of life.

Volunteers and financial support to provide volunteers with the assistance they need are critical to reaching Project Gutenberg-tm's goals and ensuring that the Project Gutenberg-tm collection will remain freely available for generations to come. In 2001, the Project Gutenberg Literary Archive Foundation was created to provide a secure and permanent future for Project Gutenberg-tm and future generations. To learn more about the Project Gutenberg Literary Archive Foundation and how your efforts and donations can help, see Sections 3 and 4 and the Foundation information page at www.gutenberg.org.

Section 3. Information about the Project Gutenberg Literary Archive Foundation

The Project Gutenberg Literary Archive Foundation is a non profit 501(c)(3) educational corporation organized under the laws of the state of Mississippi and granted tax exempt status by the Internal Revenue Service. The Foundation's EIN or federal tax identification number is 64-6221541. Contributions to the Project Gutenberg Literary Archive Foundation are tax deductible to the full extent permitted by U.S. federal laws and your state's laws.

The Foundation's principal office is in Fairbanks, Alaska, with the mailing address: PO Box 750175, Fairbanks, AK 99775, but its volunteers and employees are scattered throughout numerous locations. Its business office is located at 809 North 1500 West, Salt Lake City, UT 84116, (801) 596-1887. Email contact links and up to date contact information can be found at the Foundation's web site and official page at www.gutenberg.org/contact

For additional contact information:

Dr. Gregory B. Newby
Chief Executive and Director
gbnewby@pglaf.org

Section 4. Information about Donations to the Project Gutenberg Literary Archive Foundation

Project Gutenberg-tm depends upon and cannot survive without wide spread public support and donations to carry out its mission of increasing the number of public domain and licensed works that can be freely distributed in machine readable form accessible by the widest array of equipment including outdated equipment. Many small donations ($1 to $5,000) are particularly important to maintaining tax exempt status with the IRS.

The Foundation is committed to complying with the laws regulating charities and charitable donations in all 50 states of the United States. Compliance requirements are not uniform and it takes a considerable effort, much paperwork and many fees to meet and keep up with these requirements. We do not solicit donations in locations where we have not received written confirmation of compliance. To SEND DONATIONS or determine the status of compliance for any particular state visit www.gutenberg.org/donate.

While we cannot and do not solicit contributions from states where we have not met the solicitation requirements, we know of no prohibition against accepting unsolicited donations from donors in such states who approach us with offers to donate.

International donations are gratefully accepted, but we cannot make any statements concerning tax treatment of donations received from outside the United States. U.S. laws alone swamp our small staff.

Please check the Project Gutenberg Web pages for current donation methods and addresses. Donations are accepted in a number of other ways including checks, online payments and credit card donations. To donate, please visit: www.gutenberg.org/donate

Section 5. General Information About Project Gutenberg-tm electronic works.

Professor Michael S. Hart was the originator of the Project Gutenberg-tm concept of a library of electronic works that could be freely shared with anyone. For forty years, he produced and distributed Project Gutenberg-tm eBooks with only a loose network of volunteer support.

Project Gutenberg-tm eBooks are often created from several printed editions, all of which are confirmed as not protected by copyright in the U.S. unless a copyright notice is included. Thus, we do not necessarily keep eBooks in compliance with any particular paper edition.

Most people start at our Web site which has the main PG search facility: www.gutenberg.org

This Web site includes information about Project Gutenberg-tm, including how to make donations to the Project Gutenberg Literary Archive Foundation, how to help produce our new eBooks, and how to subscribe to our email newsletter to hear about new eBooks.